ΠΠ½Π΅Π²ΠΌΠ°ΡΠΈΡΠ΅ΡΠΊΠΈΠΉ ΡΠΎΡΠΌΠΎΠ·Π½ΠΎΠΉ ΠΏΡΠΈΠ²ΠΎΠ΄: ΠΠ½Π΅Π²ΠΌΠ°ΡΠΈΡΠ΅ΡΠΊΠΈΠΉ ΡΠΎΡΠΌΠΎΠ·Π½ΠΎΠΉ ΠΏΡΠΈΠ²ΠΎΠ΄ β ΠΠ½ΡΠΈΠΊΠ»ΠΎΠΏΠ΅Π΄ΠΈΡ ΠΆΡΡΠ½Π°Π»Π° «ΠΠ° ΡΡΠ»Π΅ΠΌ»
ΠΠ½Π΅Π²ΠΌΠ°ΡΠΈΡΠ΅ΡΠΊΠΈΠΉ ΡΠΎΡΠΌΠΎΠ·Π½ΠΎΠΉ ΠΏΡΠΈΠ²ΠΎΠ΄ β ΠΠ½ΡΠΈΠΊΠ»ΠΎΠΏΠ΅Π΄ΠΈΡ ΠΆΡΡΠ½Π°Π»Π° «ΠΠ° ΡΡΠ»Π΅ΠΌ»
ΠΠ½Π΅Π²ΠΌΠ°ΡΠΈΡΠ΅ΡΠΊΠΈΠΉ ΡΠΎΡΠΌΠΎΠ·Π½ΠΎΠΉ ΠΏΡΠΈΠ²ΠΎΠ΄ Π΄Π»Ρ Π·Π°ΡΠΎΡΠΌΠ°ΠΆΠΈΠ²Π°Π½ΠΈΡ Π°Π²ΡΠΎΠΌΠΎΠ±ΠΈΠ»Ρ ΠΈΠ»ΠΈ ΠΏΡΠΈΡΠ΅ΠΏΠ° ΠΈΡΠΏΠΎΠ»ΡΠ·ΡΠ΅Ρ ΡΠΆΠ°ΡΡΠΉ Π²ΠΎΠ·Π΄ΡΡ
.
ΠΡΠ΅ΠΈΠΌΡΡΠ΅ΡΡΠ²Π° ΠΈ Π½Π΅Π΄ΠΎΡΡΠ°ΡΠΊΠΈ ΠΏΠ½Π΅Π²ΠΌΠ°ΡΠΈΡΠ΅ΡΠΊΠΎΠ³ΠΎ ΠΏΡΠΈΠ²ΠΎΠ΄Π° Π²ΠΎ ΠΌΠ½ΠΎΠ³ΠΎΠΌ ΠΏΡΠΎΡΠΈΠ²ΠΎΠΏΠΎΠ»ΠΎΠΆΠ½Ρ Π³ΠΈΠ΄ΡΠ°Π²Π»ΠΈΡΠ΅ΡΠΊΠΎΠΌΡ ΠΏΡΠΈΠ²ΠΎΠ΄Ρ.
Π’Π°ΠΊ, ΠΊ ΠΏΡΠ΅ΠΈΠΌΡΡΠ΅ΡΡΠ²Π°ΠΌ ΠΎΡΠ½ΠΎΡΡΡ Π½Π΅ΠΎΠ³ΡΠ°Π½ΠΈΡΠ΅Π½Π½ΡΠ΅ Π·Π°ΠΏΠ°ΡΡ ΠΈ Π΄Π΅ΡΠ΅Π²ΠΈΠ·Π½Ρ ΡΠ°Π±ΠΎΡΠ΅Π³ΠΎ ΡΠ΅Π»Π° (Π²ΠΎΠ·Π΄ΡΡ
), ΡΠΎΡ
ΡΠ°Π½Π΅Π½ΠΈΠ΅ ΡΠ°Π±ΠΎΡΠΎΡΠΏΠΎΡΠΎΠ±Π½ΠΎΡΡΠΈ ΠΏΡΠΈ Π½Π΅Π±ΠΎΠ»ΡΡΠΎΠΉ ΡΠ°Π·Π³Π΅ΡΠΌΠ΅ΡΠΈΠ·Π°ΡΠΈΠΈ, Ρ. ΠΊ. Π²ΠΎΠ·ΠΌΠΎΠΆΠ½Π°Ρ ΡΡΠ΅ΡΠΊΠ° ΠΊΠΎΠΌΠΏΠ΅Π½ΡΠΈΡΡΠ΅ΡΡΡ ΠΏΠΎΠ΄Π°ΡΠ΅ΠΉ Π²ΠΎΠ·Π΄ΡΡ
Π° ΠΎΡ ΠΊΠΎΠΌΠΏΡΠ΅ΡΡΠΎΡΠ°, Π²ΠΎΠ·ΠΌΠΎΠΆΠ½ΠΎΡΡΡ ΠΈΡΠΏΠΎΠ»ΡΠ·ΠΎΠ²Π°Π½ΠΈΡ Π½Π° Π°Π²ΡΠΎΠΏΠΎΠ΅Π·Π΄Π°Ρ
Π΄Π»Ρ Π½Π΅ΠΏΠΎΡΡΠ΅Π΄ΡΡΠ²Π΅Π½Π½ΠΎΠ³ΠΎ ΡΠΏΡΠ°Π²Π»Π΅Π½ΠΈΡ ΡΠΎΡΠΌΠΎΠ·Π°ΠΌΠΈ ΠΏΡΠΈΡΠ΅ΠΏΠ°, ΠΈΡΠΏΠΎΠ»ΡΠ·ΠΎΠ²Π°Π½ΠΈΠ΅ Π² Π΄ΡΡΠ³ΠΈΡ
ΡΡΡΡΠΎΠΉΡΡΠ²Π°Ρ
, ΡΠ°ΠΊΠΈΡ
ΠΊΠ°ΠΊ ΠΏΠ½Π΅Π²ΠΌΠ°ΡΠΈΡΠ΅ΡΠΊΠΈΠΉ Π·Π²ΡΠΊΠΎΠ²ΠΎΠΉ ΡΠΈΠ³Π½Π°Π», ΠΏΡΠΈΠ²ΠΎΠ΄ ΠΏΠ΅ΡΠ΅ΠΊΠ»ΡΡΠ΅Π½ΠΈΡ ΠΌΠ½ΠΎΠ³ΠΎΡΡΡΠΏΠ΅Π½ΡΠ°ΡΡΡ
ΠΊΠΎΡΠΎΠ±ΠΎΠΊ ΠΏΠ΅ΡΠ΅Π΄Π°Ρ, ΡΡΠΈΠ»ΠΈΡΠ΅Π»Ρ ΡΡΠ΅ΠΏΠ»Π΅Π½ΠΈΡ, ΠΏΡΠΈΠ²ΠΎΠ΄ Π΄Π²Π΅ΡΠ΅ΠΉ Π°Π²ΡΠΎΠ±ΡΡΠ°, ΠΏΠΎΠ΄ΠΊΠ°ΡΠΊΠ° ΡΠΈΠ½ ΠΈ Ρ. ΠΏ.
ΠΠ΅Π΄ΠΎΡΡΠ°ΡΠΊΠ°ΠΌΠΈ ΠΏΠ½Π΅Π²ΠΌΠΎΠΏΡΠΈΠ²ΠΎΠ΄Π° ΡΠ²Π»ΡΡΡΡΡ: Π±ΠΎΠ»ΡΡΠΎΠ΅ Π²ΡΠ΅ΠΌΡ ΡΡΠ°Π±Π°ΡΡΠ²Π°Π½ΠΈΡ Π²ΡΠ»Π΅Π΄ΡΡΠ²ΠΈΠ΅ ΠΌΠ΅Π΄Π»Π΅Π½Π½ΠΎΠ³ΠΎ ΠΏΠΎΡΡΡΠΏΠ»Π΅Π½ΠΈΡ ΡΠΆΠ°ΡΠΎΠ³ΠΎ Π²ΠΎΠ·Π΄ΡΡ
Π° ΠΊ ΡΠ΄Π°Π»Π΅Π½Π½ΡΠΌ Π²ΠΎΠ·Π΄ΡΡ
ΠΎΠ½Π°ΠΏΠΎΠ»Π½ΡΠ΅ΠΌΡΠΌ ΠΎΠ±ΡΠ΅ΠΌΠ°ΠΌ ΡΠ΅ΡΠ΅Π· ΡΡΡΠ±ΠΎΠΏΡΠΎΠ²ΠΎΠ΄Ρ Ρ ΠΌΠ°Π»ΡΠΌ Π΄ΠΈΠ°ΠΌΠ΅ΡΡΠΎΠΌ, ΡΠ»ΠΎΠΆΠ½ΠΎΡΡΡ ΠΊΠΎΠ½ΡΡΡΡΠΊΡΠΈΠΈ, Π±ΠΎΠ»ΡΡΠΈΠ΅ ΠΌΠ°ΡΡΠ° ΠΈ ΡΠ°Π·ΠΌΠ΅ΡΡ Π°Π³ΡΠ΅Π³Π°ΡΠΎΠ² ΠΈΠ·-Π·Π° ΠΎΡΠ½ΠΎΡΠΈΡΠ΅Π»ΡΠ½ΠΎ Π½Π΅Π±ΠΎΠ»ΡΡΠΎΠ³ΠΎ ΡΠ°Π±ΠΎΡΠ΅Π³ΠΎ Π΄Π°Π²Π»Π΅Π½ΠΈΡ, Π²ΠΎΠ·ΠΌΠΎΠΆΠ½ΠΎΡΡΡ Π²ΡΡ
ΠΎΠ΄Π° ΠΈΠ· ΡΡΡΠΎΡ ΠΏΡΠΈ Π·Π°ΠΌΠ΅ΡΠ·Π°Π½ΠΈΠΈ ΠΊΠΎΠ½Π΄Π΅Π½ΡΠ°ΡΠ° Π² ΡΡΡΠ±ΠΎΠΏΡΠΎΠ²ΠΎΠ΄Π°Ρ
ΠΈ Π°ΠΏΠΏΠ°ΡΠ°ΡΠ°Ρ
ΠΏΡΠΈ ΠΎΡΡΠΈΡΠ°ΡΠ΅Π»ΡΠ½ΡΡ
ΡΠ΅ΠΌΠΏΠ΅ΡΠ°ΡΡΡΠ°Ρ
.
ΠΡΠΎΡΡΠ΅ΠΉΡΠΈΠΉ ΠΏΠ½Π΅Π²ΠΌΠ°ΡΠΈΡΠ΅ΡΠΊΠΈΠΉ ΡΠΎΡΠΌΠΎΠ·Π½ΠΎΠΉ ΠΏΡΠΈΠ²ΠΎΠ΄ Π°Π²ΡΠΎΠΌΠΎΠ±ΠΈΠ»Ρ:
1 β ΡΠ΅ΡΠΈΠ²Π΅Ρ;
2 β ΠΏΠ΅Π΄Π°Π»Ρ;
3 β ΠΊΡΠ°Π½;
4 β ΡΠΎΡΠΌΠΎΠ·Π½ΠΎΠΉ ΡΠΈΠ»ΠΈΠ½Π΄Ρ;
5 β ΠΏΡΡΠΆΠΈΠ½Π°;
6 β ΡΡΠΎΠΊ ΡΠΎΡΠΌΠΎΠ·Π½ΠΎΠ³ΠΎ ΠΌΠ΅Ρ
Π°Π½ΠΈΠ·ΠΌΠ°;
7 β ΡΠΎΡΠΌΠΎΠ·Π½Π°Ρ ΠΊΠΎΠ»ΠΎΠ΄ΠΊΠ°
ΠΡΠΎΡΡΠ΅ΠΉΡΠΈΠΉ ΠΏΠ½Π΅Π²ΠΌΠ°ΡΠΈΡΠ΅ΡΠΊΠΈΠΉ ΡΠΎΡΠΌΠΎΠ·Π½ΠΎΠΉ ΠΏΡΠΈΠ²ΠΎΠ΄ Π°Π²ΡΠΎΠΌΠΎΠ±ΠΈΠ»Ρ (Π°) ΡΠΎΡΡΠΎΠΈΡ ΠΈΠ· ΡΠ΅ΡΠΈΠ²Π΅ΡΠ°, Π² ΠΊΠΎΡΠΎΡΡΠΉ ΠΏΠΎΠ΄Π°Π΅ΡΡΡ ΡΠΆΠ°ΡΡΠΉ Π²ΠΎΠ·Π΄ΡΡ
ΠΈΠ· ΠΊΠΎΠΌΠΏΡΠ΅ΡΡΠΎΡΠ°, ΠΊΡΠ°Π½Π°, ΠΏΡΠΈΠ²ΠΎΠ΄ΠΈΠΌΠΎΠ³ΠΎ Π² Π΄Π΅ΠΉΡΡΠ²ΠΈΠ΅ ΠΎΡ ΠΏΠ΅Π΄Π°Π»ΠΈ, ΠΈ ΡΠΎΡΠΌΠΎΠ·Π½ΠΎΠΉ ΠΊΠ°ΠΌΠ΅ΡΡ, ΡΡΠΎΠΊ ΠΊΠΎΡΠΎΡΠΎΠΉ ΡΠ²ΡΠ·Π°Π½ Ρ ΡΠ°Π·ΠΆΠΈΠΌΠ½ΡΠΌ ΠΊΡΠ»Π°ΠΊΠΎΠΌ ΡΠΎΡΠΌΠΎΠ·Π½ΠΎΠ³ΠΎ ΠΌΠ΅Ρ
Π°Π½ΠΈΠ·ΠΌΠ°.
ΠΡΠΈ ΡΠΎΡΠΌΠΎΠΆΠ΅Π½ΠΈΠΈ ΠΏΠΎΠ²ΠΎΡΠΎΡΠ½Π°Ρ ΠΏΡΠΎΠ±ΠΊΠ° ΠΊΡΠ°Π½Π° ΡΠΎΠ΅Π΄ΠΈΠ½ΡΠ΅Ρ Π²Π½ΡΡΡΠ΅Π½Π½ΡΡ ΠΏΠΎΠ»ΠΎΡΡΡ ΡΠΎΡΠΌΠΎΠ·Π½ΠΎΠΉ ΠΊΠ°ΠΌΠ΅ΡΡ Ρ ΡΠ΅ΡΠΈΠ²Π΅ΡΠΎΠΌ ΠΈ ΡΠΆΠ°ΡΡΠΉ Π²ΠΎΠ·Π΄ΡΡ
, Π²ΠΎΠ·Π΄Π΅ΠΉΡΡΠ²ΡΡΡΠΈΠΉ Π½Π° Π΄ΠΈΠ°ΡΡΠ°Π³ΠΌΡ, ΠΏΡΠΈΠ²ΠΎΠ΄ΠΈΡ Π² ΡΠ°Π±ΠΎΡΡ ΡΠΎΡΠΌΠΎΠ·Π½ΠΎΠΉ ΠΌΠ΅Ρ
Π°Π½ΠΈΠ·ΠΌ (Π±).
ΠΠ°Π²Π»Π΅Π½ΠΈΠ΅ Π²ΠΎΠ·Π΄ΡΡ
Π° Π² ΡΠΎΡΠΌΠΎΠ·Π½ΠΎΠΉ ΠΊΠ°ΠΌΠ΅ΡΠ΅ ΡΡΡΠ°Π½Π°Π²Π»ΠΈΠ²Π°Π΅ΡΡΡ ΡΠ°ΠΊΠΎΠ΅ ΠΆΠ΅, ΠΊΠ°ΠΊ Π² ΡΠ΅ΡΠΈΠ²Π΅ΡΠ΅. ΠΡΠΈ ΠΏΠΎΠ²ΠΎΡΠΎΡΠ΅ ΠΏΡΠΎΠ±ΠΊΠΈ ΠΊΡΠ°Π½Π° Π² Π΄ΡΡΠ³ΠΎΠ΅ ΠΏΠΎΠ»ΠΎΠΆΠ΅Π½ΠΈΠ΅
(Π°) ΡΠΆΠ°ΡΡΠΉ Π²ΠΎΠ·Π΄ΡΡ
Π²ΡΡ
ΠΎΠ΄ΠΈΡ ΠΈΠ· ΠΊΠ°ΠΌΠ΅ΡΡ Π² Π°ΡΠΌΠΎΡΡΠ΅ΡΡ. Π Π°Π·ΠΆΠΈΠΌΠ½ΠΎΠΉ ΠΊΡΠ»Π°ΠΊ Π²ΠΎΠ·Π²ΡΠ°ΡΠ°Π΅ΡΡΡ Π² ΠΏΠ΅ΡΠ²ΠΎΠ½Π°ΡΠ°Π»ΡΠ½ΠΎΠ΅ ΠΏΠΎΠ»ΠΎΠΆΠ΅Π½ΠΈΠ΅ ΠΈ ΠΏΡΠΎΠΈΡΡ
ΠΎΠ΄ΠΈΡ ΡΠ°ΡΡΠΎΡΠΌΠ°ΠΆΠΈΠ²Π°Π½ΠΈΠ΅.
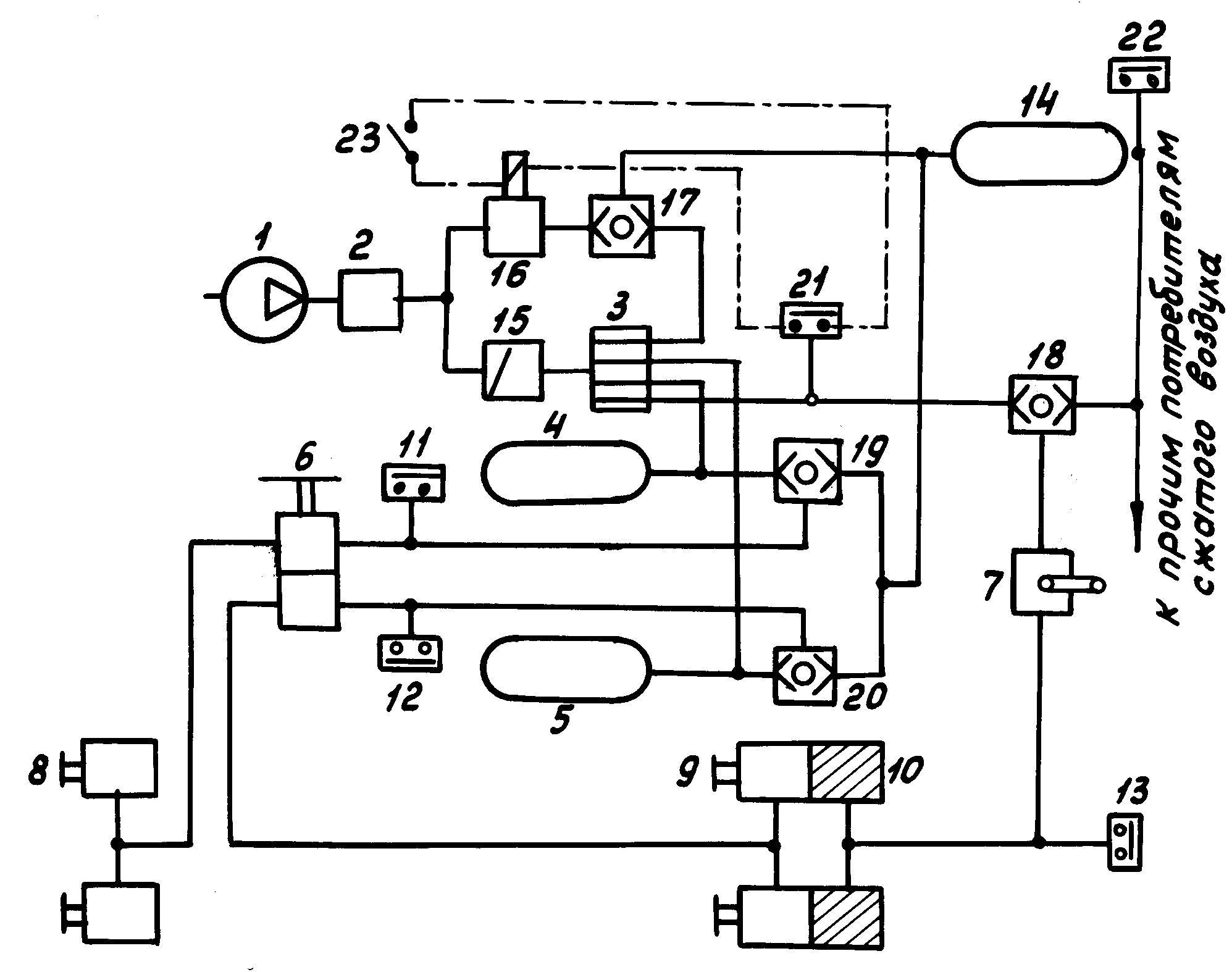
ΠΡΠΈΠ½ΡΠΈΠΏΠΈΠ°Π»ΡΠ½Π°Ρ ΡΡ Π΅ΠΌΠ° ΠΏΠ½Π΅Π²ΠΌΠ°ΡΠΈΡΠ΅ΡΠΊΠΎΠ³ΠΎ ΠΏΡΠΈΠ²ΠΎΠ΄Π° ΡΠΎΡΠΌΠΎΠ·ΠΎΠ² Π³ΡΡΠ·ΠΎΠ²ΠΎΠ³ΠΎ Π°Π²ΡΠΎΠΌΠΎΠ±ΠΈΠ»Ρ ΠΈ ΠΏΡΠΈΡΠ΅ΠΏΠ°
Π Π΅Π°Π»ΡΠ½ΡΠΉ ΠΏΠ½Π΅Π²ΠΌΠ°ΡΠΈΡΠ΅ΡΠΊΠΈΠΉ ΠΏΡΠΈΠ²ΠΎΠ΄ ΡΠΎΠ²ΡΠ΅ΠΌΠ΅Π½Π½ΠΎΠ³ΠΎ Π°Π²ΡΠΎΠΌΠΎΠ±ΠΈΠ»Ρ Π½Π°ΠΌΠ½ΠΎΠ³ΠΎ ΡΠ»ΠΎΠΆΠ½Π΅Π΅.
ΠΡΠΈΠ½ΡΠΈΠΏΠΈΠ°Π»ΡΠ½Π°Ρ ΡΡ
Π΅ΠΌΠ° ΠΏΠ½Π΅Π²ΠΌΠ°ΡΠΈΡΠ΅ΡΠΊΠΎΠ³ΠΎ ΠΏΡΠΈΠ²ΠΎΠ΄Π° ΡΠΎΡΠΌΠΎΠ·ΠΎΠ² Π³ΡΡΠ·ΠΎΠ²ΠΎΠ³ΠΎ Π°Π²ΡΠΎΠΌΠΎΠ±ΠΈΠ»Ρ ΠΈ ΠΏΡΠΈΡΠ΅ΠΏΠ° ΠΏΠΎΠΊΠ°Π·Π°Π½Π° Π½Π° ΡΠΈΡΡΠ½ΠΊΠ΅. ΠΡΠΈΠ²ΠΎΠ΄ ΡΡΠ³Π°ΡΠ° ΡΠΎΠ΄Π΅ΡΠΆΠΈΡ Π°ΠΏΠΏΠ°ΡΠ°ΡΡ ΠΏΠΎΠ΄Π³ΠΎΡΠΎΠ²ΠΊΠΈ Π²ΠΎΠ·Π΄ΡΡ
Π°, Π°ΠΏΠΏΠ°ΡΠ°ΡΡ ΠΊΠΎΠ½ΡΡΡΠΎΠ² ΡΠ°Π±ΠΎΡΠ΅ΠΉ, ΡΡΠΎΡΠ½ΠΎΡΠ½ΠΎΠΉ ΠΈ Π·Π°ΠΏΠ°ΡΠ½ΠΎΠΉ ΡΠΈΡΡΠ΅ΠΌ ΡΡΠ³Π°ΡΠ°, Π°ΠΏΠΏΠ°ΡΠ°ΡΡ ΡΠΏΡΠ°Π²Π»Π΅Π½ΠΈΡ ΡΠΎΡΠΌΠΎΠ·Π°ΠΌΠΈ ΠΏΡΠΈΡΠ΅ΠΏΠ°. ΠΡΠΈΠ²ΠΎΠ΄ ΠΏΡΠΈΡΠ΅ΠΏΠ° Π²ΠΊΠ»ΡΡΠ°Π΅Ρ Π°ΠΏΠΏΠ°ΡΠ°ΡΡ ΡΠ°Π±ΠΎΡΠ΅ΠΉ ΠΈ ΡΡΠΎΡΠ½ΠΎΡΠ½ΠΎΠΉ ΡΠΈΡΡΠ΅ΠΌ.
ΠΠΎΠ·Π΄ΡΡ
ΠΎΡ ΠΊΠΎΠΌΠΏΡΠ΅ΡΡΠΎΡΠ° ΠΏΠΎΡΡΡΠΏΠ°Π΅Ρ ΡΠ΅ΡΠ΅Π· ΡΠ΅Π³ΡΠ»ΡΡΠΎΡ Π΄Π°Π²Π»Π΅Π½ΠΈΡ, Π²Π»Π°Π³ΠΎΠΎΡΠ΄Π΅Π»ΠΈΡΠ΅Π»Ρ ΠΊ ΡΠ΅ΡΡΡΠ΅Ρ
ΠΊΠΎΠ½ΡΡΡΠ½ΠΎΠΌΡ Π·Π°ΡΠΈΡΠ½ΠΎΠΌΡ ΠΊΠ»Π°ΠΏΠ°Π½Ρ (Π²ΡΠ΅ ΡΡΠΈ ΡΡΡΡΠΎΠΉΡΡΠ²Π° ΡΠΎΡΡΠ°Π²Π»ΡΡΡ ΡΠΈΡΡΠ΅ΠΌΡ ΠΏΠΎΠ΄Π³ΠΎΡΠΎΠ²ΠΊΠΈ Π²ΠΎΠ·Π΄ΡΡ
Π°). Π’ΠΎΡΠΌΠΎΠ·Π½Π°Ρ ΡΠΈΡΡΠ΅ΠΌΠ° Π²ΡΠΏΠΎΠ»Π½Π΅Π½Π° ΠΌΠ½ΠΎΠ³ΠΎΠΊΠΎΠ½ΡΡΡΠ½ΠΎΠΉ. Π ΠΊΠΎΠ½ΡΡΡΡ ΠΏΡΠΈΠ²ΠΎΠ΄Π° ΠΏΠ΅ΡΠ΅Π΄Π½ΠΈΡ
ΡΠΎΡΠΌΠΎΠ·Π½ΡΡ
ΠΌΠ΅Ρ
Π°Π½ΠΈΠ·ΠΌΠΎΠ² ΠΎΡΠ½ΠΎΡΡΡΡΡ: ΡΠ΅ΡΠΈΠ²Π΅Ρ Ρ Π·Π°ΠΏΠ°ΡΠΎΠΌ Π²ΠΎΠ·Π΄ΡΡ
Π°, ΠΎΠ΄Π½Π° ΠΈΠ· ΡΠ΅ΠΊΡΠΈΠΉ ΡΠΎΡΠΌΠΎΠ·Π½ΠΎΠ³ΠΎ ΠΊΡΠ°Π½Π°, ΠΌΠΎΠ΄ΡΠ»ΡΡΠΎΡΡ Π°Π½ΡΠΈΠ±Π»ΠΎΠΊΠΈΡΠΎΠ²ΠΎΡΠ½ΠΎΠΉ ΡΠΈΡΡΠ΅ΠΌΡ (ΠΠΠ‘) ΠΈ ΡΠΎΡΠΌΠΎΠ·Π½ΡΠ΅ ΠΊΠ°ΠΌΠ΅ΡΡ ΠΏΠ΅ΡΠ΅Π΄Π½ΠΈΡ
ΡΠΎΡΠΌΠΎΠ·Π½ΡΡ
ΠΌΠ΅Ρ
Π°Π½ΠΈΠ·ΠΌΠΎΠ². Π ΠΊΠΎΠ½ΡΡΡΡ Π·Π°Π΄Π½ΠΈΡ
ΡΠΎΡΠΌΠΎΠ·Π½ΡΡ
ΠΌΠ΅Ρ
Π°Π½ΠΈΠ·ΠΌΠΎΠ² ΠΏΡΠΈΠ½Π°Π΄Π»Π΅ΠΆΠΈΡ Π²ΡΠΎΡΠΎΠΉ ΡΠ΅ΡΠΈΠ²Π΅Ρ, Π²ΡΠΎΡΠ°Ρ ΡΠ΅ΠΊΡΠΈΡ ΡΠΎΡΠΌΠΎΠ·Π½ΠΎΠ³ΠΎ ΠΊΡΠ°Π½Π°, ΡΠ΅Π³ΡΠ»ΡΡΠΎΡ ΡΠΎΡΠΌΠΎΠ·Π½ΡΡ
ΡΠΈΠ», ΠΌΠΎΠ΄ΡΠ»ΡΡΠΎΡΡ ΠΠΠ‘ ΠΈ Π΄Π²Π΅ ΡΠΎΡΠΌΠΎΠ·Π½ΡΠ΅ ΠΊΠ°ΠΌΠ΅ΡΡ Ρ ΠΏΡΡΠΆΠΈΠ½Π½ΡΠΌΠΈ ΡΠ½Π΅ΡΠ³ΠΎΠ°ΠΊΠΊΡΠΌΡΠ»ΡΡΠΎΡΠ°ΠΌΠΈ. ΠΠ° ΡΡΠ΅Ρ
ΠΎΡΠ½ΡΡ
Π°Π²ΡΠΎΠΌΠΎΠ±ΠΈΠ»ΡΡ
ΡΠΎΡΠΌΠΎΠ·Π½ΡΠ΅ ΠΊΠ°ΠΌΠ΅ΡΡ Π·Π°Π΄Π½ΠΈΡ
ΠΎΡΠ΅ΠΉ ΠΎΠ±ΡΡΠ½ΠΎ Π²Ρ
ΠΎΠ΄ΡΡ Π² ΡΠΎΡΡΠ°Π² Π·Π°Π΄Π½Π΅Π³ΠΎ ΠΊΠΎΠ½ΡΡΡΠ°.
ΠΡΠΈΠ²ΠΎΠ΄ ΠΏΠΎΠ»ΡΠΏΡΠΈΡΠ΅ΠΏΠ° ΠΈΠ»ΠΈ ΠΏΡΠΈΡΠ΅ΠΏΠ° ΠΈΠΌΠ΅Π΅Ρ Π΄Π²Π΅ ΡΠΎΠ΅Π΄ΠΈΠ½ΠΈΡΠ΅Π»ΡΠ½ΡΠ΅ Π³ΠΎΠ»ΠΎΠ²ΠΊΠΈ, Π΄Π²Π° ΠΌΠ°Π³ΠΈΡΡΡΠ°Π»ΡΠ½ΡΡ ΡΠΈΠ»ΡΡΡΠ°, Π²ΠΎΠ·Π΄ΡΡ ΠΎΡΠ°ΡΠΏΡΠ΅Π΄Π΅Π»ΠΈΡΠ΅Π»ΡΠ½ΡΠΉ ΠΊΠ»Π°ΠΏΠ°Π½, ΡΡΡΠ½ΠΎΠΉ ΠΊΡΠ°Π½ ΡΡΠΎΡΠ½ΠΎΡΠ½ΠΎΠΉ ΡΠΈΡΡΠ΅ΠΌΡ Π±Π΅Π· ΡΠ»Π΅Π΄ΡΡΠ΅Π³ΠΎ Π΄Π΅ΠΉΡΡΠ²ΠΈΡ, ΡΠ΅ΡΠΈΠ²Π΅Ρ, ΡΠ΅Π³ΡΠ»ΡΡΠΎΡ ΡΠΎΡΠΌΠΎΠ·Π½ΡΡ ΡΠΈΠ», ΠΌΠΎΠ΄ΡΠ»ΡΡΠΎΡΡ ΠΠΠ‘, ΡΠΎΡΠΌΠΎΠ·Π½ΡΠ΅ ΠΊΠ°ΠΌΠ΅ΡΡ Ρ ΡΠ½Π΅ΡΠ³ΠΎΠ°ΠΊΠΊΡΠΌΡΠ»ΡΡΠΎΡΠ°ΠΌΠΈ ΠΈΠ»ΠΈ Π±Π΅Π· Π½ΠΈΡ . Π‘ΠΎΠ΅Π΄ΠΈΠ½Π΅Π½ΠΈΠ΅ ΠΏΠ½Π΅Π²ΠΌΠΎΠΏΡΠΈΠ²ΠΎΠ΄Π° ΡΡΠ³Π°ΡΠ° ΠΈ ΠΏΡΠΈΡΠ΅ΠΏΠ° Π²ΡΠΏΠΎΠ»Π½ΡΡΡ Π΄Π²ΡΠΌΡ ΡΡΡΠ±ΠΎΠΏΡΠΎΠ²ΠΎΠ΄Π°ΠΌΠΈ, ΠΊΠΎΡΠΎΡΡΠ΅ ΠΎΠ±ΡΠ°Π·ΡΡΡ ΠΏΠΈΡΠ°ΡΡΡΡ ΠΈ ΡΠΏΡΠ°Π²Π»ΡΡΡΡΡ ΠΌΠ°Π³ΠΈΡΡΡΠ°Π»ΠΈ.
Π Π΅Π°Π»ΡΠ½Π°Ρ ΡΡ Π΅ΠΌΠ° ΠΊΠΎΠ½ΠΊΡΠ΅ΡΠ½ΠΎΠ³ΠΎ Π°Π²ΡΠΎΠΌΠΎΠ±ΠΈΠ»Ρ ΠΌΠΎΠΆΠ΅Ρ ΠΎΡΠ»ΠΈΡΠ°ΡΡΡΡ ΠΎΡ ΡΠ°ΡΡΠΌΠΎΡΡΠ΅Π½Π½ΠΎΠΉ Π½Π°Π»ΠΈΡΠΈΠ΅ΠΌ ΠΈΠ»ΠΈ ΠΎΡΡΡΡΡΡΠ²ΠΈΠ΅ΠΌ Π΄ΠΎΠΏΠΎΠ»Π½ΠΈΡΠ΅Π»ΡΠ½ΡΡ ΠΏΡΠΈΠ±ΠΎΡΠΎΠ².
Π‘ΠΆΠ°ΡΠΈΠ΅ Π²ΠΎΠ·Π΄ΡΡ Π° Π΄Π»Ρ ΠΏΠ½Π΅Π²ΠΌΠ°ΡΠΈΡΠ΅ΡΠΊΠΎΠ³ΠΎ ΡΠΎΡΠΌΠΎΠ·Π½ΠΎΠ³ΠΎ ΠΏΡΠΈΠ²ΠΎΠ΄Π° ΠΎΡΡΡΠ΅ΡΡΠ²Π»ΡΠ΅ΡΡΡ ΠΊΠΎΠΌΠΏΡΠ΅ΡΡΠΎΡΠΎΠΌ, ΠΏΡΠΈΠ²ΠΎΠ΄ΡΡΠΈΠΌΡΡ Π² Π΄Π΅ΠΉΡΡΠ²ΠΈΠ΅ Π½Π΅ΠΏΠΎΡΡΠ΅Π΄ΡΡΠ²Π΅Π½Π½ΠΎ ΠΎΡ Π΄Π²ΠΈΠ³Π°ΡΠ΅Π»Ρ Π°Π²ΡΠΎΠΌΠΎΠ±ΠΈΠ»Ρ. ΠΠ°ΠΊΡΠΈΠΌΠ°Π»ΡΠ½ΠΎΠ΅ Π΄Π°Π²Π»Π΅Π½ΠΈΠ΅, ΡΠΎΠ·Π΄Π°Π²Π°Π΅ΠΌΠΎΠ΅ ΠΊΠΎΠΌΠΏΡΠ΅ΡΡΠΎΡΠΎΠΌ, ΠΌΠΎΠΆΠ΅Ρ Π΄ΠΎΡΡΠΈΠ³Π°ΡΡ 1,5 ΠΠΠ°. ΠΠ°ΠΊΡΠΈΠΌΠ°Π»ΡΠ½ΠΎΠ΅ ΡΠ°Π±ΠΎΡΠ΅Π΅ ΠΈΠ·Π±ΡΡΠΎΡΠ½ΠΎΠ΅ Π΄Π°Π²Π»Π΅Π½ΠΈΠ΅ Π²ΠΎΠ·Π΄ΡΡ Π° Π² ΡΠ΅ΡΠΈΠ²Π΅ΡΠ°Ρ ΠΏΡΠΈΠ²ΠΎΠ΄Π° ΡΠΎΡΡΠ°Π²Π»ΡΠ΅Ρ 0,65β0,8 ΠΠΠ° ΠΈ Π°Π²ΡΠΎΠΌΠ°ΡΠΈΡΠ΅ΡΠΊΠΈ ΠΎΠ³ΡΠ°Π½ΠΈΡΠΈΠ²Π°Π΅ΡΡΡ ΡΠ΅Π³ΡΠ»ΡΡΠΎΡΠΎΠΌ Π΄Π°Π²Π»Π΅Π½ΠΈΡ.
Π’ΡΠ΅ΡΠΈΠΉ ΡΠΏΠΎΡΠΎΠ± Π·Π°ΡΠΈΡΡ β ΠΏΠ΅ΡΠ΅Π²ΠΎΠ΄ ΠΊΠΎΠ½Π΄Π΅Π½ΡΠ°ΡΠ° Π² ΡΠΎΡΡΠΎΡΠ½ΠΈΠ΅ Π½ΠΈΠ·ΠΊΠΎΠ·Π°ΠΌΠ΅ΡΠ·Π°ΡΡΠ΅ΠΉ ΠΆΠΈΠ΄ΠΊΠΎΡΡΠΈ. ΠΠ»Ρ ΡΡΠΎΠ³ΠΎ Π² ΡΠΏΠ΅ΡΠΈΠ°Π»ΡΠ½ΠΎΠΌ Π°ΠΏΠΏΠ°ΡΠ°ΡΠ΅ β ΡΠΏΠΈΡΡΠΎΠ½Π°ΡΡΡΠΈΡΠ΅Π»Π΅ β ΠΏΡΠΈ Π½ΠΈΠ·ΠΊΠΈΡ
ΡΠ΅ΠΌΠΏΠ΅ΡΠ°ΡΡΡΠ°Ρ
ΠΎΠΊΡΡΠΆΠ°ΡΡΠ΅ΠΉ ΡΡΠ΅Π΄Ρ Π² ΡΠΆΠ°ΡΡΠΉ Π²ΠΎΠ·Π΄ΡΡ
Π²Π²ΠΎΠ΄ΡΡ ΠΏΠ°ΡΡ ΡΠΏΠΈΡΡΠ°, ΠΊΠΎΡΠΎΡΡΠ΅, ΡΠΌΠ΅ΡΠΈΠ²Π°ΡΡΡ Ρ Π²ΡΠ΄Π΅Π»ΠΈΠ²ΡΠ΅ΠΉΡΡ Π²Π»Π°Π³ΠΎΠΉ, ΠΎΠ±ΡΠ°Π·ΡΡΡ ΡΠ°ΡΡΠ²ΠΎΡ (Π°Π½ΡΠΈΡΡΠΈΠ·) Ρ Π½ΠΈΠ·ΠΊΠΎΠΉ ΡΠ΅ΠΌΠΏΠ΅ΡΠ°ΡΡΡΠΎΠΉ Π·Π°ΠΌΠ΅ΡΠ·Π°Π½ΠΈΡ.Π§Π΅ΡΡΡΠ΅Ρ ΠΊΠΎΠ½ΡΡΡΠ½ΡΠΉ Π·Π°ΡΠΈΡΠ½ΡΠΉ ΠΊΠ»Π°ΠΏΠ°Π½, ΡΠ°Π·Π΄Π΅Π»ΡΠ΅Ρ ΠΏΡΠΈΠ²ΠΎΠ΄ Π½Π° ΡΠ΅ΡΡΡΠ΅, Π΄Π΅ΠΉΡΡΠ²ΡΡΡΠΈΡ Π½Π΅Π·Π°Π²ΠΈΡΠΈΠΌΠΎ Π΄ΡΡΠ³ ΠΎΡ Π΄ΡΡΠ³Π°, ΠΊΠΎΠ½ΡΡΡΠ°. ΠΠ°ΡΠΈΡΠ½ΡΠΉ ΠΊΠ»Π°ΠΏΠ°Π½ ΠΏΠΎΠ·Π²ΠΎΠ»ΡΠ΅Ρ Π΄Π²ΠΈΠ³Π°ΡΡΡΡ Π²ΠΎΠ·Π΄ΡΡ Ρ ΡΠΎΠ»ΡΠΊΠΎ Π² Π½Π°ΠΏΡΠ°Π²Π»Π΅Π½ΠΈΠΈ ΠΊ ΡΠ΅ΡΠΈΠ²Π΅ΡΠ°ΠΌ, Π·Π°ΡΠΈΡΠ°Ρ Π·Π°ΠΏΠ°Ρ Π²ΠΎΠ·Π΄ΡΡ Π° Π² ΡΠ΅ΡΠΈΠ²Π΅ΡΠ°Ρ ΠΏΡΠΈ ΡΠ°Π·Π³Π΅ΡΠΌΠ΅ΡΠΈΠ·Π°ΡΠΈΠΈ Π½Π° ΡΡΠ°ΡΡΠΊΠ΅ Π°ΠΏΠΏΠ°ΡΠ°ΡΠΎΠ² ΠΏΠΎΠ΄Π³ΠΎΡΠΎΠ²ΠΊΠΈ Π²ΠΎΠ·Π΄ΡΡ Π°. ΠΠ΄Π½ΠΎΠ²ΡΠ΅ΠΌΠ΅Π½Π½ΠΎ ΠΎΠ½ Π·Π°ΡΠΈΡΠ°Π΅Ρ ΠΈΡΠΏΡΠ°Π²Π½ΡΠ΅ ΠΊΠΎΠ½ΡΡΡΡ ΠΎΡ Π½Π΅ΠΈΡΠΏΡΠ°Π²Π½ΠΎΠ³ΠΎ Π² ΡΠ»ΡΡΠ°Π΅ ΠΎΠ±ΡΡΠ²Π° Π² ΠΎΠ΄Π½ΠΎΠΌ ΠΈΠ· Π½ΠΈΡ , Π½Π΅ ΠΏΠΎΠ·Π²ΠΎΠ»ΡΡ Π²ΡΠΉΡΠΈ Π²ΠΎΠ·Π΄ΡΡ Ρ Π² Π°ΡΠΌΠΎΡΡΠ΅ΡΡ ΡΡΠ°Π·Ρ ΠΈΠ· Π²ΡΠ΅Ρ ΡΠ΅ΡΠΈΠ²Π΅ΡΠΎΠ² ΠΏΡΠΈΠ²ΠΎΠ΄Π°. ΠΠ΄ΠΈΠ½Π°ΡΠ½ΡΠΉ Π·Π°ΡΠΈΡΠ½ΡΠΉ ΠΊΠ»Π°ΠΏΠ°Π½ ΠΎΡΠΊΠ»ΡΡΠ°Π΅Ρ ΠΏΡΠΈΠ²ΠΎΠ΄ ΡΡΠ³Π°ΡΠ° Π² ΡΠ»ΡΡΠ°Π΅ ΡΠ°Π·ΡΡΠ²Π° ΠΏΠΈΡΠ°ΡΡΠ΅Π³ΠΎ ΡΡΡΠ±ΠΎΠΏΡΠΎΠ²ΠΎΠ΄Π° ΠΏΡΠΈΡΠ΅ΠΏΠ°. ΠΠ° Π½Π΅ΠΊΠΎΡΠΎΡΡΡ Π°Π²ΡΠΎΠΌΠΎΠ±ΠΈΠ»ΡΡ Π²ΠΌΠ΅ΡΡΠΎ ΡΠ΅ΡΡΡΠ΅Ρ ΠΊΠΎΠ½ΡΡΡΠ½ΠΎΠ³ΠΎ ΠΏΡΠΈΠΌΠ΅Π½ΡΡΡ Π΄Π²ΠΎΠΉΠ½ΡΠ΅ ΠΈΠ»ΠΈ ΡΡΠΎΠΉΠ½ΡΠ΅ Π·Π°ΡΠΈΡΠ½ΡΠ΅ ΠΊΠ»Π°ΠΏΠ°Π½Ρ Π°Π½Π°Π»ΠΎΠ³ΠΈΡΠ½ΠΎΠ³ΠΎ Π½Π°Π·Π½Π°ΡΠ΅Π½ΠΈΡ. ΠΡΠΎΠΉΠ΄Ρ ΡΠ΅ΡΠ΅Π· ΡΠ΅ΡΡΡΠ΅Ρ ΠΊΠΎΠ½ΡΡΡΠ½ΡΠΉ ΠΊΠ»Π°ΠΏΠ°Π½, ΡΠΆΠ°ΡΡΠΉ Π²ΠΎΠ·Π΄ΡΡ Π·Π°ΠΏΠΎΠ»Π½ΡΠ΅Ρ ΡΠ΅ΡΠΈΠ²Π΅ΡΡ ΠΊΠΎΠ½ΡΡΡΠΎΠ².

Π Π°Π±ΠΎΡΠΎΠΉ Π»ΡΠ±ΠΎΠ³ΠΎ ΠΊΠΎΠ½ΡΡΡΠ° ΡΠ°Π±ΠΎΡΠ΅ΠΉ ΡΠΈΡΡΠ΅ΠΌΡ ΡΠΏΡΠ°Π²Π»ΡΠ΅Ρ ΠΎΠ΄Π½Π° ΡΠ΅ΠΊΡΠΈΡ ΡΠΎΡΠΌΠΎΠ·Π½ΠΎΠ³ΠΎ ΠΊΡΠ°Π½Π°. Π’ΠΎΡΠΌΠΎΠ·Π½ΠΎΠΉ ΠΊΡΠ°Π½ β ΡΡΠΎ ΡΠ»Π΅Π΄ΡΡΠΈΠΉ Π°ΠΏΠΏΠ°ΡΠ°Ρ, ΡΠ΅ΡΠ΅Π· ΠΊΠΎΡΠΎΡΡΠΉ Π²ΠΎΠ·Π΄ΡΡ ΠΏΡΠΈ ΡΠΎΡΠΌΠΎΠΆΠ΅Π½ΠΈΠΈ ΠΏΠΎΡΡΡΠΏΠ°Π΅Ρ ΠΈΠ· ΡΠ΅ΡΠΈΠ²Π΅ΡΠ° Π² ΡΠ°Π±ΠΎΡΠΈΠ΅ Π°ΠΏΠΏΠ°ΡΠ°ΡΡ. ΠΠ½ ΡΠΏΡΠ°Π²Π»ΡΠ΅ΡΡΡ ΡΠΎΡΠΌΠΎΠ·Π½ΠΎΠΉ ΠΏΠ΅Π΄Π°Π»ΡΡ Π² ΠΊΠ°Π±ΠΈΠ½Π΅ Π²ΠΎΠ΄ΠΈΡΠ΅Π»Ρ. ΠΡΠΈ ΡΠ°ΡΡΠΎΡΠΌΠ°ΠΆΠΈΠ²Π°Π½ΠΈΠΈ ΡΠ΅ΡΠ΅Π· ΡΠΎΡΠΌΠΎΠ·Π½ΠΎΠΉ ΠΊΡΠ°Π½ Π²ΠΎΠ·Π΄ΡΡ ΠΈΠ· ΠΏΡΠΈΠ²ΠΎΠ΄Π° Π²ΡΠΏΡΡΠΊΠ°Π΅ΡΡΡ Π² Π°ΡΠΌΠΎΡΡΠ΅ΡΡ. Π Π΅Π³ΡΠ»ΡΡΠΎΡ ΡΠΎΡΠΌΠΎΠ·Π½ΡΡ ΡΠΈΠ» ΠΈ ΠΌΠΎΠ΄ΡΠ»ΡΡΠΎΡ ΠΠΠ‘ ΠΊΠΎΡΡΠ΅ΠΊΡΠΈΡΡΡΡ Π΄Π°Π²Π»Π΅Π½ΠΈΠ΅ Π²ΠΎΠ·Π΄ΡΡ Π° Π² ΠΊΠΎΠ½ΡΡΡΠ°Ρ ΠΏΡΠΈ ΡΠΎΡΠΌΠΎΠΆΠ΅Π½ΠΈΠΈ.
Π‘ΡΠΎΡΠ½ΠΎΡΠ½ΠΎΠΉ ΡΠΎΡΠΌΠΎΠ·Π½ΠΎΠΉ ΡΠΈΡΡΠ΅ΠΌΠΎΠΉ ΡΠΏΡΠ°Π²Π»ΡΡΡ Ρ ΠΏΠΎΠΌΠΎΡΡΡ ΡΡΡΠ½ΠΎΠ³ΠΎ ΡΠΎΡΠΌΠΎΠ·Π½ΠΎΠ³ΠΎ ΠΊΡΠ°Π½Π°, ΡΡΡΠ°Π½ΠΎΠ²Π»Π΅Π½Π½ΠΎΠ³ΠΎ Π² ΠΊΠ°Π±ΠΈΠ½Π΅ Π²ΠΎΠ΄ΠΈΡΠ΅Π»Ρ. ΠΡΠΏΠΎΠ»Π½ΠΈΡΠ΅Π»ΡΠ½ΡΠΌ ΡΠ»Π΅ΠΌΠ΅Π½ΡΠΎΠΌ ΠΊΠΎΠ½ΡΡΡΠ° ΡΠ²Π»ΡΡΡΡΡ ΡΠ½Π΅ΡΠ³ΠΎΠ°ΠΊΠΊΡΠΌΡΠ»ΡΡΠΎΡΡ. ΠΠ΅ΠΆΠ΄Ρ ΠΊΡΠ°Π½ΠΎΠΌ ΠΈ ΡΠ½Π΅ΡΠ³ΠΎΠ°ΠΊΠΊΡΠΌΡΠ»ΡΡΠΎΡΠΎΠΌ ΡΠ°Π·ΠΌΠ΅ΡΠ΅Π½ ΡΡΠΊΠΎΡΠΈΡΠ΅Π»ΡΠ½ΡΠΉ ΠΊΠ»Π°ΠΏΠ°Π½. Π’ΠΎΡΠΌΠΎΠ·Π½ΠΎΠΉ ΠΊΡΠ°Π½ ΡΠΌΠ΅Π½ΡΡΠ°Π΅Ρ ΠΈΠ»ΠΈ ΡΠ²Π΅Π»ΠΈΡΠΈΠ²Π°Π΅Ρ Π΄Π°Π²Π»Π΅Π½ΠΈΠ΅ Π² ΠΏΠΎΠ»ΠΎΡΡΠΈ ΡΡΠΊΠΎΡΠΈΡΠ΅Π»ΡΠ½ΠΎΠ³ΠΎ ΠΊΠ»Π°ΠΏΠ°Π½Π°, ΠΊΠΎΡΠΎΡΡΠΉ Π² ΡΠΎΠΎΡΠ²Π΅ΡΡΡΠ²ΠΈΠΈ Ρ ΡΡΠΈΠΌ Π»ΠΈΠ±ΠΎ ΠΏΡΠΎΠΏΡΡΠΊΠ°Π΅Ρ ΠΈΠ· ΡΠ΅ΡΠΈΠ²Π΅ΡΠ° Π²ΠΎΠ·Π΄ΡΡ Π² ΡΠΈΠ»ΠΈΠ½Π΄Ρ ΡΠ½Π΅ΡΠ³ΠΎΠ°ΠΊΠΊΡΠΌΡΠ»ΡΡΠΎΡΠ°, Π° Π·Π½Π°ΡΠΈΡ, ΠΏΠΎΠ²ΡΡΠ°Π΅Ρ Π² Π½Π΅ΠΌ Π΄Π°Π²Π»Π΅Π½ΠΈΠ΅, Π»ΠΈΠ±ΠΎ Π΄Π»Ρ ΡΠ½ΠΈΠΆΠ΅Π½ΠΈΡ Π΄Π°Π²Π»Π΅Π½ΠΈΡ Π² ΡΠΈΠ»ΠΈΠ½Π΄ΡΠ΅ Π²ΡΠΏΡΡΠΊΠ°Π΅Ρ Π²ΠΎΠ·Π΄ΡΡ ΠΈΠ· Π½Π΅Π³ΠΎ Π² Π°ΡΠΌΠΎΡΡΠ΅ΡΡ. Π§ΡΠΎΠ±Ρ ΠΎΠ±Π΅ΡΠΏΠ΅ΡΠΈΡΡ Π±ΡΡΡΡΡΠΉ Π²ΡΠΏΡΡΠΊ Π²ΠΎΠ·Π΄ΡΡ Π° ΠΈΠ· ΡΠ½Π΅ΡΠ³ΠΎΠ°ΠΊΠΊΡΠΌΡΠ»ΡΡΠΎΡΠΎΠ² ΠΏΡΠΈ ΡΠΎΡΠΌΠΎΠΆΠ΅Π½ΠΈΠΈ ΡΡΠΊΠΎΡΠΈΡΠ΅Π»ΡΠ½ΡΠΉ ΠΊΠ»Π°ΠΏΠ°Π½ ΡΠ°ΡΠΏΠΎΠ»Π°Π³Π°ΡΡ ΠΌΠ°ΠΊΡΠΈΠΌΠ°Π»ΡΠ½ΠΎ Π±Π»ΠΈΠ·ΠΊΠΎ ΠΎΡ Π½ΠΈΡ .
ΠΠ²Π° ΠΊΡΠ°ΠΉΠ½ΠΈΡ
, ΡΠΈΠΊΡΠΈΡΠΎΠ²Π°Π½Π½ΡΡ
, ΠΏΠΎΠ»ΠΎΠΆΠ΅Π½ΠΈΡ ΡΡΠΊΠΎΡΡΠΊΠΈ ΡΠΎΠΎΡΠ²Π΅ΡΡΡΠ²ΡΡΡ ΠΌΠ°ΠΊΡΠΈΠΌΠ°Π»ΡΠ½ΠΎΠΌΡ ΠΈΠ·Π±ΡΡΠΎΡΠ½ΠΎΠΌΡ Π΄Π°Π²Π»Π΅Π½ΠΈΡ Π²ΠΎΠ·Π΄ΡΡ
Π° Π² ΡΠ½Π΅ΡΠ³ΠΎΠ°ΠΊΠΊΡΠΌΡΠ»ΡΡΠΎΡΠ°Ρ
ΠΈΠ»ΠΈ Π°ΡΠΌΠΎΡΡΠ΅ΡΠ½ΠΎΠΌΡ. ΠΡΠΈ ΠΏΡΠΎΠΌΠ΅ΠΆΡΡΠΎΡΠ½ΡΡ
ΠΏΠΎΠ»ΠΎΠΆΠ΅Π½ΠΈΡΡ
ΡΡΠΊΠΎΡΡΠΊΠΈ Π΄Π°Π²Π»Π΅Π½ΠΈΠ΅ ΡΠ°ΠΊΠΆΠ΅ ΠΌΠΎΠΆΠ΅Ρ ΠΏΡΠΈΠ½ΠΈΠΌΠ°ΡΡ Π»ΡΠ±ΠΎΠ΅ ΠΏΡΠΎΠΌΠ΅ΠΆΡΡΠΎΡΠ½ΠΎΠ΅ Π·Π½Π°ΡΠ΅Π½ΠΈΠ΅, ΡΡΠΎ ΠΏΠΎΠ·Π²ΠΎΠ»ΡΠ΅Ρ ΠΈΡΠΏΠΎΠ»ΡΠ·ΠΎΠ²Π°ΡΡ Π΄Π°Π½Π½ΡΠΉ ΠΊΠΎΠ½ΡΡΡ Π² ΠΊΠ°ΡΠ΅ΡΡΠ²Π΅ ΠΊΠΎΠ½ΡΡΡΠ° Π·Π°ΠΏΠ°ΡΠ½ΠΎΠΉ ΡΠΎΡΠΌΠΎΠ·Π½ΠΎΠΉ ΡΠΈΡΡΠ΅ΠΌΡ ΠΈ ΠΏΡΠΎΠΈΠ·Π²ΠΎΠ΄ΠΈΡΡ ΠΏΠ»Π°Π²Π½ΠΎΠ΅ ΡΠΎΡΠΌΠΎΠΆΠ΅Π½ΠΈΠ΅.ΠΠΎΠ½ΡΡΡ Π²ΡΠΏΠΎΠΌΠΎΠ³Π°ΡΠ΅Π»ΡΠ½ΠΎΠΉ ΡΠΈΡΡΠ΅ΠΌΡ ΠΏΠΎΠ·Π²ΠΎΠ»ΡΠ΅Ρ Π²ΠΊΠ»ΡΡΠ°ΡΡ Π² ΡΠ°Π±ΠΎΡΡ ΠΌΠΎΡΠΎΡΠ½ΡΠΉ ΡΠΎΡΠΌΠΎΠ· β Π·Π°ΠΌΠ΅Π΄Π»ΠΈΡΠ΅Π»Ρ. ΠΡΠΈ Π½Π°ΠΆΠ°ΡΠΈΠΈ ΠΊΠ½ΠΎΠΏΠΊΠΈ ΠΊΡΠ°Π½Π° Π²ΠΎΠ·Π΄ΡΡ ΠΏΠΎΡΡΡΠΏΠ°Π΅Ρ Π² ΠΏΠ½Π΅Π²ΠΌΠΎΡΠΈΠ»ΠΈΠ½Π΄ΡΡ ΠΊΠΎΠ½ΡΡΡΠ°, Π° ΠΏΡΠΈ ΠΎΡΠΏΡΡΠΊΠ°Π½ΠΈΠΈ β Π²ΡΡ ΠΎΠ΄ΠΈΡ Π² Π°ΡΠΌΠΎΡΡΠ΅ΡΡ. ΠΠ·-Π·Π° ΠΌΠ°Π»ΠΎΠ³ΠΎ ΡΠ°ΡΡ ΠΎΠ΄Π° Π²ΠΎΠ·Π΄ΡΡ Π° ΡΡΠΎΡ ΠΊΠΎΠ½ΡΡΡ Π½Π΅ ΠΈΠΌΠ΅Π΅Ρ ΡΠΎΠ±ΡΡΠ²Π΅Π½Π½ΠΎΠ³ΠΎ ΡΠ΅ΡΠΈΠ²Π΅ΡΠ°.
ΠΠ°Π³ΠΈΡΡΡΠ°Π»Ρ, ΠΏΠΈΡΠ°ΡΡΠ°Ρ ΡΠ΅ΡΠΈΠ²Π΅Ρ ΠΏΡΠΈΡΠ΅ΠΏΠ° ΡΠΆΠ°ΡΡΠΌ Π²ΠΎΠ·Π΄ΡΡ ΠΎΠΌ (ΠΏΠΈΡΠ°ΡΡΠ°Ρ ΠΌΠ°Π³ΠΈΡΡΡΠ°Π»Ρ), Π½Π°ΡΠΈΠ½Π°Π΅ΡΡΡ ΠΎΡ ΠΎΠ΄ΠΈΠ½Π°ΡΠ½ΠΎΠ³ΠΎ Π·Π°ΡΠΈΡΠ½ΠΎΠ³ΠΎ ΠΊΠ»Π°ΠΏΠ°Π½Π°, Π° ΡΠΏΡΠ°Π²Π»ΡΡΡΠ°Ρ ΠΏΡΠΎΡΠ΅ΡΡΠΎΠΌ ΡΠΎΡΠΌΠΎΠΆΠ΅Π½ΠΈΡ ΠΏΡΠΈΡΠ΅ΠΏΠ° β ΠΎΡ ΠΊΠ»Π°ΠΏΠ°Π½Π° ΡΠΏΡΠ°Π²Π»Π΅Π½ΠΈΡ ΡΠΎΡΠΌΠΎΠ·Π°ΠΌΠΈ ΠΏΡΠΈΡΠ΅ΠΏΠ°. ΠΠΎΠ΄Π°ΡΠ° ΡΠΆΠ°ΡΠΎΠ³ΠΎ Π²ΠΎΠ·Π΄ΡΡ Π° Π² ΡΠ΅ΡΠΈΠ²Π΅Ρ ΠΏΡΠΈΡΠ΅ΠΏΠ° ΠΏΡΠΎΠΈΠ·Π²ΠΎΠ΄ΠΈΡΡΡ ΠΏΠΎΡΡΠΎΡΠ½Π½ΠΎ, Π½Π΅Π·Π°Π²ΠΈΡΠΈΠΌΠΎ ΠΎΡ ΡΠΎΠ³ΠΎ, ΠΏΡΠΎΠΈΡΡ ΠΎΠ΄ΠΈΡ ΡΠΎΡΠΌΠΎΠΆΠ΅Π½ΠΈΠ΅ ΡΡΠ³Π°ΡΠ° ΠΈΠ»ΠΈ Π½Π΅Ρ. Π£ΠΏΡΠ°Π²Π»ΡΡΡΠ°Ρ ΠΌΠ°Π³ΠΈΡΡΡΠ°Π»Ρ ΠΈΡΠΏΠΎΠ»ΡΠ·ΡΠ΅ΡΡΡ Π΄Π»Ρ ΠΏΠΎΠ΄Π°ΡΠΈ ΠΊΠΎΠΌΠ°Π½Π΄Ρ Π½Π° ΠΏΡΠΈΡΠ΅ΠΏ ΠΎ Π½Π°ΡΠ°Π»Π΅ ΡΠΎΡΠΌΠΎΠΆΠ΅Π½ΠΈΡ ΠΈ Π΅Π³ΠΎ ΠΈΠ½ΡΠ΅Π½ΡΠΈΠ²Π½ΠΎΡΡΠΈ.

ΠΠΎΠΌΠΈΠΌΠΎ ΡΡΠ°ΡΠ½ΠΎΠ³ΠΎ ΡΠ΅ΠΆΠΈΠΌΠ° ΡΠΎΡΠΌΠΎΠΆΠ΅Π½ΠΈΡ ΠΊΠ»Π°ΠΏΠ°Π½ ΠΎΠ±Π΅ΡΠΏΠ΅ΡΠΈΠ²Π°Π΅Ρ Π°Π²Π°ΡΠΈΠΉΠ½ΠΎΠ΅ ΡΠΏΡΠ°Π²Π»Π΅Π½ΠΈΠ΅ ΡΠΎΡΠΌΠΎΠ·Π°ΠΌΠΈ ΠΏΡΠΈΡΠ΅ΠΏΠ° ΠΏΡΠΈ ΡΠ°Π·ΡΡΠ²Π΅ ΠΏΠΈΡΠ°ΡΡΠ΅ΠΉ ΠΌΠ°Π³ΠΈΡΡΡΠ°Π»ΠΈ.
ΠΠ»Ρ ΡΡΠΎΠ³ΠΎ ΠΎΠ½ ΡΠ½Π°Π±ΠΆΠ΅Π½ ΡΠΏΠ΅ΡΠΈΠ°Π»ΡΠ½ΡΠΌ ΡΡΡΡΠΎΠΉΡΡΠ²ΠΎΠΌ ΠΎΠ±ΡΡΠ²Π°, ΠΊΠΎΡΠΎΡΡΠΉ ΡΠΌΠ΅Π½ΡΡΠ°Π΅Ρ Π΄Π°Π²Π»Π΅Π½ΠΈΠ΅ Π² ΠΏΠΈΡΠ°ΡΡΠ΅ΠΉ ΠΌΠ°Π³ΠΈΡΡΡΠ°Π»ΠΈ, Π΅ΡΠ»ΠΈ ΠΊΠΎΠΌΠ°Π½Π΄Π½ΠΎΠ΅ Π΄Π°Π²Π»Π΅Π½ΠΈΠ΅ ΠΎΡ ΠΊΠΎΠ½ΡΡΡΠΎΠ² ΡΡΠ³Π°ΡΠ° Π½Π° Π²Ρ
ΠΎΠ΄ Π°ΠΏΠΏΠ°ΡΠ°ΡΠ° ΠΏΠΎΡΡΡΠΏΠ°Π΅Ρ, Π° Π΄Π°Π²Π»Π΅Π½ΠΈΠ΅ Π½Π° Π²ΡΡ
ΠΎΠ΄Π΅ Π°ΠΏΠΏΠ°ΡΠ°ΡΠ° Π½Π΅ ΡΠ²Π΅Π»ΠΈΡΠΈΠ²Π°Π΅ΡΡΡ.ΠΠ»Ρ ΡΠΏΡΠ°Π²Π»Π΅Π½ΠΈΡ ΡΠΎΡΠΌΠΎΠΆΠ΅Π½ΠΈΠ΅ΠΌ ΠΏΡΠΈΡΠ΅ΠΏΠ° Π΅Π³ΠΎ Π²ΠΎΠ·Π΄ΡΡ ΠΎΡΠ°ΡΠΏΡΠ΅Π΄Π΅Π»ΠΈΡΠ΅Π»Ρ ΡΠΎΠ΅Π΄ΠΈΠ½Π΅Π½ Ρ ΡΠΏΡΠ°Π²Π»ΡΡΡΠ΅ΠΉ ΠΈ ΠΏΠΈΡΠ°ΡΡΠ΅ΠΉ ΠΌΠ°Π³ΠΈΡΡΡΠ°Π»ΡΠΌΠΈ, Ρ ΡΠ΅ΡΠΈΠ²Π΅ΡΠΎΠΌ ΠΈ ΡΠΎΡΠΌΠΎΠ·Π½ΡΠΌΠΈ ΠΊΠ°ΠΌΠ΅ΡΠ°ΠΌΠΈ. ΠΠΎ ΡΠ²ΠΎΠΈΠΌ ΡΡΠ½ΠΊΡΠΈΡΠΌ Π²ΠΎΠ·Π΄ΡΡ ΠΎΡΠ°ΡΠΏΡΠ΅Π΄Π΅Π»ΠΈΡΠ΅Π»ΡΠ½ΡΠΉ ΠΊΠ»Π°ΠΏΠ°Π½ ΠΏΡΠΈΡΠ΅ΠΏΠ° Π°Π½Π°Π»ΠΎΠ³ΠΈΡΠ΅Π½ ΡΠΎΡΠΌΠΎΠ·Π½ΠΎΠΌΡ ΠΊΡΠ°Π½Ρ Π½Π° ΡΡΠ³Π°ΡΠ΅, Π½ΠΎ ΡΠΏΡΠ°Π²Π»ΡΠ΅ΡΡΡ ΠΎΠ½ Π½Π΅ ΠΏΠ΅Π΄Π°Π»ΡΡ, Π° ΠΊΠΎΠΌΠ°Π½Π΄Π½ΡΠΌ Π΄Π°Π²Π»Π΅Π½ΠΈΠ΅ΠΌ Π²ΠΎΠ·Π΄ΡΡ Π°, ΠΏΠΎΡΡΡΠΏΠ°ΡΡΠΈΠΌ ΠΎΡ ΡΡΠ³Π°ΡΠ°. Π ΡΠ°ΡΡΠΎΡΠΌΠΎΠΆΠ΅Π½Π½ΠΎΠΌ ΡΠΎΡΡΠΎΡΠ½ΠΈΠΈ Π²ΠΎΠ·Π΄ΡΡ ΠΏΠΎ ΠΏΠΈΡΠ°ΡΡΠ΅ΠΉ ΠΌΠ°Π³ΠΈΡΡΡΠ°Π»ΠΈ ΡΠ΅ΡΠ΅Π· Π²ΠΎΠ·Π΄ΡΡ ΠΎΡΠ°ΡΠΏΡΠ΅Π΄Π΅Π»ΠΈΡΠ΅Π»Ρ Π·Π°ΠΏΠΎΠ»Π½ΡΠ΅Ρ ΡΠ΅ΡΠΈΠ²Π΅Ρ ΠΏΡΠΈΡΠ΅ΠΏΠ°, ΠΏΡΠΈ ΡΡΠΎΠΌ Π΄Π°Π²Π»Π΅Π½ΠΈΠ΅ Π² ΡΠΏΡΠ°Π²Π»ΡΡΡΠ΅ΠΉ ΠΌΠ°Π³ΠΈΡΡΡΠ°Π»ΠΈ ΠΎΡΡΡΡΡΡΠ²ΡΠ΅Ρ. ΠΠ°ΠΊΡΠΈΠΌΠ°Π»ΡΠ½ΠΎΠ΅ Π΄Π°Π²Π»Π΅Π½ΠΈΠ΅ Π²ΠΎΠ·Π΄ΡΡ Π° Π² ΡΠ΅ΡΠΈΠ²Π΅ΡΠ΅ ΠΏΡΠΈΡΠ΅ΠΏΠ° ΡΠ°Π²Π½ΠΎ ΠΌΠ°ΠΊΡΠΈΠΌΠ°Π»ΡΠ½ΠΎΠΌΡ Π΄Π°Π²Π»Π΅Π½ΠΈΡ Π² ΡΠ΅ΡΠΈΠ²Π΅ΡΠ°Ρ Π°Π²ΡΠΎΠΌΠΎΠ±ΠΈΠ»Ρ.
ΠΠΎΠ³Π΄Π° Π΄Π°Π²Π»Π΅Π½ΠΈΠ΅ Π² ΡΠΏΡΠ°Π²Π»ΡΡΡΠ΅ΠΉ ΠΌΠ°Π³ΠΈΡΡΡΠ°Π»ΠΈ ΡΠ½ΠΈΠΆΠ°Π΅ΡΡΡ, ΠΏΡΠΈΡΠ΅ΠΏ ΡΠ°ΡΡΠΎΡΠΌΠ°ΠΆΠΈΠ²Π°Π΅ΡΡΡ. ΠΡΠΎΠΌΠ΅ ΡΠΎΠ³ΠΎ, ΡΠΎΡΠΌΠΎΠΆΠ΅Π½ΠΈΠ΅ ΠΏΡΠΈΡΠ΅ΠΏΠ° ΠΏΡΠΎΠΈΡΡ
ΠΎΠ΄ΠΈΡ Π²ΡΠ΅Π³Π΄Π° ΠΏΡΠΈ ΡΠΌΠ΅Π½ΡΡΠ΅Π½ΠΈΠΈ Π΄Π°Π²Π»Π΅Π½ΠΈΡ Π²ΠΎΠ·Π΄ΡΡ
Π° Π² ΠΏΠΈΡΠ°ΡΡΠ΅ΠΌ ΡΡΡΠ±ΠΎΠΏΡΠΎΠ²ΠΎΠ΄Π΅ Π½ΠΈΠΆΠ΅ 0,48 ΠΠΠ°, ΡΡΠΎ ΠΌΠΎΠΆΠ΅Ρ ΠΏΡΠΎΠΈΡΡ
ΠΎΠ΄ΠΈΡΡ ΠΏΡΠΈ ΠΎΠ±ΡΡΠ½ΠΎΠΉ ΡΠ°ΡΡΠ΅ΠΏΠΊΠ΅ ΡΡΠ³Π°ΡΠ° ΠΎΡ ΠΏΡΠΈΡΠ΅ΠΏΠ° Π½Π° ΡΡΠΎΡΠ½ΠΊΠ΅
ΠΈΠ»ΠΈ ΠΏΡΠΈ ΡΡΠ°Π±Π°ΡΡΠ²Π°Π½ΠΈΠΈ ΠΊΠ»Π°ΠΏΠ°Π½Π° ΠΎΠ±ΡΡΠ²Π° Π½Π° ΡΡΠ³Π°ΡΠ΅. Π’Π°ΠΊΠΎΠ΅ Π·Π°ΡΠΎΡΠΌΠ°ΠΆΠΈΠ²Π°Π½ΠΈΠ΅ ΠΎΡΡΠ°Π½ΠΎΠ²ΠΈΡ ΠΏΡΠΈΡΠ΅ΠΏ ΠΏΡΠΈ Π΅Π³ΠΎ ΠΏΠΎΠ»Π½ΠΎΠΌ ΠΎΡΡΡΠ²Π΅ ΠΎΡ ΡΡΠ³Π°ΡΠ° Π²ΠΎ Π²ΡΠ΅ΠΌΡ Π΄Π²ΠΈΠΆΠ΅Π½ΠΈΡ. Π Π°ΡΡΠΎΡΠΌΠ°ΠΆΠΈΠ²Π°Π½ΠΈΠ΅ ΠΎΡΡΡΠ΅ΡΡΠ²Π»ΡΠ΅ΡΡΡ ΠΈΠ»ΠΈ Π°Π²ΡΠΎΠΌΠ°ΡΠΈΡΠ΅ΡΠΊΠΈ ΠΏΡΠΈ ΠΏΠΎΡΠ»Π΅Π΄ΡΡΡΠ΅ΠΌ ΡΠ²Π΅Π»ΠΈΡΠ΅Π½ΠΈΠΈ Π΄Π°Π²Π»Π΅Π½ΠΈΡ ΡΠ²ΡΡΠ΅ 0,48 ΠΠΠ°, ΠΈΠ»ΠΈ Π²ΡΡΡΠ½ΡΡ β
ΡΠΏΠ΅ΡΠΈΠ°Π»ΡΠ½ΠΎΠΉ ΠΊΠ½ΠΎΠΏΠΊΠΎΠΉ Π½Π° Π²ΠΎΠ·Π΄ΡΡ
ΠΎΡΠ°ΡΠΏΡΠ΅Π΄Π΅Π»ΠΈΡΠ΅Π»Π΅. Π Π΅Π³ΡΠ»ΡΡΠΎΡ ΡΠΎΡΠΌΠΎΠ·Π½ΡΡ
ΡΠΈΠ» ΠΈ ΠΌΠΎΠ΄ΡΠ»ΡΡΠΎΡ ΠΠΠ‘ ΠΏΡΠ΅Π΄Π½Π°Π·Π½Π°ΡΠ΅Π½Ρ Π΄Π»Ρ ΠΊΠΎΡΡΠ΅ΠΊΡΠΈΡΠΎΠ²Π°Π½ΠΈΡ Π΄Π°Π²Π»Π΅Π½ΠΈΡ Π²ΠΎΠ·Π΄ΡΡ
Π°, ΠΏΠΎΡΡΡΠΏΠ°ΡΡΠ΅Π³ΠΎ ΠΎΡ Π²ΠΎΠ·Π΄ΡΡ
ΠΎΡΠ°ΡΠΏΡΠ΅Π΄Π΅Π»ΠΈΡΠ΅Π»Ρ ΠΊ ΡΠΎΡΠΌΠΎΠ·Π½ΡΠΌ ΠΊΠ°ΠΌΠ΅ΡΠ°ΠΌ.Π’ΠΎΡΠΌΠΎΠΆΠ΅Π½ΠΈΠ΅ ΠΏΡΠΈΡΠ΅ΠΏΠ° ΡΡΠΎΡΠ½ΠΎΡΠ½ΠΎΠΉ ΡΠΈΡΡΠ΅ΠΌΠΎΠΉ ΠΏΡΠΎΠΈΠ·Π²ΠΎΠ΄ΠΈΡΡΡ ΠΊΡΠ°Π½ΠΎΠΌ, ΠΊΠΎΡΠΎΡΡΠΉ Π²ΡΠΏΡΡΠΊΠ°Π΅Ρ Π²ΠΎΠ·Π΄ΡΡ ΠΈΠ· ΡΠ½Π΅ΡΠ³ΠΎΠ°ΠΊΠΊΡΠΌΡΠ»ΡΡΠΎΡΠΎΠ² ΡΠΎΡΠΌΠΎΠ·ΠΎΠ² ΠΏΡΠΈΡΠ΅ΠΏΠ°. ΠΠ΅ΠΊΠΎΡΠΎΡΡΠ΅ ΠΏΡΠΈΡΠ΅ΠΏΡ ΠΌΠΎΠ³ΡΡ ΡΠ½Π°Π±ΠΆΠ°ΡΡΡΡ ΡΠ»Π΅ΠΊΡΡΠΎΠΌΠ°Π³Π½ΠΈΡΠ½ΡΠΌ ΠΊΠ»Π°ΠΏΠ°Π½ΠΎΠΌ, ΠΊΠΎΡΠΎΡΡΠΉ ΡΠ»ΡΠΆΠΈΡ Π΄Π»Ρ Π²ΠΊΠ»ΡΡΠ΅Π½ΠΈΡ ΡΠΎΡΠΌΠΎΠ·Π½ΠΎΠΉ ΡΠΈΡΡΠ΅ΠΌΡ ΠΏΡΠΈΡΠ΅ΠΏΠ° ΠΏΡΠΈ ΡΠΎΡΠΌΠΎΠΆΠ΅Π½ΠΈΠΈ Π°Π²ΡΠΎΠΌΠΎΠ±ΠΈΠ»Ρ Π²ΡΠΏΠΎΠΌΠΎΠ³Π°ΡΠ΅Π»ΡΠ½ΠΎΠΉ ΡΠΎΡΠΌΠΎΠ·Π½ΠΎΠΉ ΡΠΈΡΡΠ΅ΠΌΠΎΠΉ (ΠΌΠΎΡΠΎΡΠ½ΡΠΌ ΡΠΎΡΠΌΠΎΠ·ΠΎΠΌ-Π·Π°ΠΌΠ΅Π΄Π»ΠΈΡΠ΅Π»Π΅ΠΌ).
ΠΡΠΈ ΠΏΠΎΠ΄Π°ΡΠ΅ ΡΠ»Π΅ΠΊΡΡΠΎΡΠΈΠ³Π½Π°Π»Π° ΡΠ»Π΅ΠΊΡΡΠΎΠΌΠ°Π³Π½ΠΈΡΠ½ΠΎΠΌΡ ΠΊΠ»Π°ΠΏΠ°Π½Ρ ΠΎΡ ΡΡΠ³Π°ΡΠ° ΠΎΠ½ ΠΎΠ±Π΅ΡΠΏΠ΅ΡΠΈΠ²Π°Π΅Ρ ΠΏΠΎΡΡΡΠΏΠ»Π΅Π½ΠΈΠ΅ ΡΠΆΠ°ΡΠΎΠ³ΠΎ Π²ΠΎΠ·Π΄ΡΡ
Π° ΠΈΠ· ΡΠ΅ΡΠΈΠ²Π΅ΡΠ° ΠΊ ΡΠΎΡΠΌΠΎΠ·Π½ΡΠΌ ΠΊΠ°ΠΌΠ΅ΡΠ°ΠΌ. ΠΠ½Π΅Π²ΠΌΠ°ΡΠΈΡΠ΅ΡΠΊΠ°Ρ ΠΠΠ‘ β ΠΠ½ΡΠΈΠΊΠ»ΠΎΠΏΠ΅Π΄ΠΈΡ ΠΆΡΡΠ½Π°Π»Π° «ΠΠ° ΡΡΠ»Π΅ΠΌ»
Π’ΠΈΠΏΠΈΡΠ½Π°Ρ ΡΡ Π΅ΠΌΠ° ΡΡΡΠ°Π½ΠΎΠ²ΠΊΠΈ ΠΏΠ½Π΅Π²ΠΌΠ°ΡΠΈΡΠ΅ΡΠΊΠΎΠΉ ΠΠΠ‘ Π½Π° Π΄Π²ΡΡ ΠΎΡΠ½ΠΎΠΌ Π³ΡΡΠ·ΠΎΠ²ΠΎΠΌ Π°Π²ΡΠΎΠΌΠΎΠ±ΠΈΠ»Π΅ Ρ ΠΏΠ½Π΅Π²ΠΌΠΎΠΏΡΠΈΠ²ΠΎΠ΄ΠΎΠΌ ΠΏΠΎΠΊΠ°Π·Π°Π½Π° Π½Π° ΡΠΈΡΡΠ½ΠΊΠ΅. ΠΡΠ° ΡΠΈΡΡΠ΅ΠΌΠ° ΡΠΎΡΡΠΎΠΈΡ ΠΈΠ· Π±Π»ΠΎΠΊΠ° ΡΠΏΡΠ°Π²Π»Π΅Π½ΠΈΡ, ΡΠΎΠ΅Π΄ΠΈΠ½Π΅Π½Π½ΠΎΠ³ΠΎ Ρ ΠΊΠΎΠ»Π΅ΡΠ½ΡΠΌΠΈ Π΄Π°ΡΡΠΈΠΊΠ°ΠΌΠΈ ΠΈ ΠΌΠΎΠ΄ΡΠ»ΡΡΠΎΡΠ°ΠΌΠΈ.
ΠΡΠΈΠ½ΡΠΈΠΏΠΈΠ°Π»ΡΠ½Π°Ρ ΡΡ
Π΅ΠΌΠ° ΠΏΠ½Π΅Π²ΠΌΠ°ΡΠΈΡΠ΅ΡΠΊΠΎΠ³ΠΎ ΠΌΠΎΠ΄ΡΠ»ΡΡΠΎΡΠ° ΠΠΠ‘:
1, 2 β ΡΠ»Π΅ΠΊΡΡΠΎΠΌΠ°Π³Π½ΠΈΡΠ½ΡΠ΅ ΠΊΠ»Π°ΠΏΠ°Π½Ρ;
3 β ΡΠ»Π΅Π΄ΡΡΠΈΠΉ ΠΏΠΎΡΡΠ΅Π½Ρ;
4, 6 β ΠΏΡΡΠΆΠΈΠ½Π°;
5 β ΠΊΠΎΡΠΏΡΡ Π²ΠΏΡΡΠΊΠ½ΠΎΠ³ΠΎ ΠΈ Π°ΡΠΌΠΎΡΡΠ΅ΡΠ½ΠΎΠ³ΠΎ ΠΊΠ»Π°ΠΏΠ°Π½ΠΎΠ²;
7 β ΡΠ΅Π΄Π»ΠΎ Π°ΡΠΌΠΎΡΡΠ΅ΡΠ½ΠΎΠ³ΠΎ ΠΊΠ»Π°ΠΏΠ°Π½Π°;
Π β ΠΏΠΎΠ»ΠΎΡΡΡ, ΡΠΎΠ΅Π΄ΠΈΠ½ΡΡΡΠ°Ρ ΡΠΎΡΠΌΠΎΠ·Π½ΠΎΠΉ ΠΊΡΠ°Π½ Ρ ΠΌΠΎΠ΄ΡΠ»ΡΡΠΎΡΠΎΠΌ;
Π β ΠΏΠΎΠ»ΠΎΡΡΡ, ΡΠΎΠ΅Π΄ΠΈΠ½ΡΡΡΠ°Ρ ΠΌΠΎΠ΄ΡΠ»ΡΡΠΎΡ Ρ Π°ΡΠΌΠΎΡΡΠ΅ΡΠΎΠΉ;
Π β ΠΏΠΎΠ»ΠΎΡΡΡ, ΡΠΎΠ΅Π΄ΠΈΠ½ΡΡΡΠ°Ρ Π²ΠΎΠ·Π΄ΡΡΠ½ΡΠΉ Π±Π°Π»Π»ΠΎΠ½ Ρ ΠΌΠΎΠ΄ΡΠ»ΡΡΠΎΡΠΎΠΌ;
Π β ΠΏΠΎΠ»ΠΎΡΡΡ, ΡΠΎΠ΅Π΄ΠΈΠ½ΡΡΡΠ°Ρ ΠΌΠΎΠ΄ΡΠ»ΡΡΠΎΡ Ρ ΡΠ°Π±ΠΎΡΠ΅ΠΉ ΠΏΠΎΠ»ΠΎΡΡΡΡ ΡΠΎΡΠΌΠΎΠ·Π½ΠΎΠΉ ΠΊΠ°ΠΌΠ΅ΡΡ;
Π β ΠΏΠΎΠ»ΠΎΡΡΡ, ΡΠΎΠ΅Π΄ΠΈΠ½ΡΡΡΠ°Ρ ΡΠΎΡΠΌΠΎΠ·Π½ΡΡ ΠΊΠ°ΠΌΠ΅ΡΡ ΡΠ΅ΡΠ΅Π· ΠΌΠΎΠ΄ΡΠ»ΡΡΠΎΡ Ρ Π°ΡΠΌΠΎΡΡΠ΅ΡΠΎΠΉ
ΠΠΎΠ΄ΡΠ»ΡΡΠΎΡ ΠΠΠ‘ ΠΈΠΌΠ΅Π΅Ρ, ΠΊΠ°ΠΊ ΠΏΡΠ°Π²ΠΈΠ»ΠΎ, Π΄ΠΈΠ°ΡΡΠ°Π³ΠΌΠ΅Π½Π½ΡΡ ΠΊΠΎΠ½ΡΡΡΡΠΊΡΠΈΡ.
Π’Π°ΠΊΠ°Ρ ΠΊΠΎΠ½ΡΡΡΡΠΊΡΠΈΡ ΠΎΠ±Π΅ΡΠΏΠ΅ΡΠΈΠ²Π°Π΅Ρ Π±ΠΎΠ»Π΅Π΅ Π²ΡΡΠΎΠΊΠΎΠ΅ Π±ΡΡΡΡΠΎΠ΄Π΅ΠΉΡΡΠ²ΠΈΠ΅ ΠΏΠΎ ΡΡΠ°Π²Π½Π΅Π½ΠΈΡ Ρ ΠΏΠΎΡΡΠ½Π΅Π²ΠΎΠΉ. ΠΠΎΠ΄ΡΠ»ΡΡΠΎΡ ΠΈΠΌΠ΅Π΅Ρ Π΄Π²Π° ΡΠ»Π΅ΠΊΡΡΠΎΠΊΠ»Π°ΠΏΠ°Π½Π° 1 ΠΈ 2 ΠΈ Π΄Π²Π° ΠΏΠ½Π΅Π²ΠΌΠΎΠΊΠ»Π°ΠΏΠ°Π½Π°. ΠΡΡ
ΠΎΠ΄Ρ ΠΌΠΎΠ΄ΡΠ»ΡΡΠΎΡΠ° ΠΏΠΎΠ΄ΠΊΠ»ΡΡΠ΅Π½Ρ ΠΊ ΡΠΎΡΠΌΠΎΠ·Π½ΠΎΠΌΡ ΠΊΡΠ°Π½Ρ, ΠΊ ΡΠΎΡΠΌΠΎΠ·Π½ΠΎΠΉ ΠΊΠ°ΠΌΠ΅ΡΠ΅ ΠΈ ΠΊ Π°ΡΠΌΠΎΡΡΠ΅ΡΠ΅.
ΠΡΠΈ ΡΠΎΡΠΌΠΎΠΆΠ΅Π½ΠΈΠΈ Π±Π΅Π· ΡΡΠ°Π±Π°ΡΡΠ²Π°Π½ΠΈΡ ΠΠΠ‘ Π²ΠΎΠ·Π΄ΡΡ
ΠΏΠΎΡΡΡΠΏΠ°Π΅Ρ ΠΎΡ ΠΊΡΠ°Π½Π° Π½Π° Π²ΡΡ
ΠΎΠ΄ ΠΊ ΡΠΎΡΠΌΠΎΠ·Π½ΠΎΠΌΡ ΠΊΡΠ°Π½Ρ, ΠΎΡΠΆΠΈΠΌΠ°Π΅Ρ Π΄ΠΈΠ°ΡΡΠ°Π³ΠΌΡ Π²Π΅ΡΡ
Π½Π΅Π³ΠΎ ΠΏΠ½Π΅Π²ΠΌΠΎΠΊΠ»Π°ΠΏΠ°Π½Π° ΠΈ ΠΏΡΠΎΡ
ΠΎΠ΄ΠΈΡ Π½Π° Π²ΡΡ
ΠΎΠ΄ ΠΊ ΡΠΎΡΠΌΠΎΠ·Π½ΠΎΠΉ ΠΊΠ°ΠΌΠ΅ΡΠ΅. ΠΠ΄Π½ΠΎΠ²ΡΠ΅ΠΌΠ΅Π½Π½ΠΎ ΠΎΠ½ ΠΏΠΎΡΡΡΠΏΠ°Π΅Ρ ΡΠ΅ΡΠ΅Π· Π±ΠΎΠ»ΡΡΠΎΠΉ ΠΊΠ°Π½Π°Π» ΠΊ Π½ΠΈΠΆΠ½Π΅ΠΌΡ ΠΏΠ½Π΅Π²ΠΌΠΎΠΊΠ»Π°ΠΏΠ°Π½Ρ, ΠΊΠΎΡΠΎΡΡΠΉ Π΄ΠΎΠΏΠΎΠ»Π½ΠΈΡΠ΅Π»ΡΠ½ΠΎ ΠΏΡΠΈΠΆΠΈΠΌΠ°Π΅ΡΡΡ ΠΊ ΡΠ²ΠΎΠ΅ΠΌΡ ΡΠ΅Π΄Π»Ρ, ΠΏΠ΅ΡΠ΅ΠΊΡΡΠ²Π°Ρ Π°ΡΠΌΠΎΡΡΠ΅ΡΠ½ΡΠΉ Π²ΡΡ
ΠΎΠ΄. ΠΠ΅ΡΡ
Π½ΠΈΠΉ ΠΏΠ½Π΅Π²ΠΌΠΎΠΊΠ»Π°ΠΏΠ°Π½ Π½Π°Ρ
ΠΎΠ΄ΠΈΡΡΡ Π² ΠΎΡΠΊΡΡΡΠΎΠΌ ΠΏΠΎΠ»ΠΎΠΆΠ΅Π½ΠΈΠΈ, ΡΠ°ΠΊ ΠΊΠ°ΠΊ ΠΏΠΎΠ»ΠΎΡΡΡ ΡΠΎΠ΅Π΄ΠΈΠ½Π΅Π½Π° Ρ Π°ΡΠΌΠΎΡΡΠ΅ΡΠΎΠΉ ΡΠ΅ΡΠ΅Π· ΡΠ»Π΅ΠΊΡΡΠΎΠΊΠ»Π°ΠΏΠ°Π½ ΠΎΡΡΠ΅ΡΠΊΠΈ. ΠΡΠΈ ΡΠ°ΡΡΠΎΡΠΌΠ°ΠΆΠΈΠ²Π°Π½ΠΈΠΈ ΡΠΎΡΠΌΠΎΠ·Π½ΡΠΌ ΠΊΡΠ°Π½ΠΎΠΌ Π²ΠΎΠ·Π΄ΡΡ
ΠΏΡΠΎΡ
ΠΎΠ΄ΠΈΡ ΡΠ΅ΡΠ΅Π· ΠΌΠΎΠ΄ΡΠ»ΡΡΠΎΡ Π² ΠΎΠ±ΡΠ°ΡΠ½ΠΎΠΌ Π½Π°ΠΏΡΠ°Π²Π»Π΅Π½ΠΈΠΈ, ΠΎΡ Π²ΡΡ
ΠΎΠ΄Π° ΠΊ ΡΠΎΡΠΌΠΎΠ·Π½ΠΎΠΉ ΠΊΠ°ΠΌΠ΅ΡΠ΅ ΠΊ ΡΠΎΡΠΌΠΎΠ·Π½ΠΎΠΌΡ ΠΊΡΠ°Π½Ρ.
ΠΡΠΈ ΡΠ°Π±ΠΎΡΠ΅ ΠΠΠ‘ ΠΌΠΎΠ΄ΡΠ»ΡΡΠΎΡ ΠΎΠ±Π΅ΡΠΏΠ΅ΡΠΈΠ²Π°Π΅Ρ ΡΡΠ΅Ρ
ΡΠ°Π·Π½ΡΠΉ ΡΠ°Π±ΠΎΡΠΈΠΉ ΡΠΈΠΊΠ».
Π ΡΠ°Π·Π΅ ΡΠ±ΡΠΎΡΠ° Π΄Π°Π²Π»Π΅Π½ΠΈΡ Π½Π° ΠΎΠ±Π° ΡΠ»Π΅ΠΊΡΡΠΎΠΊΠ»Π°ΠΏΠ°Π½Π° ΠΌΠΎΠ΄ΡΠ»ΡΡΠΎΡΠ° ΠΏΠΎΠ΄Π°Π΅ΡΡΡ Π½Π°ΠΏΡΡΠΆΠ΅Π½ΠΈΠ΅ ΠΎΡ ΡΠ»Π΅ΠΊΡΡΠΎΠ½Π½ΠΎΠ³ΠΎ Π±Π»ΠΎΠΊΠ° ΡΠΏΡΠ°Π²Π»Π΅Π½ΠΈΡ.
ΠΠ»Π΅ΠΊΡΡΠΎΠΊΠ»Π°ΠΏΠ°Π½ ΠΎΡΡΠ΅ΡΠΊΠΈ Π·Π°ΠΊΡΡΠ²Π°Π΅Ρ Π°ΡΠΌΠΎΡΡΠ΅ΡΠ½ΡΠΉ Π²ΡΡ
ΠΎΠ΄ ΠΈ ΠΎΠ΄Π½ΠΎΠ²ΡΠ΅ΠΌΠ΅Π½Π½ΠΎ ΠΏΡΠΎΠΏΡΡΠΊΠ°Π΅Ρ Π²ΠΎΠ·Π΄ΡΡ
ΠΎΡ Π²ΡΡ
ΠΎΠ΄Π° ΠΊ ΡΠΎΡΠΌΠΎΠ·Π½ΠΎΠΌΡ ΠΊΡΠ°Π½Ρ ΡΠ΅ΡΠ΅Π· ΠΌΠ°Π»ΡΠΉ ΠΊΠ°Π½Π°Π» Π² ΠΏΠΎΠ»ΠΎΡΡΡ. ΠΠ°Π²Π»Π΅Π½ΠΈΠ΅ Ρ ΠΎΠ±Π΅ΠΈΡ
ΡΡΠΎΡΠΎΠ½ Π΄ΠΈΠ°ΡΡΠ°Π³ΠΌΡ Π²Π΅ΡΡ
Π½Π΅Π³ΠΎ ΠΏΠ½Π΅Π²ΠΌΠΎΠΊΠ»Π°ΠΏΠ°Π½Π° Π²ΡΡΠ°Π²Π½ΠΈΠ²Π°Π΅ΡΡΡ, ΠΈ ΠΎΠ½ ΡΡΠΈΠ»ΠΈΠ΅ΠΌ ΠΏΡΡΠΆΠΈΠ½Ρ Π·Π°ΠΊΡΡΠ²Π°Π΅ΡΡΡ. ΠΠ΄Π½ΠΎΠ²ΡΠ΅ΠΌΠ΅Π½Π½ΠΎ ΠΈΠ·-Π·Π° ΡΡΠ°Π±Π°ΡΡΠ²Π°Π½ΠΈΡ ΡΠ»Π΅ΠΊΡΡΠΎΠΊΠ»Π°ΠΏΠ°Π½Π° ΡΠ±ΡΠΎΡΠ° ΠΎΡΠΊΡΡΠ²Π°Π΅ΡΡΡ Π½ΠΈΠΆΠ½ΠΈΠΉ ΠΏΠ½Π΅Π²ΠΌΠΎΠΊΠ»Π°ΠΏΠ°Π½. Π§Π΅ΡΠ΅Π· Π½Π΅Π³ΠΎ Π²ΠΎΠ·Π΄ΡΡ
ΠΈΠ· ΡΠΎΡΠΌΠΎΠ·Π½ΡΡ
ΠΊΠ°ΠΌΠ΅Ρ Π²ΡΡ
ΠΎΠ΄ΠΈΡ Π² Π°ΡΠΌΠΎΡΡΠ΅ΡΡ.
ΠΡΠ΄Π΅ΡΠΆΠΊΠ° ΡΠΎΡΠΌΠΎΠ·Π½ΠΎΠ³ΠΎ Π΄Π°Π²Π»Π΅Π½ΠΈΡ (Π²ΡΠΎΡΠ°Ρ ΡΠ°Π·Π°) Π½Π° ΠΏΠΎΡΡΠΎΡΠ½Π½ΠΎΠΌ ΡΡΠΎΠ²Π½Π΅ ΠΏΡΠΎΠΈΠ·Π²ΠΎΠ΄ΠΈΡΡΡ ΠΏΡΠΈ ΠΏΠΎΠ΄Π°ΡΠ΅ Π½Π°ΠΏΡΡΠΆΠ΅Π½ΠΈΡ ΡΠΎΠ»ΡΠΊΠΎ Π½Π° ΡΠ»Π΅ΠΊΡΡΠΎΠΊΠ»Π°ΠΏΠ°Π½ ΠΎΡΡΠ΅ΡΠΊΠΈ. Π ΡΡΠΎΠΌ ΡΠ»ΡΡΠ°Π΅ ΠΎΠ±Π° ΠΏΠ½Π΅Π²ΠΌΠΎΠΊΠ»Π°ΠΏΠ°Π½Π° Π·Π°ΠΊΡΡΡΡ. Π ΡΡΠ΅ΡΡΠ΅ΠΉ ΡΠ°Π·Π΅ ΡΠ»Π΅ΠΊΡΡΠΎΠΊΠ»Π°ΠΏΠ°Π½Ρ ΠΎΠ±Π΅ΡΡΠΎΡΠ΅Π½Ρ ΠΈ Π²ΠΎΠ·Π΄ΡΡ
ΠΏΡΠΎΡ
ΠΎΠ΄ΠΈΡ ΠΈΠ· ΡΠΎΡΠΌΠΎΠ·Π½ΠΎΠ³ΠΎ ΠΊΡΠ°Π½Π° Π² ΡΠΎΡΠΌΠΎΠ·Π½ΡΡ ΠΊΠ°ΠΌΠ΅ΡΡ.
Π£ΡΡΠ°Π½ΠΎΠ²ΠΊΠ° ΡΡΠ΅Ρ
ΡΠ°Π·ΠΎΠ²ΡΡ
ΠΌΠΎΠ΄ΡΠ»ΡΡΠΎΡΠΎΠ² ΠΎΠΊΠΎΠ»ΠΎ ΠΊΠ°ΠΆΠ΄ΠΎΠ³ΠΎ ΠΊΠΎΠ»Π΅ΡΠ° Π°Π²ΡΠΎΠΌΠΎΠ±ΠΈΠ»Ρ ΠΏΠΎΠ·Π²ΠΎΠ»ΡΠ΅Ρ ΡΠ΅Π°Π»ΠΈΠ·ΠΎΠ²Π°ΡΡ Π»ΡΠ±ΠΎΠΉ ΠΏΡΠΈΠ½ΡΠΈΠΏ ΡΠ΅Π³ΡΠ»ΠΈΡΠΎΠ²Π°Π½ΠΈΡ.
ΠΠ΅ΡΠΌΠΎΡΡΡ Π½Π° ΡΡΡΠ°Π½ΠΎΠ²Π»Π΅Π½Π½ΡΡ Π½Π° Π°Π²ΡΠΎΠΌΠΎΠ±ΠΈΠ»Π΅ ΠΠΠ‘ ΡΠ΅ΠΊΠΎΠΌΠ΅Π½Π΄ΡΠ΅ΡΡΡ ΡΠΎΡ
ΡΠ°Π½ΡΡΡ Π² ΡΠΎΡΠΌΠΎΠ·Π½ΠΎΠΌ ΠΏΡΠΈΠ²ΠΎΠ΄Π΅ ΡΠ΅Π³ΡΠ»ΡΡΠΎΡ ΡΠΎΡΠΌΠΎΠ·Π½ΡΡ
ΡΠΈΠ», Ρ
ΠΎΡΡ ΡΡΠΎ ΠΈ Π½Π΅ ΡΡΠ΅Π±ΡΠ΅ΡΡΡ Π½ΠΎΡΠΌΠ°ΡΠΈΠ²Π°ΠΌΠΈ. Π‘ΡΠΈΡΠ°Π΅ΡΡΡ, ΡΡΠΎ ΡΠ΅Π³ΡΠ»ΡΡΠΎΡ ΡΠΎΡ
ΡΠ°Π½ΡΠ΅Ρ ΠΊΠΎΠΌΡΠΎΡΡΠ°Π±Π΅Π»ΡΠ½ΠΎΡΡΡ Π΄Π²ΠΈΠΆΠ΅Π½ΠΈΡ ΠΈ ΡΠ°ΡΡ
ΠΎΠ΄ Π²ΠΎΠ·Π΄ΡΡ
Π° ΠΈ ΡΠ½ΠΈΠΆΠ°Π΅Ρ Π²Π΅ΡΠΎΡΡΠ½ΠΎΡΡΡ Π²ΡΡΡΠΏΠ»Π΅Π½ΠΈΡ Π² ΡΠ°Π±ΠΎΡΡ ΠΠΠ‘.
ΠΠ΅ΠΈΡΠΏΡΠ°Π²Π½ΠΎΡΡΡ ΠΠΠ‘ Π½Π΅ ΠΌΠΎΠΆΠ΅Ρ Π±ΡΡΡ ΠΏΠΎΠ»Π½ΠΎΡΡΡΡ ΠΈΡΠΊΠ»ΡΡΠ΅Π½Π°, ΠΏΠΎΡΡΠΎΠΌΡ Π½Π΅ΠΎΠ±Ρ
ΠΎΠ΄ΠΈΠΌΠΎ Π²ΡΠ±ΠΈΡΠ°ΡΡ ΡΠ°ΠΊΠΎΠ΅ ΠΏΠΎΠ΄ΠΊΠ»ΡΡΠ΅Π½ΠΈΠ΅ Π΄Π°ΡΡΠΈΠΊΠΎΠ² ΠΈ ΠΌΠΎΠ΄ΡΠ»ΡΡΠΎΡΠΎΠ², ΠΊΠΎΡΠΎΡΠΎΠ΅ ΠΎΠ±Π΅ΡΠΏΠ΅ΡΠΈΡ ΡΠΎΡ
ΡΠ°Π½Π΅Π½ΠΈΠ΅ ΡΠ²ΠΎΠΉΡΡΠ² ΡΠΈΡΡΠ΅ΠΌΡ Π΄Π°ΠΆΠ΅ ΠΏΡΠΈ Π½Π°Π»ΠΈΡΠΈΠΈ Π½Π΅ΠΊΠΎΡΠΎΡΡΡ
ΠΎΡΠΊΠ°Π·ΠΎΠ². Π§Π°ΡΡΠΎ Π²ΡΠ±ΠΈΡΠ°Π΅ΡΡΡ Π΄ΠΈΠ°Π³ΠΎΠ½Π°Π»ΡΠ½Π°Ρ ΡΡ
Π΅ΠΌΠ° ΠΏΠΎΠ΄ΠΊΠ»ΡΡΠ΅Π½ΠΈΡ. Π ΠΊΠ°ΠΆΠ΄ΠΎΠΌΡ ΠΏΡΠΎΡΠ΅ΡΡΠΎΡΡ ΠΏΠΎΠ΄ΠΊΠ»ΡΡΠ°ΡΡΡΡ Π΄Π°ΡΡΠΈΠΊ ΠΈ ΠΌΠΎΠ΄ΡΠ»ΡΡΠΎΡ Π΄Π²ΡΡ
ΠΊΠΎΠ»Π΅Ρ ΠΏΠΎ Π΄ΠΈΠ°Π³ΠΎΠ½Π°Π»ΠΈ: ΠΎΠ΄Π½ΠΎΠ³ΠΎ ΠΏΠ΅ΡΠ΅Π΄Π½Π΅Π³ΠΎ ΠΈ ΠΎΠ΄Π½ΠΎΠ³ΠΎ Π·Π°Π΄Π½Π΅Π³ΠΎ. Π ΡΡΠΎΠΌ ΡΠ»ΡΡΠ°Π΅ ΠΏΡΠΈ Π΅Π΄ΠΈΠ½ΠΈΡΠ½ΠΎΠΉ Π½Π΅ΠΈΡΠΏΡΠ°Π²Π½ΠΎΡΡΠΈ ΠΎΡΠΊΠ»ΡΡΠ°Π΅ΡΡΡ ΡΠΎΠ»ΡΠΊΠΎ ΠΎΠ΄Π½Π° Π΄ΠΈΠ°Π³ΠΎΠ½Π°Π»Ρ. ΠΠ΄Π½ΠΎ Π½Π΅Π·Π°Π±Π»ΠΎΠΊΠΈΡΠΎΠ²Π°Π½Π½ΠΎΠ΅ ΠΏΠ΅ΡΠ΅Π΄Π½Π΅Π΅ ΠΊΠΎΠ»Π΅ΡΠΎ ΠΈ ΠΎΠ΄Π½ΠΎ Π·Π°Π΄Π½Π΅Π΅ ΠΊΠΎΠ»Π΅ΡΠΎ ΠΎΠ±Π΅ΡΠΏΠ΅ΡΠ°Ρ ΠΎΡΡΠ°ΡΠΎΡΠ½ΡΡ ΡΡΡΠΎΠΉΡΠΈΠ²ΠΎΡΡΡ ΠΈ ΡΠΏΡΠ°Π²Π»ΡΠ΅ΠΌΠΎΡΡΡ Π°Π²ΡΠΎΠΌΠΎΠ±ΠΈΠ»Ρ. ΠΠ°ΠΌΠΏΠ°, ΡΠΈΠ³Π½Π°Π»ΠΈΠ·ΠΈΡΡΡΡΠ°Ρ ΠΎ Π½Π΅ΠΈΡΠΏΡΠ°Π²Π½ΠΎΡΡΠΈ ΠΠΠ‘, ΠΏΠΎΠ΄ΠΊΠ»ΡΡΠ°Π΅ΡΡΡ ΠΏΠ°ΡΠ°Π»Π»Π΅Π»ΡΠ½ΠΎ ΠΊ ΠΎΠ±ΠΎΠΈΠΌ ΠΊΠ°Π½Π°Π»Π°ΠΌ Π±Π»ΠΎΠΊΠ° ΡΠΏΡΠ°Π²Π»Π΅Π½ΠΈΡ. ΠΠΎΡΡΠΎΠΌΡ, Π΄Π°ΠΆΠ΅ Π΅ΡΠ»ΠΈ ΠΎΠ½Π° Π³ΠΎΡΠΈΡ, ΠΎΠ΄Π½Π° ΠΈΠ· Π΄ΠΈΠ°Π³ΠΎΠ½Π°Π»Π΅ΠΉ Π΅ΡΠ΅ ΠΌΠΎΠΆΠ΅Ρ Π½Π°Ρ
ΠΎΠ΄ΠΈΡΡΡΡ Π² ΠΈΡΠΏΡΠ°Π²Π½ΠΎΠΌ ΡΠΎΡΡΠΎΡΠ½ΠΈΠΈ. Π‘Π°ΠΌΠΎΠ΄ΠΈΠ°Π³Π½ΠΎΡΡΠΈΠΊΠ° ΠΈΡΠΏΡΠ°Π²Π½ΠΎΡΡΠΈ ΠΠΠ‘ Π½Π°ΡΠΈΠ½Π°Π΅ΡΡΡ ΠΏΡΠΈ Π²ΠΊΠ»ΡΡΠ΅Π½ΠΈΠΈ Π·Π°ΠΆΠΈΠ³Π°Π½ΠΈΡ ΠΈ ΠΏΡΠΎΠΈΠ·Π²ΠΎΠ΄ΠΈΡΡΡ Π½Π΅ΠΏΡΠ΅ΡΡΠ²Π½ΠΎ ΠΏΡΠΈ Π΄Π²ΠΈΠΆΠ΅Π½ΠΈΠΈ Π’Π‘. ΠΠΎΠ½ΡΠ΅ΠΏΡΠΈΡ Π΄Π²ΡΡ
ΠΊΠ°Π½Π°Π»ΡΠ½ΠΎΠΉ ΡΠ»Π΅ΠΊΡΡΠΎΠ½ΠΈΠΊΠΈ Ρ Π΄ΠΈΠ°Π³ΠΎΠ½Π°Π»ΡΠ½ΡΠΌ ΡΠ°ΡΠΏΡΠ΅Π΄Π΅Π»Π΅Π½ΠΈΠ΅ΠΌ ΠΊΠ°Π½Π°Π»ΠΎΠ² ΡΡΠΈΡΠ°Π΅ΡΡΡ Π²Π°ΠΆΠ½ΡΠΌ ΡΠ»Π΅ΠΌΠ΅Π½ΡΠΎΠΌ Π½Π°Π΄Π΅ΠΆΠ½ΠΎΡΡΠΈ ΠΠΠ‘ Π΄Π»Ρ Π³ΡΡΠ·ΠΎΠ²ΡΡ
Π°Π²ΡΠΎΠΌΠΎΠ±ΠΈΠ»Π΅ΠΉ ΠΈ Π°Π²ΡΠΎΠ±ΡΡΠΎΠ², Ρ.
ΠΊ. Π΅Π΄ΠΈΠ½ΠΈΡΠ½ΡΠΉ ΠΎΡΠΊΠ°Π· Π² ΠΠΠ‘ Π½Π΅ ΠΌΠΎΠΆΠ΅Ρ Π·Π°ΡΡΠ°ΡΡ Π²ΡΠ°ΡΠΏΠ»ΠΎΡ
Π²ΠΎΠ΄ΠΈΡΠ΅Π»Ρ, ΠΏΡΠΈΠ²ΡΠΊΡΠ΅Π³ΠΎ ΠΊ ΠΏΠΎΠΌΠΎΡΠΈ ΡΠΈΡΡΠ΅ΠΌΡ ΠΏΡΠΈ ΡΠΎΡΠΌΠΎΠΆΠ΅Π½ΠΈΠΈ. Π Π±Π»ΠΎΠΊΡ ΡΠΏΡΠ°Π²Π»Π΅Π½ΠΈΡ ΠΠΠ‘ ΠΌΠΎΠΆΠ΅Ρ ΠΏΠΎΠ΄ΠΊΠ»ΡΡΠ°ΡΡΡΡ ΡΠΎΡΠΌΠΎΠ·-Π·Π°ΠΌΠ΅Π΄Π»ΠΈΡΠ΅Π»Ρ. ΠΠ»Π΅ΠΊΡΡΠΎΠ½ΠΈΠΊΠ° Π°Π²ΡΠΎΠΌΠ°ΡΠΈΡΠ΅ΡΠΊΠΈ ΠΎΡΠΊΠ»ΡΡΠ°Π΅Ρ Π·Π°ΠΌΠ΅Π΄Π»ΠΈΡΠ΅Π»Ρ, ΠΊΠΎΠ³Π΄Π° ΠΠΠ‘ Π²ΡΡΡΠΏΠ°Π΅Ρ Π² ΡΠ°Π±ΠΎΡΡ.
ΠΠΏΡΡ ΡΠΊΡΠΏΠ»ΡΠ°ΡΠ°ΡΠΈΠΈ ΠΠΠ‘ ΡΠ²ΠΈΠ΄Π΅ΡΠ΅Π»ΡΡΡΠ²ΡΠ΅Ρ ΠΎ Π²ΡΡΠΎΠΊΠΎΠΉ Π½Π°Π΄Π΅ΠΆΠ½ΠΎΡΡΠΈ ΡΡΠΎΠΉ ΡΠΈΡΡΠ΅ΠΌΡ. ΠΡΠΊΠ°Π·Ρ ΡΠΎΡΡΠ°Π²Π»ΡΡΡ ΠΎΠΊΠΎΠ»ΠΎ 0,2Β %. ΠΠ°ΠΈΠ±ΠΎΠ»Π΅Π΅ ΡΠ°ΡΡΠΎ ΠΎΡΠΊΠ°Π·ΡΠ²Π°ΡΡ ΡΠ»Π΅ΠΊΡΡΠΈΡΠ΅ΡΠΊΠΈΠ΅ ΡΠΎΠ΅Π΄ΠΈΠ½Π΅Π½ΠΈΡ Π±Π»ΠΎΠΊΠ° ΡΠΏΡΠ°Π²Π»Π΅Π½ΠΈΡ, Π΄Π°ΡΡΠΈΠΊΠΎΠ² ΠΈ ΠΌΠΎΠ΄ΡΠ»ΡΡΠΎΡΠΎΠ², Π° ΡΠ°ΠΊΠΆΠ΅ ΡΠΎΠ΅Π΄ΠΈΠ½Π΅Π½ΠΈΡ ΠΌΠ΅ΠΆΠ΄Ρ ΡΡΠ³Π°ΡΠΎΠΌ ΠΈ ΠΏΡΠΈΡΠ΅ΠΏΠΎΠΌ. ΠΡΠΊΠ°Π·Ρ ΠΌΠΎΠ΄ΡΠ»ΡΡΠΎΡΠΎΠ² (Π² ΡΠΎΠΌ ΡΠΈΡΠ»Π΅ ΠΈΠ·-Π·Π° Π·Π°ΠΌΠ΅ΡΠ·Π°Π½ΠΈΡ) Π½Π΅Π·Π½Π°ΡΠΈΡΠ΅Π»ΡΠ½Ρ. ΠΠ΅ΠΈΡΠΏΡΠ°Π²Π½ΠΎΡΡΠΈ Π΄Π°ΡΡΠΈΠΊΠΎΠ² ΡΠ²ΡΠ·Π°Π½Ρ Π² ΠΎΡΠ½ΠΎΠ²Π½ΠΎΠΌ Ρ ΡΠ²Π΅Π»ΠΈΡΠ΅Π½ΠΈΠ΅ΠΌ Π·Π°Π·ΠΎΡΠΎΠ² Π² ΠΏΠΎΠ΄ΡΠΈΠΏΠ½ΠΈΠΊΠ°Ρ
ΡΡΡΠΏΠΈΡΡ ΠΊΠΎΠ»Π΅ΡΠ°.
ΠΠ½Π΅Π²ΠΌΠΎΠ³ΠΈΠ΄ΡΠ°Π²Π»ΠΈΡΠ΅ΡΠΊΠΈΠΉ ΠΏΡΠΈΠ²ΠΎΠ΄ ΡΠΎΡΠΌΠΎΠ·ΠΎΠ² Π°Π²ΡΠΎΠΌΠΎΠ±ΠΈΠ»Ρ | Π’ΠΎΡΠΌΠΎΠ·Π½Π°Ρ ΡΠΈΡΡΠ΅ΠΌΠ°
ΠΠ½Π΅Π²ΠΌΠΎΠ³ΠΈΠ΄ΡΠ°Π²Π»ΠΈΡΠ΅ΡΠΊΠΈΠΉ ΠΏΡΠΈΠ²ΠΎΠ΄ ΠΊΠΎΠ»Π΅ΡΠ½ΡΡ ΡΠΎΡΠΌΠΎΠ·ΠΎΠ² ΡΠΎΡΡΠΎΠΈΡ ΠΈΠ· Π΄Π²ΡΡ ΠΏΠΎΡΠ»Π΅Π΄ΠΎΠ²Π°ΡΠ΅Π»ΡΠ½ΠΎ Π΄Π΅ΠΉΡΡΠ²ΡΡΡΠΈΡ ΡΠΈΡΡΠ΅ΠΌ.
Π ΠΏΠ½Π΅Π²ΠΌΠ°ΡΠΈΡΠ΅ΡΠΊΡΡ ΡΠΈΡΡΠ΅ΠΌΡ Π²Ρ
ΠΎΠ΄ΠΈΡ ΠΊΠΎΠΌΠΏΡΠ΅ΡΡΠΎΡ 1,Π²ΠΎΠ·Π΄ΡΡΠ½ΡΠΉ Π±Π°Π»Π»ΠΎΠ½ 5, ΡΠΎΡΠΌΠΎΠ·Π½ΠΎΠΉ ΠΊΡΠ°Π½ 7, ΠΏΠ½Π΅Π²ΠΌΠ°ΡΠΈΡΠ΅ΡΠΊΠΈΠΉ ΡΠΈΠ»ΠΎΠ²ΠΎΠΉ ΡΠΈΠ»ΠΈΠ½Π΄Ρ 13, ΡΠ΅Π³ΡΠ»ΡΡΠΎΡ Π΄Π°Π²Π»Π΅Π½ΠΈΡ 2, ΠΏΡΠ΅Π΄ΠΎΡ
ΡΠ°Π½ΠΈΡΠ΅Π»ΡΠ½ΡΠΉ ΠΊΠ»Π°ΠΏΠ°Π½ 3, ΠΌΠ°Π½ΠΎΠΌΠ΅ΡΡ 4 ΠΈ Π²ΠΎΠ·Π΄ΡΡΠ½ΡΠ΅ ΡΡΡΠ±ΠΎΠΏΡΠΎΠ²ΠΎΠ΄Ρ.
Π Π³ΠΈΠ΄ΡΠ°Π²Π»ΠΈΡΠ΅ΡΠΊΡΡ ΡΠΈΡΡΠ΅ΠΌΡ Π²Ρ ΠΎΠ΄ΠΈΡ Π³Π»Π°Π²Π½ΡΠΉ ΡΠΎΡΠΌΠΎΠ·Π½ΠΎΠΉ ΡΠΈΠ»ΠΈΠ½Π΄Ρ 18, ΡΠΈΠ»ΠΈΠ½Π΄ΡΡ 20 ΠΊΠΎΠ»Π΅ΡΠ½ΡΡ ΡΠΎΡΠΌΠΎΠ·ΠΎΠ², Π±Π°ΡΠΎΠΊ 8 Π΄Π»Ρ ΡΠΎΡΠΌΠΎΠ·Π½ΠΎΠΉ ΠΆΠΈΠ΄ΠΊΠΎΡΡΠΈ ΠΈ ΡΡΡΠ±ΠΎΠΏΡΠΎΠ²ΠΎΠ΄Ρ 19.
Π ΠΈΡ. Π‘Ρ Π΅ΠΌΠ° ΠΏΠ½Π΅Π²ΠΌΠΎΠ³ΠΈΠ΄ΡΠ°Π²Π»ΠΈΡΠ΅ΡΠΊΠΎΠ³ΠΎ ΠΏΡΠΈΠ²ΠΎΠ΄Π° ΡΠΎΡΠΌΠΎΠ·ΠΎΠ²: 1 β ΠΊΠΎΠΌΠΏΡΠ΅ΡΡΠΎΡ; 2 β ΡΠ΅Π³ΡΠ»ΡΡΠΎΡ ΠΎ Π΄Π°Π²Π»Π΅Π½ΠΈΡ; 3 β ΠΏΡΠ΅Π΄ΠΎΡ ΡΠ°Π½ΠΈΡΠ΅Π»ΡΠ½ΡΠΉ ΠΊΠ»Π°ΠΏΠ°Π½; 4 β ΠΌΠ°Π½ΠΎΠΌΠ΅ΡΡ; 5 β Π²ΠΎΠ·Π΄ΡΡΠ½ΡΠΉ Π±Π°Π»Π»ΠΎΠ½; 6 β ΠΏΠ΅Π΄Π°Π»Ρ ΡΠΎΡΠΌΠΎΠ·Π°; 7 β ΡΠΎΡΠΌΠΎΠ·Π½ΠΎΠΉ ΠΊΡΠ°Π½; 8 β Π±Π°ΡΠΎΠΊ Π΄Π»Ρ ΡΠΎΡΠΌΠΎΠ·Π½ΠΎΠΉ ΠΆΠΈΠ΄ΠΊΠΎΡΡΠΈ; 9 β ΡΠ΅ΡΡΠ°ΡΡΠΉ ΡΠΈΠ»ΡΡΡ; 10 β ΠΎΡΠ²Π΅ΡΡΡΠΈΠ΅; 11 β Π²ΠΎΠ·Π΄ΡΡΠ½ΡΠΉ ΡΡΡΠ±ΠΎΠΏΡΠΎΠ²ΠΎΠ΄; 12 β ΠΏΠΎΡΡΠ΅Π½Ρ; 13 β ΡΠΈΠ»ΠΈΠ½Π΄Ρ; 14 β ΡΡΠΎΠΊ; 15 β ΠΏΡΡΠΆΠΈΠ½Π°; 16 β ΠΏΡΠΎΡΡΠ°Π²ΠΊΠ°; 17 β ΠΏΠΎΡΡΠ΅Π½Ρ Π³Π»Π°Π²Π½ΠΎΠ³ΠΎ ΡΠΈΠ»ΠΈΠ½Π΄ΡΠ°; 18 β Π³Π»Π°Π²Π½ΡΠΉ ΡΠΎΡΠΌΠΎΠ·Π½ΠΎΠΉ ΡΠΈΠ»ΠΈΠ½Π΄Ρ; 19 β ΡΡΡΠ±ΠΎΠΏΡΠΎΠ²ΠΎΠ΄; 20 β ΡΠΈΠ»ΠΈΠ½Π΄Ρ ΠΊΠΎΠ»Π΅ΡΠ½ΠΎΠ³ΠΎ ΡΠΎΡΠΌΠΎΠ·Π°
ΠΠ½Π΅Π²ΠΌΠ°ΡΠΈΡΠ΅ΡΠΊΠΈΠΉ ΡΠΈΠ»ΠΎΠ²ΠΎΠΉ ΡΠΈΠ»ΠΈΠ½Π΄Ρ, ΠΎΠ±ΡΠ΅Π΄ΠΈΠ½Π΅Π½Π½ΡΠΉ Π² ΠΎΠ΄Π½ΠΈ ΡΠΈΠ»ΠΎΠ²ΠΎΠΉ Π°Π³ΡΠ΅Π³Π°Ρ Ρ Π³Π»Π°Π²Π½ΡΠΌ ΡΠΎΡΠΌΠΎΠ·Π½ΡΠΌ ΡΠΈΠ»ΠΈΠ½Π΄ΡΠΎΠΌ, ΡΠ°ΠΊΡΠΈΡΠ΅ΡΠΊΠΈ ΡΠΎΡΡΠΎΠΈΡ ΠΈΠ· Π΄Π²ΡΡ ΠΏΠ½Π΅Π²ΠΌΠ°ΡΠΈΡΠ΅ΡΠΊΠΈΡ ΡΠΈΠ»ΠΈΠ½Π΄ΡΠΎΠ² 13, ΡΠ°Π·Π΄Π΅Π»Π΅Π½Π½ΡΡ ΠΏΡΠΎΡΡΠ°Π²ΠΊΠΎΠΉ 16. Π ΡΠΈΠ»ΠΈΠ½Π΄ΡΠ°Ρ ΡΠ°ΡΠΏΠΎΠ»ΠΎΠΆΠ΅Π½Ρ ΠΏΠΎΡΡΠ½ΠΈ 12, Π·Π°ΠΊΡΠ΅ΠΏΠ»Π΅Π½Π½ΡΠ΅ Π½Π° ΠΎΠ΄Π½ΠΎΠΌ ΡΡΠΎΠΊΠ΅ 14. ΠΠ΅Π²ΡΠ΅ ΠΏΠΎΠ»ΠΎΡΡΠΈ ΡΠΈΠ»ΠΈΠ½Π΄ΡΠΎΠ² ΡΠΎΠΎΠ±ΡΠ΅Π½Ρ Ρ Π°ΡΠΌΠΎΡΡΠ΅ΡΠΎΠΉ ΡΠ΅ΡΠ΅Π· ΡΠ΅ΡΡΠ°ΡΡΠΉ ΡΠΈΠ»ΡΡΡ 9.
ΠΡΡΠ°Π»ΡΠ½ΡΠ΅ ΠΏΡΠΈΠ±ΠΎΡΡ ΠΏΠ½Π΅Π²ΠΌΠ°ΡΠΈΡΠ΅ΡΠΊΠΎΠΉ ΠΈ Π³ΠΈΠ΄ΡΠ°Π²Π»ΠΈΡΠ΅ΡΠΊΠΎΠΉ ΡΠΈΡΡΠ΅ΠΌ Π°Π½Π°Π»ΠΎΠ³ΠΈΡΠ½Ρ ΡΠ°Π½Π΅Π΅ ΠΎΠΏΠΈΡΠ°Π½Π½ΡΠΌ.
ΠΠ½Π΅Π²ΠΌΠΎΠ³ΠΈΠ΄ΡΠ°Π²Π»ΠΈΡΠ΅ΡΠΊΠΈΠΉ ΠΏΡΠΈΠ²ΠΎΠ΄ Π΄Π΅ΠΉΡΡΠ²ΡΠ΅Ρ ΡΠ»Π΅Π΄ΡΡΡΠΈΠΌ ΠΎΠ±ΡΠ°Π·ΠΎΠΌ. ΠΡΠΈ Π½Π°ΠΆΠ°ΡΠΈΠΈ Π½Π° ΠΏΠ΅Π΄Π°Π»Ρ ΡΠΎΡΠΌΠΎΠ·Π° 6 ΡΠΆΠ°ΡΡΠΉ Π²ΠΎΠ·Π΄ΡΡ ΠΈΠ· Π±Π°Π»Π»ΠΎΠ½Π° 5 ΠΏΠΎΡΡΡΠΏΠ°Π΅Ρ ΠΏΠΎ ΡΡΡΠ±ΠΎΠΏΡΠΎΠ²ΠΎΠ΄Ρ 11 ΡΠ΅ΡΠ΅Π· ΠΎΡΠ²Π΅ΡΡΡΠΈΠ΅ 10 Π² ΡΡΠΎΠΊΠ΅ 14 Π² ΠΏΡΠ°Π²ΡΠ΅ ΠΏΠΎΠ»ΠΎΡΡΠΈ ΠΏΠ½Π΅Π²ΠΌΠ°ΡΠΈΡΠ΅ΡΠΊΠΈΡ ΡΠΈΠ»ΠΈΠ½Π΄ΡΠΎΠ².
Π ΡΠ΅Π·ΡΠ»ΡΡΠ°ΡΠ΅ Π΄Π°Π²Π»Π΅Π½ΠΈΡ Π²ΠΎΠ·Π΄ΡΡ Π° Π½Π° ΠΏΠΎΡΡΠ½ΠΈ ΡΡΠΎΠΊ ΠΏΠ΅ΡΠ΅ΠΌΠ΅ΡΠ°Π΅Ρ ΠΏΠΎΡΡΠ΅Π½Ρ 17 Π³Π»Π°Π²Π½ΠΎΠ³ΠΎ ΡΠΈΠ»ΠΈΠ½Π΄ΡΠ°. ΠΠ°Ρ ΠΎΠ΄ΡΡΠ°ΡΡΡ Π² Π³Π»Π°Π²Π½ΠΎΠΌ ΡΠΈΠ»ΠΈΠ½Π΄ΡΠ΅ 18 ΡΠΎΡΠΌΠΎΠ·Π½Π°Ρ ΠΆΠΈΠ΄ΠΊΠΎΡΡΡ ΠΏΠΎΠ΄ Π΄Π°Π²Π»Π΅Π½ΠΈΠ΅ΠΌ Π½Π°ΠΏΡΠ°Π²Π»ΡΠ΅ΡΡΡ ΠΏΠΎ ΡΡΡΠ±ΠΎΠΏΡΠΎΠ²ΠΎΠ΄Ρ 19 Π² ΡΠΈΠ»ΠΈΠ½Π΄Ρ 20 ΠΊΠΎΠ»Π΅ΡΠ½ΠΎΠ³ΠΎ ΡΠΎΡΠΌΠΎΠ·Π° ΠΈ, ΡΠ°Π·Π΄Π²ΠΈΠ³Π°Ρ ΠΏΠΎΡΡΠ½ΠΈ, ΠΏΡΠΈΠΆΠΈΠΌΠ°Π΅Ρ ΡΠΎΡΠΌΠΎΠ·Π½ΡΠ΅ ΠΊΠΎΠ»ΠΎΠ΄ΠΊΠΈ ΠΊ Π±Π°ΡΠ°Π±Π°Π½Ρ. ΠΡΠΎΠΈΡΡ ΠΎΠ΄ΠΈΡ ΡΠΎΡΠΌΠΎΠΆΠ΅Π½ΠΈΠ΅ ΠΊΠΎΠ»Π΅Ρ.
ΠΠ°Ρ ΠΎΠ΄ΡΡΠΈΠΉΡΡ Π² Π»Π΅Π²ΡΡ ΠΏΠΎΠ»ΠΎΡΡΡΡ ΠΏΠ½Π΅Π²ΠΌΠ°ΡΠΈΡΠ΅ΡΠΊΠΈΡ ΡΠΈΠ»ΠΈΠ½Π΄ΡΠΎΠ² Π²ΠΎΠ·Π΄ΡΡ ΠΏΡΠΈ ΠΏΠ΅ΡΠ΅ΠΌΠ΅ΡΠ΅Π½ΠΈΠΈ ΠΏΠΎΡΡΠ½Π΅ΠΉ Π²ΡΠΆΠΈΠΌΠ°Π΅ΡΡΡ ΡΠ΅ΡΠ΅Π· ΡΠ΅ΡΡΠ°ΡΡΠΉ ΡΠΈΠ»ΡΡΡ 9 Π² Π°ΡΠΌΠΎΡΡΠ΅ΡΡ.
ΠΠΎΠ³Π΄Π° Π½Π°ΠΆΠ°ΡΠΈΠ΅ Π½Π° ΠΏΠ΅Π΄Π°Π»Ρ ΡΠΎΡΠΌΠΎΠ·Π° ΠΏΡΠ΅ΠΊΡΠ°ΡΠΈΡΡΡ, ΡΠΎΡΠΌΠΎΠ·Π½ΠΎΠΉ ΠΊΡΠ°Π½ ΡΠΎΠΎΠ±ΡΠΈΡ ΠΏΡΠ°Π²ΡΠ΅ ΠΏΠΎΠ»ΠΎΡΡΠΈ ΡΠΈΠ»ΠΈΠ½Π΄ΡΠΎΠ² Ρ Π°ΡΠΌΠΎΡΡΠ΅ΡΠΎΠΉ, Π΄Π°Π²Π»Π΅Π½ΠΈΠ΅ Π² ΡΠΈΠ»ΠΈΠ½Π΄ΡΠ°Ρ ΡΠ½ΠΈΠ·ΠΈΡΡΡ Π΄ΠΎ Π°ΡΠΌΠΎΡΡΠ΅ΡΠ½ΠΎΠ³ΠΎ ΠΈ Π²ΠΎΠ·Π΄Π΅ΠΉΡΡΠ²ΠΈΠ΅ Π½Π° ΠΏΠΎΡΡΠ΅Π½Ρ Π³Π»Π°Π²Π½ΠΎΠ³ΠΎ ΡΠΈΠ»ΠΈΠ½Π΄ΡΠ° ΠΏΡΠ΅ΠΊΡΠ°ΡΠΈΡΡΡ.
ΠΠΎΡΡΠ½ΠΈ 12 ΡΠΈΠ»ΠΈΠ½Π΄ΡΠΎΠ² ΠΏΠΎΠ΄ Π΄Π΅ΠΉΡΡΠ²ΠΈΠ΅ΠΌ ΠΏΡΡΠΆΠΈΠ½Ρ 15 Π²ΠΎΠ·Π²ΡΠ°ΡΡΡΡΡ Π² ΠΈΡΡ
ΠΎΠ΄Π½ΠΎΠ΅ ΠΏΠΎΠ»ΠΎΠΆΠ΅Π½ΠΈΠ΅. Π ΠΈΡΡ
ΠΎΠ΄Π½ΠΎΠ΅ ΠΏΠΎΠ»ΠΎΠΆΠ΅Π½ΠΈΠ΅ Π²ΠΎΠ·Π²ΡΠ°ΡΡΡΡΡ ΡΠ°ΠΊΠΆΠ΅ ΡΠΎΡΠΌΠΎΠ·Π½ΡΠ΅ ΠΊΠΎΠ»ΠΎΠ΄ΠΊΠΈ, ΠΏΠΎΡΡΠ½ΠΈ ΡΠΎΡΠΌΠΎΠ·Π½ΡΡ
ΡΠΈΠ»ΠΈΠ½Π΄ΡΠΎΠ² ΠΈ ΠΏΠΎΡΡΠ΅Π½Ρ Π³Π»Π°Π²Π½ΠΎΠ³ΠΎ ΡΠΎΡΠΌΠΎΠ·Π½ΠΎΠ³ΠΎ ΡΠΈΠ»ΠΈΠ½Π΄ΡΠ°.
ΠΠ½Π΅Π²ΠΌΠ°ΡΠΈΡΠ΅ΡΠΊΠΈΠΉ ΠΏΡΠΈΠ²ΠΎΠ΄ ΡΠΎΡΠΌΠΎΠ·ΠΎΠ²
ΠΠ°ΡΠ΅Π³ΠΎΡΠΈΡ:
Β Β Β ΠΠ²ΡΠΎΠΌΠΎΠ±ΠΈΠ»ΠΈ ΠΈ ΡΡΠ°ΠΊΡΠΎΡΠ°
ΠΡΠ±Π»ΠΈΠΊΠ°ΡΠΈΡ:
Β Β Β ΠΠ½Π΅Π²ΠΌΠ°ΡΠΈΡΠ΅ΡΠΊΠΈΠΉ ΠΏΡΠΈΠ²ΠΎΠ΄Β ΡΠΎΡΠΌΠΎΠ·ΠΎΠ²
Π§ΠΈΡΠ°ΡΡ Π΄Π°Π»Π΅Π΅:
ΠΠ½Π΅Π²ΠΌΠ°ΡΠΈΡΠ΅ΡΠΊΠΈΠΉ ΠΏΡΠΈΠ²ΠΎΠ΄Β ΡΠΎΡΠΌΠΎΠ·ΠΎΠ²
ΠΠ±ΡΠΈΠ΅ ΡΠ²Π΅Π΄Π΅Π½ΠΈΡ. Π ΠΊΠ°ΡΠ΅ΡΡΠ²Π΅ ΠΈΡΡΠΎΡΠ½ΠΈΠΊΠ° ΡΠ½Π΅ΡΠ³ΠΈΠΈ Π΄Π»Ρ.ΡΠΎΡΠΌΠΎΠΆΠ΅Π½ΠΈΡ ΠΌΠΎΠΆΠ΅Ρ Π±ΡΡΡ ΠΈΡΠΏΠΎΠ»ΡΠ·ΠΎΠ²Π°Π½ ΡΠΆΠ°ΡΡΠΉ Π²ΠΎΠ·Π΄ΡΡ . ΠΠ½Π΅Π²ΠΌΠ°ΡΠΈΡΠ΅ΡΠΊΠΈΠΉ ΡΠΎΡΠΌΠΎΠ·Π½ΠΎΠΉ ΠΏΡΠΈΠ²ΠΎΠ΄ ΠΏΠΎΠ·Π²ΠΎΠ»ΡΠ΅Ρ ΡΠ°Π·Π²ΠΈΠ²Π°ΡΡ Π±ΠΎΠ»ΡΡΠΈΠ΅ ΡΠΎΡΠΌΠΎΠ·Π½ΡΠ΅ ΡΠΈΠ»Ρ ΠΏΡΠΈ Π½Π΅Π±ΠΎΠ»ΡΡΠΎΠΌ ΡΡΠΈΠ»ΠΈΠΈ Π²ΠΎΠ΄ΠΈΡΠ΅Π»Ρ, Π½Π΅ΠΎΠ±Ρ ΠΎΠ΄ΠΈΠΌΠΎΠΌ Π»ΠΈΡΡ Π΄Π»Ρ ΠΎΡΠΊΡΡΡΠΈΡ ΡΡΡΡΠΎΠΉΡΡΠ²Π°, Π²ΠΏΡΡΠΊΠ°ΡΡΠ΅Π³ΠΎ Π² ΡΠΈΡΡΠ΅ΠΌΡ ΡΠΆΠ°ΡΡΠΉ Π²ΠΎΠ·Π΄ΡΡ . Π’Π°ΠΊΠΎΠΉ ΠΏΡΠΈΠ²ΠΎΠ΄ ΠΏΡΠΈΠΌΠ΅Π½Π΅Π½ Π½Π° Π°Π²ΡΠΎΠΌΠΎΠ±ΠΈΠ»ΡΡ ΠΠΠ-130 ΠΈ Π΄Ρ. ΠΠ½ ΠΎΡΠΎΠ±Π΅Π½Π½ΠΎ ΡΠ΄ΠΎΠ±Π΅Π½ Π΄Π»Ρ Π³ΡΡΠ·ΠΎΠ²ΡΡ Π°Π²ΡΠΎΠΌΠΎΠ±ΠΈΠ»Π΅ΠΉ Π±ΠΎΠ»ΡΡΠΎΠΉ Π³ΡΡΠ·ΠΎΠΏΠΎΠ΄ΡΠ΅ΠΌΠ½ΠΎΡΡΠΈ, Π΄Π»Ρ Π°Π²ΡΠΎΠ±ΡΡΠΎΠ² ΠΈ Π΄Π»Ρ ΠΎΠ΄Π½ΠΎΠ²ΡΠ΅ΠΌΠ΅Π½Π½ΠΎΠ³ΠΎ ΡΠΎΡΠΌΠΎΠΆΠ΅Π½ΠΈΡ ΡΡΠ³Π°ΡΠ΅ΠΉ ΠΈ ΠΏΡΠΈΡΠ΅ΠΏΠΎΠ² ΠΈΠ»ΠΈ ΠΏΠΎΠ»ΡΠΏΡΠΈΡΠ΅ΠΏΠΎΠ².
Π ΡΠΈΡΡΠ΅ΠΌΡ ΠΏΠ½Π΅Π²ΠΌΠ°ΡΠΈΡΠ΅ΡΠΊΠΎΠ³ΠΎ ΠΏΡΠΈΠ²ΠΎΠ΄Π° ΡΠΎΡΠΌΠΎΠ·ΠΎΠ² Π°Π²ΡΠΎΠΌΠΎΠ±ΠΈΠ»Ρ ΠΠΠ-130Π1 (ΡΠΈΡ. 1) Π²Ρ
ΠΎΠ΄ΡΡ ΠΊΠΎΠΌΠΏΡΠ΅ΡΡΠΎΡ, Π²ΠΎΠ·Π΄ΡΡΠ½ΡΠ΅ Π±Π°Π»Π»ΠΎΠ½Ρ, ΠΌΠ°Π½ΠΎΠΌΠ΅ΡΡ, ΡΠΎΡΠΌΠΎΠ·Π½ΠΎΠΉ ΠΊΡΠ°Π½, ΠΊΠΎΠ»Π΅ΡΠ½ΡΠ΅ ΡΠΎΡΠΌΠΎΠ·Π½ΡΠ΅ ΠΊΠ°ΠΌΠ΅ΡΡ, ΠΏΠ΅Π΄Π°Π»Ρ ΡΠΎΡΠΌΠΎΠ·Π°, ΡΠ΅Π³ΡΠ»ΡΡΠΎΡ Π΄Π°Π²Π»Π΅Π½ΠΈΡ, ΠΏΡΠ΅Π΄ΠΎΡ
ΡΠ°Π½ΠΈΡΠ΅Π»ΡΠ½ΡΠΉ ΠΊΠ»Π°ΠΏΠ°Π½, ΠΊΡΠ°Π½ ΠΎΡΠ±ΠΎΡΠ° Π²ΠΎΠ·Π΄ΡΡ
Π°, ΠΊΡΠ°Π½ Π΄Π»Ρ ΡΠ»ΠΈΠ²Π° ΠΊΠΎΠ½Π΄Π΅Π½ΡΠ°ΡΠ° Π²ΠΎΠ΄Ρ ΠΈ ΠΌΠ°ΡΠ»Π°, ΡΠ°Π·ΠΎΠ±ΡΠΈΡΠ΅Π»ΡΠ½ΡΠΉ ΠΊΡΠ°Π½ ΠΈ ΡΠΎΠ΅Π΄ΠΈΠ½ΠΈΡΠ΅Π»ΡΠ½Π°Ρ Π³ΠΎΠ»ΠΎΠ²ΠΊΠ°.
Π Π΅ΠΊΠ»Π°ΠΌΠ½ΡΠ΅ ΠΏΡΠ΅Π΄Π»ΠΎΠΆΠ΅Π½ΠΈΡ Π½Π° ΠΎΡΠ½ΠΎΠ²Π΅ Π²Π°ΡΠΈΡ ΠΈΠ½ΡΠ΅ΡΠ΅ΡΠΎΠ²:
Π ΠΈΡ. 1. Π‘Ρ Π΅ΠΌΠ° ΠΏΠ½Π΅Π²ΠΌΠ°ΡΠΈΡΠ΅ΡΠΊΠΎΠ³ΠΎ ΠΏΡΠΈΠ²ΠΎΠ΄Π° ΡΠΎΡΠΌΠΎΠ·ΠΎΠ² Π°Π²ΡΠΎΠΌΠΎΠ±ΠΈΠ»Ρ ΠΠΠ-130Π1: 1 ΠΈ 4 β ΡΠΎΡΠΌΠΎΠ·Π½ΡΠ΅ Π±Π°ΡΠ°Π±Π°Π½Ρ; 2, 5, 10 ΠΈ 13βΡΠΎΡΠΌΠΎΠ·Π½ΡΠ΅ ΠΊΠ°ΠΌΠ΅ΡΡ; 3 β ΠΊΠΎΠΌΠΏΡΠ΅ΡΡΠΎΡ; 6 β Π²ΠΎΠ·Π΄ΡΡΠ½ΡΠΉ Π±Π°Π»Π»ΠΎΠ½; 7βΠΏΡΠ΅Π΄ΠΎΡ ΡΠ°Π½ΠΈΡΠ΅Π»ΡΠ½ΡΠΉ ΠΊΠ»Π°ΠΏΠ°Π½; 8 β ΠΊΡΠ°Π½ ΠΎΡΠ±ΠΎΡΠ° Π²ΠΎΠ·Π΄ΡΡ Π°;. 9 β ΠΊΡΠ°Π½ Π΄Π»Ρ ΡΠ»ΠΈΠ²Π° ΠΊΠΎΠ½Π΄Π΅Π½ΡΠ°ΡΠ° Π²ΠΎΠ΄Ρ ΠΈ ΠΌΠ°ΡΠ»Π°; 11βΡΠ°Π·ΠΎΠ±ΡΠΈΡΠ΅Π»ΡΠ½ΡΠΉ ΠΊΡΠ°Π½; 12 β ΡΠΎΠ΅Π΄ΠΈΠ½ΠΈΡΠ΅Π»ΡΠ½Π°Ρ Π³ΠΎΠ»ΠΎΠ²ΠΊΠ°; 14 β Π΄Π²ΡΡ ΡΠ΅ΠΊΡΠΈΠΎΠ½Π½ΡΠΉ ΡΠΎΡΠΌΠΎΠ·Π½ΠΎΠΉ ΠΊΡΠ°Π½; 15βΡΡΡΠ°Π³ ΡΠ°Π±ΠΎΡΠ΅Π³ΠΎ ΡΠΎΡΠΌΠΎΠ·Π°; 16 βΠΌΠ°Π½ΠΎΠΌΠ΅ΡΡ; 17βΡΠ΅Π³ΡΠ»ΡΡΠΎΡ Π΄Π°Π²Π»Π΅Π½ΠΈΡ; 18β ΡΡΡΠ±ΠΎΠΏΡΠΎΠ²ΠΎΠ΄ ΠΎΡΠ²ΠΎΠ΄Π° Π²ΠΎΠ·Π΄ΡΡ Π° ΠΊ ΡΡΠ΅ΠΊΠ»ΠΎΠΎΡΠΈΡΡΠΈΡΠ΅Π»Ρ; 19 β ΠΏΠ΅Π΄Π°Π»Ρ ΡΠΎΡΠΌΠΎΠ·Π°
ΠΠΎΠΌΠΏΡΠ΅ΡΡΠΎΡ ΠΎΠ±Π΅ΡΠΏΠ΅ΡΠΈΠ²Π°Π΅Ρ ΡΠΈΡΡΠ΅ΠΌΡ ΡΠΆΠ°ΡΡΠΌ Π²ΠΎΠ·Π΄ΡΡ
ΠΎΠΌ. ΠΠΎΠ·Π΄ΡΡ
, ΠΏΠΎΡΡΡΠΏΠ°ΡΡΠΈΠΉ ΡΠ΅ΡΠ΅Π· Π²ΠΎΠ·Π΄ΡΡ
ΠΎΠΎΡΠΈΡΡΠΈΡΠ΅Π»Ρ Π² ΠΊΠΎΠΌΠΏΡΠ΅ΡΡΠΎΡ, ΡΠΆΠΈΠΌΠ°Π΅ΡΡΡ Π² Π½Π΅ΠΌ, Π° Π·Π°ΡΠ΅ΠΌ ΠΏΠΎΡΡΡΠΏΠ°Π΅Ρ Π² Π±Π°Π»Π»ΠΎΠ½Ρ. ΠΡΡ
ΠΎΠ΄ Π²ΠΎΠ·Π΄ΡΡ
Π° ΠΈΠ· Π±Π°Π»Π»ΠΎΠ½ΠΎΠ² Π½Π΅Π²ΠΎΠ·ΠΌΠΎΠΆΠ΅Π½ Π±Π»Π°Π³ΠΎΠ΄Π°ΡΡ Π½Π°Π»ΠΈΡΠΈΡ Π² ΠΊΠΎΠΌΠΏΡΠ΅ΡΡΠΎΡΠ΅ ΠΎΠ±ΡΠ°ΡΠ½ΠΎΠ³ΠΎ ΠΊΠ»Π°ΠΏΠ°Π½Π°. ΠΠ°Π²Π»Π΅Π½ΠΈΠ΅ Π²ΠΎΠ·Π΄ΡΡ
Π° Π² ΡΠΈΡΡΠ΅ΠΌΠ΅ ΠΏΠ½Π΅Π²ΠΌΠ°ΡΠΈΡΠ΅ΡΠΊΠΎΠ³ΠΎ ΠΏΡΠΈΠ²ΠΎΠ΄Π° ΡΠΎΡΠΌΠΎΠ·ΠΎΠ² ΠΊΠΎΠ½ΡΡΠΎΠ»ΠΈΡΡΡΡ ΠΏΠΎ ΠΌΠ°Π½ΠΎΠΌΠ΅ΡΡΡ. ΠΡΠΈ Π½Π°ΠΆΠ°ΡΠΈΠΈ Π½ΠΎΠ³ΠΎΠΉ Π½Π° ΠΏΠ΅Π΄Π°Π»Ρ ΡΠ΅ΡΠ΅Π· ΡΠΎΡΠΌΠΎΠ·Π½ΠΎΠΉ ΠΊΡΠ°Π½ ΠΎΡΠΊΡΡΠ²Π°Π΅ΡΡΡ Π΄ΠΎΡΡΡΠΏ Π΄Π»Ρ ΡΠΆΠ°ΡΠΎΠ³ΠΎ Π²ΠΎΠ·Π΄ΡΡ
Π° ΠΈΠ· Π±Π°Π»Π»ΠΎΠ½ΠΎΠ² Π² ΡΠΎΡΠΌΠΎΠ·Π½ΡΠ΅ ΠΊΠ°ΠΌΠ΅ΡΡ ΠΏΠ΅ΡΠ΅Π΄Π½ΠΈΡ
ΠΈ Π·Π°Π΄Π½ΠΈΡ
ΠΊΠΎΠ»Π΅Ρ, ΡΡΠΎ ΠΏΡΠΈΠ²ΠΎΠ΄ΠΈΡ Π² Π΄Π΅ΠΉΡΡΠ²ΠΈΠ΅ ΠΌΠ΅Ρ
Π°Π½ΠΈΠ·ΠΌΡ, ΡΠ°Π·Π΄Π²ΠΈΠ³Π°ΡΡΠΈΠ΅ ΡΠΎΡΠΌΠΎΠ·Π½ΡΠ΅ ΠΊΠΎΠ»ΠΎΠ΄ΠΊΠΈ.
Π Π°ΡΡΠΎΡΠΌΠ°ΠΆΠΈΠ²Π°Π½ΠΈΠ΅ ΠΏΡΠΎΠΈΡΡ
ΠΎΠ΄ΠΈΡ Π±Π»Π°Π³ΠΎΠ΄Π°ΡΡ ΡΡΡΠΆΠ½ΡΠΌ ΠΏΡΡΠΆΠΈΠ½Π°ΠΌ ΠΊΠΎΠ»ΠΎΠ΄ΠΎΠΊ.
ΠΡ ΡΠΎΡΠΌΠΎΠ·Π½ΠΎΠΉ ΡΠΈΡΡΠ΅ΠΌΡ Ρ ΠΈΡΠΏΠΎΠ»ΡΠ·ΠΎΠ²Π°Π½ΠΈΠ΅ΠΌ ΡΡΡΠ±ΠΎΠΏΡΠΎΠ²ΠΎΠ΄ΠΎΠ² ΠΏΡΠΈΠ²ΠΎΠ΄ΠΈΡΡΡ Π² Π΄Π΅ΠΉΡΡΠ²ΠΈΠ΅ ΠΌΠ΅Ρ Π°Π½ΠΈΠ·ΠΌ ΡΡΠ΅ΠΊΠ»ΠΎΠΎΡΠΈΡΡΠΈΡΠ΅Π»Ρ.
ΠΠΎΠΌΠΏΡΠ΅ΡΡΠΎΡ. ΠΠ²ΡΡ
ΡΠΈΠ»ΠΈΠ½Π΄ΡΠΎΠ²ΡΠΉ ΠΊΠΎΠΌΠΏΡΠ΅ΡΡΠΎΡ Π°Π²ΡΠΎΠΌΠΎΠ±ΠΈΠ»Ρ ΠΠΠ-130 ΡΡΡΠ°Π½Π°Π²Π»ΠΈΠ²Π°ΡΡ Ρ ΠΏΡΠ°Π²ΠΎΠΉ ΡΡΠΎΡΠΎΠ½Ρ Π½Π° Π³ΠΎΠ»ΠΎΠ²ΠΊΠ΅ Π±Π»ΠΎΠΊΠ° Π΄Π²ΠΈΠ³Π°ΡΠ΅Π»Ρ. ΠΡΠ½ΠΎΠ²Π½ΡΠ΅ Π΄Π΅ΡΠ°Π»ΠΈ ΠΊΠΎΠΌΠΏΡΠ΅ΡΡΠΎΡΠ° ΡΠ»Π΅Π΄ΡΡΡΠΈΠ΅: Π±Π»ΠΎΠΊ ΡΠΈΠ»ΠΈΠ½Π΄ΡΠΎΠ², Π³ΠΎΠ»ΠΎΠ²ΠΊΠ° Π±Π»ΠΎΠΊΠ°, ΠΊΠ°ΡΡΠ΅Ρ, ΠΏΠ΅ΡΠ΅Π΄Π½ΡΡ, Π·Π°Π΄Π½ΡΡ ΠΈ Π½ΠΈΠΆΠ½ΡΡ ΠΊΡΡΡΠΊΠΈ. ΠΠΎΠ»Π΅Π½ΡΠ°ΡΡΠΉ Π²Π°Π» ΠΊΠΎΠΌΠΏΡΠ΅ΡΡΠΎΡΠ°, Π²ΡΠ°ΡΠ°ΡΡΠΈΠΉΡΡ Π² ΡΠ°ΡΠΈΠΊΠΎΠΏΠΎΠ΄ΡΠΈΠΏΠ½ΠΈΠΊΠ°Ρ
, ΡΠ°ΡΡΠ½Π°ΠΌΠΈ ΠΈ ΠΏΠΎΡΡΠ½Π΅Π²ΡΠΌΠΈ ΠΏΠ°Π»ΡΡΠ°ΠΌΠΈ ΡΠΎΠ΅Π΄ΠΈΠ½Π΅Π½ Ρ ΠΏΠΎΡΡΠ½ΡΠΌΠΈ. ΠΠ° ΠΏΠ΅ΡΠ΅Π΄Π½Π΅ΠΌ ΠΊΠΎΠ½ΡΠ΅ ΠΊΠΎΠ»Π΅Π½ΡΠ°ΡΠΎΠ³ΠΎ Π²Π°Π»Π° ΡΡΡΠ°Π½ΠΎΠ²Π»Π΅Π½ ΡΠ°Π»ΡΠ½ΠΈΠΊ ΠΈ Π½Π° ΡΠΏΠΎΠ½ΠΊΠ΅ ΡΠΊΠΈΠ², ΠΊΠΎΡΠΎΡΡΠΉ ΡΠΊΡΠ΅ΠΏΠ»Π΅Π½ Π³Π°ΠΉΠΊΠΎΠΉ. Π¨ΠΊΠΈΠ² ΠΊΠΎΠΌΠΏΡΠ΅ΡΡΠΎΡΠ° ΠΏΡΠΈΠ²ΠΎΠ΄ΠΈΡΡΡ Π²ΠΎ Π²ΡΠ°ΡΠ΅Π½ΠΈΠ΅ ΠΊΠ»ΠΈΠ½ΠΎΠ²ΠΈΠ΄Π½ΡΠΌ ΡΠ΅ΠΌΠ½Π΅ΠΌ ΠΎΡ ΡΠΊΠΈΠ²Π°, ΠΏΠΎΡΠ°ΠΆΠ΅Π½Π½ΠΎΠ³ΠΎ Π½Π° Π²Π°Π» Π²Π΅Π½ΡΠΈΠ»ΡΡΠΎΡΠ°. ΠΠ° Π·Π°Π΄Π½Π΅ΠΌ ΠΊΠΎΠ½ΡΠ΅ ΠΊΠΎΠ»Π΅Π½ΡΠ°ΡΠΎΠ³ΠΎ Π²Π°Π»Π° Π΅ΡΡΡ ΡΠΏΠ»ΠΎΡΠ½ΠΈΡΠ΅Π»Ρ ΠΈ Π³Π°ΠΉΠΊΠ° Π΄Π»Ρ Π·Π°ΡΡΠΆΠΊΠΈ ΡΠ°ΡΠΈΠΊΠΎΠΏΠΎΠ΄ΡΠΈΠΏΠ½ΠΈΠΊΠ°. Π ΡΡΠ΅Π½ΠΊΠ΅ Π±Π»ΠΎΠΊΠ° ΡΠΈΠ»ΠΈΠ½Π΄ΡΠΎΠ² ΡΠ΄Π΅Π»Π°Π½ΠΎ ΠΎΡΠ²Π΅ΡΡΡΠΈΠ΅ Π΄Π»Ρ Π²ΠΎΠ·Π΄ΡΡ
Π°, ΠΏΠΎΡΡΡΠΏΠ°ΡΡΠ΅Π³ΠΎ Π²Π½ΡΡΡΡ ΡΠΈΠ»ΠΈΠ½Π΄ΡΠΎΠ² ΡΠ΅ΡΠ΅Π· Π²ΠΏΡΡΠΊΠ½ΡΠ΅ ΠΏΠ»Π°ΡΡΠΈΠ½ΡΠ°ΡΡΠ΅ ΠΊΠ»Π°ΠΏΠ°Π½Ρ. Π Π³ΠΎΠ»ΠΎΠ²ΠΊΡ Π±Π»ΠΎΠΊΠ° Π½Π°Π΄ ΠΊΠ°ΠΆΠ΄ΡΠΌ ΡΠΈΠ»ΠΈΠ½Π΄ΡΠΎΠΌ Π²Π²Π΅ΡΠ½ΡΡΠ° ΠΏΡΠΎΠ±ΠΊΠ°, Π² ΠΊΠΎΡΠΎΡΡΡ ΠΏΠΎΠΌΠ΅ΡΠ΅Π½Π° ΠΏΡΡΠΆΠΈΠ½Π° Π½Π°Π³Π½Π΅ΡΠ°ΡΠ΅Π»ΡΠ½ΠΎΠ³ΠΎ ΠΊΠ»Π°ΠΏΠ°Π½Π°, ΠΏΠΎΡΠ°ΠΆΠ΅Π½Π½ΠΎΠ³ΠΎ Π² ΡΠ΅Π΄Π»ΠΎ.
ΠΠΈΠΆΠ½ΠΈΠ΅ Π³ΠΎΠ»ΠΎΠ²ΠΊΠΈ ΡΠ°ΡΡΠ½ΠΎΠ² ΡΠ°Π·ΡΠ΅ΠΌΠ½ΡΠ΅ ΠΈ ΠΈΠΌΠ΅ΡΡ ΡΠ΅Π³ΡΠ»ΠΈΡΠΎΠ²ΠΎΡΠ½ΡΠ΅ ΠΏΡΠΎΠΊΠ»Π°Π΄ΠΊΠΈ.
Π‘ΠΈΡΡΠ΅ΠΌΠ° ΡΠΌΠ°Π·ΠΊΠΈ ΠΊΠΎΠΌΠΏΡΠ΅ΡΡΠΎΡΠ° ΠΊΠΎΠΌΠ±ΠΈΠ½ΠΈΡΠΎΠ²Π°Π½Π½Π°Ρ. ΠΠ°ΡΠ»ΠΎ ΠΈΠ· ΡΠΈΡΡΠ΅ΠΌΡ ΡΠΌΠ°Π·ΠΊΠΈ Π΄Π²ΠΈΠ³Π°ΡΠ΅Π»Ρ (ΠΈΠ· Π³Π»Π°Π²Π½ΠΎΠΉ ΠΌΠ°Π³ΠΈΡΡΡΠ°Π»ΠΈ) ΠΏΠΎΠ΄Π²ΠΎΠ΄ΠΈΡΡΡ ΠΏΠΎ ΡΡΡΠ±ΠΊΠ΅ Π²Π½ΡΡΡΡ ΠΊΠΎΠ»Π΅Π½ΡΠ°ΡΠΎΠ³ΠΎ Π²Π°Π»Π° ΠΊΠΎΠΌΠΏΡΠ΅ΡΡΠΎΡΠ°. ΠΠ°Π»ΠΈΡΡΠ΅ Π°Π½ΡΠΈΡΡΠΈΠΊΡΠΈΠΎΠ½Π½ΡΠΌ ΡΠΏΠ»Π°Π²ΠΎΠΌ ΡΠ°ΡΡΠ½Π½ΡΠ΅ ΠΏΠΎΠ΄ΡΠΈΠΏΠ½ΠΈΠΊΠΈ ΡΠΌΠ°Π·ΡΠ²Π°ΡΡΡΡ ΠΏΡΠΈΠ½ΡΠ΄ΠΈΡΠ΅Π»ΡΠ½ΠΎ, Π° ΠΎΡΡΠ°Π»ΡΠ½ΡΠ΅ Π΄Π΅ΡΠ°Π»ΠΈ ΡΠ°Π·Π±ΡΡΠ·Π³ΠΈΠ²Π°Π΅ΠΌΡΠΌ ΠΌΠ°ΡΠ»ΠΎΠΌ. ΠΠ· ΠΊΠ°ΡΡΠ΅ΡΠ° ΠΊΠΎΠΌΠΏΡΠ΅ΡΡΠΎΡΠ° ΠΎΡΡΠ°Π±ΠΎΡΠ°Π½Π½ΠΎΠ΅ ΠΌΠ°ΡΠ»ΠΎ ΠΏΠΎ ΡΠΏΠ΅ΡΠΈΠ°Π»ΡΠ½ΠΎΠΉ ΡΡΡΠ±ΠΊΠ΅ ΠΎΡΠ²ΠΎΠ΄ΠΈΡΡΡ Π² ΠΊΠ°ΡΡΠ΅Ρ Π΄Π²ΠΈΠ³Π°ΡΠ΅Π»Ρ.
ΠΠΎΠΌΠΏΡΠ΅ΡΡΠΎΡ ΠΈΠΌΠ΅Π΅Ρ ΠΆΠΈΠ΄ΠΊΠΎΡΡΠ½ΡΡ ΡΠΈΡΡΠ΅ΠΌΡ ΠΎΡ Π»Π°ΠΆΠ΄Π΅Π½ΠΈΡ, ΡΠ²ΡΠ·Π°Π½Π½ΡΡ Ρ ΡΠΈΡΡΠ΅ΠΌΠΎΠΉ ΠΎΡ Π»Π°ΠΆΠ΄Π΅Π½ΠΈΡ Π΄Π²ΠΈΠ³Π°ΡΠ΅Π»Ρ. ΠΡΠΈ ΠΎΠΏΡΡΠΊΠ°Π½ΠΈΠΈ ΠΎΠ΄Π½ΠΎΠ³ΠΎ ΠΈΠ· ΠΏΠΎΡΡΠ½Π΅ΠΉ Π²Π½ΠΈΠ· Π² ΡΠΈΠ»ΠΈΠ½Π΄ΡΠ΅ ΠΊΠΎΠΌΠΏΡΠ΅ΡΡΠΎΡΠ° ΡΠΎΠ·Π΄Π°Π΅ΡΡΡ ΡΠ°Π·ΡΠ΅ΠΆΠ΅Π½ΠΈΠ΅ ΠΈ Π²ΠΎΠ·Π΄ΡΡ Π·Π°ΡΠ°ΡΡΠ²Π°Π΅ΡΡΡ Π² Π½Π΅Π³ΠΎ ΡΠ΅ΡΠ΅Π· Π²ΠΎΠ·Π΄ΡΡ ΠΎΠΎΡΠΈΡΡΠΈΡΠ΅Π»Ρ Π΄Π²ΠΈΠ³Π°ΡΠ΅Π»Ρ ΠΈ ΠΏΠ»Π°ΡΡΠΈΠ½ΡΠ°ΡΠΎΠΉ Π²ΠΏΡΡΠΊΠ½ΠΎΠΉ ΠΊΠ»Π°ΠΏΠ°Π½. ΠΡΠΈ ΠΏΠΎΠ΄ΡΠ΅ΠΌΠ΅ ΠΏΠΎΡΡΠ½Ρ Π²ΠΎΠ·Π΄ΡΡ ΡΠΆΠΈΠΌΠ°Π΅ΡΡΡ ΠΈ ΡΠ΅ΡΠ΅Π· ΠΊΠ»Π°ΠΏΠ°Π½ ΠΏΠΎΡΡΡΠΏΠ°Π΅Ρ Π² ΡΡΡΠ±ΠΎΠΏΡΠΎΠ²ΠΎΠ΄, Π²Π΅Π΄ΡΡΠΈΠΉ ΠΊ Π²ΠΎΠ·Π΄ΡΡΠ½ΡΠΌ Π±Π°Π»Π»ΠΎΠ½Π°ΠΌ, ΠΈ Π΄Π°Π»Π΅Π΅ Π² ΠΏΠ½Π΅Π²ΠΌΠ°ΡΠΈΡΠ΅ΡΠΊΡΡ ΡΠΈΡΡΠ΅ΠΌΡ. ΠΠ°ΡΠ΅ΠΌ ΡΡΠΎΡ ΠΏΡΠΎΡΠ΅ΡΡ ΠΏΠΎΠ²ΡΠΎΡΡΠ΅ΡΡΡ.
ΠΠ°Π²Π»Π΅Π½ΠΈΠ΅ ΡΠΆΠ°ΡΠΎΠ³ΠΎ Π²ΠΎΠ·Π΄ΡΡ
Π° Π² Π±Π°Π»Π»ΠΎΠ½Π°Ρ
ΠΎΠ³ΡΠ°Π½ΠΈΡΠ΅Π½ΠΎ ΡΠΏΠ΅ΡΠΈΠ°Π»ΡΠ½ΡΠΌ ΡΠ°Π·Π³ΡΡΠ·ΠΎΡΠ½ΡΠΌ ΡΡΡΡΠΎΠΉΡΡΠ²ΠΎΠΌ, ΡΠ½ΠΈΠΆΠ°ΡΡΠΈΠΌ Π·Π°ΡΡΠ°ΡΡ ΠΌΠΎΡΠ½ΠΎΡΡΠΈ Π΄Π²ΠΈΠ³Π°ΡΠ΅Π»Ρ Π½Π° ΠΏΡΠΈΠ²ΠΎΠ΄ ΠΊΠΎΠΌΠΏΡΠ΅ΡΡΠΎΡΠ° ΠΈ ΠΏΠΎΠ²ΡΡΠ°ΡΡΠΈΠΌ Π΄ΠΎΠ»Π³ΠΎΠ²Π΅ΡΠ½ΠΎΡΡΡ ΠΏΠΎΡΠ»Π΅Π΄Π½Π΅Π³ΠΎ.
ΠΡΠΎ ΡΡΡΡΠΎΠΉΡΡΠ²ΠΎ, ΡΠ°Π±ΠΎΡΠ°ΡΡΠ΅Π΅ Π²ΠΌΠ΅ΡΡΠ΅ Ρ ΡΠ΅Π³ΡΠ»ΡΡΠΎΡΠΎΠΌ Π΄Π°Π²Π»Π΅Π½ΠΈΡ, ΡΠΎΡΡΠΎΠΈΡ ΠΈΠ· ΠΏΠΎΠΌΠ΅ΡΠ΅Π½Π½ΡΡ
ΠΏΠΎΠ΄ ΠΊΠ»Π°ΠΏΠ°Π½Π°ΠΌΠΈ Π΄Π²ΡΡ
ΠΏΠ»ΡΠ½ΠΆΠ΅ΡΠΎΠ² Ρ ΡΠΏΠ»ΠΎΡΠ½ΠΈΡΠ΅Π»ΡΠΌΠΈ ΠΈ ΡΠΎΠ»ΠΊΠ°ΡΠ΅Π»ΡΠΌΠΈ. Π‘ΠΎΠ΅Π΄ΠΈΠ½ΡΡΡΠ΅Π΅ ΠΏΠ»ΡΠ½ΠΆΠ΅ΡΡ ΠΊΠΎΡΠΎΠΌΡΡΠ»ΠΎ Π½Π°Π³ΡΡΠΆΠ΅Π½ΠΎ ΠΏΡΡΠΆΠΈΠ½ΠΎΠΉ. ΠΠΎΠ»ΠΎΡΡΡ ΠΏΠΎΠ΄ Π²ΠΏΡΡΠΊΠ½ΡΠΌΠΈ ΠΊΠ»Π°ΠΏΠ°Π½Π°ΠΌΠΈ ΡΠΎΠ΅Π΄ΠΈΠ½Π΅Π½Π° ΡΡΡΠ±ΠΎΠΏΡΠΎΠ²ΠΎΠ΄ΠΎΠΌ Ρ Π²ΠΎΠ·Π΄ΡΡ
ΠΎΠΎΡΠΈΡΡΠΈΡΠ΅Π»Π΅ΠΌ Π΄Π²ΠΈΠ³Π°ΡΠ΅Π»Ρ, Π° ΠΊΠ°Π½Π°Π» ΠΏΠΎΠ΄ ΠΏΠ»ΡΠ½ΠΆΠ΅ΡΠ°ΠΌΠΈ β Ρ ΡΠ΅Π³ΡΠ»ΡΡΠΎΡΠΎΠΌ Π΄Π°Π²Π»Π΅Π½ΠΈΡ.
ΠΠΎΠ΄Π°ΡΠ° Π²ΠΎΠ·Π΄ΡΡ Π° Π² Π±Π°Π»Π»ΠΎΠ½Ρ Π°Π²ΡΠΎΠΌΠ°ΡΠΈΡΠ΅ΡΠΊΠΈ ΠΏΡΠ΅ΠΊΡΠ°ΡΠ°Π΅ΡΡΡ, ΠΊΠΎΠ³Π΄Π° Π΄Π°Π²Π»Π΅Π½ΠΈΠ΅ Π²ΠΎΠ·Π΄ΡΡ Π° Π² ΠΏΠ½Π΅Π²ΠΌΠ°ΡΠΈΡΠ΅ΡΠΊΠΎΠΉ ΡΠΈΡΡΠ΅ΠΌΠ΅ Π΄ΠΎΡΡΠΈΠ³Π½Π΅Ρ 700β740 ΠΊΠ/ΠΌ2 (7,0β7,4 ΠΊΠ³Ρ/ΡΠΌ2), ΡΠ°ΠΊ ΠΊΠ°ΠΊ ΠΏΡΠΈ ΡΡΠΎΠΌ ΡΠ΅Π³ΡΠ»ΡΡΠΎΡ Π΄Π°Π²Π»Π΅Π½ΠΈΡ ΠΏΠΎΠ΄Π°Π΅Ρ ΡΠΆΠ°ΡΡΠΉ Π²ΠΎΠ·Π΄ΡΡ ΠΏΠΎ ΠΊΠ°Π½Π°Π»Ρ Π² Π±Π»ΠΎΠΊ ΡΠΈΠ»ΠΈΠ½Π΄ΡΠΎΠ² ΠΏΠΎΠ΄ ΠΏΠ»ΡΠ½ΠΆΠ΅ΡΡ. ΠΠΎΠ΄Π½ΠΈΠΌΠ°ΡΡΡ, ΠΏΠ»ΡΠ½ΠΆΠ΅ΡΡ ΠΎΡΠΊΡΡΠ²Π°ΡΡ Π²ΠΏΡΡΠΊΠ½ΡΠ΅ ΠΊΠ»Π°ΠΏΠ°Π½Ρ ΡΠΈΠ»ΠΈΠ½Π΄ΡΠΎΠ², Π² ΡΠ΅Π·ΡΠ»ΡΡΠ°ΡΠ΅ ΡΠ΅Π³ΠΎ ΠΏΡΠ΅ΠΊΡΠ°ΡΠ°Π΅ΡΡΡ ΠΏΠΎΠ΄Π°ΡΠ° Π²ΠΎΠ·Π΄ΡΡ Π° Π² ΠΏΠ½Π΅Π²ΠΌΠ°ΡΠΈΡΠ΅ΡΠΊΡΡ ΡΠΈΡΡΠ΅ΠΌΡ, ΡΠ°ΠΊ ΠΊΠ°ΠΊ Π²ΠΎΠ·Π΄ΡΡ ΠΌΠΎΠΆΠ΅Ρ ΡΠ²ΠΎΠ±ΠΎΠ΄Π½ΠΎ ΠΏΠ΅ΡΠ΅Ρ ΠΎΠ΄ΠΈΡΡ ΠΈΠ· ΡΠΈΠ»ΠΈΠ½Π΄ΡΠ° Π² ΡΠΈΠ»ΠΈΠ½Π΄Ρ ΡΠ΅ΡΠ΅Π· ΠΏΠΎΠ»ΠΎΡΡΡ ΠΏΠΎΠ΄ ΠΊΠ»Π°ΠΏΠ°Π½Π°ΠΌΠΈ. Π’Π°ΠΊΠΈΠΌ ΠΎΠ±ΡΠ°Π·ΠΎΠΌ, ΠΊΠΎΠΌΠΏΡΠ΅ΡΡΠΎΡ Π°Π²ΡΠΎΠΌΠ°ΡΠΈΡΠ΅ΡΠΊΠΈ ΠΏΠ΅ΡΠ΅Π²ΠΎΠ΄ΠΈΡΡΡ Π² ΡΠ΅ΠΆΠΈΠΌ Ρ ΠΎΠ»ΠΎΡΡΠΎΠ³ΠΎ Ρ ΠΎΠ΄Π°. Π Π°Π±ΠΎΡΠ° ΠΊΠΎΠΌΠΏΡΠ΅ΡΡΠΎΡΠ° ΠΏΡΠΈ Ρ ΠΎΠ»ΠΎΡΡΠΎΠΌ Ρ ΠΎΠ΄Π΅ ΡΠΎΠΏΡΠΎΠ²ΠΎΠΆΠ΄Π°Π΅ΡΡΡ Π½Π΅ΠΊΠΎΡΠΎΡΠΎΠΉ Π½Π΅ΠΏΡΠΎΠΈΠ·Π²ΠΎΠ΄ΠΈΡΠ΅Π»ΡΠ½ΠΎΠΉ Π·Π°ΡΡΠ°ΡΠΎΠΉ ΠΌΠΎΡΠ½ΠΎΡΡΠΈ Π΄Π²ΠΈΠ³Π°ΡΠ΅Π»Ρ.
Π ΠΈΡ.
2. ΠΠΎΠΌΠΏΡΠ΅ΡΡΠΎΡ Π°Π²ΡΠΎΠΌΠΎΠ±ΠΈΠ»ΠΈ ΠΠΠ-130:
1 β ΠΊΠ°ΡΡΠ΅Ρ; 2, 17 ΠΈ 20 β ΠΊΡΡΡΠΊΠΈ ΠΊΠ°ΡΡΠ΅ΡΠ°; 3 β ΡΠΊΠΈΠ²; 4 β ΡΠ°Π»ΡΠ½ΠΈΠΊ ΠΊΠΎΠ»Π΅Π½ΡΠ°ΡΠΎΠ³ΠΎ Π²Π°Π»Π°; 5 ΠΈ /5 β ΡΠ°ΡΠΈΠΊΠΎΠΏΠΎΠ΄ΡΠΈΠΏΠ½ΠΈΠΊΠΈ ΠΊΠΎΠ»Π΅Π½ΡΠ°ΡΠΎΠ³ΠΎ Π²Π°Π»Π°; 5 β Π±Π»ΠΎΠΊ ΡΠΈΠ»ΠΈΠ½Π΄ΡΠΎΠ²; 7 β ΡΠ°ΡΡΠ½; 8 β ΠΏΠΎΡΡΠ΅Π½Ρ Ρ ΠΊΠΎΠ»ΡΡΠ°ΠΌΠΈ; 9 -ΠΏΠΎΡΡΠ½Π΅Π²ΠΎΠΉ ΠΏΠ°Π»Π΅Ρ Ρ Π·Π°Π³Π»ΡΡΠΊΠ°ΠΌΠΈ; 10 β Π³ΠΎΠ»ΠΎΠ²ΠΊΠ° Π±Π»ΠΎΠΊΠ°; 11 β ΠΏΡΠΎΠ±ΠΊΠ° Π½Π°Π³Π½Π΅ΡΠ°ΡΠ΅Π»ΡΠ½ΠΎΠ³ΠΎ ΠΊΠ»Π°ΠΏΠ°Π½Π°; 12 β ΠΏΡΡΠΆΠΈΠ½Π° Π½Π°Π³Π½Π΅ΡΠ°ΡΠ΅Π»ΡΠ½ΠΎΠ³ΠΎ ΠΊΠ»Π°ΠΏΠ°Π½Π°; 13 β Π½Π°Π³Π½Π΅ΡΠ°ΡΠ΅Π»ΡΠ½ΡΠΉ ΠΊΠ»Π°ΠΏΠ°Π½; 14 β ΡΠ΅Π΄Π»ΠΎ Π½Π°Π³Π½Π΅ΡΠ°ΡΠ΅Π»ΡΠ½ΠΎΠ³ΠΎ ΠΊΠ»Π°ΠΏΠ°Π½Π°; 16 β ΠΊΠΎΠ»ΡΡΠ΅Π²Π°Ρ Π³Π°ΠΉΠΊΠ° Π΄Π»Ρ Π·Π°ΡΡΠΆΠΊΠΈ ΠΏΠΎΠ΄ΡΠΈΠΏΠ½ΠΈΠΊΠ°; 18 β ΡΠΏΠ»ΠΎΡΠ½ΠΈΡΠ΅Π»Ρ Ρ ΠΏΡΡΠΆΠΈΠ½ΠΎΠΉ; 19 β ΠΊΠΎΠ»Π΅Π½ΡΠ°ΡΡΠΉ Π²Π°Π»; 21 β Π²ΠΏΡΡΠΊΠ½ΠΎΠΉ ΠΊΠ»Π°ΠΏΠ°Π½; 22 β ΠΏΠ»ΡΠ½ΠΆΠ΅Ρ; 23 β ΠΊΠΎΡΠΎΠΌΡΡΠ»ΠΎ; 24 β ΠΏΡΡΠΆΠΈΠ½Π°
Π ΠΈΡ. 3. Π Π΅Π³ΡΠ»ΡΡΠΎΡ Π΄Π°Π²Π»Π΅Π½ΠΈΡ: Π β Π²ΠΏΡΡΠΊΠ½ΠΎΠ΅ ΠΎΡΠ²Π΅ΡΡΡΠΈΠ΅; Π β ΠΎΡΠ²Π΅ΡΡΡΠΈΠ΅, ΡΠΎΠ΅Π΄ΠΈΠ½ΡΡΡΠ΅Π΅ Π²Π½ΡΡΡΠ΅Π½Π½ΡΡ ΠΏΠΎΠ»ΠΎΡΡΡ ΡΠ΅Π³ΡΠ»ΡΡΠΎΡΠ° Ρ Π°ΡΠΌΠΎΡΡΠ΅ΡΠΎΠΉ; Π β ΠΎΡΠ²Π΅ΡΡΡΠΈΠ΅, Π²Π΅Π΄ΡΡΠ΅Π΅ ΠΊ ΡΠΈΠ»ΡΡΡΡ; 1 β ΠΊΠΎΠΆΡΡ ; 2 β ΠΏΡΡΠΆΠΈΠ½Π° ΡΠ΅Π³ΡΠ»ΡΡΠΎΡΠ°; 3 β ΡΠΏΠΎΡΠ½ΡΠΉ ΡΠ°ΡΠΈΠΊ; 4 β ΡΠ΅Π³ΡΠ»ΠΈΡΠΎΠ²ΠΎΡΠ½ΡΠΉ ΠΊΠΎΠ»ΠΏΠ°ΠΊ; 5 β ΡΡΠΎΠΊ ΠΊΠ»Π°ΠΏΠ°Π½ΠΎΠ²; 6 β ΡΡΡΡΠ΅Ρ; 7 β ΡΠ΅ΡΡΠ°ΡΡΠΉ ΡΠΈΠ»ΡΡΡ; 8 β ΠΌΠ΅ΡΠ°Π»Π»ΠΎΠΊΠ΅ΡΠ°ΠΌΠΈΡΠ΅ΡΠΊΠΈΠΉ ΡΠΈΠ»ΡΡΡ; 9 β ΡΠΏΠ»ΠΎΡΠ½ΠΈΡΠ΅Π»ΡΠ½ΠΎΠ΅ ΠΊΠΎΠ»ΡΡΠΎ; 10 β ΠΊΠΎΡΠΏΡΡ ΡΠ΅Π³ΡΠ»ΡΡΠΎΡΠ° Π΄Π°Π²Π»Π΅Π½ΠΈΡ; 11 β ΠΏΡΠΎΠ±ΠΊΠ° ΡΠΈΠ»ΡΡΡΠ°; 12 β ΠΏΡΡΠΆΠΈΠ½Π° ΠΊΠ»Π°ΠΏΠ°Π½Π°; 13 β Π²ΠΏΡΡΠΊΠ½ΠΎΠΉ ΠΊΠ»Π°ΠΏΠ°Π½; 14 β Π²ΡΠΏΡΡΠΊΠ½ΠΎΠΉ ΠΊΠ»Π°ΠΏΠ°Π½; 15 β ΡΠ΅Π³ΡΠ»ΠΈΡΠΎΠ²ΠΎΡΠ½ΡΠ΅ ΠΏΡΠΎΠΊΠ»Π°Π΄ΠΊΠΈ; 16 β ΠΊΠΎΠ½ΡΡΠ³Π°ΠΉΠΊΠ° ΡΠ΅Π³ΡΠ»ΠΈΡΠΎΠ²ΠΎΡΠ½ΠΎΠ³ΠΎ ΠΊΠ»Π°ΠΏΠ°Π½Π°
ΠΠΎΠ·Π΄ΡΡΠ½ΡΠ΅ Π±Π°Π»Π»ΠΎΠ½Ρ ΡΠ»ΡΠΆΠ°Ρ Π΄Π»Ρ ΠΎΡ
Π»Π°ΠΆΠ΄Π΅Π½ΠΈΡ ΠΈ Ρ
ΡΠ°Π½Π΅Π½ΠΈΡ Π·Π°ΠΏΠ°ΡΠ° ΡΠΆΠ°ΡΠΎΠ³ΠΎ Π²ΠΎΠ·Π΄ΡΡ
Π°, ΠΏΠΎΡΡΡΠΏΠ°ΡΡΠ΅Π³ΠΎ ΠΈΠ· ΠΊΠΎΠΌΠΏΡΠ΅ΡΡΠΎΡΠ°.
Π Π½ΠΈΡ
ΠΈΠΌΠ΅ΡΡΡΡ ΠΊΡΠ°Π½Ρ Π΄Π»Ρ ΡΠ»ΠΈΠ²Π° ΠΊΠΎΠ½Π΄Π΅Π½ΡΠ°ΡΠ° Π²ΠΎΠ΄Ρ ΠΈ ΠΌΠ°ΡΠ»Π° ΠΈ ΠΏΡΠ΅Π΄ΠΎΡ
ΡΠ°Π½ΠΈΡΠ΅Π»ΡΠ½ΡΠΉ ΠΊΠ»Π°ΠΏΠ°Π½.
ΠΠ»Ρ Π½Π°ΠΊΠ°ΡΠΈΠ²Π°Π½ΠΈΡ ΡΠΈΠ½ ΡΠΆΠ°ΡΡΠΌ Π²ΠΎΠ·Π΄ΡΡ ΠΎΠΌ ΠΈΡΠΏΠΎΠ»ΡΠ·ΡΡΡ ΠΊΡΠ°Π½ ΠΎΡΠ±ΠΎΡΠ° Π²ΠΎΠ·Π΄ΡΡ Π°. ΠΠ»Ρ ΠΏΡΠ΅Π΄ΠΎΡ ΡΠ°Π½Π΅Π½ΠΈΡ ΠΊΡΠ°Π½Π° ΠΎΡ Π·Π°ΡΠΎΡΠ΅Π½ΠΈΡ Π΅Π³ΠΎ ΠΎΡΠ²Π΅ΡΡΡΠΈΠ΅ Π·Π°ΠΊΡΡΠ²Π°ΡΡ ΠΊΠΎΠ»ΠΏΠ°ΡΠΊΠΎΠ²ΠΎΠΉ Π³Π°ΠΉΠΊΠΎΠΉ.
Π ΠΊΠΎΡΠΏΡΡΠ΅ ΡΠ΅Π³ΡΠ»ΡΡΠΎΡΠ° Π΄Π°Π²Π»Π΅Π½ΠΈΡ, Π·Π°ΠΊΡΡΡΠΎΠΌ ΠΊΠΎΠΆΡΡ ΠΎΠΌ, ΡΡΡΠ°Π½ΠΎΠ²Π»Π΅Π½ ΡΡΡΡΠ΅Ρ, Π² ΠΊΠΎΡΠΎΡΠΎΠΌ ΠΏΠΎΠΌΠ΅ΡΠ΅Π½ ΡΡΠΎΠΊ ΠΊΠ»Π°ΠΏΠ°Π½ΠΎΠ². Π‘Π²Π΅ΡΡ Ρ Π½Π° ΡΡΠΎΠΊ ΡΠ΅ΡΠ΅Π· ΡΠ°ΡΠΈΠΊ Π΄Π°Π²ΠΈΡ ΠΏΡΡΠΆΠΈΠ½Π°. ΠΠ° ΡΡΡΡΠ΅Ρ Π½Π°Π²Π΅ΡΠ½ΡΡ ΠΊΠΎΠ»ΠΏΠ°ΠΊ ΠΏΡΡΠΆΠΈΠ½Ρ ΠΊΠ»Π°ΠΏΠ°Π½ΠΎΠ², Π·Π°ΠΊΡΠ΅ΠΏΠ»Π΅Π½Π½ΡΠΉ ΠΊΠΎΠ½ΡΡΠ³Π°ΠΉΠΊΠΎΠΉ. ΠΡΠΈΠΌ ΠΊΠΎΠ»ΠΏΠ°ΠΊΠΎΠΌ ΡΠ΅Π³ΡΠ»ΠΈΡΡΡΡ Π½Π°ΡΡΠΆΠ΅Π½ΠΈΠ΅ ΠΏΡΡΠΆΠΈΠ½Ρ. Π ΡΠ΅Π·ΡΠ»ΡΡΠ°ΡΠ΅ ΠΏΡΠΈ Π·Π°Π²ΠΈΠ½ΡΠΈΠ²Π°Π½ΠΈΠΈ ΠΊΠΎΠ»ΠΏΠ°ΠΊΠ° ΠΌΠ°ΠΊΡΠΈΠΌΠ°Π»ΡΠ½ΠΎΠ΅ Π΄Π°Π²Π»Π΅Π½ΠΈΠ΅ Π² ΡΠΎΡΠΌΠΎΠ·Π½ΠΎΠΉ ΡΠΈΡΡΠ΅ΠΌΠ΅ ΠΏΠΎΠ²ΡΡΠ°Π΅ΡΡΡ.
Π ΡΠ΅Π½ΡΡΠ°Π»ΡΠ½ΠΎΠΌ ΠΊΠ°Π½Π°Π»Π΅ ΠΊΠΎΡΠΏΡΡΠ° ΠΏΠΎΠΌΠ΅ΡΠ΅Π½Ρ Π΄Π²Π° ΡΠ°ΡΠΈΠΊΠΎΠ²ΡΡ ΠΊΠ»Π°ΠΏΠ°Π½Π°; Π²ΠΏΡΡΠΊΠ½ΠΎΠΉ ΠΈ Π²ΡΠΏΡΡΠΊΠ½ΠΎΠΉ. ΠΠ° ΠΊΠ»Π°ΠΏΠ°Π½Ρ ΡΠ²Π΅ΡΡ Ρ Π΄Π°Π²ΠΈΡ ΡΡΠΎΠΊ. Π¦Π΅Π½ΡΡΠ°Π»ΡΠ½ΡΠΉ ΠΊΠ°Π½Π°Π» ΡΠ΅ΡΠ΅Π· ΡΠΈΠ»ΡΡΡ ΠΈ Π²ΠΏΡΡΠΊΠ½ΠΎΠ΅ ΠΎΡΠ²Π΅ΡΡΡΠΈΠ΅ Π ΡΠΎΠ΅Π΄ΠΈΠ½Π΅Π½ Ρ Π±Π°Π»Π»ΠΎΠ½Π°ΠΌΠΈ, Π° ΡΠ΅ΡΠ΅Π· ΠΎΡΠ²Π΅ΡΡΡΠΈΠ΅ Π ΠΈ ΡΠΈΠ»ΡΡΡ β Ρ ΡΠ°Π·Π³ΡΡΠ·ΠΎΡΠ½ΡΠΌ ΡΡΡΡΠΎΠΉΡΡΠ²ΠΎΠΌ ΠΊΠΎΠΌΠΏΡΠ΅ΡΡΠΎΡΠ°. ΠΠΎΠΆΡΡ Π·Π°ΠΊΡΡΠ²Π°Π΅Ρ ΠΌΠ΅Ρ Π°Π½ΠΈΠ·ΠΌ ΡΠ΅Π³ΡΠ»ΡΡΠΎΡΠ° ΡΠ²Π΅ΡΡ Ρ. Π‘Π½ΠΈΠ·Ρ Π² ΠΊΠΎΡΠΏΡΡ Π²Π²Π΅ΡΠ½ΡΡΠ° ΠΏΡΠΎΠ±ΠΊΠ° Π.
ΠΡΠΈ Π΄Π°Π²Π»Π΅Π½ΠΈΠΈ Π² ΡΠΎΡΠΌΠΎΠ·Π½ΠΎΠΉ ΡΠΈΡΡΠ΅ΠΌΠ΅ Π½ΠΈΠΆΠ΅ 560β600 ΠΊΠ/ΠΌ2 (5,6β6,0 ΠΊΠ³Ρ/ΡΠΌ2) Π²ΠΎΠ·Π΄ΡΡ
ΠΈΠ·-ΠΏΠΎΠ΄ ΠΏΠ»ΡΠ½ΠΆΠ΅ΡΠΎΠ² Π²ΡΡ
ΠΎΠ΄ΠΈΡ Π² Π°ΡΠΌΠΎΡΡΠ΅ΡΡ.
ΠΠ»ΡΠ½ΠΆΠ΅ΡΡ ΠΎΠΏΡΡΠΊΠ°ΡΡΡΡ, ΠΎΡΠ²ΠΎΠ±ΠΎΠΆΠ΄Π°Ρ Π²ΠΏΡΡΠΊΠ½ΡΠ΅ ΠΊΠ»Π°ΠΏΠ°Π½Ρ (ΡΠ°Π·Π³ΡΡΠ·ΠΎΡΠ½ΠΎΠ΅ ΡΡΡΡΠΎΠΉΡΡΠ²ΠΎ Π²ΡΠΊΠ»ΡΡΠ°Π΅ΡΡΡ), ΠΈ ΠΊΠΎΠΌΠΏΡΠ΅ΡΡΠΎΡ ΡΠ½ΠΎΠ²Π° Π½Π°ΡΠΈΠ½Π°Π΅Ρ Π½Π°Π³Π½Π΅ΡΠ°ΡΡ Π²ΠΎΠ·Π΄ΡΡ
Π² ΠΏΠ½Π΅Π²ΠΌΠ°ΡΠΈΡΠ΅ΡΠΊΡΡ ΡΠΈΡΡΠ΅ΠΌΡ. ΠΡΠΈ Π΄Π°Π²Π»Π΅Π½ΠΈΠΈ Π²ΠΎΠ·Π΄ΡΡ
Π° Π² Π±Π°Π»Π»ΠΎΠ½Π°Ρ
Π±ΠΎΠ»Π΅Π΅ 700 ΠΊΠ/ΠΌ2 (7 ΠΊΠ³Ρ/ΡΠΌ2) ΠΏΡΠΎΠΈΡΡ
ΠΎΠ΄ΠΈΡ ΠΏΠΎΠ΄ΡΠ΅ΠΌ ΠΊΠ»Π°ΠΏΠ°Π½ΠΎΠ² Π²Π²Π΅ΡΡ
ΠΈ ΡΠΆΠ°ΡΠΈΠ΅ ΡΡΠΎΠΊΠΎΠΌ ΠΏΡΡΠΆΠΈΠ½Ρ. ΠΡΠΈ ΡΡΠΎΠΌ ΠΊΠ»Π°ΠΏΠ°Π½ ΠΎΡΠΊΡΡΠ²Π°Π΅Ρ Π²Ρ
ΠΎΠ΄ ΡΠΆΠ°ΡΠΎΠΌΡ Π²ΠΎΠ·Π΄ΡΡ
Ρ, Π° ΠΊΠ»Π°ΠΏΠ°Π½ Π·Π°ΠΊΡΡΠ²Π°Π΅Ρ ΠΎΡΠ²Π΅ΡΡΡΠΈΠ΅ Π, ΠΏΡΠ΅ΠΊΡΠ°ΡΠ°Ρ ΡΠ²ΡΠ·Ρ Ρ Π°ΡΠΌΠΎΡΡΠ΅ΡΠΎΠΉ. Π‘ΠΆΠ°ΡΡΠΉ Π²ΠΎΠ·Π΄ΡΡ
ΠΈΠ· Π±Π°Π»Π»ΠΎΠ½ΠΎΠ² ΡΠ΅ΡΠ΅Π· ΡΠ΅Π³ΡΠ»ΡΡΠΎΡ ΠΏΡΠΎΡ
ΠΎΠ΄ΠΈΡ ΠΈΠ· ΠΎΡΠ²Π΅ΡΡΡΠΈΡ Π Π² ΠΎΡΠ²Π΅ΡΡΡΠΈΠ΅ Π ΡΠ΅ΡΠ΅Π· ΡΠΈΠ»ΡΡΡ, Π° Π·Π°ΡΠ΅ΠΌ ΠΏΠΎΡΡΡΠΏΠ°Π΅Ρ Π² ΠΊΠ°Π½Π°Π» Π² Π±Π»ΠΎΠΊΠ΅ ΡΠΈΠ»ΠΈΠ½Π΄ΡΠΎΠ²; ΠΏΡΠΈ ΡΡΠΎΠΌ ΠΊΠΎΠΌΠΏΡΠ΅ΡΡΠΎΡ ΠΏΠ΅ΡΠ΅ΠΊΠ»ΡΡΠ°Π΅ΡΡΡ Π½Π° ΡΠ°Π±ΠΎΡΡ ΠΏΡΠΈ Ρ
ΠΎΠ»ΠΎΡΡΠΎΠΌ Ρ
ΠΎΠ΄Π΅. ΠΡΠΎΠΊΠ»Π°Π΄ΠΊΠΈ ΠΏΠΎΠ΄ ΡΡΡΡΠ΅ΡΠΎΠΌ ΡΠ»ΡΠΆΠ°Ρ Π΄Π»Ρ ΡΠ΅Π³ΡΠ»ΠΈΡΠΎΠ²Π°Π½ΠΈΡ Π΄Π°Π²Π»Π΅Π½ΠΈΡ, ΠΏΡΠΈ ΠΊΠΎΡΠΎΡΠΎΠΌ ΠΊΠΎΠΌΠΏΡΠ΅ΡΡΠΎΡ ΠΏΠ΅ΡΠ΅ΠΊΠ»ΡΡΠ°Π΅ΡΡΡ Π½Π° ΡΠ°Π±ΠΎΡΡ ΠΏΡΠΈ Ρ
ΠΎΠ»ΠΎΡΡΠΎΠΌ Ρ
ΠΎΠ΄Π΅.
Π’ΠΎΡΠΌΠΎΠ·Π½ΠΎΠΉ ΠΊΡΠ°Π½. Π£ΠΏΡΠ°Π²Π»Π΅Π½ΠΈΠ΅ ΡΠΎΡΠΌΠΎΠ·Π°ΠΌΠΈ Π°Π²ΡΠΎΠΌΠΎΠ±ΠΈΠ»Ρ ΠΏΡΠΈ ΠΏΠΎΠΌΠΎΡΠΈ ΡΠ΅Π³ΡΠ»ΠΈΡΠΎΠ²Π°Π½ΠΈΡ ΠΏΠΎΠ΄Π°ΡΠΈ ΡΠΆΠ°ΡΠΎΠ³ΠΎ Π²ΠΎΠ·Π΄ΡΡ
Π° ΠΈΠ· Π±Π°Π»Π»ΠΎΠ½ΠΎΠ² ΠΊ ΡΠΎΡΠΌΠΎΠ·Π½ΡΠΌ ΠΊΠ°ΠΌΠ΅ΡΠ°ΠΌ Π²ΡΠΏΠΎΠ»Π½ΡΡΡ ΡΠΎΡΠΌΠΎΠ·Π½ΡΠΌ ΠΊΡΠ°Π½ΠΎΠΌ. ΠΡΠΎΡ ΠΊΡΠ°Π½ ΡΠ°ΠΊΠΆΠ΅ ΠΎΠ±Π΅ΡΠΏΠ΅ΡΠΈΠ²Π°Π΅Ρ ΠΏΠΎΡΡΠΎΡΠ½Π½ΡΡ ΡΠΎΡΠΌΠΎΠ·Π½ΡΡ ΡΠΈΠ»Ρ ΠΏΡΠΈ Π½Π΅ΠΈΠ·ΠΌΠ΅Π½Π½ΠΎΠΌ ΠΏΠΎΠ»ΠΎΠΆΠ΅Π½ΠΈΠΈ ΠΏΠ΅Π΄Π°Π»ΠΈ ΡΠΎΡΠΌΠΎΠ·Π° ΠΈ Π±ΡΡΡΡΠΎΠ΅ ΡΠ°ΡΡΠΎΡΠΌΠ°ΠΆΠΈ-Π²Π°Π½ΠΈΠ΅ ΠΏΠΎΡΠ»Π΅ ΠΏΡΠ΅ΠΊΡΠ°ΡΠ΅Π½ΠΈΡ Π½Π°ΠΆΠ°ΡΠΈΡ Π½Π° ΠΏΠ΅Π΄Π°Π»Ρ.
ΠΠΎΡΠΏΡΡ ΡΠΎΡΠΌΠΎΠ·Π½ΠΎΠ³ΠΎ ΠΊΡΠ°Π½Π° ΡΠΊΡΠ΅ΠΏΠ»Π΅Π½ ΠΊ ΠΏΠΎΠΏΠ΅ΡΠ΅ΡΠΈΠ½Π΅ ΡΠ°ΠΌΡ. ΠΠΈΠ°ΡΡΠ°Π³ΠΌΠ° ΠΈΠ· ΡΠΏΠ΅ΡΠΈΠ°Π»ΡΠ½ΠΎΠΉ ΠΏΡΠΎΡΠ΅Π·ΠΈΠ½Π΅Π½Π½ΠΎΠΉ ΡΠΊΠ°Π½ΠΈ Π·Π°ΠΆΠ°ΡΠ° ΠΊΡΠ°ΡΠΌΠΈ ΠΌΠ΅ΠΆΠ΄Ρ ΠΊΠΎΡΠΏΡΡΠΎΠΌ ΠΈ ΠΊΡΡΡΠΊΠΎΠΉ. Π ΡΠ΅Π½ΡΡΠ΅ Π΄ΠΈΠ°ΡΡΠ°Π³ΠΌΡ ΡΠ°ΡΠΏΠΎΠ»ΠΎΠΆΠ΅Π½ΠΎ ΡΠ΅Π΄Π»ΠΎ Π²ΡΠΏΡΡΠΊΠ½ΠΎΠ³ΠΎ ΠΊΠ»Π°ΠΏΠ°Π½Π° ΡΠ΅Π΄Π»ΠΎ ΠΎΠΏΠΈΡΠ°Π΅ΡΡΡ Π½Π° ΡΡΠ°ΠΊΠ°Π½ ΡΡΠ°Π²Π½ΠΎΠ²Π΅ΡΠΈΠ²Π°ΡΡΠ΅ΠΉ ΠΏΡΡΠΆΠΈΠ½. ΠΠΎΠ»ΠΎΡΡΡ ΠΊΡΠ°Π½Π° ΡΠΎΠΎΠ±ΡΠ°Π΅ΡΡΡ ΡΠ΅ΡΠ΅Π· Π²ΡΠΏΡΡΠΊΠ½ΠΎΠ΅ ΠΎΠΊΠ½ΠΎ Π ΠΈ ΠΊΠ»Π°ΠΏΠ°Π½ Ρ Π°ΡΠΌΠΎΡΡΠ΅ΡΠΎΠΉ, ΡΠ΅ΡΠ΅Π· ΠΎΡΠ²Π΅ΡΡΡΠΈΠ΅ Π β Π½Π΅ΠΏΠΎΡΡΠ΅Π΄ΡΡΠ²Π΅Π½Π½ΠΎ Ρ ΡΠΎΡΠΌΠΎΠ·Π½ΡΠΌΠΈ ΠΊΠ°ΠΌΠ΅ΡΠ°ΠΌΠΈ ΠΊΠΎΠ»Π΅Ρ ΠΈ ΡΠ΅ΡΠ΅Π· ΠΎΡΠ²Π΅ΡΡΡΠΈΠ΅ Π β Ρ Π²ΠΎΠ·Π΄ΡΡΠ½ΡΠΌ Π±Π°Π»Π»ΠΎΠ½ΠΎΠΌ. ΠΠΎΠ·Π²ΡΠ°ΡΠ½Π°Ρ ΠΏΡΡΠΆΠΈΠ½Π° ΠΏΠΎΡΡΠΎΡΠ½Π½ΠΎ ΡΡΡΠ΅ΠΌΠΈΡΡΡ ΠΎΡΠΆΠ°ΡΡ Π΄ΠΈΠ°ΡΡΠ°Π³ΠΌΡ Π²Π»Π΅Π²ΠΎ, ΠΎΡΠΊΡΡΡΡ Π²ΡΠΏΡΡΠΊΠ½ΠΎΠΉ ΠΊΠ»Π°ΠΏΠ°Π½ ΠΈ ΡΠ΅ΡΠ΅Π· ΡΠ΅Π΄Π»ΠΎ ΠΊΠ»Π°ΠΏΠ°Π½Π° ΠΈ Π²ΡΠΏΡΡΠΊΠ½ΠΎΠ΅ ΠΎΠΊΠ½ΠΎ Π ΡΠ²ΡΠ·Π°ΡΡ ΡΠΎΡΠΌΠΎΠ·Π½ΡΠ΅ ΠΊΠ°ΠΌΠ΅ΡΡ ΠΊΠΎΠ»Π΅Ρ Ρ Π°ΡΠΌΠΎΡΡΠ΅ΡΠΎΠΉ. Π‘Π΅Π΄Π»ΠΎ Π²ΠΏΡΡΠΊΠ½ΠΎΠ³ΠΎ ΠΊΠ»Π°ΠΏΠ°Π½Π° ΡΡΡΠ°Π½ΠΎΠ²Π»Π΅Π½ΠΎ Π² Π³ΠΎΡΠ»ΠΎΠ²ΠΈΠ½Π΅ ΠΊΡΡΡΠΊΠΈ ΠΈ Π·Π°ΠΆΠ°ΡΠΎ Π² Π½Π΅ΠΉ ΡΡΡΡΠ΅ΡΠΎΠΌ Π²ΠΎΠ·Π΄ΡΡ ΠΎΠΏΡΠΎΠ²ΠΎΠ΄Π°. ΠΠΎΠ·Π²ΡΠ°ΡΠ½Π°Ρ ΠΏΡΡΠΆΠΈΠ½Π° ΠΎΠΏΠΈΡΠ°Π΅ΡΡΡ Π½Π° ΡΠ΅Π΄Π»ΠΎ ΠΈ ΠΏΡΠΈΠΆΠΈΠΌΠ°Π΅Ρ ΠΊ Π½Π΅ΠΌΡ Π²ΠΏΡΡΠΊΠ½ΠΎΠΉ ΠΊΠ»Π°ΠΏΠ°Π½. ΠΠΎΠ·Π΄ΡΡ ΠΈΠ· Π²ΠΎΠ·Π΄ΡΡΠ½ΡΡ Π±Π°Π»Π»ΠΎΠ½ΠΎΠ² Π½Π΅ Π±ΡΠ΄Π΅Ρ ΠΏΡΠΎΡ ΠΎΠ΄ΠΈΡΡ Π² ΠΎΡΠ²Π΅ΡΡΡΠΈΠ΅ Π, Π° ΡΠ»Π΅Π΄ΠΎΠ²Π°ΡΠ΅Π»ΡΠ½ΠΎ, ΠΈ ΠΊ ΡΠΎΡΠΌΠΎΠ·Π½ΡΠΌ ΠΊΠ°ΠΌΠ΅ΡΠ°ΠΌ.
Π ΠΈΡ. 4. Π’ΠΎΡΠΌΠΎΠ·Π½ΠΎΠΉ ΠΊΡΠ°Π½ ΠΏΠ½Π΅Π²ΠΌΠ°ΡΠΈΡΠ΅ΡΠΊΠΎΠ³ΠΎ ΠΏΡΠΈΠ²ΠΎΠ΄Π° ΡΠΎΡΠΌΠΎΠ·ΠΎΠ² Π°Π²ΡΠΎΠΌΠΎΠ±ΠΈΠ»Ρ ΠΠΠ-130: Π β ΠΎΡΠ²Π΅ΡΡΡΠΈΠ΅, ΡΠ΅ΡΠ΅Π· ΠΊΠΎΡΠΎΡΠΎΠ΅ Π²ΠΎΠ·Π΄ΡΡ ΠΏΠΎΡΡΡΠΏΠ°Π΅Ρ ΠΊ ΡΠΎΡΠΌΠΎΠ·Π½ΡΠΌ ΠΊΠ°ΠΌΠ΅ΡΠ°ΠΌ; Π β ΠΎΡΠ²Π΅ΡΡΡΠΈΠ΅, ΡΠ΅ΡΠ΅Π· ΠΊΠΎΡΠΎΡΠΎΠ΅ ΠΏΠΎΡΡΡΠΏΠ°Π΅Ρ Π²ΠΎΠ·Π΄ΡΡ ΠΈΠ· Π²ΠΎΠ·Π΄ΡΡΠ½ΠΎΠ³ΠΎ Π±Π°Π»Π»ΠΎΠ½Π°; Π β Π²ΡΠΏΡΡΠΊΠ½ΠΎΠ΅ ΠΎΠΊΠ½ΠΎ; 1 β ΡΡΠ³Π° ΠΏΡΠΈΠ²ΠΎΠ΄Π° ΡΠΎΡΠΌΠΎΠ·Π½ΠΎΠ³ΠΎ ΠΊΡΠ°Π½Π°; 2 β Π·Π°ΡΠΈΡΠ½ΡΠΉ ΡΠ΅Ρ ΠΎΠ»; 3 β ΠΊΡΡΡΠΊΠ° ΡΡΡΠ°Π³Π°; 4 β ΡΡΡΠ°Π³ ΠΊΡΠ°Π½Π°; 5 β ΡΡΠ°Π²Π½ΠΎΠ²Π΅ΡΠΈΠ²Π°ΡΡΠ°Ρ ΠΏΡΡΠΆΠΈΠ½Π°; 6 β ΡΡΠ°ΠΊΠ°Π½ ΡΡΠ°Π²Π½ΠΎΠ²Π΅ΡΠΈΠ²Π°ΡΡΠ΅ΠΉ ΠΏΡΡΠΆΠΈΠ½Ρ; 7 β ΠΊΠΎΡΠΏΡΡ ΠΊΡΠ°Π½Π°; 8 ΠΈ 18 β ΡΠ΅Π΄Π»Π°; 9 β Π΄ΠΈΠ°ΡΡΠ°Π³ΠΌΠ°; 10 ΠΈ 12 β Π²ΠΎΠ·Π²ΡΠ°ΡΠ½ΡΠ΅ ΠΏΡΡΠΆΠΈΠ½Ρ; 11 β Π²ΡΠΏΡΡΠΊΠ½ΠΎΠΉ ΠΊΠ»Π°ΠΏΠ°Π½; 13 β ΠΊΡΡΡΠΊΠ° ΡΠΎΡΠΌΠΎΠ·Π½ΠΎΠ³ΠΎ ΠΊΡΠ°Π½Π°; 14 β Π²ΠΏΡΡΠΊΠ½ΠΎΠΉ ΠΊΠ»Π°ΠΏΠ°Π½; 16 ΠΊΠΎΡΠΏΡΡ; 17 β ΠΊΠ»Π°ΠΏΠ°Π½ Π²ΡΠΏΡΡΠΊΠ½ΠΎΠ³ΠΎ ΠΎΠΊΠ½Π°; 18 β ΡΠ΅Π³ΡΠ»ΠΈΡΠΎΠ²ΠΎΡΠ½ΡΠΉ Π±ΠΎΠ»Ρ
ΠΠ²ΡΠΏΠ»Π΅ΡΠΈΠΉ ΡΡΡΠ°Π³, ΡΠΎΠ΅Π΄ΠΈΠ½Π΅Π½Π½ΡΠΉ ΡΡΠ³ΠΎΠΉ Ρ ΠΏΠ΅Π΄Π°Π»ΡΡ ΡΠΎΡΠΌΠΎΠ·Π°, ΠΎΠΏΠΈΡΠ°Π΅ΡΡΡ Π½Π° ΡΡΠ°ΠΊΠ°Π½.
ΠΡΠΈ Π½Π°ΠΆΠ°ΡΠΈΠΈ Π½Π° ΠΏΠ΅Π΄Π°Π»Ρ ΡΠΎΡΠΌΠΎΠ·Π° ΡΡΠ³Π°, ΠΏΡΠΎΡ
ΠΎΠ΄ΡΡΠ°Ρ Π²Π½ΡΡΡΠΈ ΡΠ΅Π·ΠΈΠ½ΠΎΠ²ΠΎΠ³ΠΎ Π³ΠΎΡΡΠΈΡΠΎΠ²Π°Π½Π½ΠΎΠ³ΠΎ Π·Π°ΡΠΈΡΠ½ΠΎΠ³ΠΎ ΡΠ΅Ρ
Π»Π° ΠΈ ΠΊΡΡΡΠΊΠΈ, ΠΏΠΎΠ²Π΅ΡΡΡΠ²Π°Π΅Ρ ΡΡΡΠ°Π³ Π½Π° ΠΎΡΠΈ. ΠΡΠΈ ΡΡΠΎΠΌ ΡΡΠ°ΠΊΠ°Π½ Ρ ΠΏΡΡΠΆΠΈΠ½ΠΎΠΉ ΠΏΠ΅ΡΠ΅ΠΌΠ΅ΡΠ°Π΅ΡΡΡ Π²ΠΏΡΠ°Π²ΠΎ, ΠΏΡΠΎΠ³ΠΈΠ±Π°Π΅ΡΡΡ Π΄ΠΈΠ°ΡΡΠ°Π³ΠΌΠ°, Π·Π°ΠΊΡΡΠ²Π°Π΅ΡΡΡ Π²ΡΠΏΡΡΠΊΠ½ΠΎΠΉ ΠΊΠ»Π°ΠΏΠ°Π½ ΠΈ ΠΎΡΠΊΡΡΠ²Π°Π΅ΡΡΡ Π²ΠΏΡΡΠΊΠ½ΠΎΠΉ ΠΊΠ»Π°ΠΏΠ°Π½. ΠΠΈΠ°ΡΡΠ°Π³ΠΌΠ° Π²ΠΌΠ΅ΡΡΠ΅ ΡΠΎ ΡΡΠ°ΠΊΠ°Π½ΠΎΠΌ, ΠΊΠ»Π°ΠΏΠ°Π½Π°ΠΌΠΈ, ΠΏΡΡΠΆΠΈΠ½Π°ΠΌΠΈ ΠΎΠ±ΡΠ°Π·ΡΠ΅Ρ ΡΠ»Π΅Π΄ΡΡΠΈΠΉ ΠΌΠ΅Ρ
Π°Π½ΠΈΠ·ΠΌ, ΠΈΠΌΠ΅ΡΡΠΈΠΉ ΡΠ»Π΅Π΄ΡΡΡΠΈΠ΅ ΡΡΠΈ ΠΏΠΎΠ»ΠΎΠΆΠ΅Π½ΠΈΡ.
ΠΠ΅ΡΠ²ΠΎΠ΅ ΠΏΠΎΠ»ΠΎΠΆΠ΅Π½ΠΈΠ΅ ΡΠΎΠΎΡΠ²Π΅ΡΡΡΠ²ΡΠ΅Ρ ΠΎΡΠΏΡΡΠ΅Π½Π½ΠΎΠΉ ΠΏΠ΅Π΄Π°Π»ΠΈ ΡΠΎΡΠΌΠΎΠ·Π°, ΠΊΠΎΠ³Π΄Π° ΠΎΠ±Π° ΠΊΠ»Π°ΠΏΠ°Π½Π° ΠΏΠΎΠ΄ Π΄Π΅ΠΉΡΡΠ²ΠΈΠ΅ΠΌ ΠΏΡΡΠΆΠΈΠ½ Π·Π°Π½ΠΈΠΌΠ°ΡΡ ΠΊΡΠ°ΠΉΠ½Π΅Π΅ Π»Π΅Π²ΠΎΠ΅ ΠΏΠΎΠ»ΠΎΠΆΠ΅Π½ΠΈΠ΅. ΠΡΠΈ ΡΡΠΎΠΌ Π²ΠΏΡΡΠΊΠ½ΠΎΠΉ ΠΊΠ»Π°ΠΏΠ°Π½ Π·Π°ΠΊΡΡΡ, Π° ΡΠΎΡΠΌΠΎΠ·Π½ΡΠ΅ ΠΊΠ°ΠΌΠ΅ΡΡ ΡΠ΅ΡΠ΅Π· ΠΎΡΠ²Π΅ΡΡΡΠΈΠ΅ Π ΠΈ ΠΎΡΠΊΡΡΡΡΠΉ Π²ΡΠΏΡΡΠΊΠ½ΠΎΠΉ ΠΊΠ»Π°ΠΏΠ°Π½ ΡΠΎΠ΅Π΄ΠΈΠ½Π΅Π½Ρ Ρ Π°ΡΠΌΠΎΡΡΠ΅ΡΠΎΠΉ.
ΠΡΠΎΡΠΎΠ΅ ΠΏΠΎΠ»ΠΎΠΆΠ΅Π½ΠΈΠ΅ ΡΠΎΠΎΡΠ²Π΅ΡΡΡΠ²ΡΠ΅Ρ Π½Π°ΠΆΠ°ΡΠΈΡ Π½Π° ΠΏΠ΅Π΄Π°Π»Ρ ΡΠΎΡΠΌΠΎΠ·Π°. Π£ΡΠΈΠ»ΠΈΠ΅ Π²ΠΎΠ΄ΠΈΡΠ΅Π»Ρ ΡΠ΅ΡΠ΅Π· ΡΡΡΠ°Π³, ΡΡΠ°ΠΊΠ°Π½, ΠΏΡΡΠΆΠΈΠ½Ρ ΠΈ ΡΠ΅Π΄Π»ΠΎ ΠΏΠ΅ΡΠ΅Π΄Π°Π΅ΡΡΡ Π΄ΠΈΠ°ΡΡΠ°Π³ΠΌΠ΅, ΠΊΠΎΡΠΎΡΠ°Ρ ΠΏΡΠΎΠ³ΠΈΠ±Π°Π΅ΡΡΡ. Π‘Π΅Π΄Π»ΠΎ ΡΠ°Π΄ΠΈΡΡΡ Π½Π° ΠΊΠ»Π°ΠΏΠ°Π½, ΠΈ ΠΎΡΠ²Π΅ΡΡΡΠΈΠ΅ Π ΡΠ°Π·ΠΎΠ±ΡΠ°Π΅ΡΡΡ Ρ Π°ΡΠΌΠΎΡΡΠ΅ΡΠΎΠΉ. ΠΠ»Π°ΠΏΠ°Π½ ΠΏΡΠΈ ΡΡΠΎΠΌ ΠΎΡΡΠ°Π΅ΡΡΡ Π·Π°ΠΊΡΡΡΡΠΌ, ΡΠ°ΠΊ ΠΊΠ°ΠΊ Π΅Π³ΠΎ ΠΎΡΠΊΡΡΡΠΈΡ ΠΏΡΠ΅ΠΏΡΡΡΡΠ²ΡΠ΅Ρ Π΄Π°Π²Π»Π΅Π½ΠΈΠ΅ ΡΠΆΠ°ΡΠΎΠ³ΠΎ Π²ΠΎΠ·Π΄ΡΡ Π° ΠΈ ΠΏΡΡΠΆΠΈΠ½Ρ.
Π’ΡΠ΅ΡΡΠ΅ ΠΏΠΎΠ»ΠΎΠΆΠ΅Π½ΠΈΠ΅ ΡΠΎΠΎΡΠ²Π΅ΡΡΡΠ²ΡΠ΅Ρ Π΄Π°Π»ΡΠ½Π΅ΠΉΡΠ΅ΠΌΡ Π½Π°ΠΆΠ°ΡΠΈΡ Π½Π° ΠΏΠ΅Π΄Π°Π»Ρ ΡΠΎΡΠΌΠΎΠ·Π°, ΠΊΠΎΠ³Π΄Π° ΠΎΡΠΊΡΡΠ²Π°Π΅ΡΡΡ Π²ΠΏΡΡΠΊΠ½ΠΎΠΉ ΠΊΠ»Π°ΠΏΠ°Π½.
Π‘ΠΆΠ°ΡΡΠΉ Π²ΠΎΠ·Π΄ΡΡ
ΠΈΠ· Π±Π°Π»Π»ΠΎΠ½ΠΎΠ² ΠΏΠΎΡΡΡΠΏΠ°Π΅Ρ ΡΠ΅ΡΠ΅Π· ΠΎΡΠ²Π΅ΡΡΡΠΈΠ΅ Π ΠΊ ΡΠΎΡΠΌΠΎΠ·Π½ΡΠΌ ΠΊΠ°ΠΌΠ΅ΡΠ°ΠΌ β ΠΏΡΠΎΠΈΡΡ
ΠΎΠ΄ΠΈΡ ΡΠΎΡΠΌΠΎΠΆΠ΅Π½ΠΈΠ΅ Π°Π²ΡΠΎΠΌΠΎΠ±ΠΈΠ»Ρ. ΠΠΎΠ΄ Π΄Π΅ΠΉΡΡΠ²ΠΈΠ΅ΠΌ ΡΠΆΠ°ΡΠΎΠ³ΠΎ Π²ΠΎΠ·Π΄ΡΡ
Π° Π΄ΠΈΠ°ΡΡΠ°Π³ΠΌΠ° ΠΏΡΠΎΠ³ΠΈΠ±Π°Π΅ΡΡΡ Π²Π»Π΅Π²ΠΎ, ΠΏΡΠΈ ΡΡΠΎΠΌ ΡΠΆΠΈΠΌΠ°Π΅ΡΡΡ ΠΏΡΡΠΆΠΈΠ½Π°. ΠΠΎΠ³Π΄Π° ΡΠΈΠ»Ρ, Π΄Π΅ΠΉΡΡΠ²ΡΡΡΠΈΠ΅ Π½Π° Π΄ΠΈΠ°ΡΡΠ°Π³ΠΌΡ, ΡΡΠ°Π²Π½ΠΎΠ²Π΅ΡΡΡΡΡ, ΠΎΠ½Π° Π·Π°ΠΉΠΌΠ΅Ρ Π²ΡΠΎΡΠΎΠ΅ ΠΏΠΎΠ»ΠΎΠΆΠ΅Π½ΠΈΠ΅, ΠΏΡΠΈ ΠΊΠΎΡΠΎΡΠΎΠΌ ΠΎΠ±Π° ΠΊΠ»Π°ΠΏΠ°Π½Π° Π·Π°ΠΊΡΡΡΡ, Π° ΡΠΎΡΠΌΠΎΠ·Π½Π°Ρ ΡΠΈΠ»Π° Π±ΡΠ΄Π΅Ρ ΡΠΎΡ
ΡΠ°Π½ΡΡΡΡΡ ΠΏΠΎΡΡΠΎΡΠ½Π½ΠΎΠΉ.
Π£Π²Π΅Π»ΠΈΡΠ΅Π½ΠΈΠ΅ ΡΡΠΈΠ»ΠΈΡ Π½Π° ΠΏΠ΅Π΄Π°Π»ΠΈ ΡΠΎΡΠΌΠΎΠ·Π° ΠΏΡΠΈΠ²ΠΎΠ΄ΠΈΡ ΠΊ Π²ΠΏΡΡΠΊΡ Π΄ΠΎΠΏΠΎΠ»Π½ΠΈΡΠ΅Π»ΡΠ½ΠΎΠ³ΠΎ ΠΊΠΎΠ»ΠΈΡΠ΅ΡΡΠ²Π° Π²ΠΎΠ·Π΄ΡΡ Π° ΡΠ΅ΡΠ΅Π· ΠΊΠ»Π°ΠΏΠ°Π½ ΠΈ ΠΊ ΡΠ²Π΅Π»ΠΈΡΠ΅Π½ΠΈΡ Π΄Π°Π²Π»Π΅Π½ΠΈΡ Π² ΡΠΎΡΠΌΠΎΠ·Π½ΡΡ ΠΊΠ°ΠΌΠ΅ΡΠ°Ρ , ΡΠ°ΠΊ ΠΊΠ°ΠΊ ΠΏΡΡΠΆΠΈΠ½Π° 5 Π±ΡΠ΄Π΅Ρ ΡΠΆΠ°ΡΠ° Ρ Π±ΠΎΠ»ΡΡΠ΅ΠΉ ΡΠΈΠ»ΠΎΠΉ.
ΠΡΠΈ ΡΠ°ΡΡΠΎΡΠΌΠ°ΠΆΠΈΠ²Π°Π½ΠΈΠΈ Π²ΡΠ΅ ΠΏΡΠΎΡΠ΅ΡΡΡ ΠΏΡΠΎΡΠ΅ΠΊΠ°ΡΡ Π² ΠΎΠ±ΡΠ°ΡΠ½ΠΎΠΉ ΠΏΠΎΡΠ»Π΅Π΄ΠΎΠ²Π°ΡΠ΅Π»ΡΠ½ΠΎΡΡΠΈ, ΡΡΡΠ°Π³ ΠΏΠ΅ΡΠ΅ΡΡΠ°Π΅Ρ Π΄Π°Π²ΠΈΡΡ ΡΠ΅ΡΠ΅Π· ΡΡΠ°ΠΊΠ°Π½ Π½Π° ΠΏΡΡΠΆΠΈΠ½Ρ ΠΈ ΡΠ΅Π΄Π»ΠΎ, Π²ΡΠΏΡΡΠΊΠ½ΠΎΠΉ ΠΊΠ»Π°ΠΏΠ°Π½ ΠΎΡΠΊΡΡΠ²Π°Π΅ΡΡΡ, Π° Π²ΠΏΡΡΠΊΠ½ΠΎΠΉ ΠΊΠ»Π°ΠΏΠ°Π½ Π·Π°ΠΊΡΡΠ²Π°Π΅ΡΡΡ. Π‘ΠΆΠ°ΡΡΠΉ Π²ΠΎΠ·Π΄ΡΡ Π²ΡΡ ΠΎΠ΄ΠΈΡ ΠΈΠ· ΡΠΎΡΠΌΠΎΠ·Π½ΡΡ ΠΊΠ°ΠΌΠ΅Ρ ΡΠ΅ΡΠ΅Π· ΠΊΠ»Π°ΠΏΠ°Π½ Π²ΡΠΏΡΡΠΊΠ½ΠΎΠ³ΠΎ ΠΎΠΊΠ½Π° Π Π² Π°ΡΠΌΠΎΡΡΠ΅ΡΡ. Π ΠΊΡΡΡΠΊΠ΅ 13 ΡΠΎΡΠΌΠΎΠ·Π½ΠΎΠ³ΠΎ ΠΊΡΠ°Π½Π° ΡΡΡΠ°Π½ΠΎΠ²Π»Π΅Π½ Π΄Π°ΡΡΠΈΠΊ ΡΡΠΎΠΏ-ΡΠΈΠ³Π½Π°Π»Π°. ΠΠΎΠ»Ρ 18 ΡΠ»ΡΠΆΠΈΡ Π΄Π»Ρ ΡΠ΅Π³ΡΠ»ΠΈΡΠΎΠ²Π°Π½ΠΈΡ Ρ ΠΎΠ»ΠΎΡΡΠΎΠ³ΠΎ Ρ ΠΎΠ΄Π°.
ΠΠΎΠΌΠ±ΠΈΠ½ΠΈΡΠΎΠ²Π°Π½Π½ΡΠΉ ΡΠΎΡΠΌΠΎΠ·Π½ΠΎΠΉ ΠΊΡΠ°Π½. ΠΠ³ΠΎ ΡΡΠ°Π²ΡΡ Π½Π° Π°Π²ΡΠΎΠΌΠΎΠ±ΠΈΠ»ΡΡ
, ΠΏΡΠ΅Π΄Π½Π°Π·Π½Π°ΡΠ΅Π½Π½ΡΡ
Π΄Π»Ρ ΡΠ°Π±ΠΎΡΡ Ρ ΠΏΡΠΈΡΠ΅ΠΏΠ°ΠΌΠΈ ΠΈ ΠΏΠΎΠ»ΡΠΏΡΠΈΡΠ΅ΠΏΠ°ΠΌΠΈ.
Π ΠΊΠΎΠΌΠ±ΠΈΠ½ΠΈΡΠΎΠ²Π°Π½Π½ΠΎΠΌ ΡΠΎΡΠΌΠΎΠ·Π½ΠΎΠΌ ΠΊΡΠ°Π½Π΅ Π°Π²ΡΠΎΠΌΠΎΠ±ΠΈΠ»Ρ ΠΠΠ-130 Π΅ΡΡΡ Π΄Π²Π΅ ΡΠ΅ΠΊΡΠΈΠΈ, ΠΈΠ· ΠΊΠΎΡΠΎΡΡΡ
Π²Π΅ΡΡ
Π½ΡΡ ΡΠΏΡΠ°Π²Π»ΡΠ΅Ρ ΡΠΎΡΠΌΠΎΠ·Π°ΠΌΠΈ ΠΏΡΠΈΡΠ΅ΠΏΠ°, Π° Π½ΠΈΠΆΠ½ΡΡ β ΡΠΎΡΠΌΠΎΠ·Π°ΠΌΠΈ ΡΡΠ³Π°ΡΠ°. Π£ΡΡΡΠΎΠΉΡΡΠ²ΠΎ Π½ΠΈΠΆΠ½Π΅ΠΉ ΡΠ΅ΠΊΡΠΈΠΈ Π°Π½Π°Π»ΠΎΠ³ΠΈΡΠ½ΠΎ ΡΡΡΡΠΎΠΉΡΡΠ²Ρ ΠΎΠ±ΡΡΠ½ΠΎΠ³ΠΎ ΡΠΎΡΠΌΠΎΠ·Π½ΠΎΠ³ΠΎ ΠΊΡΠ°Π½Π°. ΠΡΠ°Π²ΡΠ΅ ΡΠ°ΡΡΠΈ ΠΎΠ±Π΅ΠΈΡ
ΡΠ΅ΠΊΡΠΈΠΉ ΠΎΠ΄Π½ΠΎΡΠΈΠΏΠ½Ρ. Π ΡΠ΅Π΄Π»ΠΎ Π²ΡΠΏΡΡΠΊΠ½ΠΎΠ³ΠΎ ΠΊΠ»Π°ΠΏΠ°Π½Π° ΡΠΏΠΈΡΠ°Π΅ΡΡΡ ΡΡΠΎΠΊ, ΠΏΡΠΎΡ
ΠΎΠ΄ΡΡΠΈΠΉ Π²Π½ΡΡΡΠΈ Π½Π°ΠΏΡΠ°Π²Π»ΡΡΡΠ΅ΠΉ Π²ΡΡΠ»ΠΊΠΈ, ΠΈ ΠΏΡΡΠΆΠΈΠ½Π°, ΡΠΏΠΈΡΠ°ΡΡΠ°ΡΡΡ Π²ΠΎ ΡΠ»Π°Π½Π΅Ρ Π²ΡΡΠ»ΠΊΠΈ. Π§Π΅ΡΠ΅Π· ΡΠ°ΡΠ΅Π»ΠΊΡ ΠΏΡΡΠΆΠΈΠ½Π° ΡΡΡΠ΅ΠΌΠΈΡΡΡ ΠΏΠΎΠ΄Π°ΡΡ ΡΡΠΎΠΊ Π²ΠΏΡΠ°Π²ΠΎ. ΠΠ° ΠΎΡΠΈ 4 ΡΡΠΎΠΊΠ° ΠΊΠ°ΡΠ°Π΅ΡΡΡ Π±ΠΎΠ»ΡΡΠΎΠΉ ΡΡΡΠ°Π³, ΠΊΠΎΡΠΎΡΡΠΉ ΠΎΡΡΡ ΡΠ²ΡΠ·Π°Π½ Ρ Π²ΠΈΠ»ΠΊΠΎΠΉ ΠΌΠ°Π»ΠΎΠ³ΠΎ ΡΡΡΠ°Π³Π°.
ΠΠΎΠ»ΠΎΡΡΠΈ ΠΊΠ°Π½Π°Π»Π°ΠΌΠΈ ΡΠ΅ΡΠ΅Π· ΠΎΠΊΠ½ΠΎ ΡΠΎΠΎΠ±ΡΠ°ΡΡΡΡ Ρ Π°ΡΠΌΠΎΡΡΠ΅ΡΠΎΠΉ.
Π ΠΈΡ. 5. ΠΠΎΠΌΠ±ΠΈΠ½ΠΈΡΠΎΠ²Π°Π½Π½ΡΠΉ ΡΠΎΡΠΌΠΎΠ·Π½ΠΎΠΉ ΠΊΡΠ°Π½ Π°Π²ΡΠΎΠΌΠΎΠ±ΠΈΠ»Π΅ΠΉ ΠΠΠ: Π, Π, Π ΠΈ Π β ΠΏΠΎΠ»ΠΎΡΡΠΈ; Π ΠΈ F β ΠΎΡΠ²Π΅ΡΡΡΠΈΡ; 1 Π° 4 β ΠΎΡΠΈ; 2β ΠΌΠ°Π»ΡΠΉ ΡΡΡΠ°Π³; Π³ ΡΡΠΎΠΊ; 5 β Π²Π°Π»ΠΈΠΊ ΡΡΡΠ°Π³Π° ΡΡΡΠ½ΠΎΠ³ΠΎ ΠΏΡΠΈΠ²ΠΎΠ΄Π°; 6 β Π±ΠΎΠ»ΡΡΠΎΠΉ ΡΡΡΠ°Π³; 7 β ΡΡΠ°Π²Π½ΠΎΠ²Π΅ΡΠΈΠ²Π°ΡΡΠ°Ρ ΠΏΡΡΠΆΠΈΠ½Π° ΡΠ΅ΠΊΡΠΈΠΈ, ΡΠΏΡΠ°Π²Π»ΡΡΡΠ΅ΠΉ ΡΠΎΡΠΌΠΎΠ·Π°ΠΌΠΈ ΠΏΡΠΈΡΠ΅ΠΏΠ°; 8 β Π½Π°ΠΏΡΠ°Π²Π»ΡΡΡΠ°Ρ Π²ΡΡΠ»ΠΊΠ° ΡΡΠΎΠΊΠ°; .9 β ΡΠ°ΡΠ΅Π»ΠΊΠΈ ΠΏΡΡΠΆΠΈΠ½Ρ; 10 ΠΈ 23 β Π΄ΠΈΠ°ΡΡΠ°Π³ΠΌΡ; 11 ΠΈ 24 β ΡΠ΅Π΄Π»Π° ΠΊΠ»Π°ΠΏΠ°Π½ΠΎΠ²; 12, 15, 17, 21 ΠΈ 26 β ΠΏΡΡΠΆΠΈΠ½Ρ; 13 ΠΈ 18 β ΠΊΡΡΡΠΊΠΈ; 14 ΠΈ 20 β Π²ΡΠΏΡΡΠΊΠ½ΡΠ΅ ΠΊΠ»Π°ΠΏΠ°Π½Ρ; 16 ΠΈ 19 β Π²ΠΏΡΡΠΊΠ½ΡΠ΅ ΠΊΠ»Π°ΠΏΠ°Π½Ρ; 22 β ΠΊΠΎΡΠΏΡΡ Π²ΡΠΊΠ»ΡΡΠ΅Π½ΠΈΡ; 25 β ΡΡΠ°ΠΊΠ°Π½ ΡΡΠ°Π²Π½ΠΎΠ²Π΅ΡΠΈΠ²Π°ΡΡΠ΅ΠΉ ΠΏΡΡΠΆΠΈΠ½Ρ; 27 β ΠΊΠΎΡΠΏΡΡ; 28 β ΠΎΠΊΠ½ΠΎ
Π ΠΈΡ.
6. Π’ΠΎΡΠΌΠΎΠ·Π½Π°Ρ ΡΠΈΡΡΠ΅ΠΌΠ° ΠΏΡΠΈΡΠ΅ΠΏΠ° Π°Π²ΡΠΎΠΌΠΎΠ±ΠΈΠ»Ρ ΠΠΠ-130:
Π ΡΠ²ΡΠ·Π°Π½Π° Ρ ΠΌΠ°Π³ΠΈΡΡΡΠ°Π»ΡΡ ΠΏΡΠΈΡΠ΅ΠΏΠ°, ΠΏΠΎΠ»ΠΎΡΡΡ Π β Ρ ΡΠΎΡΠΌΠΎΠ·Π½ΡΠΌΠΈ ΠΊΠ°ΠΌΠ΅ΡΠ°ΠΌΠΈ ΠΊΠΎΠ»Π΅Ρ ΡΡΠ³Π°ΡΠ°. ΠΡΠ²Π΅ΡΡΡΠΈΡ Π ΠΈ Π ΡΠΎΠ΅Π΄ΠΈΠ½ΡΡΡ ΠΊΡΠ°Π½ Ρ Π²ΠΎΠ·Π΄ΡΡΠ½ΡΠΌΠΈ Π±Π°Π»Π»ΠΎΠ½Π°ΠΌΠΈ. Π ΡΠΎΡΠΌΠΎΠ·Π½ΡΡ ΡΠΈΡΡΠ΅ΠΌΡ ΠΏΡΠΈΡΠ΅ΠΏΠ° ΠΊΡΠΎΠΌΠ΅ ΡΠΎΡΠΌΠΎΠ·Π½ΠΎΠ³ΠΎ ΠΊΡΠ°Π½Π° Π²Ρ ΠΎΠ΄ΠΈΡ Π²ΠΎΠ·Π΄ΡΡΠ½ΡΠΉ Π±Π°Π»Π»ΠΎΠ½, Π²ΠΎΠ·Π΄ΡΡ ΠΎΡΠ°ΡΠΏΡΠ΅Π΄Π΅Π»ΠΈΡΠ΅Π»Ρ, ΡΠΎΡΠΌΠΎΠ·Π½ΡΠ΅ ΠΊΠ°ΠΌΠ΅ΡΡ ΠΈ ΡΠΎΠΎΡΠ²Π΅ΡΡΡΠ²ΡΡΡΠΈΠ΅ Π²ΠΎΠ·Π΄ΡΡ ΠΎΠΏΡΠΎΠ²ΠΎΠ΄Ρ. ΠΠΎΠ·Π΄ΡΡ ΠΎΡΠ°ΡΠΏΡΠ΅Π΄Π΅Π»ΠΈΡΠ΅Π»Ρ Π½Π°ΠΏΡΠ°Π²Π»ΡΠ΅Ρ Π²ΠΎΠ·Π΄ΡΡ ΠΈΠ· Π±Π°Π»Π»ΠΎΠ½Π° Π² ΡΠΎΡΠΌΠΎΠ·Π½ΡΠ΅ ΠΊΠ°ΠΌΠ΅ΡΡ ΠΊΠΎΠ»Π΅Ρ ΠΏΡΠΈΡΠ΅ΠΏΠ° ΡΠΎΠ»ΡΠΊΠΎ ΠΏΡΠΈ Π½Π°Π»ΠΈΡΠΈΠΈ ΠΏΠΎΠ½ΠΈΠΆΠ΅Π½Π½ΠΎΠ³ΠΎ Π΄Π°Π²Π»Π΅Π½ΠΈΡ Π² ΠΌΠ°Π³ΠΈΡΡΡΠ°Π»ΠΈ ΠΏΡΠΈΡΠ΅ΠΏΠ° ΠΈ Π²ΡΠΊΠ»ΡΡΠ°Π΅Ρ ΡΠΎΡΠΌΠΎΠ·Π½ΡΠ΅ ΠΌΠ΅Ρ Π°Π½ΠΈΠ·ΠΌΡ Π² ΡΠ»ΡΡΠ°Π΅ ΠΏΠΎΠ²ΡΡΠ΅Π½Π½ΠΎΠ³ΠΎ Π΄Π°Π²Π»Π΅Π½ΠΈΡ. ΠΡΠΎ Π½Π΅ΠΎΠ±Ρ ΠΎΠ΄ΠΈΠΌΠΎ Π΄Π»Ρ ΡΠΎΠ³ΠΎ, ΡΡΠΎΠ±Ρ Π² ΡΠ»ΡΡΠ°Π΅ ΡΠ½ΠΈΠΆΠ΅Π½ΠΈΡ Π΄Π°Π²Π»Π΅Π½ΠΈΡ Π² ΠΌΠ°Π³ΠΈΡΡΡΠ°Π»ΠΈ ΠΏΠΎ ΠΊΠ°ΠΊΠΎΠΉ-Π»ΠΈΠ±ΠΎ ΠΏΡΠΈΡΠΈΠ½Π΅ ΠΊΠΎΠ»Π΅ΡΠ° ΠΏΡΠΈΡΠ΅ΠΏΠ° ΠΎΠΊΠ°Π·Π°Π»ΠΈΡΡ Π·Π°ΡΠΎΡΠΌΠΎΠΆΠ΅Π½Π½ΡΠΌΠΈ. ΠΠ½Π°Π»ΠΎΠ³ΠΈΡΠ½ΠΎ ΠΏΠΎΡΡΡΠΎΠ΅Π½Π° ΡΠ°Π±ΠΎΡΠ° ΠΈ ΠΊΠΎΠΌΠ±ΠΈΠ½ΠΈΡΠΎΠ²Π°Π½Π½ΠΎΠ³ΠΎ ΠΊΡΠ°Π½Π°.
ΠΡΠΈ ΠΎΡΠΏΡΡΠ΅Π½Π½ΠΎΠΉ ΠΏΠ΅Π΄Π°Π»ΠΈ ΡΠΎΡΠΌΠΎΠ·Π° ΠΏΡΡΠΆΠΈΠ½Π° Π²Π΅ΡΡ
Π½Π΅ΠΉ ΡΠ΅ΠΊΡΠΈΠΈ ΠΊΡΠ°Π½Π° ΠΏΠΎΠ΄Π°ΡΡ ΡΡΠΎΠΊ Π²ΠΏΡΠ°Π²ΠΎ, ΠΏΡΠΈΠΆΠΌΠ΅Ρ ΡΠ΅Π΄Π»ΠΎ ΠΊ ΠΊΠ»Π°ΠΏΠ°Π½Ρ ΠΈ Π·Π°ΠΊΡΠΎΠ΅Ρ Π΅Π³ΠΎ. Π’ΠΎΠ³Π΄Π° ΠΊΠ»Π°ΠΏΠ°Π½ ΠΎΡΠΎΠΉΠ΄Π΅Ρ Π²ΠΏΡΠ°Π²ΠΎ ΠΎΡ ΡΠ²ΠΎΠ΅Π³ΠΎ ΡΠ΅Π΄Π»Π°, ΠΈ Π²ΠΎΠ·Π΄ΡΡ
ΠΈΠ· Π±Π°Π»Π»ΠΎΠ½ΠΎΠ² ΡΡΠ³Π°ΡΠ° ΠΏΠΎΡΡΡΠΏΠΈΡ Π² ΠΌΠ°Π³ΠΈΡΡΡΠ°Π»Ρ ΠΏΡΠΈΡΠ΅ΠΏΠ°, ΡΠΎΠ·Π΄Π°Π²Π°Ρ Π² Π½Π΅ΠΉ Π΄Π°Π²Π»Π΅Π½ΠΈΠ΅. ΠΠΎΠ΄ Π΄Π΅ΠΉΡΡΠ²ΠΈΠ΅ΠΌ ΠΏΠΎΠ²ΡΡΠ΅Π½Π½ΠΎΠ³ΠΎ Π΄Π°Π²Π»Π΅Π½ΠΈΡ Π² ΠΌΠ°Π³ΠΈΡΡΡΠ°Π»ΠΈ Π²ΠΎΠ·Π΄ΡΡ
ΠΎΡΠ°ΡΠΏΡΠ΅Π΄Π΅Π»ΠΈΡΠ΅Π»Ρ (Π΅Π³ΠΎ ΡΠ°Π±ΠΎΡΠ° Π±ΡΠ΄Π΅Ρ ΠΎΠΏΠΈΡΠ°Π½Π° Π½ΠΈΠΆΠ΅) ΡΠΎΠ΅Π΄ΠΈΠ½ΠΈΡ ΡΠΎΡΠΌΠΎΠ·Π½ΡΠ΅ ΠΊΠ°ΠΌΠ΅ΡΡ ΠΊΠΎΠ»Π΅Ρ ΠΏΡΠΈΡΠ΅ΠΏΠ° Ρ Π°ΡΠΌΠΎΡΡΠ΅ΡΠΎΠΉ, ΠΈ ΡΠΎΡΠΌΠΎΠ·Π° ΠΏΡΠΈΡΠ΅ΠΏΠ° Π±ΡΠ΄ΡΡ Π²ΡΠΊΠ»ΡΡΠ΅Π½Ρ.
Π Π°Π±ΠΎΡΠ° Π½ΠΈΠΆΠ½Π΅ΠΉ ΡΠ΅ΠΊΡΠΈΠΈ Π°Π½Π°Π»ΠΎΠ³ΠΈΡΠ½Π° ΡΠ°Π±ΠΎΡΠ΅ ΠΎΠ±ΡΡΠ½ΠΎΠ³ΠΎ ΠΊΡΠ°Π½Π°.
ΠΡΠΈ Π½Π°ΠΆΠ°ΡΠΈΠΈ Π½Π° ΠΏΠ΅Π΄Π°Π»Ρ ΡΠΎΡΠΌΠΎΠ·Π° Π²Π΅ΡΡ
Π½ΠΈΠΉ ΠΊΠΎΠ½Π΅Ρ ΡΡΡΠ°Π³Π° ΠΏΠΎΠΉΠ΄Π΅Ρ Π²Π»Π΅Π²ΠΎ ΠΈ ΠΏΠΎΡΡΠ½Π΅Ρ Π·Π° ΡΠΎΠ±ΠΎΠΉ ΡΠ΅ΡΠ΅Π· ΠΎΡΡ ΡΡΠΎΠΊ, ΡΠΆΠΈΠΌΠ°Ρ ΠΏΡΡΠΆΠΈΠ½Ρ. ΠΠΎΠ΄ Π΄Π΅ΠΉΡΡΠ²ΠΈΠ΅ΠΌ ΠΏΡΡΠΆΠΈΠ½Ρ Π΄ΠΈΠ°ΡΡΠ°Π³ΠΌΠ° ΠΏΡΠΎΠ³Π½Π΅ΡΡΡ Π²Π»Π΅Π²ΠΎ, ΡΠ²Π»Π΅ΠΊΠ°Ρ Π·Π° ΡΠΎΠ±ΠΎΠΉ ΡΠ΅Π΄Π»ΠΎ ΠΊΠ»Π°ΠΏΠ°Π½Π°. ΠΠΎΠ΄ Π΄Π΅ΠΉΡΡΠ²ΠΈΠ΅ΠΌ ΠΏΡΡΠΆΠΈΠ½Ρ ΠΊΠ»Π°ΠΏΠ°Π½ Π·Π°ΠΊΡΠΎΠ΅ΡΡΡ, Π° ΠΌΠ΅ΠΆΠ΄Ρ ΠΊΠ»Π°ΠΏΠ°Π½ΠΎΠΌ ΠΈ Π΅Π³ΠΎ ΡΠ΅Π΄Π»ΠΎΠΌ ΠΏΠΎΡΠ²ΠΈΡΡΡ ΠΊΠΎΠ»ΡΡΠ΅Π²ΠΎΠΉ Π·Π°Π·ΠΎΡ; ΠΏΠΎΠ»ΠΎΡΡΡ Π ΡΠ΅ΡΠ΅Π· ΡΠ΅Π΄Π»ΠΎ ΠΊΠ»Π°ΠΏΠ°Π½Π°, ΠΏΠΎΠ»ΠΎΡΡΡ Π ΠΈ ΠΎΠΊΠ½ΠΎ Π±ΡΠ΄Π΅Ρ ΡΠΎΠΎΠ±ΡΠ°ΡΡΡΡ Ρ Π°ΡΠΌΠΎΡΡΠ΅ΡΠΎΠΉ. ΠΠΎΠ»ΠΎΡΡΡ Π ΡΠΎΠ΅Π΄ΠΈΠ½ΠΈΡΡΡ Ρ ΠΌΠ°Π³ΠΈΡΡΡΠ°Π»ΡΡ ΠΏΡΠΈΡΠ΅ΠΏΠ°, ΠΏΠΎΡΡΠΎΠΌΡ Π΄Π°Π²Π»Π΅Π½ΠΈΠ΅ Π² ΠΌΠ°Π³ΠΈΡΡΡΠ°Π»ΠΈ ΡΠ½ΠΈΠ·ΠΈΡΡΡ, ΠΈ ΡΠ°ΡΠΏΡΠ΅Π΄Π΅Π»ΠΈΡΠ΅Π»Ρ Π½Π°ΠΏΡΠ°Π²ΠΈΡ ΡΠΆΠ°ΡΡΠΉ Π²ΠΎΠ·Π΄ΡΡ
ΠΈΠ· Π±Π°Π»Π»ΠΎΠ½Π° ΠΏΡΠΈΡΠ΅ΠΏΠ° Π² ΡΠΎΡΠΌΠΎΠ·Π½ΡΠ΅ ΠΊΠ°ΠΌΠ΅ΡΡ ΠΊΠΎΠ»Π΅Ρ β ΠΏΡΠΎΠΈΠ·ΠΎΠΉΠ΄Π΅Ρ ΡΠΎΡΠΌΠΎΠΆΠ΅Π½ΠΈΠ΅. Π ΡΡΠ°Π³ ΠΏΠΎΠ²Π΅ΡΠ½Π΅ΡΡΡ Π½Π° ΠΎΡΠΈ ΠΈ Π½ΠΈΠΆΠ½ΠΈΠΌ ΠΊΠΎΠ½ΡΠΎΠΌ Π·Π°ΡΡΠ°Π²ΠΈΡ ΠΏΠ΅ΡΠ΅ΠΌΠ΅ΡΡΠΈΡΡΡΡ Π²ΠΏΡΠ°Π²ΠΎ ΡΡΡΠ°Π³. ΠΠΎΡΠ»Π΅ ΡΡΠΎΠ³ΠΎ ΡΡΠ°ΠΊΠ°Π½ ΡΡΠ°Π²Π½ΠΎΠ²Π΅ΡΠΈΠ²Π°ΡΡΠ΅ΠΉ ΠΏΡΡΠΆΠΈΠ½Ρ ΠΏΠ΅ΡΠ΅ΠΌΠ΅ΡΡΠΈΡ ΡΠ΅Π΄Π»ΠΎ, ΠΏΡΠΈΠΆΠ°Π² Π΅Π³ΠΎ ΠΊ ΠΊΠ»Π°ΠΏΠ°Π½Ρ, ΠΏΠ΅ΡΠ΅Π΄Π²ΠΈΠ½Π΅Ρ Π²ΠΌΠ΅ΡΡΠ΅ Ρ ΠΊΠ»Π°ΠΏΠ°Π½ΠΎΠΌ. ΠΡΠΏΡΡΠΊΠ½ΠΎΠΉ ΠΊΠ»Π°ΠΏΠ°Π½ Π±ΡΠ΄Π΅Ρ Π·Π°ΠΊΡΡΡ, Π° Π²ΠΏΡΡΠΊΠ½ΠΎΠΉ ΠΊΠ»Π°ΠΏΠ°Π½ β ΠΎΡΠΊΡΡΡ. ΠΠΎΠ·Π΄ΡΡ
ΠΈΠ· Π±Π°Π»Π»ΠΎΠ½ΠΎΠ² ΡΡΠ³Π°ΡΠ° ΡΠ΅ΡΠ΅Π· ΠΎΡΠΊΡΡΡΡΠΉ Π²ΠΏΡΡΠΊΠ½ΠΎΠΉ ΠΊΠ»Π°ΠΏΠ°Π½ ΠΈ ΠΏΠΎΠ»ΠΎΡΡΡ Π ΠΏΠΎΡΡΡΠΏΠΈΡ Π² ΡΠΎΡΠΌΠΎΠ·Π½ΡΠ΅ ΠΊΠ°ΠΌΠ΅ΡΡ ΠΊΠΎΠ»Π΅Ρ ΡΡΠ³Π°ΡΠ°, ΠΈ ΠΎΠ½ΠΈ Π±ΡΠ΄ΡΡ Π·Π°ΡΠΎΡΠΌΠΎΠΆΠ΅Π½Ρ.
ΠΡΡΠΆΠΈΠ½Ρ ΠΈ Π΄ΠΈΠ°ΡΡΠ°Π³ΠΌΡ Π² ΡΡΠΎΠΌ ΠΊΡΠ°Π½Π΅ Π΄Π΅ΠΉΡΡΠ²ΡΡΡ ΠΏΠΎ ΡΠΎΠΌΡ ΠΆΠ΅ ΠΏΡΠΈΠ½ΡΠΈΠΏΡ, ΡΡΠΎ ΠΈ Π² ΠΎΠ±ΡΡΠ½ΠΎΠΌ ΡΠΎΡΠΌΠΎΠ·Π½ΠΎΠΌ ΠΊΡΠ°Π½Π΅. ΠΡΠ»ΠΈ Π·Π°ΡΠΎΡΠΌΠΎΠ·ΠΈΡΡ ΡΡΠ³Π°Ρ ΡΡΠΎΡΠ½ΠΎΡΠ½ΡΠΌ ΡΠΎΡΠΌΠΎΠ·ΠΎΠΌ, ΡΠΎ ΡΠΏΠ΅ΡΠΈΠ°Π»ΡΠ½Π°Ρ ΡΠΈΡΡΠ΅ΠΌΠ° ΡΡΡΠ°Π³ΠΎΠ² Π²ΠΊΠ»ΡΡΠΈΡ ΠΏΠ½Π΅Π²ΠΌΠ°ΡΠΈΡΠ΅ΡΠΊΠΈΠΉ ΡΠΎΡΠΌΠΎΠ·Π½ΠΎΠΉ ΠΏΡΠΈΠ²ΠΎΠ΄ ΠΏΡΠΈΡΠ΅ΠΏΠ°. Π ΡΡΠ°Π³ ΠΏΠΎΠ²Π΅ΡΠ½Π΅Ρ Π²Π°Π»ΠΈΠΊ, ΠΊΡΠ»Π°ΡΠΎΠΊ ΠΊΠΎΡΠΎΡΠΎΠ³ΠΎ Π½Π°Π΄Π°Π²ΠΈΡ Π½Π° Π²ΡΡΠ΅Π· ΡΡΠΎΠΊΠ°, ΠΈ Π²ΠΊΠ»ΡΡΠΈΡ Π² ΡΠ°Π±ΠΎΡΡ ΡΠ΅ΠΊΡΠΈΡ ΡΠΎΡΠΌΠΎΠ·Π½ΠΎΠ³ΠΎ ΠΊΡΠ°Π½Π°, ΡΠΏΡΠ°Π²Π»ΡΡΡΡΡ ΡΠΎΡΠΌΠΎΠ·Π°ΠΌΠΈ ΠΏΡΠΈΡΠ΅ΠΏΠ°. Π‘Π²ΠΎΠ±ΠΎΠ΄Π½ΡΠΉ Ρ ΠΎΠ΄ ΡΡΡΠ°Π³Π° ΡΠ°Π²Π΅Π½ 1β2 ΠΌΠΌ, Π° ΡΠ°Π±ΠΎΡΠΈΠΉ Ρ ΠΎΠ΄ ΡΡΠΎΠΊΠ°, ΡΠΎΡΡΠ°Π²Π»ΡΡΡΠΈΠΉ 5 ΠΌΠΌ, ΠΌΠΎΠΆΠ½ΠΎ ΡΠ΅Π³ΡΠ»ΠΈΡΠΎΠ²Π°ΡΡ ΡΠΏΠΎΡΠ½ΡΠΌΠΈ Π±ΠΎΠ»ΡΠ°ΠΌΠΈ.
Π£ΡΡΠΎΠΉΡΠΈΠ²ΠΎΡΡΡ Π°Π²ΡΠΎΠΏΠΎΠ΅Π·Π΄Π° ΠΏΡΠΈ ΡΠΎΡΠΌΠΎΠΆΠ΅Π½ΠΈΠΈ ΠΈ Π±Π΅Π·ΠΎΠΏΠ°ΡΠ½ΠΎΡΡΡ Π΄Π²ΠΈΠΆΠ΅Π½ΠΈΡ ΠΎΠ±Π΅ΡΠΏΠ΅ΡΠ΅Π½Ρ ΡΠ΅ΠΌ, ΡΡΠΎ ΠΊΠΎΠ»Π΅ΡΠ° ΠΏΡΠΈΡΠ΅ΠΏΠ° ΡΠΎΡΠΌΠΎΠ·ΡΡΡΡ Π½Π° 0,2β0,3 Ρ ΡΠ°Π½ΡΡΠ΅, ΡΠ΅ΠΌ ΠΊΠΎΠ»Π΅ΡΠ° Π°Π²ΡΠΎΠΌΠΎΠ±ΠΈΠ»Ρ-ΡΡΠ³Π°ΡΠ°. ΠΡΠΎΠΌΠ΅ Π²Π΅ΡΡ
Π½Π΅ΠΉ ΡΠ΅ΠΊΡΠΈΠΈ ΡΠΎΡΠΌΠΎΠ·Π½ΠΎΠ³ΠΎ ΠΊΡΠ°Π½Π°, Π² ΡΠΎΡΠΌΠΎΠ·Π½ΡΡ ΡΠΈΡΡΠ΅ΠΌΡ ΠΏΡΠΈΡΠ΅ΠΏΠ° Π²Ρ
ΠΎΠ΄ΡΡ Π±Π°Π»Π»ΠΎΠ½, ΡΠΎΡΠΌΠΎΠ·Π½ΡΠ΅ ΠΊΠ°ΠΌΠ΅ΡΡ, ΡΠΎΡΠΌΠΎΠ·Π½ΡΠ΅ ΠΌΠ΅Ρ
Π°Π½ΠΈΠ·ΠΌΡ ΠΊΠΎΠ»Π΅Ρ ΠΈ Π²ΠΎΠ·Π΄ΡΡ
ΠΎΡΠ°ΡΠΏΡΠ΅Π΄Π΅Π»ΠΈΡΠ΅Π»Ρ. ΠΠΎΠ·Π΄ΡΡ
ΠΎΡΠ°ΡΠΏΡΠ΅Π΄Π΅Π»ΠΈΡΠ΅Π»Ρ ΡΠΎΡΠΌΠΎΠ·Π½ΠΎΠΉ ΡΠΈΡΡΠ΅ΠΌΡ ΠΏΡΠΈΡΠ΅ΠΏΠ° ΡΠΎΡΡΠΎΠΈΡ ΠΈΠ· ΠΊΠΎΡΠΏΡΡΠ°, Π²Π½ΡΡΡΠΈ ΠΊΠΎΡΠΎΡΠΎΠ³ΠΎ Π΅ΡΡΡ ΠΏΠ΅ΡΠ΅Π³ΠΎΡΠΎΠ΄ΠΊΠ°, ΡΠ°Π·Π΄Π΅Π»ΡΡΡΠ°Ρ ΠΊΠΎΡΠΏΡΡ Π½Π° Π΄Π²Π΅ ΡΠ°ΡΡΠΈ. Π ΡΠ΅Π½ΡΡΠ΅ ΠΏΠ΅ΡΠ΅Π³ΠΎΡΠΎΠ΄ΠΊΠΈ ΠΏΡΠΎΡ
ΠΎΠ΄ΠΈΡ ΡΡΠΎΠΊ, Π½Π° ΠΊΠΎΡΠΎΡΠΎΠΌ ΡΠΊΡΠ΅ΠΏΠ»Π΅Π½Ρ Π΄Π²Π° ΠΏΠΎΡΡΠ½Ρ.
ΠΡΡΠΆΠΈΠ½Π°, ΠΎΠΏΠΈΡΠ°ΡΡΠ°ΡΡΡ Π½Π° ΠΏΠ΅ΡΠ΅Π³ΠΎΡΠΎΠ΄ΠΊΠΈ, ΡΡΡΠ΅ΠΌΠΈΡΡΡ ΠΎΡΠΆΠ°ΡΡ ΠΏΠΎΡΡΠ΅Π½Ρ, Π° Π²ΠΌΠ΅ΡΡΠ΅ Ρ Π½ΠΈΠΌ ΠΈ ΡΡΠΎΠΊ Π² Π²Π΅ΡΡ
Π½Π΅Π΅ ΠΏΠΎΠ»ΠΎΠΆΠ΅Π½ΠΈΠ΅. Π Π½ΠΈΠΆΠ½Π΅ΠΉ ΡΠ°ΡΡΠΈ ΠΊΠΎΡΠΏΡΡΠ° ΠΈΠΌΠ΅Π΅ΡΡΡ Π³Π½Π΅Π·Π΄ΠΎ Ρ ΠΊΠ»Π°ΠΏΠ°Π½ΠΎΠΌ, ΠΏΡΠΈΠΆΠΈΠΌΠ°Π΅ΠΌΡΠΌ ΠΏΡΡΠΆΠΈΠ½ΠΎΠΉ.
ΠΠΎΠ»ΠΎΡΡΡ Π ΡΠ΅ΡΠ΅Π· ΡΠ°ΡΠΈΠΊΠΎΠ²ΡΠΉ ΠΊΠ»Π°ΠΏΠ°Π½ ΡΠΎΠ΅Π΄ΠΈΠ½Π΅Π½Π° Π²ΠΎΠ·Π΄ΡΡ ΠΎΠΏΡΠΎΠ²ΠΎΠ΄ΠΎΠΌ Ρ ΠΌΠ°Π³ΠΈΡΡΡΠ°Π»ΡΡ, Π° ΠΏΠΎΠ»ΠΎΡΡΡ Π ΡΠ΅ΡΠ΅Π· ΡΠΈΠ»ΡΡΡ β Ρ Π°ΡΠΌΠΎΡΡΠ΅ΡΠΎΠΉ ΠΈ ΡΠ΅ΡΠ΅Π· ΠΏΠ»Π°ΡΡΠΈΠ½ΡΠ°ΡΡΠΉ ΠΊΠ»Π°ΠΏΠ°Π½ β Ρ Π²ΠΎΠ·Π΄ΡΡΠ½ΡΠΌ Π±Π°Π»Π»ΠΎΠ½ΠΎΠΌ. ΠΡΠΈ Π½Π°ΠΆΠ°ΡΠΈΠΈ Π½Π° ΠΏΠ΅Π΄Π°Π»Ρ ΡΠΎΡΠΌΠΎΠ·Π° ΡΠ΅ΡΠ΅Π· Π²Π΅ΡΡ Π½ΡΡ ΡΠ΅ΠΊΡΠΈΡ ΡΠΎΡΠΌΠΎΠ·Π½ΠΎΠ³ΠΎ ΠΊΡΠ°Π½Π° ΠΌΠ°Π³ΠΈΡΡΡΠ°Π»Ρ ΠΏΡΠΈΡΠ΅ΠΏΠ°, ΠΊΠ°ΠΊ Π±ΡΠ»ΠΎ ΠΎΠΏΠΈΡΠ°Π½ΠΎ ΡΠ°Π½Π΅Π΅, ΡΠΎΠΎΠ±ΡΠ°Π΅ΡΡΡ Ρ Π°ΡΠΌΠΎΡΡΠ΅ΡΠΎΠΉ, Π΄Π°Π²Π»Π΅Π½ΠΈΠ΅ Π² ΡΡΠΎΠΉ ΠΌΠ°Π³ΠΈΡΡΡΠ°Π»ΠΈ ΡΠ½ΠΈΠΆΠ°Π΅ΡΡΡ, Π²ΠΎΠ·Π΄ΡΡ ΠΈΠ· Π±Π°Π»Π»ΠΎΠ½Π° ΠΏΡΠΈΡΠ΅ΠΏΠ° ΠΏΠΎΡΡΡΠΏΠ°Π΅Ρ Π² ΠΏΠΎΠ»ΠΎΡΡΡ Π, ΠΈ ΡΠ°ΡΠΈΠΊΠΎΠ²ΡΠΉ ΠΊΠ»Π°ΠΏΠ°Π½ Π·Π°ΠΊΡΡΠ²Π°Π΅ΡΡΡ. ΠΠΎΠ΄ Π΄Π΅ΠΉΡΡΠ²ΠΈΠ΅ΠΌ Π΄Π°Π²Π»Π΅Π½ΠΈΡ Π²ΠΎΠ·Π΄ΡΡ Π° ΠΏΠΎΡΡΠ΅Π½Ρ, ΡΠΆΠΈΠΌΠ°Ρ ΠΏΡΡΠΆΠΈΠ½Ρ, ΠΎΠΏΡΡΡΠΈΡΡΡ Π²Π½ΠΈΠ· ΠΈ ΠΎΡΠΊΡΠΎΠ΅Ρ ΡΡΠΎΠΊΠΎΠΌ ΠΏΠ»Π°ΡΡΠΈΠ½ΡΠ°ΡΡΠΉ ΠΊΠ»Π°ΠΏΠ°Π½. ΠΠΎΠ·Π΄ΡΡ ΠΈΠ· Π±Π°Π»Π»ΠΎΠ½Π° ΠΏΠΎΡΡΡΠΏΠΈΡ ΡΠ΅ΡΠ΅Π· ΠΎΡΠΊΡΡΡΡΠΉ ΠΊΠ»Π°ΠΏΠ°Π½ Π ΠΈ ΠΏΠΎΠ»ΠΎΡΡΡ Π ΠΏΠΎΠ΄ ΠΏΠΎΡΡΠ½Π΅ΠΌ Π² ΡΠΎΡΠΌΠΎΠ·Π½ΡΠ΅ ΠΊΠ°ΠΌΠ΅ΡΡ ΠΏΡΠΈΡΠ΅ΠΏΠ° β ΠΏΡΠΎΠΈΠ·ΠΎΠΉΠ΄Π΅Ρ ΡΠΎΡΠΌΠΎΠΆΠ΅Π½ΠΈΠ΅ ΠΊΠΎΠ»Π΅Ρ.
Π ΠΈΡ. 7. ΠΡΠ΅Π΄ΠΎΡ ΡΠ°Π½ΠΈΡΠ΅Π»ΡΠ½ΡΠΉ ΠΊΠ»Π°ΠΏΠ°Π½ ΠΏΠ½Π΅Π²ΠΌΠ°ΡΠΈΡΠ΅ΡΠΊΠΎΠ³ΠΎ ΡΠΎΡΠΌΠΎΠ·Π½ΠΎΠ³ΠΎ ΠΏΡΠΈΠ²ΠΎΠ΄Π° Π°Π²ΡΠΎΠΌΠΎΠ±ΠΈΠ»Ρ ΠΠΠ-130: 1 β ΡΠ΅Π΄Π»ΠΎ; 2 β ΠΊΠΎΡΠΏΡΡ; 3 β ΡΠ°ΡΠΈΠΊ: 4 β ΠΏΡΡΠΆΠΈΠ½Π°; 5 β ΠΊΠΎΠ½ΡΡΠ³Π°ΠΉΠΊΠ°; 6 β ΡΠ΅Π³ΡΠ»ΠΈΡΠΎΠ²ΠΎΡΠ½ΡΠΉ Π²ΠΈΠ½Ρ; 7 β ΡΡΠ΅ΡΠΆΠ΅Π½Ρ
ΠΡΠΈ ΠΎΡΠΏΡΡΠΊΠ°Π½ΠΈΠΈ ΡΠΎΡΠΌΠΎΠ·Π½ΠΎΠΉ ΠΏΠ΅Π΄Π°Π»ΠΈ Π΄Π°Π²Π»Π΅Π½ΠΈΠ΅ Π² ΠΌΠ°Π³ΠΈΡΡΡΠ°Π»ΠΈ ΠΏΡΠΈΡΠ΅ΠΏΠ°, ΠΊΠ°ΠΊ Π±ΡΠ»ΠΎ ΠΎΠΏΠΈΡΠ°Π½ΠΎ ΡΠ°Π½Π΅Π΅, Π²ΠΎΠ·ΡΠ°ΡΡΠ΅Ρ, Π²ΠΎΠ·Π΄ΡΡ
ΠΈΠ· Π±Π°Π»Π»ΠΎΠ½ΠΎΠ² ΡΡΠ³Π°ΡΠ° ΠΏΠΎΡΡΡΠΏΠΈΡ Π² ΠΏΠΎΠ»ΠΎΡΡΡ Π ΡΠ°ΡΠΏΡΠ΅Π΄Π΅Π»ΠΈΡΠ΅Π»Ρ ΠΏΠΎΠ΄ ΠΏΠΎΡΡΠ΅Π½Ρ ΠΈ, ΠΎΡΠΊΡΡΠ² ΡΠ°ΡΠΈΠΊΠΎΠ²ΡΠΉ ΠΊΠ»Π°ΠΏΠ°Π½, ΠΏΠΎΡΡΡΠΏΠΈΡ Π² ΠΏΡΠΎΡΡΡΠ°Π½ΡΡΠ²ΠΎ Π½Π°Π΄ ΠΏΠΎΡΡΠ½Π΅ΠΌ.
ΠΡΠ»Π΅Π΄ΡΡΠ²ΠΈΠ΅ ΡΠ°Π²Π½ΠΎΠ³ΠΎ Π΄Π°Π²Π»Π΅Π½ΠΈΡ Ρ Π΄Π²ΡΡ
ΡΡΠΎΡΠΎΠ½ ΠΏΠΎΡΡΠ½Ρ ΠΏΡΡΠΆΠΈΠ½Π° ΠΏΠΎΠ΄Π½ΠΈΠΌΠ΅Ρ Π΅Π³ΠΎ Π²Π²Π΅ΡΡ
, Π° Π²ΠΌΠ΅ΡΡΠ΅ Ρ Π½ΠΈΠΌ ΠΈ ΡΡΠΎΠΊ Ρ ΠΏΠΎΡΡΠ½Π΅ΠΌ. ΠΠ»Π°ΠΏΠ°Π½ Π·Π°ΠΊΡΠΎΠ΅ΡΡΡ, Π° ΡΠΎΡΠΌΠΎΠ·Π½ΡΠ΅ ΠΊΠ°ΠΌΠ΅ΡΡ ΠΏΡΠΈΡΠ΅ΠΏΠ° ΡΠ΅ΡΠ΅Π· ΠΏΠΎΠ»ΠΎΡΡΡ ΠΏΠΎΠ΄ ΠΏΠΎΡΡΠ½Π΅ΠΌ, ΠΎΡΠ²Π΅ΡΡΡΠΈΡ Π² ΡΡΠΎΠΊΠ΅ ΠΈ ΡΠΈΠ»ΡΡΡ ΡΠΎΠ΅Π΄ΠΈΠ½ΡΡΡΡ Ρ Π°ΡΠΌΠΎΡΡΠ΅ΡΠΎΠΉ. Π’ΠΎΡΠΌΠΎΠ·Π° ΠΏΡΠΈΡΠ΅ΠΏΠ° Π±ΡΠ΄ΡΡ Π²ΡΠΊΠ»ΡΡΠ΅Π½Ρ, Π° Π±Π°Π»Π»ΠΎΠ½ ΠΏΡΠΈΡΠ΅ΠΏΠ° ΠΏΠΎΠΏΠΎΠ»Π½ΠΈΡΡΡ Π²ΠΎΠ·Π΄ΡΡ
ΠΎΠΌ ΠΈΠ· Π±Π°Π»Π»ΠΎΠ½ΠΎΠ² ΡΡΠ³Π°ΡΠ°.
ΠΡΠ΅Π΄ΠΎΡ ΡΠ°Π½ΠΈΡΠ΅Π»ΡΠ½ΡΠΉ ΠΊΠ»Π°ΠΏΠ°Π½. ΠΠ»Ρ ΠΏΡΠ΅Π΄ΠΎΡ ΡΠ°Π½Π΅Π½ΠΈΡ ΠΏΠ½Π΅Π²ΠΌΠ°ΡΠΈΡΠ΅ΡΠΊΠΎΠΉ ΡΠΈΡΡΠ΅ΠΌΡ ΠΎΡ ΡΡΠ΅Π·ΠΌΠ΅ΡΠ½ΠΎΠ³ΠΎ ΠΏΠΎΠ²ΡΡΠ΅Π½ΠΈΡ Π΄Π°Π²Π»Π΅Π½ΠΈΡ Π² ΡΠ»ΡΡΠ°Π΅ Π½Π΅ΠΈΡΠΏΡΠ°Π²Π½ΠΎΡΡΠΈ ΡΠ΅Π³ΡΠ»ΡΡΠΎΡΠ° Π΄Π°Π²Π»Π΅Π½ΠΈΡ ΡΠ»ΡΠΆΠΈΡ ΠΏΡΠ΅Π΄ΠΎΡ ΡΠ°Π½ΠΈΡΠ΅Π»ΡΠ½ΡΠΉ ΠΊΠ»Π°ΠΏΠ°Π½. Π‘Π΅Π΄Π»ΠΎ ΠΊΠ»Π°ΠΏΠ°Π½Π° ΡΡΡΠ°Π½ΠΎΠ²Π»Π΅Π½ΠΎ Π½Π° ΠΏΠ΅ΡΠ΅Π΄Π½Π΅ΠΌ ΠΏΡΠ°Π²ΠΎΠΌ Π±Π°Π»Π»ΠΎΠ½Π΅ ΡΠΎ ΡΠΆΠ°ΡΡΠΌ Π²ΠΎΠ·Π΄ΡΡ ΠΎΠΌ. ΠΠ»Π°ΠΏΠ°Π½ ΡΠ΅Π³ΡΠ»ΠΈΡΡΡΡ Π²ΠΈΠ½ΡΠΎΠΌ Π½Π° Π΄Π°Π²Π»Π΅Π½ΠΈΠ΅ 0,9β0,95 ΠΠ/ΠΌ3 (9,0β9,5 ΠΊΠ³Ρ/ΡΠΌ2), Π° Π·Π°ΡΠ΅ΠΌ ΡΡΠΎΠΏΠΎΡΡΡ ΠΊΠΎΠ½ΡΡΠ³Π°ΠΉΠΊΠΎΠΉ. Π‘ΡΠ΅ΡΠΆΠ΅Π½Ρ ΡΠ»ΡΠΆΠΈΡ Π΄Π»Ρ ΠΏΡΠΎΠ²Π΅ΡΠΊΠΈ ΠΈΡΠΏΡΠ°Π²Π½ΠΎΡΡΠΈ ΠΊΠ»Π°ΠΏΠ°Π½Π°.
Π’ΠΎΡΠΌΠΎΠ·Π½ΡΠ΅ ΠΊΠ°ΠΌΠ΅ΡΡ ΠΈ ΡΠΎΡΠΌΠΎΠ·Π½ΡΠ΅ ΡΠΈΠ»ΠΈΠ½Π΄ΡΡ. ΠΠΎΠ»Π΅ΡΠ½ΡΠ΅ ΡΠΎΡΠΌΠΎΠ·Π½ΡΠ΅ ΠΌΠ΅Ρ
Π°Π½ΠΈΠ·ΠΌΡ ΠΏΡΠΈΠ²ΠΎΠ΄ΡΡΡΡ Π² Π΄Π΅ΠΉΡΡΠ²ΠΈΠ΅ ΠΊΠ°ΠΌΠ΅ΡΠ°ΠΌΠΈ ΠΈΠ»ΠΈ ΡΠΎΡΠΌΠΎΠ·Π½ΡΠΌΠΈ ΡΠΈΠ»ΠΈΠ½Π΄ΡΠ°ΠΌΠΈ. ΠΠ° ΡΠΈΡ. 8 ΠΏΠΎΠΊΠ°Π·Π°Π½Π° ΡΠΎΡΠΌΠΎΠ·Π½Π°Ρ ΠΊΠ°ΠΌΠ΅ΡΠ° Π°Π²ΡΠΎΠΌΠΎΠ±ΠΈΠ»Ρ ΠΠΠ-130. ΠΠ°ΠΌΠ΅ΡΠ° ΡΠΏΠΈΠ»ΡΠΊΠ°ΠΌΠΈ ΠΏΡΠΈΠΊΡΠ΅ΠΏΠ»Π΅Π½Π° ΠΊ ΠΊΡΠΎΠ½ΡΡΠ΅ΠΉΠ½Ρ. ΠΠΈΠ°ΡΡΠ°Π³ΠΌΠ° ΠΈΠ· ΠΏΡΠΎΡΠ΅Π·ΠΈΠ½Π΅Π½Π½ΠΎΠΈ ΡΠΊΠ°Π½ΠΈ ΠΏΠΎ ΠΊΡΠ°ΡΠΌ Π·Π°ΠΆΠ°ΡΠ° ΠΌΠ΅ΠΆΠ΄Ρ ΠΊΠΎΡΠΏΡΡΠΎΠΌ ΠΈ ΠΊΡΡΡΠΊΠΎΠΉ.
ΠΠΈΠ°ΡΡΠ°Π³ΠΌΠ° ΠΏΡΠΎΠ³Π½ΡΡΠ° Π² ΡΡΠΎΡΠΎΠ½Ρ ΠΊΡΡΡΠΊΠΈ Π΄Π²ΡΠΌΡ Π²ΠΎΠ·Π²ΡΠ°ΡΠ½ΡΠΌΠΈ ΠΏΡΡΠΆΠΈΠ½Π°ΠΌΠΈ, ΡΠΏΠΈΡΠ°ΡΡΠΈΠΌΠΈΡΡ Π² Π΄ΠΈΡΠΊ, ΠΏΡΠΈΠΊΡΠ΅ΠΏΠ»Π΅Π½Π½ΡΠΉ ΠΊ ΡΡΠΎΠΊΡ. ΠΠ°Π» ΡΠ°Π·ΠΆΠΈΠΌΠ½ΠΎΠ³ΠΎ ΠΊΡΠ»Π°ΠΊΠ° ΡΠΎΡΠΌΠΎΠ·Π½ΡΡ
ΠΊΠΎΠ»ΠΎΠ΄ΠΎΠΊ ΡΡΡΠ°Π³ΠΎΠΌ ΡΠΎΠ΅Π΄ΠΈΠ½Π΅Π½ Ρ Π²ΠΈΠ»ΠΊΠΎΠΉ ΡΡΠΎΠΊΠ°, Π½Π°Π²ΠΈΠ½ΡΠ΅Π½Π½ΠΎΠΉ Π½Π° Π²ΡΡΡΡΠΏΠ°ΡΡΠΈΠΉ ΠΈΠ· ΠΊΠΎΡΠΏΡΡΠ° ΠΊΠ°ΠΌΠ΅ΡΡ ΠΊΠΎΠ½Π΅Ρ ΡΡΠΎΠΊΠ°. ΠΠΈΠ»ΠΊΠ° Π·Π°ΡΠΈΠΊΡΠΈΡΠΎΠ²Π°Π½Π° Π½Π° ΡΡΠΎΠΊΠ΅ ΠΊΠΎΠ½ΡΡΠ³Π°ΠΉΠΊΠΎΠΉ. Π ΡΠ΅Π»Π΅ ΡΡΡΠ°Π³Π° ΡΡΡΠ°Π½ΠΎΠ²Π»Π΅Π½ ΡΠ΅ΡΠ²ΡΠΊ, Π° Π½Π° ΡΠ»ΠΈΡΠ°Ρ
Π²Π°Π»Π° Π·Π°ΠΊΡΠ΅ΠΏΠ»Π΅Π½ΠΎ ΡΠ΅ΡΠ²ΡΡΠ½ΠΎΠ΅ ΠΊΠΎΠ»Π΅ΡΠΎ.
ΠΡΠΈ ΡΠΎΡΠΌΠΎΠΆΠ΅Π½ΠΈΠΈ ΡΠΆΠ°ΡΡΠΉ Π²ΠΎΠ·Π΄ΡΡ ΠΏΡΠΎΡ ΠΎΠ΄ΠΈΡ ΠΏΠΎ Π³ΠΈΠ±ΠΊΠΎΠΌΡ ΡΠ»Π°Π½Π³Ρ Π² ΡΠΎΡΠΌΠΎΠ·Π½ΡΡ ΠΊΠ°ΠΌΠ΅ΡΡ, Π²ΡΠ»Π΅Π΄ΡΡΠ²ΠΈΠ΅ ΡΠ΅Π³ΠΎ Π΄ΠΈΠ°ΡΡΠ°Π³ΠΌΠ° ΡΠ°ΡΠΏΡΠ°Π²Π»ΡΠ΅ΡΡΡ. ΠΡΠΈ ΡΡΠΎΠΌ Π΄Π²ΠΈΠΆΠ΅Π½ΠΈΠ΅ ΡΠ΅ΡΠ΅Π· ΡΡΠΎΠΊ ΠΈ Π²ΠΈΠ»ΠΊΡ ΠΏΠ΅ΡΠ΅Π΄Π°Π΅ΡΡΡ ΡΡΡΠ°Π³Ρ, ΠΊΠΎΡΠΎΡΡΠΉ, ΠΏΠΎΠ²Π΅ΡΡΡΠ²Π°ΡΡΡ, Π²ΡΠ°ΡΠ°Π΅Ρ ΡΠ΅ΡΠ²ΡΠΊ, ΡΠ΅ΡΠ²ΡΡΠ½ΠΎΠ΅ ΠΊΠΎΠ»Π΅ΡΠΎ ΠΈ Π²Π°Π» ΡΠ°Π·ΠΆΠΈΠΌΠ½ΠΎΠ³ΠΎ ΠΊΡΠ»Π°ΠΊΠ°, ΠΏΡΠΈΠΆΠΈΠΌΠ°ΡΡΠ΅Π³ΠΎ ΠΊΠΎΠ»ΠΎΠ΄ΠΊΠΈ ΠΊ ΡΠΎΡΠΌΠΎΠ·Π½ΠΎΠΌΡ Π±Π°ΡΠ°Π±Π°Π½Ρ. Π€ΠΈΠΊΡΠ°ΡΠΎΡ ΡΠ΄Π΅ΡΠΆΠΈΠ²Π°Π΅Ρ Π²Π°Π» ΠΎΡ ΡΠ°ΠΌΠΎΠΏΡΠΎΠΈΠ·Π²ΠΎΠ»ΡΠ½ΠΎΠ³ΠΎ ΠΏΠΎΠ²Π΅ΡΡΡΠ²Π°Π½ΠΈΡ, ΠΊΠ²Π°Π΄ΡΠ°Ρ Π½Π° ΠΊΠΎΠ½ΡΠ΅ Π²Π°Π»Π° ΡΠ΄Π΅Π»Π°Π½ Π΄Π»Ρ ΡΠ΄ΠΎΠ±ΡΡΠ²Π° ΡΠ΅Π³ΡΠ»ΠΈΡΠΎΠ²Π°Π½ΠΈΡ ΡΠΎΡΠΌΠΎΠ·ΠΎΠ² ΡΡΡΠ°Π³ΠΎΠΌ.
Π ΠΈΡ. 8. Π’ΠΎΡΠΌΠΎΠ·Π½Π°Ρ ΠΊΠ°ΠΌΠ΅ΡΠ° Π°Π²ΡΠΎΠΌΠΎΠ±ΠΈΠ»Ρ ΠΠΠ-ISO: 1 β ΠΊΠΎΡΠΏΡΡ ΠΊΠ°ΠΌΠ΅ΡΡ; 2 β Π΄ΠΈΠ°ΡΡΠ°Π³ΠΌΠ°; 3 ΠΈ 21 β ΡΡΠΎΠΊΠΈ; 4 β ΠΊΡΡΡΠΊΠ°; 5 β Π³ΠΈΠ±ΠΊΠΈΠΉ ΡΠ»Π°Π½Π³; 6, 7 β ΠΏΡΡΠΆΠΈΠ½Ρ; 8 β ΡΠΏΠ»ΠΎΡΠ½ΠΈΡΠ΅Π»ΡΠ½Π°Ρ ΡΠ°ΠΉΠ±Π°; 9 β ΡΠΏΠΈΠ»ΡΠΊΠ° ΠΊΡΠ΅ΠΏΠ»Π΅Π½ΠΈΡ ΠΊΠ°ΠΌΠ΅ΡΡ; 10 β Π²ΠΈΠ»ΠΊΠ° ΡΡΠΎΠΊΠ°; 11 β ΡΡΡΠ°Π³; 12 β ΡΠ΅ΡΠ²ΡΠΊ; 13 β ΡΠΈΠΊΡΠ°ΡΠΎΡ; 14 β Π²Π°Π»; 15 β ΡΠ΅ΡΠ²ΡΡΠ½ΠΎΠ΅ ΠΊΠΎΠ»Π΅ΡΠΎ; 16 β Π²Π°Π» ΡΠ°Π·ΠΆΠΈΠΌΠ½ΠΎΠ³ΠΎ ΠΊΡΠ»Π°ΠΊΠ°; 17 => ΠΊΡΡΡΠΊΠ°
ΠΠ°Π»ΠΈΡΠΈΠ΅ Ρ Π°Π²ΡΠΎΠΌΠΎΠ±ΠΈΠ»Ρ ΠΏΠ½Π΅Π²ΠΌΠ°ΡΠΈΡΠ΅ΡΠΊΠΎΠΉ ΡΠΎΡΠΌΠΎΠ·Π½ΠΎΠΉ ΡΠΈΡΡΠ΅ΠΌΡ ΠΏΠΎΠ·Π²ΠΎΠ»ΡΠ΅Ρ ΠΈΡΠΏΠΎΠ»ΡΠ·ΠΎΠ²Π°ΡΡ ΡΠΆΠ°ΡΡΠΉ Π²ΠΎΠ·Π΄ΡΡ
Π΄Π»Ρ ΡΠΎΡΠΌΠΎΠΆΠ΅Π½ΠΈΡ ΠΏΡΠΈΡΠ΅ΠΏΠΎΠ², Π½Π°ΠΊΠ°ΡΠΈΠ²Π°Π½ΠΈΡ ΡΠΈΠ½, ΠΏΡΠΈΠ²ΠΎΠ΄Π° ΡΡΠ΅ΠΊΠ»ΠΎΠΎΡΠΈΡΡΠΈΡΠ΅Π»Π΅ΠΉ, Π΄Π²Π΅ΡΠ΅ΠΉ (Π² Π°Π²ΡΠΎΠ±ΡΡΠ°Ρ
) ΠΈ Ρ.
ΠΏ. ΠΠ½Π°Π»ΠΎΠ³ΠΈΡΠ½ΡΠ΅ ΡΠΈΡΡΠ΅ΠΌΡ ΠΏΠ½Π΅Π²ΠΌΠ°ΡΠΈΡΠ΅ΡΠΊΠΎΠ³ΠΎ ΡΠΎΡΠΌΠΎΠ·Π½ΠΎΠ³ΠΎ ΠΏΡΠΈΠ²ΠΎΠ΄Π° ΠΈΠΌΠ΅ΡΡ Π°Π²ΡΠΎΠ±ΡΡΡ ΠΠΠ, ΠΠΠ, Π³ΡΡΠ·ΠΎΠ²ΡΠ΅ Π°Π²ΡΠΎΠΌΠΎΠ±ΠΈΠ»ΠΈ ΠΠΠ ΠΈ Π΄Ρ.
ΠΠ²ΡΠΎΠΌΠΎΠ±ΠΈΠ»Ρ ΠΠ°ΠΌΠΠ-5320 ΠΎΠ±ΠΎΡΡΠ΄ΠΎΠ²Π°Π½ ΡΠ°Π±ΠΎΡΠΈΠΌ, ΡΡΠΎΡΠ½ΠΎΡΠ½ΡΠΌ Π²ΡΠΏΠΎΠΌΠΎΠ³Π°ΡΠ΅Π»ΡΠ½ΡΠΌ ΠΈ Π·Π°ΠΏΠ°ΡΠ½ΡΠΌΠΈ ΡΠΎΡΠΌΠΎΠ·Π°ΠΌΠΈ, Π° ΡΠ°ΠΊΠΆΠ΅ ΡΡΡΡΠΎΠΉΡΡΠ²ΠΎΠΌ Π΄Π»Ρ Π°Π²Π°ΡΠΈΠΉΠ½ΠΎΠ³ΠΎ ΡΠ°ΡΡΠΎΡΠΌΠ°ΠΆΠΈΠ²Π°Π½ΠΈΡ ΡΡΠΎΡΠ½ΠΎΡΠ½ΠΎΠ³ΠΎ ΡΠΎΡΠΌΠΎΠ·Π° ΠΈ Π²ΡΠ²ΠΎΠ΄Π°ΠΌΠΈ Π΄Π»Ρ ΠΏΠΈΡΠ°Π½ΠΈΡ ΡΠΆΠ°ΡΡΠΌ Π²ΠΎΠ·Π΄ΡΡ ΠΎΠΌ ΠΏΡΠΈΡΠ΅ΠΏΠΎΠ² ΠΈ ΠΏΠΎΠ»ΡΠΏΡΠΈΡΠ΅ΠΏΠΎΠ². Π Π°Π±ΠΎΡΠΈΠ΅ ΡΠΎΡΠΌΠΎΠ·Π° ΠΈΠΌΠ΅ΡΡ ΡΠ°Π·Π΄Π΅Π»ΡΠ½ΡΠΉ ΠΏΡΠΈΠ²ΠΎΠ΄.
Π’ΠΎΡΠΌΠΎΠ·Π½ΡΠ΅ ΠΌΠ΅Ρ Π°Π½ΠΈΠ·ΠΌΡ ΡΡΡΠ°Π½ΠΎΠ²Π»Π΅Π½Ρ Π½Π° Π²ΡΠ΅Ρ ΠΊΠΎΠ»Π΅ΡΠ°Ρ ΠΈ ΡΠ²Π»ΡΡΡΡΡ ΠΎΠ±ΡΠΈΠΌΠΈ Π΄Π»Ρ ΡΠ°Π±ΠΎΡΠ΅Π³ΠΎ, ΡΡΠΎΡΠ½ΠΎΡΠ½ΠΎΠ³ΠΎ ΠΈ Π·Π°ΠΏΠ°ΡΠ½ΠΎΠ³ΠΎ ΡΠΎΡΠΌΠΎΠ·ΠΎΠ².
Π ΠΏΠ΅ΡΠ²ΡΠΉ ΠΊΠΎΠ½ΡΡΡ ΠΏΡΠΈΠ²ΠΎΠ΄Π° ΠΏΠ΅ΡΠ΅Π΄Π½Π΅Π³ΠΎ ΡΠ°Π±ΠΎΡΠ΅Π³ΠΎ ΡΠΎΡΠΌΠΎΠ·Π° Π²Ρ ΠΎΠ΄ΡΡ Π±Π°Π»Π»ΠΎΠ½, Π²Π΅ΡΡ Π½ΡΡ ΡΠ΅ΠΊΡΠΈΡ Π΄Π²ΡΡ ΡΠ΅ΠΊΡΠΈΠΎΠ½Π½ΠΎΠ³ΠΎ ΡΠΎΡΠΌΠΎΠ·Π½ΠΎΠ³ΠΎ ΠΊΡΠ°Π½Π°, ΡΠ²ΡΠ·Π°Π½Π½ΠΎΠ³ΠΎ Ρ Π½ΠΎΠΆΠ½ΠΎΠΉ ΠΏΠ΅Π΄Π°Π»ΡΡ ΡΠΎΡΠΌΠΎΠ·Π°, ΠΈ ΡΠΎΡΠΌΠΎΠ·Π½ΡΠ΅ ΠΊΠ°ΠΌΠ΅ΡΡ ΠΏΠ΅ΡΠ΅Π΄Π½ΠΈΡ ΠΊΠΎΠ»Π΅Ρ.
ΠΡΠΎΡΠΎΠΉ ΠΊΠΎΠ½ΡΡΡ ΠΏΡΠΈΠ²ΠΎΠ΄Π° ΡΠ°Π±ΠΎΡΠ΅Π³ΠΎ ΡΠΎΡΠΌΠΎΠ·Π° Π·Π°Π΄Π½Π΅ΠΉ ΡΠ΅Π»Π΅ΠΆΠΊΠΈ ΡΠΎΡΡΠΎΠΈΡ ΠΈΠ· Π±Π°Π»Π»ΠΎΠ½Π°, Π½ΠΈΠΆΠ½Π΅ΠΉ ΡΠ΅ΠΊΡΠΈΠΈ ΡΠΎΡΠΌΠΎΠ·Π½ΠΎΠ³ΠΎ ΠΊΡΠ°Π½Π°, Π°Π²ΡΠΎΠΌΠ°ΡΠΈΡΠ΅ΡΠΊΠΎΠ³ΠΎ ΡΠ΅Π³ΡΠ»ΡΡΠΎΡΠ° ΡΠΎΡΠΌΠΎΠ·Π½ΡΡ
ΡΠΈΠ» ΠΈ ΡΠΎΡΠΌΠΎΠ·Π½ΡΡ
ΠΊΠ°ΠΌΠ΅Ρ Ρ ΠΏΡΡΠΆΠΈΠ½Π½ΡΠΌΠΈ ΡΠ½Π΅ΡΠ³ΠΎΠ°ΠΊΠΊΡΠΌΡΠ»ΡΡΠΎΡΠ°ΠΌΠΈ. ΠΠ°Π²Π»Π΅Π½ΠΈΠ΅ Π² ΠΏΠ΅ΡΠ²ΠΎΠΌ ΠΊΠΎΠ½ΡΡΡΠ΅ ΠΊΠΎΠ½ΡΡΠΎΠ»ΠΈΡΡΡΡ ΠΏΠΎ Π²Π΅ΡΡ
Π½Π΅ΠΉ, Π° Π²ΠΎ Π²ΡΠΎΡΠΎΠΌ β ΠΏΠΎ Π½ΠΈΠΆΠ½Π΅ΠΉ ΡΠΊΠ°Π»Π°ΠΌ Π΄Π²ΡΡ
ΡΡΡΠ΅Π»ΠΎΡΠ½ΠΎΠ³ΠΎ ΠΌΠ°Π½ΠΎΠΌΠ΅ΡΡΠ°, ΡΠ°ΡΠΏΠΎΠ»ΠΎΠΆΠ΅Π½Π½ΠΎΠ³ΠΎ Π½Π° ΡΠΈΡΠΊΠ΅ ΠΏΡΠΈΠ±ΠΎΡΠΎΠ² (ΡΠΈΡ.
217, Π³).
Π’ΡΠ΅ΡΠΈΠΉ ΠΊΠΎΠ½ΡΡΡ ΠΏΡΠΈΠ²ΠΎΠ΄Π° ΡΡΠΎΡΠ½ΠΎΡΠ½ΠΎΠ³ΠΎ ΠΈ Π·Π°ΠΏΠ°ΡΠ½ΠΎΠ³ΠΎ ΡΠΎΡΠΌΠΎΠ·ΠΎΠ² ΡΠΎΡΡΠΎΠΈΡ ΠΈΠ· Π±Π°Π»Π»ΠΎΠ½Π°, ΡΠΎΡΠΌΠΎΠ·Π½ΠΎΠ³ΠΎ ΠΊΡΠ°Π½Π° Ρ ΡΡΡΠ½ΡΠΌ ΠΊΡΠ°Π½ΠΎΠΌ ΡΠΏΡΠ°Π²Π»Π΅Π½ΠΈΡ ΠΈ ΠΈΠ· ΡΠΎΡΠΌΠΎΠ·Π½ΡΡ ΠΊΠ°ΠΌΠ΅Ρ Ρ ΠΏΡΡΠΆΠΈΠ½Π½ΡΠΌΠΈ ΡΠ½Π΅ΡΠ³ΠΎΠ°ΠΊΠΊΡΠΌΡΠ»ΡΡΠΎΡΠ°ΠΌΠΈ. ΠΠ· ΡΡΠΎΠ³ΠΎ ΠΆΠ΅ ΠΊΠΎΠ½ΡΡΡΠ° ΡΠ΅ΡΠ΅Π· ΡΠ°Π·ΠΎΠ±ΡΠΈΡΠ΅Π»ΡΠ½ΡΠΉ ΠΊΡΠ°Π½, ΡΠΎΠ΅Π΄ΠΈΠ½ΠΈΡΠ΅Π»ΡΠ½ΡΡ Π³ΠΎΠ»ΠΎΠ²ΠΊΡ ΠΈ ΠΊΠ»Π°ΠΏΠ°Π½ ΡΠΏΡΠ°Π²Π»Π΅Π½ΠΈΡ ΡΠΎΡΠΌΠΎΠ·Π°ΠΌΠΈ ΠΏΡΠΈΡΠ΅ΠΏΠ° ΠΏΠΎΠ»ΡΡΠ°Π΅Ρ ΠΏΠΈΡΠ°Π½ΠΈΠ΅ ΠΏΠ½Π΅Π²ΠΌΠ°ΡΠΈΡΠ΅ΡΠΊΠΈΠΉ ΠΏΡΠΈΠ²ΠΎΠ΄ ΡΠΎΡΠΌΠΎΠ·ΠΎΠ² ΠΏΡΠΈΡΠ΅ΠΏΠ°.
Π ΡΠ΅ΡΠ²Π΅ΡΡΡΠΉ ΠΊΠΎΠ½ΡΡΡ ΡΠΏΡΠ°Π²Π»Π΅Π½ΠΈΡ Π²ΡΠΏΠΎΠΌΠΎΠ³Π°ΡΠ΅Π»ΡΠ½ΡΠΌ ΠΌΠΎΡΠΎΡΠ½ΡΠΌ ΡΠΎΡΠΌΠΎΠ·ΠΎΠΌ Π²Ρ ΠΎΠ΄ΡΡ Π±Π°Π»Π»ΠΎΠ½, ΠΏΠ½Π΅Π²ΠΌΠ°ΡΠΈΡΠ΅ΡΠΊΠΈΠΉ Π½ΠΎΠΆΠ½ΠΎΠΉ ΠΊΡΠ°Π½ Π²ΠΊΠ»ΡΡΠ΅Π½ΠΈΡ, ΡΠΈΠ»ΠΈΠ½Π΄ΡΡ ΠΏΠ½Π΅Π²ΠΌΠ°ΡΠΈΡΠ΅ΡΠΊΠΎΠ³ΠΎ ΠΏΡΠΈΠ²ΠΎΠ΄Π° Π²ΡΠΏΠΎΠΌΠΎΠ³Π°ΡΠ΅Π»ΡΠ½ΠΎΠ³ΠΎ ΡΠΎΡΠΌΠΎΠ·Π° ΠΈ ΡΠΈΠ»ΠΈΠ½Π΄Ρ ΠΏΠ½Π΅Π²ΠΌΠ°ΡΠΈΡΠ΅ΡΠΊΠΎΠ³ΠΎ Π²ΡΠΊΠ»ΡΡΠ΅Π½ΠΈΡ ΠΏΠΎΠ΄Π°ΡΠΈ ΡΠΎΠΏΠ»ΠΈΠ²Π°. ΠΠ°Π²Π»Π΅Π½ΠΈΠ΅ Π² Π±Π°Π»Π»ΠΎΠ½Π°Ρ ΠΊΠΎΠ½ΡΡΠΎΠ»ΠΈΡΡΡΡ ΠΏΠΎ ΡΠΈΠ³Π½Π°Π»ΡΠ½ΡΠΌ Π»Π°ΠΌΠΏΠ°ΠΌ, ΡΠ°ΡΠΏΠΎΠ»ΠΎΠΆΠ΅Π½Π½ΡΠΌ Π½Π° ΡΠΈΡΠΊΠ΅ ΠΏΡΠΈΠ±ΠΎΡΠΎΠ². ΠΠ°ΠΌΠΏΠ° V ΡΠΈΠ³Π½Π°Π»ΠΈΠ·ΠΈΡΡΠ΅Ρ ΠΎ Π²ΠΊΠ»ΡΡΠ΅Π½ΠΈΠΈ ΡΡΠΎΡΠ½ΠΎΡΠ½ΠΎΠ³ΠΎ ΡΠΎΡΠΌΠΎΠ·Π°.
ΠΡΡΡΠΉ ΠΊΠΎΠ½ΡΡΡ Π°Π²Π°ΡΠΈΠΉΠ½ΠΎΠ³ΠΎ ΡΠ°ΡΡΠΎΡΠΌΠ°ΠΆΠΈΠ²Π°Π½ΠΈΡ ΠΈΠΌΠ΅Π΅Ρ ΠΊΡΠ°Π½ Π°Π²Π°ΡΠΈΠΉΠ½ΠΎΠ³ΠΎ ΡΠ°ΡΡΠΎΡΠΌΠ°ΠΆΠΈΠ²Π°Π½ΠΈΡ Ρ ΠΊΠ½ΠΎΠΏΠΎΡΠ½ΡΠΌ ΡΠΏΡΠ°Π²Π»Π΅Π½ΠΈΠ΅ΠΌ ΠΈ ΠΊΠΎΡΠΏΡΡ ΠΏΡΡΠΆΠΈΠ½Π½ΠΎΠ³ΠΎ ΡΠ½Π΅ΡΠ³ΠΎΠ°ΠΊΠΊΡΠΌΡΠ»ΡΡΠΎΡΠ° ΡΠΎΡΠΌΠΎΠ·Π½ΡΡ ΠΊΠ°ΠΌΠ΅Ρ.
ΠΠ»Ρ Π²ΠΊΠ»ΡΡΠ΅Π½ΠΈΡ ΡΠ°Π±ΠΎΡΠ΅Π³ΠΎ ΡΠΎΡΠΌΠΎΠ·Π° Π²ΠΎΠ΄ΠΈΡΠ΅Π»Ρ Π½Π°ΠΆΠΈΠΌΠ°Π΅Ρ Π½Π° ΠΏΠ΅Π΄Π°Π»Ρ, ΡΠ²ΡΠ·Π°Π½Π½ΡΡ Ρ Π΄Π²ΡΡ
ΡΠ΅ΠΊΡΠΈΠΎΠ½Π½ΡΠΌ ΡΠΎΡΠΌΠΎΠ·Π½ΡΠΌ ΠΊΡΠ°Π½ΠΎΠΌ.
ΠΠΎΠ·Π΄ΡΡ
, ΠΏΠΎΠΏΠ°Π΄Π°Ρ Π² ΡΠΎΡΠΌΠΎΠ·Π½ΡΠ΅ ΠΊΠ°ΠΌΠ΅ΡΡ ΠΏΠ΅ΡΠ΅Π΄Π½ΠΈΡ
ΠΊΠΎΠ»Π΅Ρ ΡΠ΅ΡΠ΅Π· ΡΡΡΡΠ΅Ρ, ΠΎΡΠ²ΠΎΠ΄ΠΈΡ Π΄ΠΈΠ°ΡΡΠ°Π³ΠΌΡ, ΠΏΡΠ΅ΠΎΠ΄ΠΎΠ»Π΅Π²Π°Ρ ΡΠΎΠΏΡΠΎΡΠΈΠ²Π»Π΅Π½ΠΈΠ΅ ΠΏΡΡΠΆΠΈΠ½Ρ, ΠΈ Π²ΠΈΠ»ΠΊΠΎΠΉ ΡΠ΅ΡΠ΅Π· ΡΠΏΠ΅ΡΠΈΠ°Π»ΡΠ½ΡΠΉ ΡΠ΅Π³ΡΠ»ΠΈΡΠΎΠ²ΠΎΡΠ½ΡΠΉ ΡΡΡΠ°Π³ ΠΈ ΡΠ°Π·ΠΆΠΈΠΌΠ½ΠΎΠΉ ΠΊΡΠ»Π°ΠΊ ΡΠ°Π·Π΄Π²ΠΈΠ³Π°Π΅Ρ ΡΠΎΡΠΌΠΎΠ·Π½ΡΠ΅ ΠΊΠΎΠ»ΠΎΠ΄ΠΊΠΈ. ΠΠ· Π½ΠΈΠΆΠ½Π΅ΠΉ ΡΠ΅ΠΊΡΠΈΠΈ ΡΠΎΡΠΌΠΎΠ·Π½ΠΎΠ³ΠΎ ΠΊΡΠ°Π½Π° Π²ΠΎΠ·Π΄ΡΡ
ΠΏΠΎΠ΄Π°Π΅ΡΡΡ Π² ΡΠΎΡΠΌΠΎΠ·Π½ΡΠ΅ ΠΊΠ°ΠΌΠ΅ΡΡ Ρ ΠΏΡΡΠΆΠΈΠ½Π½ΡΠΌ ΡΠ½Π΅ΡΠ³ΠΎΠ°ΠΊΠΊΡΠΌΡΠ»ΡΡΠΎΡΠΎΠΌ ΠΌΠ΅ΠΆΠ΄Ρ Π΄ΠΈΠ°ΡΡΠ°Π³ΠΌΠΎΠΉ ΠΈ ΡΠ»Π°Π½ΡΠ΅ΠΌ. ΠΠΈΠ°ΡΡΠ°Π³ΠΌΠ° ΠΏΡΠΎΠ³ΠΈΠ±Π°Π΅ΡΡΡ, ΠΏΡΠ΅ΠΎΠ΄ΠΎΠ»Π΅Π²Π°Ρ ΡΠΎΠΏΡΠΎΡΠΈΠ²Π»Π΅Π½ΠΈΠ΅ ΠΏΡΡΠΆΠΈΠ½Ρ, ΠΈ Π²ΠΈΠ»ΠΊΠΎΠΉ, ΡΠ²ΡΠ·Π°Π½Π½ΠΎΠΉ ΡΠ΅ΡΠ΅Π· ΡΠ΅Π³ΡΠ»ΠΈΡΠΎΠ²ΠΎΡΠ½ΡΠΉ ΡΡΡΠ°Π³ Ρ ΡΠ°Π·ΠΆΠΈΠΌΠ½ΡΠΌ ΠΊΡΠ»Π°ΠΊΠΎΠΌ, ΠΏΡΠΈΠ²ΠΎΠ΄ΠΈΡ Π² Π΄Π΅ΠΉΡΡΠ²ΠΈΠ΅ ΡΠΎΡΠΌΠΎΠ·Π° Π·Π°Π΄Π½ΠΈΡ
ΠΊΠΎΠ»Π΅Ρ. ΠΡΠΈ ΠΎΡΠΏΡΡΠΊΠ°Π½ΠΈΠΈ ΠΏΠ΅Π΄Π°Π»ΠΈ ΡΠΎΡΠΌΠΎΠ·Π½ΡΠ΅ ΠΊΠ°ΠΌΠ΅ΡΡ ΡΠΎΠΎΠ±ΡΠ°ΡΡΡΡ Ρ Π°ΡΠΌΠΎΡΡΠ΅ΡΠΎΠΉ, ΠΈ ΠΏΠΎΠ΄ Π΄Π΅ΠΉΡΡΠ²ΠΈΠ΅ΠΌ ΡΡΡΠΆΠ½ΡΡ
ΠΏΡΡΠΆΠΈΠ½ ΠΊΠΎΠ»ΠΎΠ΄ΠΎΠΊ ΠΈ ΠΏΡΡΠΆΠΈΠ½ Π΄ΠΈΠ°ΡΡΠ°Π³ΠΌΡ ΡΠ°Π·ΠΆΠΈΠΌΠ½ΠΎΠΉ ΠΊΡΠ»Π°ΠΊ ΠΈ Π΄ΠΈΠ°ΡΡΠ°Π³ΠΌΠ° Π·Π°Π½ΠΈΠΌΠ°ΡΡ ΠΏΠ΅ΡΠ²ΠΎΠ½Π°ΡΠ°Π»ΡΠ½ΠΎΠ΅ ΠΏΠΎΠ»ΠΎΠΆΠ΅Π½ΠΈΠ΅.
Π‘ΡΠΎΡΠ½ΠΎΡΠ½ΡΠΉ ΡΠΎΡΠΌΠΎΠ· Π²ΠΊΠ»ΡΡΠ°ΡΡ ΡΡΠΊΠΎΡΡΠΊΠΎΠΉ ΡΠΎΡΠΌΠΎΠ·Π½ΠΎΠ³ΠΎ ΠΊΡΠ°Π½Π°, ΡΠ°ΡΠΏΠΎΠ»ΠΎΠΆΠ΅Π½Π½ΠΎΠ³ΠΎ Π² ΠΊΠ°Π±ΠΈΠ½Π΅ ΡΠΏΡΠ°Π²Π° ΠΎΡ Π²ΠΎΠ΄ΠΈΡΠ΅Π»Ρ. ΠΡΠΈ ΡΡΠΎΠΌ ΠΏΡΠΎΠΈΡΡ
ΠΎΠ΄ΠΈΡ Π²ΡΠΏΡΡΠΊ ΡΠΆΠ°ΡΠΎΠ³ΠΎ Π²ΠΎΠ·Π΄ΡΡ
Π° ΠΈΠ· ΡΠΈΠ»ΠΈΠ½Π΄ΡΠ° ΡΠ½Π΅ΡΠ³ΠΎΠ°ΠΊΠΊΡΠΌΡΠ»ΡΡΠΎΡΠ°, ΠΏΠΎΡΡΠ΅Π½Ρ ΠΏΠΎΠ΄ Π΄Π΅ΠΉΡΡΠ²ΠΈΠ΅ΠΌ ΠΏΡΡΠΆΠΈΠ½Ρ ΠΎΠΏΡΡΠΊΠ°Π΅ΡΡΡ Π²Π½ΠΈΠ·, Π²ΠΎΠ·Π΄Π΅ΠΉΡΡΠ²ΡΡ ΡΠΎΠ»ΠΊΠ°ΡΠ΅Π»Π΅ΠΌ Π½Π° ΡΡΠΎΠΊ, ΠΊΠΎΡΠΎΡΡΠΉ ΡΠ΅ΡΠ΅Π· ΡΠ΅Π³ΡΠ»ΠΈΡΠΎΠ²ΠΎΡΠ½ΡΠΉ ΡΡΡΠ°Π³ ΠΎΡΡΡΠ΅ΡΡΠ²Π»ΡΠ΅Ρ ΡΠΎΡΠΌΠΎΠΆΠ΅Π½ΠΈΠ΅ ΠΊΠΎΠ»Π΅Ρ.
ΠΡΠΈ ΠΏΠΎΠ»ΠΎΠΆΠ΅Π½ΠΈΠΈ ΡΡΠΊΠΎΡΡΠΊΠΈ ΠΊΡΠ°Π½Π°, ΡΠΎΠΎΡΠ²Π΅ΡΡΡΠ²ΡΡΡΠ΅ΠΌ Π²ΡΠΊΠ»ΡΡΠ΅Π½ΠΈΡ ΡΡΠΎΡΠ½ΠΎΡΠ½ΠΎΠ³ΠΎ ΡΠΎΡΠΌΠΎΠ·Π°, Π² ΡΠΈΠ»ΠΈΠ½Π΄Ρ ΡΠ½Π΅ΡΠ³ΠΎΠ°ΠΊΠΊΡΠΌΡΠ»ΡΡΠΎΡΠ° ΠΏΠΎΠ΄Π°Π΅ΡΡΡ ΡΠΆΠ°ΡΡΠΉ Π²ΠΎΠ·Π΄ΡΡ
, ΠΏΠΎΡΡΠ΅Π½Ρ ΠΏΡΠΈΠΏΠΎΠ΄Π½ΠΈΠΌΠ°Π΅ΡΡΡ, ΡΠΆΠΈΠΌΠ°Ρ ΠΏΡΡΠΆΠΈΠ½Ρ, ΠΈ Π²ΠΎΠ·Π²ΡΠ°ΡΠ°Π΅Ρ ΡΠΎΠ»ΠΊΠ°ΡΠ΅Π»Ρ, Π° ΡΠ»Π΅Π΄ΠΎΠ²Π°ΡΠ΅Π»ΡΠ½ΠΎ, ΠΈ ΠΎΡΡΠ°Π»ΡΠ½ΡΠ΅ Π΄Π΅ΡΠ°Π»ΠΈ Π² ΠΏΠ΅ΡΠ²ΠΎΠ½Π°ΡΠ°Π»ΡΠ½ΠΎΠ΅ ΠΏΠΎΠ»ΠΎΠΆΠ΅Π½ΠΈΠ΅.
Π ΠΈΡ. 9. Π’ΠΎΡΠΌΠΎΠ·Π½Π°Ρ ΡΠΈΡΡΠ΅ΠΌΠ° Π°Π²ΡΠΎΠΌΠΎΠ±ΠΈΠ»Π΅ΠΉ ΠΠ°ΠΌΠΠ: Π° β ΡΠΏΡΠΎΡΠ΅Π½Π½Π°Ρ ΡΡ Π΅ΠΌΠ° ΠΏΠ½Π΅Π²ΠΌΠ°ΡΠΈΡΠ΅ΡΠΊΠΎΠ³ΠΎ ΠΏΡΠΈΠ²ΠΎΠ΄Π° ΡΠΎΡΠΌΠΎΠ·ΠΎΠ²; Π± β ΡΠΎΡΠΌΠΎΠ·Π½Π°Ρ ΠΊΠ°ΠΌΠ΅ΡΠ° ΠΏΠ΅ΡΠ΅Π΄Π½Π΅Π³ΠΎ ΡΠΎΡΠΌΠΎΠ·Π°; Π² β ΡΠΎΡΠΌΠΎΠ·Π½Π°Ρ ΠΊΠ°ΠΌΠ΅ΡΠ° Ρ ΠΏΡΡΠΆΠΈΠ½Π½ΡΠΌ ΡΠ½Π΅ΡΠ³ΠΎΠ°ΠΊΠΊΡΠΌΡΠ»ΡΡΠΎΡΠΎΠΌ; Π³ β ΡΠ°ΡΠΏΠΎΠ»ΠΎΠΆΠ΅Π½ΠΈΠ΅ ΠΎΡΠ³Π°Π½ΠΎΠ² ΡΠΏΡΠ°Π²Π»Π΅Π½ΠΈΡ ΠΈ ΡΠΈΠ³Π½Π°Π»ΠΈΠ·Π°ΡΠΈΠΈ; 1 β ΠΊΠΎΠΌΠΏΡΠ΅ΡΡΠΎΡ; 2 β ΡΠ΅Π³ΡΠ»ΡΡΠΎΡ Π΄Π°Π²Π»Π΅Π½ΠΈΡ; 3 β Π±Π°Π»Π»ΠΎΠ½ ΡΠΎΡΠΌΠΎΠ·ΠΎΠ² ΠΏΠ΅ΡΠ΅Π΄Π½Π΅Π³ΠΎ ΠΌΠΎΡΡΠ°; 4 β Π±Π°Π»Π»ΠΎΠ½ ΡΠΎΡΠΌΠΎΠ·ΠΎΠ² Π·Π°Π΄Π½ΠΈΡ ΠΌΠΎΡΡΠΎΠ²; 5 β Π±Π°Π»Π»ΠΎΠ½ ΡΡΠΎΡΠ½ΠΎΡΠ½ΠΎΠ³ΠΎ, Π·Π°ΠΏΠ°ΡΠ½ΠΎΠ³ΠΎ ΡΠΎΡΠΌΠΎΠ·ΠΎΠ² ΠΈ ΡΠΎΡΠΌΠΎΠ·Π½ΠΎΠΉ ΡΠΈΡΡΠ΅ΠΌΡ ΠΏΡΠΈΡΠ΅ΠΏΠ°; 6 β Π±Π°Π»Π»ΠΎΠ½ Π²ΡΠΏΠΎΠΌΠΎΠ³Π°ΡΠ΅Π»ΡΠ½ΠΎΠ³ΠΎ ΡΠΎΡΠΌΠΎΠ·Π°; 7 β ΠΊΡΠ°Π½ ΡΠ°ΡΡΠΎΡΠΌΠ°ΠΆΠΈΠ²Π°Π½ΠΈΡ; 8 β ΠΊΡΠ°Π½ Π²ΠΊΠ»ΡΡΠ΅Π½ΠΈΡ Π²ΡΠΏΠΎΠΌΠΎΠ³Π°ΡΠ΅Π»ΡΠ½ΠΎΠ³ΠΎ ΡΠΎΡΠΌΠΎΠ·Π°; 9 β ΡΠΈΠ»ΠΈΠ½Π΄Ρ ΠΏΠ½Π΅Π²ΠΌΠ°ΡΠΈΡΠ΅ΡΠΊΠΎΠ³ΠΎ ΠΏΡΠΈΠ²ΠΎΠ΄Π° Π²ΡΠΏΠΎΠΌΠΎΠ³Π°ΡΠ΅Π»ΡΠ½ΠΎΠ³ΠΎ ΡΠΎΡΠΌΠΎΠ·Π°; 10 β ΡΠΈΠ»ΠΈΠ½Π΄Ρ ΠΏΠ½Π΅Π²ΠΌΠ°ΡΠΈΡΠ΅ΡΠΊΠΎΠ³ΠΎ Π²ΡΠΊΠ»ΡΡΠ΅Π½ΠΈΡ ΠΏΠΎΠ΄Π°ΡΠΈ ΡΠΎΠΏΠ»ΠΈΠ²Π°; 11 β ΡΠΎΠ΅Π΄ΠΈΠ½ΠΈΡΠ΅Π»ΡΠ½Π°Ρ Π³ΠΎΠ»ΠΎΠ²ΠΊΠ°; 12 β ΠΊΡΠ°Π½ ΡΠ°Π·ΠΎΠ±ΡΠΈΡΠ΅Π»ΡΠ½ΡΠΉ; 13 β ΠΊΠ»Π°ΠΏΠ°Π½ ΡΠΏΡΠ°Π²Π»Π΅Π½ΠΈΡ ΡΠΎΡΠΌΠΎΠ·Π°ΠΌΠΈ ΠΏΡΠΈΡΠ΅ΠΏΠ°; 14 β ΡΠΎΡΠΌΠΎΠ·Π½Π°Ρ ΠΊΠ°ΠΌΠ΅ΡΠ° ΠΎ ΠΏΡΡΠΆΠΈΠ½Π½ΡΠΌ ΡΠ½Π΅ΡΠ³ΠΎΠ°ΠΊΠΊΡΠΌΡΠ»ΡΡΠΎΡΠΎΠΌ; 15 β ΠΊΡΠ°Π½ ΡΠΎΡΠΌΠΎΠ·Π½ΠΎΠΉ Ρ ΡΡΡΠ½ΡΠΌ ΡΠΏΡΠ°Π²Π»Π΅Π½ΠΈΠ΅ΠΌ; 16 β ΠΌΠ°Π½ΠΎΠΌΠ΅ΡΡ Π΄Π²ΡΡ ΡΡΡΠ΅Π»ΠΎΡΠ½ΡΠΉ; 17 β ΡΠ΅Π³ΡΠ»ΡΡΠΎΡ ΡΠΎΡΠΌΠΎΠ·Π½ΡΡ ΡΠΈΠ»; 18 β ΠΊΡΠ°Π½ ΡΠΎΡΠΌΠΎΠ·Π½ΠΎΠΉ Π΄Π²ΡΡ ΡΠ΅ΠΊΡΠΈΠΎΠ½Π½ΡΠΉ; 19 β ΠΊΠ°ΠΌΠ΅ΡΠ° ΡΠΎΡΠΌΠΎΠ·Π½Π°Ρ ΠΏΠ΅ΡΠ΅Π΄Π½ΡΡ; 20 β Π²ΠΈΠ»ΠΊΠ°; 21 β ΡΡΠΎΠΊ; 22 β ΠΊΠΎΡΠΏΡΡ; 23 β ΠΊΡΡΡΠΊΠ° ΠΊΠΎΡΠΏΡΡΠ°; 24 β ΡΡΡΡΠ΅Ρ; 25 β Π΄ΠΈΠ°ΡΡΠ°Π³ΠΌΠ°; 26 β ΠΏΡΡΠΆΠΈΠ½Π°; 27 β Π±ΠΎΠ»Ρ; 28 β Π²ΠΈΠ»ΠΊΠ°; 29 β ΠΏΡΡΠΆΠΈΠ½Π°; 30 β ΡΡΠΎΠΊ; 31 β ΠΊΠΎΡΠΏΡΡ ΡΠΎΡΠΌΠΎΠ·Π½ΠΎΠΉ ΠΊΠ°ΠΌΠ΅ΡΡ; 32 β Π΄ΠΈΠ°ΡΡΠ°Π³ΠΌΠ°; 33 β Π΄ΠΈΡΠΊ; 34 β ΡΠ»Π°Π½Π΅Ρ ΡΠΈΠ»ΠΈΠ½Π΄ΡΠ°; 35 β ΡΠΎΠ»ΠΊΠ°ΡΠ΅Π»Ρ; 36 β ΡΠΈΠ»ΠΈΠ½Π΄Ρ; 37 β ΠΏΠΎΡΡΠ΅Π½Ρ; 38 β ΡΠΏΠ»ΠΎΡΠ½ΠΈΡΠ΅Π»Ρ ΠΏΠΎΡΡΠ½Ρ; 39 β ΠΏΡΡΠΆΠΈΠ½Π°; 40 β Π²ΠΈΠ½Ρ; 41 β ΡΠΏΠΎΡΠ½Π°Ρ ΡΠ°ΠΉΠ±Π°; 42 β ΠΏΠ°ΡΡΡΠ±ΠΎΠΊ; 43 β ΡΡΡΠ±Π°; 44 β ΡΠΏΠΎΡΠ½ΡΠΉ ΠΏΠΎΠ΄ΡΠΈΠΏΠ½ΠΈΠΊ; 45 β ΡΠΏΠΎΡΠ½ΠΎΠ΅ ΠΊΠΎΠ»ΡΡΠΎ; 46 β ΡΠΎΡΠΌΠΎΠ·Π½Π°Ρ ΠΏΠ΅Π΄Π°Π»Ρ ΡΠΏΡΠ°Π²Π»Π΅Π½ΠΈΡ ΡΠ°Π±ΠΎΡΠΈΠΌ ΡΠΎΡΠΌΠΎΠ·ΠΎΠΌ; 47 β ΠΊΡΠ°Π½ ΡΠΏΡΠ°Π²Π»Π΅Π½ΠΈΡ ΡΡΠΎΡΠ½ΠΎΡΠ½ΡΠΌ ΠΈ Π·Π°ΠΏΠ°ΡΠ½ΡΠΌ ΡΠΎΡΠΌΠΎΠ·Π°ΠΌΠΈ; 48 β ΠΊΡΠ°Π½ ΡΠΏΡΠ°Π²Π»Π΅Π½ΠΈΡ Π²ΡΠΏΠΎΠΌΠΎΠ³Π°ΡΠ΅Π»ΡΠ½ΡΠΌ ΡΠΎΡΠΌΠΎΠ·ΠΎΠΌ; 49 = ΠΊΡΠ°Π½ ΡΠ°ΡΡΠΎΡΠΌΠ°ΠΆΠΈΠ²Π°Π½ΠΈΡ Π·Π°ΠΏΠ°ΡΠ½ΠΎΠ³ΠΎ ΠΈ ΡΡΠΎΡΠ½ΠΎΡΠ½ΠΎΠ³ΠΎ ΡΠΎΡΠΌΠΎΠ·ΠΎΠ²; 50 β ΡΠΈΠ³Π½Π°Π»ΡΠ½ΡΠ΅ Π»Π°ΠΌΠΏΡ; 51 β Π΄Π²ΡΡ ΡΡΡΠ΅Π»ΠΎΡΠ½ΡΠΉ ΠΌΠ°Π½ΠΎΠΌΠ΅ΡΡ
ΠΡΠΈ Π°Π²Π°ΡΠΈΠΉΠ½ΠΎΠΉ ΡΡΠ΅ΡΠΊΠ΅ Π²ΠΎΠ·Π΄ΡΡ
Π° Π² ΠΊΠΎΠ½ΡΡΡΠ΅ ΠΏΡΠΈΠ²ΠΎΠ΄Π° ΡΡΠΎΡΠ½ΠΎΡΠ½ΠΎΠ³ΠΎ ΡΠΎΡΠΌΠΎΠ·Π° ΠΏΡΡΠΆΠΈΠ½Π½ΡΠ΅ ΡΠ½Π΅ΡΠ³ΠΎΠ°ΠΊΠΊΡΠΌΡΠ»ΡΡΠΎΡΡ ΡΡΠ°Π±Π°ΡΡΠ²Π°ΡΡ ΠΈ Π°Π²ΡΠΎΠΌΠΎΠ±ΠΈΠ»Ρ Π·Π°ΡΠΎΡΠΌΠ°ΠΆΠΈΠ²Π°Π΅ΡΡΡ.
ΠΠ»Ρ Π°Π²Π°ΡΠΈΠΉΠ½ΠΎΠ³ΠΎ ΡΠ°ΡΡΠΎΡΠΌΠ°ΠΆΠΈΠ²Π°Π½ΠΈΡ Π²ΠΎΠ΄ΠΈΡΠ΅Π»Ρ Π½Π°ΠΆΠΈΠΌΠ°Π΅Ρ Π½Π° ΠΊΠ½ΠΎΠΏΠΊΡ ΠΊΡΠ°Π½Π°, ΡΠ°ΡΠΏΠΎΠ»ΠΎΠΆΠ΅Π½Π½ΡΡ Π½Π° ΡΠΈΡΠΊΠ΅ ΠΏΡΠΈΠ±ΠΎΡΠΎΠ². ΠΡΠΈ ΡΡΠΎΠΌ ΡΠΆΠ°ΡΡΠΉ Π²ΠΎΠ·Π΄ΡΡ
ΠΏΠΎΡΡΡΠΏΠ°Π΅Ρ Π² ΠΊΠΎΡΠΏΡΡ ΠΏΡΡΠΆΠΈΠ½Π½ΠΎΠ³ΠΎ ΡΠ½Π΅ΡΠ³ΠΎΠ°ΠΊΠΊΡΠΌΡΠ»ΡΡΠΎΡΠ°, ΡΠΆΠΈΠΌΠ°Ρ Π΅Π³ΠΎ ΠΏΡΡΠΆΠΈΠ½Ρ, β ΠΏΡΠΎΠΈΡΡ
ΠΎΠ΄ΠΈΡ ΡΠ°ΡΡΠΎΡΠΌΠ°ΠΆΠΈΠ²Π°Π½ΠΈΠ΅ ΠΊΠΎΠ»Π΅Ρ. ΠΡΠΈ ΠΎΡΡΡΡΡΡΠ²ΠΈΠΈ Π²ΠΎΠ·Π΄ΡΡ
Π° Π² ΠΊΠΎΠ½ΡΡΡΠ΅ ΠΌΠΎΠΆΠ½ΠΎ Π²ΡΠΏΠΎΠ»Π½ΠΈΡΡ ΠΌΠ΅Ρ
Π°Π½ΠΈΡΠ΅ΡΠΊΠΎΠ΅ ΡΠ°ΡΡΠΎΡΠΌΠ°ΠΆΠΈΠ²Π°Π½ΠΈΠ΅, Π²ΡΠ²Π΅ΡΡΡΠ²Π°Ρ Π²ΠΈΠ½Ρ, ΠΊΠΎΡΠΎΡΡΠΉ ΠΏΠΎΠ΄Π½ΠΈΠΌΠ΅Ρ ΠΏΠΎΡΡΠ΅Π½Ρ, ΡΠΆΠ°Π² ΠΏΡΡΠΆΠΈΠ½Ρ ΡΠ½Π΅ΡΠ³ΠΎΠ°ΠΊΠΊΡΠΌΡΠ»ΡΡΠΎΡΠ°.
Π’ΠΎΡΠΌΠΎΠ·Π½ΠΎΠΉ ΠΊΡΠ°Π½ ΠΈΠΌΠ΅Π΅Ρ ΡΠ»Π΅Π΄ΡΡΠ΅Π΅ ΡΡΡΡΠΎΠΉΡΡΠ²ΠΎ, ΠΊΠΎΡΠΎΡΠΎΠ΅ ΠΏΠΎΠ·Π²ΠΎΠ»ΡΠ΅Ρ ΡΠ°ΡΡΠΈΡΠ½ΠΎ ΠΏΡΠΈΡΠΎΡΠΌΠ°ΠΆΠΈΠ²Π°ΡΡ Π°Π²ΡΠΎΠΌΠΎΠ±ΠΈΠ»Ρ Ρ ΠΈΠ½ΡΠ΅Π½ΡΠΈΠ²Π½ΠΎΡΡΡΡ, Π·Π°Π²ΠΈΡΡΡΠ΅ΠΉ ΠΎΡ ΠΏΠΎΠ»ΠΎΠΆΠ΅Π½ΠΈΡ ΡΡΠΊΠΎΡΡΠΊΠΈ ΠΊΡΠ°Π½Π°. Π’Π°ΠΊΠΈΠΌ ΠΎΠ±ΡΠ°Π·ΠΎΠΌ ΠΎΡΡΡΠ΅ΡΡΠ²Π»ΡΡΡ Π·Π°ΠΏΠ°ΡΠ½ΠΎΠ΅ ΡΠΎΡΠΌΠΎΠΆΠ΅Π½ΠΈΠ΅ ΠΏΡΠΈ Π΄Π²ΠΈΠΆΠ΅Π½ΠΈΠΈ Π°Π²ΡΠΎΠΌΠΎΠ±ΠΈΠ»Ρ Π² ΡΠ»ΡΡΠ°Π΅ Π½Π΅ΠΈΡΠΏΡΠ°Π²Π½ΠΎΡΡΠΈ ΡΠ°Π±ΠΎΡΠ΅Π³ΠΎ ΡΠΎΡΠΌΠΎΠ·Π°. Π’ΠΎΡΠΌΠΎΠ·Π½ΠΎΠΉ ΠΊΡΠ°Π½ ΡΠ΅Π³ΡΠ»ΠΈΡΡΠ΅Ρ ΠΊΠΎΠ»ΠΈΡΠ΅ΡΡΠ²ΠΎ Π²ΠΎΠ·Π΄ΡΡ Π°, Π²ΡΡ ΠΎΠ΄ΡΡΠ΅Π³ΠΎ ΠΈΠ· ΡΠΈΠ»ΠΈΠ½Π΄ΡΠ° ΡΠ½Π΅ΡΠ³ΠΎΠ°ΠΊΠΊΡΠΌΡΠ»ΡΡΠΎΡΠ°, ΠΈ ΡΡΡΠ°Π½Π°Π²Π»ΠΈΠ²Π°Π΅Ρ ΡΠ΅ΠΌ ΡΠ°ΠΌΡΠΌ ΡΠ°Π²Π½ΠΎΠ²Π΅ΡΠΈΠ΅ ΠΌΠ΅ΠΆΠ΄Ρ Π΄Π°Π²Π»Π΅Π½ΠΈΠ΅ΠΌ Π²ΠΎΠ·Π΄ΡΡ Π° ΠΈ Π΄Π΅ΠΉΡΡΠ²ΠΈΠ΅ΠΌ ΠΏΡΡΠΆΠΈΠ½Ρ ΡΠ½Π΅ΡΠ³ΠΎΠ°ΠΊΠΊΡΠΌΡΠ»ΡΡΠΎΡΠ°. ΠΠ΄Π½ΠΎΠ²ΡΠ΅ΠΌΠ΅Π½Π½ΠΎ Ρ ΡΠΎΡΠΌΠΎΠΆΠ΅Π½ΠΈΠ΅ΠΌ Π°Π²ΡΠΎΠΌΠΎΠ±ΠΈΠ»Ρ ΠΏΡΠΎΠΈΡΡ ΠΎΠ΄ΠΈΡ ΠΏΡΠΈΡΠΎΡΠΌΠ°ΠΆΠΈΠ²Π°Π½ΠΈΠ΅ ΠΏΡΠΈΡΠ΅ΠΏΠ°.
ΠΠ° Π΄Π»ΠΈΡΠ΅Π»ΡΠ½ΡΡ
ΡΠΏΡΡΠΊΠ°Ρ
ΠΏΠΎΠ»ΡΠ·ΡΡΡΡΡ Π²ΡΠΏΠΎΠΌΠΎΠ³Π°ΡΠ΅Π»ΡΠ½ΡΠΌ ΡΠΎΡΠΌΠΎΠ·ΠΎΠΌ, ΠΊΠΎΡΠΎΡΡΠΉ Π·Π½Π°ΡΠΈΡΠ΅Π»ΡΠ½ΠΎ ΡΠ½ΠΈΠΆΠ°Π΅Ρ ΡΠ½Π΅ΡΠ³ΠΎΠ½Π°Π³ΡΡΠΆΠ΅Π½Π½ΠΎΡΡΡ ΡΠ°Π±ΠΎΡΠ΅Π³ΠΎ ΡΠΎΡΠΌΠΎΠ·Π°.
ΠΠ΅ΠΉΡΡΠ²ΠΈΠ΅ Π²ΡΠΏΠΎΠΌΠΎΠ³Π°ΡΠ΅Π»ΡΠ½ΠΎΠ³ΠΎ ΡΠΎΡΠΌΠΎΠ·Π° ΠΎΡΠ½ΠΎΠ²Π°Π½ΠΎ Π½Π° ΡΠΎΠΌ, ΡΡΠΎ ΠΏΡΠΈ ΠΏΠΎΠΌΠΎΡΠΈ ΠΏΠ½Π΅Π²ΠΌΠΎΡΠΈΠ»ΠΈΠ½Π΄ΡΠ° ΠΌΠΎΠΆΠ½ΠΎ Π²ΡΠΊΠ»ΡΡΠΈΡΡ ΠΏΠΎΠ΄Π°ΡΡ ΡΠΎΠΏΠ»ΠΈΠ²Π° Π² ΡΠΈΠ»ΠΈΠ½Π΄ΡΡ Π΄Π²ΠΈΠ³Π°ΡΠ΅Π»Ρ, Π° ΠΏΠ½Π΅Π²ΠΌΠΎΡΠΈΠ»ΠΈΠ½Π΄ΡΠΎΠ² β ΠΏΠΎΠ²Π΅ΡΠ½ΡΡΡ Π·Π°ΡΠ»ΠΎΠ½ΠΊΠΈ, ΡΡΡΠ°Π½ΠΎΠ²Π»Π΅Π½Π½ΡΠ΅ Π½Π° Π²ΡΠΏΡΡΠΊΠ½ΡΡ
Π³Π°Π·ΠΎΠΏΡΠΎΠ²ΠΎΠ΄Π°Ρ
ΠΏΡΠ°Π²ΠΎΠ³ΠΎ ΠΈ Π»Π΅Π²ΠΎΠ³ΠΎ ΡΡΠ΄ΠΎΠ² ΡΠΈΠ»ΠΈΠ½Π΄ΡΠΎΠ². ΠΠ°ΡΠ»ΠΎΠ½ΠΊΠΈ, ΠΏΠ΅ΡΠ΅ΠΊΡΡΠ²Π°Ρ Π³Π°Π·ΠΎΠΏΡΠΎΠ²ΠΎΠ΄Ρ, ΡΠΎΠ·Π΄Π°ΡΡ ΠΏΡΠΎΡΠΈΠ²ΠΎΠ΄Π°Π²Π»Π΅Π½ΠΈΠ΅ Π²ΡΡ
ΠΎΠ΄ΡΡΠΈΠΌ Π³Π°Π·ΠΎΠΌ ΠΈ ΡΠ²Π΅Π»ΠΈΡΠΈΠ²Π°ΡΡ ΡΠ΅ΠΌ ΡΠ°ΠΌΡΠΌ ΡΡΡΠ΅ΠΊΡΠΈΠ²Π½ΠΎΡΡΡ ΡΠΎΡΠΌΠΎΠΆΠ΅Π½ΠΈΡ Π΄Π²ΠΈΠ³Π°ΡΠ΅Π»Π΅ΠΌ. ΠΡΠΈ ΠΏΠΎΠΌΠΎΡΠΈ ΡΠΏΠ΅ΡΠΈΠ°Π»ΡΠ½ΡΡ
ΡΡΡΡΠΎΠΉΡΡΠ² ΠΎΠ΄Π½ΠΎΠ²ΡΠ΅ΠΌΠ΅Π½Π½ΠΎ ΠΏΡΠΎΠΈΡΡ
ΠΎΠ΄ΠΈΡ ΠΏΡΠΈΡΠΎΡΠΌΠ°ΠΆΠΈΠ²Π°Π½ΠΈΠ΅ ΠΏΡΠΈΡΠ΅ΠΏΠ°. ΠΡΠΏΠΎΠΌΠΎΠ³Π°ΡΠ΅Π»ΡΠ½ΡΠΉ ΡΠΎΡΠΌΠΎΠ· Π²ΠΊΠ»ΡΡΠ°ΡΡ ΠΊΡΠ°Π½ΠΎΠΌ Ρ Π½ΠΎΠΆΠ½ΡΠΌ ΡΠΏΡΠ°Π²Π»Π΅Π½ΠΈΠ΅ΠΌ, ΡΠ°ΡΠΏΠΎΠ»ΠΎΠΆΠ΅Π½Π½ΡΠΌ ΡΠ»Π΅Π²Π° ΠΏΠΎΠ΄ ΡΡΠ»Π΅Π²ΠΎΠΉ ΠΊΠΎΠ»ΠΎΠ½ΠΊΠΎΠΉ.
Π’Π΅Ρ Π½ΠΈΡΠ΅ΡΠΊΠΎΠ΅ ΡΠΎΡΡΠΎΡΠ½ΠΈΠ΅ ΡΠΎΡΠΌΠΎΠ·Π½ΠΎΠΉ ΡΠΈΡΡΠ΅ΠΌΡ ΠΎΠΊΠ°Π·ΡΠ²Π°Π΅Ρ ΡΠ΅ΡΠ°ΡΡΠ΅Π΅ Π²Π»ΠΈΡΠ½ΠΈΠ΅ Π½Π° Π±Π΅Π·ΠΎΠΏΠ°ΡΠ½ΠΎΡΡΡ Π΄Π²ΠΈΠΆΠ΅Π½ΠΈΡ, ΡΠ°ΠΊ ΠΊΠ°ΠΊ ΡΠΎΠ»ΡΠΊΠΎ Π½Π°Π΄Π΅ΠΆΠ½ΠΎΠ΅ Π΅Π΅ Π΄Π΅ΠΉΡΡΠ²ΠΈΠ΅ ΠΏΠΎΠ·Π²ΠΎΠ»ΡΠ΅Ρ ΠΈΠ·Π±Π΅ΠΆΠ°ΡΡ Π½Π°Π΅Π·Π΄Π° Π½Π° ΠΏΠ΅ΡΠ΅Ρ ΠΎΠ΄Π°, Π΄ΡΡΠ³ΠΎΠ΅ ΡΡΠ°Π½ΡΠΏΠΎΡΡΠ½ΠΎΠ΅ ΡΡΠ΅Π΄ΡΡΠ²ΠΎ ΠΈΠ»ΠΈ ΠΏΡΠ΅ΠΏΡΡΡΡΠ²ΠΈΠ΅.
Π‘ΡΠΎΡΠ½ΠΎΡΠ½ΡΠΉ ΡΠΎΡΠΌΠΎΠ· Π΄ΠΎΠ»ΠΆΠ΅Π½ ΡΠ΄Π΅ΡΠΆΠΈΠ²Π°ΡΡ Π°Π²ΡΠΎΠΌΠΎΠ±ΠΈΠ»Ρ Π½Π΅Π·Π°Π²ΠΈΡΠΈΠΌΠΎ ΠΎΡ Π΅Π³ΠΎ Π½Π°Π³ΡΡΠ·ΠΊΠΈ Π½Π° ΠΏΠΎΠ΄ΡΠ΅ΠΌΠ΅ ΠΈΠ»ΠΈ ΡΠΏΡΡΠΊΠ΅ Ρ ΡΠΊΠ»ΠΎΠ½ΠΎΠΌ 16%.
β
ΠΠ½Π΅Π²ΠΌΠ°ΡΠΈΡΠ΅ΡΠΊΠΈΠΉ ΡΠΎΡΠΌΠΎΠ·Π½ΠΎΠΉ ΠΏΡΠΈΠ²ΠΎΠ΄ ΠΏΡΠΈΠΌΠ΅Π½ΡΠ΅ΡΡΡ Π½Π° Π°Π²ΡΠΎΠΌΠΎΠ±ΠΈΠ»ΡΡ
Π±ΠΎΠ»ΡΡΠΎΠΉ Π³ΡΡΠ·ΠΎΠΏΠΎΠ΄ΡΠ΅ΠΌΠ½ΠΎΡΡΠΈ, Π°Π²ΡΠΎΠ±ΡΡΠ°Ρ
Π±ΠΎΠ»ΡΡΠΎΠΉ Π²ΠΌΠ΅ΡΡΠΈΠΌΠΎΡΡΠΈ ΠΈ ΠΊΠΎΠ»Π΅ΡΠ½ΡΡ
ΡΡΠ³Π°ΡΠ°Ρ
, ΡΠ°Π±ΠΎΡΠ°ΡΡΠΈΡ
Ρ ΠΏΡΠΈΡΠ΅ΠΏΠ°ΠΌΠΈ ΠΈ ΠΏΠΎΠ»ΡΠΏΡΠΈΡΠ΅ΠΏΠ°ΠΌΠΈ.
Π‘Ρ Π΅ΠΌΡ ΠΏΠ½Π΅Π²ΠΌΠ°ΡΠΈΡΠ΅ΡΠΊΠΎΠ³ΠΎ ΡΠΎΡΠΌΠΎΠ·Π½ΠΎΠ³ΠΎ ΠΏΡΠΈΠ²ΠΎΠ΄Π° ΡΠ°Π·Π»ΠΈΡΠ°ΡΡΡΡ ΠΌΠ΅ΠΆΠ΄Ρ ΡΠΎΠ±ΠΎΠΉ ΠΏΠΎ ΡΠΈΡΠ»Ρ ΡΡΡΠ±ΠΎΠΏΡΠΎΠ²ΠΎΠ΄ΠΎΠ² (ΠΎΠ΄Π½ΠΎ ΠΈΠ»ΠΈ Π΄Π²ΡΡ ΠΏΡΠΎΠ²ΠΎΠ΄Π½ΡΠ΅), ΡΠ²ΡΠ·ΡΠ²Π°ΡΡΠΈΡ Π°Π²ΡΠΎΠΌΠΎΠ±ΠΈΠ»Ρ-ΡΡΠ³Π°Ρ Ρ ΠΏΡΠΈΡΠ΅ΠΏΠΎΠΌ. Π ΠΎΡΡΠ°Π»ΡΠ½ΠΎΠΌ ΠΌΠ΅ΠΆΠ΄Ρ Π½ΠΈΠΌΠΈ ΠΌΠ½ΠΎΠ³ΠΎ ΠΎΠ±ΡΠ΅Π³ΠΎ
ΠΠ° Π°Π²ΡΠΎΠΌΠΎΠ±ΠΈΠ»Π΅ ΠΠΠ-130 ΠΈ Π΅Π³ΠΎ ΠΌΠΎΠ΄ΠΈΡΠΈΠΊΠ°ΡΠΈΡΡ ΡΡΡΠ°Π½Π°Π²Π»ΠΈΠ²Π°Π΅ΡΡΡ ΠΏΠ½Π΅Π²ΠΌΠ°ΡΠΈΡΠ΅ΡΠΊΠΈΠΉ ΠΏΡΠΈΠ²ΠΎΠ΄ ΡΠΎΡΠΌΠΎΠ·ΠΎΠ² Π Π½Π΅Π³ΠΎ Π²Ρ ΠΎΠ΄ΡΡ ΠΊΠΎΠΌΠΏΡΠ΅ΡΡΠΎΡ, Π±Π°Π»Π»ΠΎΠ½Ρ, ΠΌΠ°Π½ΠΎΠΌΠ΅ΡΡ, ΡΠΎΡΠΌΠΎΠ·Π½ΠΎΠΉ ΠΊΡΠ°Π½, ΠΊΠΎΠ»Π΅ΡΠ½ΡΠ΅ ΡΠΎΡΠΌΠΎΠ·Π½ΡΠ΅ ΠΊΠ°ΠΌΠ΅ΡΡ, ΠΏΠ΅Π΄Π°Π»Ρ ΡΠΎΡΠΌΠΎΠ·ΠΎΠ², ΡΠ΅Π³ΡΠ»ΡΡΠΎΡ Π΄Π°Π²Π»Π΅Π½ΠΈΡ, ΠΏΡΠ΅Π΄ΠΎΡ ΡΠ°Π½ΠΈΡΠ΅Π»ΡΠ½ΡΠΉ ΠΊΠ»Π°ΠΏΠ°Π½, ΠΊΡΠ°Π½ ΠΎΡΠ±ΠΎΡΠ° Π²ΠΎΠ·Π΄ΡΡ Π°, ΡΠ»ΠΈΠ²Π½ΠΎΠΉ ΠΊΡΠ°Π½, ΡΠ°Π·ΠΎΠ±ΡΠΈΡΠ΅Π»ΡΠ½ΡΠΉ ΠΊΡΠ°Π½ ΠΈ ΡΠΎΠ΅Π΄ΠΈΠ½ΠΈΡΠ΅Π»ΡΠ½Π°Ρ Π³ΠΎΠ»ΠΎΠ²ΠΊΠ°.
ΠΠΎΠΌΠΏΡΠ΅ΡΡΠΎΡ Π½Π°Π³Π½Π΅ΡΠ°Π΅Ρ Π²ΠΎΠ·Π΄ΡΡ Π² Π±Π°Π»Π»ΠΎΠ½Ρ ΠΈ ΠΎΠ±Π΅ΡΠΏΠ΅ΡΠΈΠ²Π°Π΅Ρ ΡΠΈΡΡΠ΅ΠΌΡ ΡΠΆΠ°ΡΡΠΌ Π²ΠΎΠ·Π΄ΡΡ ΠΎΠΌ. ΠΠ°Π²Π»Π΅Π½ΠΈΠ΅ Π²ΠΎΠ·Π΄ΡΡ Π° Π² ΡΠΈΡΡΠ΅ΠΌΠ΅ ΠΊΠΎΠ½ΡΡΠΎΠ»ΠΈΡΡΠ΅ΡΡΡ ΠΏΠΎ ΠΌΠ°Π½ΠΎΠΌΠ΅ΡΡΡ. ΠΡΠΈ Π½Π°ΠΆΠ°ΡΠΈΠΈ Π½Π° ΠΏΠ΅Π΄Π°Π»Ρ ΡΠΎΡΠΌΠΎΠ·Π½ΠΎΠΉ ΠΊΡΠ°Π½ ΠΎΡΠΊΡΡΠ²Π°Π΅Ρ Π΄ΠΎΡΡΡΠΏ ΡΠΆΠ°ΡΠΎΠ³ΠΎ Π²ΠΎΠ·Π΄ΡΡ Π° ΠΈΠ· Π±Π°Π»Π»ΠΎΠ½ΠΎΠ² Π² ΡΠΎΡΠΌΠΎΠ·Π½ΡΠ΅ ΠΊΠ°ΠΌΠ΅ΡΡ ΠΏΠ΅ΡΠ΅Π΄Π½ΠΈΡ ΠΈ Π·Π°Π΄Π½ΠΈΡ ΠΊΠΎΠ»Π΅Ρ, ΠΌΠ΅Ρ Π°Π½ΠΈΠ·ΠΌΡ ΠΊΠΎΡΠΎΡΡΡ ΡΠ°Π·Π΄Π²ΠΈΠ³Π°ΡΡ ΡΠΎΡΠΌΠΎΠ·Π½ΡΠ΅ ΠΊΠΎΠ»ΠΎΠ΄ΠΊΠΈ. Π Π°ΡΡΠΎΡΠΌΠ°ΠΆΠΈΠ²Π°Π½ΠΈΠ΅ ΠΏΡΠΎΠΈΠ·Π²ΠΎΠ΄ΠΈΡΡΡ Ρ ΠΏΠΎΠΌΠΎΡΡΡ ΡΡΡΠΆΠ½ΡΡ ΠΏΡΡΠΆΠΈΠ½ ΠΊΠΎΠ»ΠΎΠ΄ΠΎΠΊ. ΠΡ Π²ΠΎΠ·Π΄ΡΡΠ½ΠΎΠΉ ΡΠΈΡΡΠ΅ΠΌΡ ΡΠΎΡΠΌΠΎΠ·ΠΎΠ² Ρ ΠΏΠΎΠΌΠΎΡΡΡ Π³ΠΎΠ»ΠΎΠ²ΠΊΠΈ ΠΊΡΠ°Π½Π° ΡΠΏΡΠ°Π² Π»Π΅Π½ΠΈΡ ΠΏΡΠΈΠ²ΠΎΠ΄ΠΈΡΡΡ Π² Π΄Π΅ΠΉΡΡΠ²ΠΈΠ΅ ΠΌΠ΅Ρ Π°Π½ΠΈΠ·ΠΌ ΡΡΠ΅ΠΊΠ»ΠΎΠΎΡΠΈΡΡΠΈΡΠ΅Π»Ρ
ΠΠΎΠΌΠΏΡΠ΅ΡΡΠΎΡ Π°Π²ΡΠΎΠΌΠΎΠ±ΠΈΠ»Π΅ΠΉ ΠΠΠ,ΠΠΠ ΠΈ Π΄ΡΡΠ³ΠΈΡ
β ΠΏΠΎΡΡΠ½Π΅Π²ΠΎΠ³ΠΎ ΡΠΈΠΏΠ°, Π΄Π²ΡΡ
ΡΠΈΠ»ΠΈΠ½Π΄ΡΠΎΠ²ΡΠΉ, ΠΎΠ΄Π½ΠΎΡΡΡΠΏΠ΅Π½ΡΠ°ΡΠΎΠ³ΠΎ ΡΠΆΠ°ΡΠΈΡ, ΠΏΡΠΈΠ²ΠΎΠ΄ΠΈΡΡΡ Π² Π΄Π²ΠΈΠΆΠ΅Π½ΠΈΠ΅ ΠΊΠ»ΠΈΠ½ΠΎΠ²ΠΈΠ΄Π½ΡΠΌ ΡΠ΅ΠΌΠ½Π΅ΠΌ ΠΎΡ ΡΠΊΠΈΠ²Π° Π²Π΅Π½ΡΠΈΠ»ΡΡΠΎΡΠ° ΠΠΎΠΌΠΏΡΠ΅ΡΡΠΎΡ ΡΠΎΡΡΠΎΠΈΡ ΠΈΠ· Π±Π»ΠΎΠΊΠ° ΡΠΈΠ»ΠΈΠ½Π΄ΡΠΎΠ², Π³ΠΎΠ»ΠΎΠ²ΠΊΠΈ Π±Π»ΠΎΠΊΠ° ΠΏΠΈ Π»ΠΈΠ½Π΄ΡΠΎΠ², ΠΊΠ°ΡΡΠ΅ΡΠ° ΠΏΠ΅ΡΠ΅Π΄Π½Π΅ΠΉ, Π½ΠΈΠΆΠ½Π΅ΠΉ ΠΈ Π·Π°Π΄Π½Π΅ΠΉ ΠΊΡΡΡΠ΅ΠΊ.
ΠΠΎΠ»Π΅Π½ΡΠ°ΡΡΠΉ Π²Π°Π» ΠΊΠΎΠΌΠΏΡΠ΅ΡΡΠΎΡΠ° Π²ΡΠ°ΡΠ°Π΅ΡΡΡ Π² ΡΠ°ΡΠΈΠΊΠΎΠΏΠΎΠ΄ΡΠΈΠΏΠ½ΠΈΠΊΠ°Ρ
ΠΈ ΡΠ°ΡΡΠ½Π°ΠΌΠΈ ΡΠ΅ΡΠ΅Π· ΠΏΠΎΡΡΠ½Π΅Π²ΡΠ΅ ΠΏΠ°Π»ΡΡΡ ΠΏΠ»Π°Π²Π°ΡΡΠ΅Π³ΠΎ ΡΠΈΠΏΠ° ΡΠΎΠ΅Π΄ΠΈΠ½Π΅Π½ Ρ ΠΏΠΎΡΡΠ½ΡΠΌΠΈ. ΠΠ° ΠΏΠ΅ΡΠ΅Π΄Π½Π΅ΠΌ ΠΊΠΎΠ½ΡΠ΅ Π²Π°Π»Π° ΡΡΡΠ°Π½ΠΎΠ²Π»Π΅Π½ ΡΠΊΠΈΠ², ΠΊΠΎΡΠΎΡΡΠΉ ΠΊΡΠ΅ΠΏΠΈΡΡΡ ΡΠΏΠΎΠ½ΠΊΠΎΠΉ ΠΈ Π³Π°ΠΉΠΊΠΎΠΉ. ΠΠ° Π·Π°Π΄Π½Π΅ΠΌ ΠΊΠΎΠ½ΡΠ΅ ΠΊΠΎΠ»Π΅Π½ΡΠ°ΡΠΎΠ³ΠΎ Π²Π°Π»Π° ΠΈΠΌΠ΅ΡΡΡΡ ΡΠΏΠ»ΠΎΡΠ½ΠΈΡΠ΅Π»Ρ ΠΈ Π³Π°ΠΉΠΊΠ° Π΄Π»Ρ Π·Π°ΡΡΠΆΠΊΠΈ ΡΠ°ΡΠΈΠΊΠΎΠΏΠΎΠ΄ΡΠΈΠΏΠ½ΠΈΠΊΠ°. Π ΡΡΠ΅Π½ΠΊΠ΅ Π±Π»ΠΎΠΊΠ° ΡΠΈΠ»ΠΈΠ½Π΄ΡΠΎΠ² Π²ΡΠΏΠΎΠ»Π½Π΅Π½ΠΎ ΠΎΠΊΠ½ΠΎ Π΄Π»Ρ ΠΏΡΠΎΡ
ΠΎΠ΄Π° Π²ΠΎΠ·Π΄ΡΡ
Π°, ΠΏΠΎΡΡΡΠΏΠ°ΡΡΠ΅Π³ΠΎ Π²Π½ΡΡΡΡ ΡΠΈΠ»ΠΈΠ½Π΄ΡΠΎΠ² ΠΈΠ· ΠΏΠΎΠ»ΠΎΡΡΠΈ Π, Π² ΠΊΠΎΡΠΎΡΠΎΠΉ ΡΡΡΠ°Π½ΠΎΠ²Π»Π΅Π½Ρ Π΄Π²Π° Π²ΠΏΡΡΠΊΠ½ΡΡ
ΠΊΠ»Π°ΠΏΠ°Π½Π° Ρ ΡΠ΅Π΄Π»Π°ΠΌΠΈ, Π° Π½Π°Π΄ ΠΊΠ°ΠΆΠ΄ΡΠΌ ΡΠΈΠ»ΠΈΠ½Π΄ΡΠΎΠΌ βΠ²ΡΠΏΡΡΠΊΠ½ΡΠ΅ ΠΊΠ»Π°ΠΏΠ°Π½Ρ. ΠΠΎΠ΄ Π²ΡΠΏΡΡΠΊΠ½ΡΠΌΠΈ ΠΊΠ»Π°ΠΏΠ°Π½Π°ΠΌΠΈ Π½Π°Ρ
ΠΎΠ΄ΠΈΡΡΡ ΡΠ°Π·Π³ΡΡΠ·ΠΎΡΠ½ΠΎΠ΅ ΡΡΡΡΠΎΠΉΡΡΠ²ΠΎ ΠΊΠΎΠΌΠΏΡΠ΅ΡΡΠΎΡΠ°, ΡΠΎΡΡΠΎΡΡΠ΅Π΅ ΠΈΠ· ΠΏΠ»ΡΠ½ΠΆΠ΅ΡΠ° ΡΠΎ ΡΡΠΎΠΊΠΎΠΌ, ΠΊΠΎΡΠΎΠΌΡΡΠ»Π°, ΠΏΡΡΠΆΠΈΠ½Ρ ΠΈ Π΅Π΅ Π½Π°ΠΏΡΠ°Π²Π»ΡΡΡΠ΅ΠΉ. ΠΠ°Π½Π°Π» ΡΠ°Π·Π³ΡΡΠ·ΠΎΡΠ½ΠΎΠ³ΠΎ ΡΡΡΡΠΎΠΉΡΡΠ²Π° ΡΠΎΠ΅Π΄ΠΈΠ½Π΅Π½ Ρ ΡΠ΅Π³ΡΠ»ΡΡΠΎΡΠΎΠΌ Π΄Π°Π²Π»Π΅Π½ΠΈΡ.
Π ΠΈΡ. 10. Π‘Ρ Π΅ΠΌΠ° ΡΠΎΡΠΌΠΎΠ·ΠΎΠ² Ρ ΠΏΠ½Π΅Π²ΠΌΠ°ΡΠΈΡΠ΅ΡΠΊΠΈΠΌ ΠΏΡΠΈΠ²ΠΎΠ΄ΠΎΠΌ Π°Π²ΡΠΎΠΌΠΎΠ±ΠΈΠ»Ρ ΠΠΠ-130
Π‘ΠΈΡΡΠ΅ΠΌΠ° ΡΠΌΠ°Π·ΠΊΠΈ ΠΊΠΎΠΌΠΏΡΠ΅ΡΡΠΎΡΠ° β ΠΏΡΠΈΠ½ΡΠ΄ΠΈΡΠ΅Π»ΡΠ½Π°Ρ, ΠΌΠ°ΡΠ»ΠΎ ΠΏΠΎΠ΄Π°Π΅ΡΡΡ ΠΏΠΎΠ΄ Π΄Π°Π²Π»Π΅Π½ΠΈΠ΅ΠΌ ΠΈΠ· Π³Π»Π°Π²Π½ΠΎΠΉ ΠΌΠ°ΡΠ»ΡΠ½ΠΎΠΉ ΠΌΠ°Π³ΠΈΡΡΡΠ°Π»ΠΈ Π΄Π²ΠΈΠ³Π°ΡΠ΅Π»Ρ ΡΠ΅ΡΠ΅Π· ΠΎΡΠ²Π΅ΡΡΡΠΈΠ΅ Π² Π·Π°Π΄Π½Π΅ΠΉ ΠΊΡΡΡΠΊΠ΅. ΠΠ°Π»ΠΈΡΡΠ΅ Π°Π½ΡΠΈΡΡΠΈΠΊΡΠΈΠΎΠ½Π½ΡΠΌ ΡΠΏΠ»Π°Π²ΠΎΠΌ ΡΠ°ΡΡΠ½Π½ΡΠ΅ ΠΏΠΎΠ΄ΡΠΈΠΏΠ½ΠΈΠΊΠΈ ΠΈ ΠΏΠΎΡΡΠ½Π΅Π²ΡΠ΅ ΠΏΠ°Π»ΡΡΡ ΠΊΠΎΠΌΠΏΡΠ΅ΡΡΠΎΡΠ° ΡΠΎΠ΅Π΄ΠΈΠ½Π΅Π½Ρ ΠΊΠ°Π½Π°Π»Π°ΠΌΠΈ Π² ΡΠ°ΡΡΠ½Π°Ρ
ΠΈ ΡΠΌΠ°Π·ΡΠ²Π°ΡΡΡΡ ΠΏΡΠΈΠ½ΡΠ΄ΠΈΡΠ΅Π»ΡΠ½ΠΎ, Π° ΠΎΡΡΠ°Π»ΡΠ½ΡΠ΅ Π΄Π΅ΡΠ°Π»ΠΈ-ΡΠ°Π·Π±ΡΡΠ·Π³ΠΈ-Π²Π°Π½ΠΈΠ΅ΠΌ ΠΠ· ΠΊΠ°ΡΡΠ΅ΡΠ° ΠΊΠΎΠΌΠΏΡΠ΅ΡΡΠΎΡΠ° ΠΎΡΡΠ°Π±ΠΎΡΠ°Π²ΡΠ΅Π΅ ΠΌΠ°ΡΠ»ΠΎ Ρ ΠΏΠΎΠΌΠΎΡΡΡ ΡΠΏΠ΅ΡΠΈΠ°Π»ΡΠ½ΠΎΠΉ ΡΡΡΠ±ΠΊΠΈ ΠΎΡΠ²ΠΎΠ΄ΠΈΡΡΡ Π² ΠΊΠ°ΡΡΠ΅Ρ Π΄Π²ΠΈΠ³Π°ΡΠ΅Π»Ρ.
ΠΠΎΠΌΠΏΡΠ΅ΡΡΠΎΡ ΠΈΠΌΠ΅Π΅Ρ ΠΆΠΈΠ΄ΠΊΠΎΡΡΠ½ΡΡ ΡΠΈΡΡΠ΅ΠΌΡ ΠΎΡ Π»Π°ΠΆΠ΄Π΅Π½ΠΈΡ. ΠΠΈΠ΄ΠΊΠΎΡΡΡ ΠΏΠΎΡΡΡΠΏΠ°Π΅Ρ Π² ΠΏΠΎΠ»ΠΎΡΡΡ Π Π±Π»ΠΎΠΊΠ° ΡΠΈΠ»ΠΈΠ½Π΄ΡΠΎΠ² ΠΊΠΎΠΌΠΏΡΠ΅ΡΡΠΎΡΠ° ΠΈΠ· ΡΠΈΡΡΠ΅ΠΌΡ ΠΎΡ Π»Π°ΠΆΠ΄Π΅Π½ΠΈΡ Π΄Π²ΠΈΠ³Π°ΡΠ΅Π»Ρ.
ΠΡΠΈ Π΄Π²ΠΈΠΆΠ΅Π½ΠΈΠΈ ΠΏΠΎΡΡΠ½Ρ Π²Π½ΠΈΠ· Π² ΡΠΈΠ»ΠΈΠ½Π΄ΡΠ΅ ΡΠΎΠ·Π΄Π°Π΅ΡΡΡ Π½Π΅Π±ΠΎΠ»ΡΡΠΎΠ΅ ΡΠ°Π·ΡΠ΅ΠΆΠ΅Π½ΠΈΠ΅, Π²ΠΎΠ·Π΄ΡΡ ΠΏΠΎΡΡΡΠΏΠ°Π΅Ρ Π² ΠΏΠΎΠ»ΠΎΡΡΡ Π ΠΈ ΡΠ΅ΡΠ΅Π· ΠΎΡΠΊΡΡΡΡΠ΅ Π²ΠΏΡΡΠΊΠ½ΡΠ΅ ΠΊΠ»Π°ΠΏΠ°Π½Ρ ΠΏΡΠΎΠΈΡΡ ΠΎΠ΄ΠΈΡ Π·Π°ΠΏΠΎΠ»Π½Π΅Π½ΠΈΠ΅ ΡΠΈΠ»ΠΈΠ½Π΄ΡΠ°. ΠΡΠΈ Π΄Π²ΠΈΠΆΠ΅Π½ΠΈΠΈ ΠΏΠΎΡΡΠ½Ρ Π²Π²Π΅ΡΡ Π΄Π°Π²Π»Π΅Π½ΠΈΠ΅ΠΌ ΡΠΆΠΈΠΌΠ°Π΅ΠΌΠΎΠ³ΠΎ Π²ΠΎΠ·Π΄ΡΡ Π° ΠΎΡΠΊΡΡΠ²Π°ΡΡΡΡ Π²ΡΠΏΡΡΠΊΠ½ΡΠ΅ ΠΊΠ»Π°ΠΏΠ°Π½Ρ ΠΈ ΡΠ΅ΡΠ΅Π· ΠΊΠ°ΠΌΠ΅ΡΡ Π Π²ΠΎΠ·Π΄ΡΡ ΠΏΠΎΡΡΡΠΏΠ°Π΅Ρ ΠΊ Π²ΠΎΠ·Π΄ΡΡΠ½ΡΠΌ Π±Π°Π»Π»ΠΎΠ½Π°ΠΌ, ΠΎΡΠΊΡΠ΄Π° ΠΎΠ½ ΠΏΠΎΠ΄Π°Π΅ΡΡΡ Π² ΠΏΠ½Π΅Π²ΠΌΠ°ΡΠΈΡΠ΅ΡΠΊΡΡ ΡΠΈΡΡΠ΅ΠΌΡ.
ΠΠ°Π²Π»Π΅Π½ΠΈΠ΅ ΡΠΆΠ°ΡΠΎΠ³ΠΎ Π²ΠΎΠ·Π΄ΡΡ Π° Π² Π±Π°Π»Π»ΠΎΠ½Π°Ρ ΠΎΠ³ΡΠ°Π½ΠΈΡΠΈΠ²Π°Π΅ΡΡΡ Ρ ΠΏΠΎΠΌΠΎΡΡΡ ΡΠΏΠ΅ΡΠΈΠ°Π»ΡΠ½ΠΎΠ³ΠΎ ΡΠ°Π·Π³ΡΡΠ·ΠΎΡΠ½ΠΎΠ³ΠΎ ΡΡΡΡΠΎΠΉΡΡΠ²Π°, ΠΊΠΎΡΠΎΡΠΎΠ΅ ΡΠΌΠ΅Π½ΡΡΠ°Π΅Ρ Π·Π°ΡΡΠ°ΡΡ ΠΌΠΎΡΠ½ΠΎΡΡΠΈ Π΄Π²ΠΈΠ³Π°ΡΠ΅Π»Ρ Π½Π° ΠΏΡΠΈΠ²ΠΎΠ΄ ΠΊΠΎΠΌΠΏΡΠ΅ΡΡΠΎΡΠ° ΠΈ ΠΏΠΎΠ²ΡΡΠ°Π΅Ρ Π΄ΠΎΠ»Π³ΠΎΠ²Π΅ΡΠ½ΠΎΡΡΡ ΠΏΠΎΡΠ»Π΅Π΄Π½Π΅Π³ΠΎ. ΠΡΠΎ ΡΡΡΡΠΎΠΉΡΡΠ²ΠΎ ΡΠ°Π±ΠΎΡΠ°Π΅Ρ Π²ΠΌΠ΅ΡΡΠ΅ Ρ ΡΠ΅Π³ΡΠ»ΡΡΠΎΡΠΎΠΌ Π΄Π°Π²Π»Π΅Π½ΠΈΡ.
Π Π΅Π³ΡΠ»ΡΡΠΎΡ Π΄Π°Π²Π»Π΅Π½ΠΈΡ Π°Π²ΡΠΎΠΌΠ°ΡΠΈΡΠ΅ΡΠΊΠΈ ΠΏΠΎΠ΄Π΄Π΅ΡΠΆΠΈΠ²Π°Π΅Ρ Π½Π΅ΠΎΠ±Ρ
ΠΎΠ΄ΠΈΠΌΠΎΠ΅ Π΄Π°Π²Π»Π΅Π½ΠΈΠ΅ ΡΠΆΠ°ΡΠΎΠ³ΠΎ Π²ΠΎΠ·Π΄ΡΡ
Π° Π² ΡΠΈΡΡΠ΅ΠΌΠ΅ ΠΏΡΡΠ΅ΠΌ Π²ΠΏΡΡΠΊΠ° ΠΈΠ»ΠΈ Π²ΡΠΏΡΡΠΊΠ° Π²ΠΎΠ·Π΄ΡΡ
Π° Π² ΡΠ°Π·Π³ΡΡΠ·ΠΎΡΠ½ΠΎΠ΅ ΡΡΡΡΠΎΠΉΡΡΠ²ΠΎ ΠΊΠΎΠΌΠΏΡΠ΅ΡΡΠΎΡΠ°. ΠΡΠΈ Π΄ΠΎΡΡΠΈΠΆΠ΅Π½ΠΈΠΈ Π΄Π°Π²Π»Π΅Π½ΠΈΡ 0,7β 0,74 ΠΠΠ° ΡΠ΅Π³ΡΠ»ΡΡΠΎΡ ΠΎΡΠΊΠ»ΡΡΠ°Π΅Ρ ΠΏΠΎΠ΄Π°ΡΡ Π²ΠΎΠ·Π΄ΡΡ
Π°, Π° ΠΏΡΠΈ Π΄Π°Π²Π»Π΅Π½ΠΈΠΈ 0,56β0,6 ΠΠΠ° ΡΠ½ΠΎΠ²Π° Π²ΠΊΠ»ΡΡΠ°Π΅Ρ Π΅Π΅.
Π ΠΊΠΎΡΠΏΡΡΠ΅ ΠΏΠΎΠ΄ ΠΊΠΎΠΆΡΡ
ΠΎΠΌ ΠΏΠΎΠΌΠ΅ΡΠ΅Π½Ρ ΡΡΡΡΠ΅Ρ, Π²ΠΏΡΡΠΊΠ½ΠΎΠΉ ΠΈ Π²ΡΠΏΡΡΠΊΠ½ΠΎΠΉ ΡΠ°ΡΠΈΠΊΠΎΠ²ΡΠ΅ ΠΊΠ»Π°ΠΏΠ°Π½Ρ, Π½Π°Π³ΡΡΠΆΠ΅Π½Π½ΡΠ΅ ΡΠ΅ΡΠ΅Π· ΡΡΠ΅ΡΠΆΠ΅Π½Ρ ΠΏΡΡΠΆΠΈΠ½ΠΎΠΉ, ΠΈ ΡΠ΅Π½ΡΡΠΈΡΡΡΡΠΈΠ΅ ΡΠ°ΡΠΈΠΊΠΈ. Π ΡΠ΅Π³ΡΠ»ΡΡΠΎΡΠ΅ ΠΈΠΌΠ΅ΡΡΡΡ ΡΠ΅ΡΡΠ°ΡΡΠΉ ΡΠΈΠ»ΡΡΡ, ΡΡΡΠ°Π½ΠΎΠ²Π»Π΅Π½Ρ Π² ΠΌΠ΅ΡΡΠ΅ Π²ΡΡ
ΠΎΠ΄Π° Π²ΠΎΠ·Π΄ΡΡ
Π° ΠΈΠ· ΡΠ΅Π³ΡΠ»ΡΡΠΎΡΠ° Π² ΡΠ°Π·Π³ΡΡΠ·ΠΎΡΠ½ΠΎΠ΅ ΡΡΡΡΠΎΠΉΡΡΠ²ΠΎ ΠΊΠΎΠΌΠΏΡΠ΅ΡΡΠΎΡΠ°, ΠΈ ΠΌΠ΅ΡΠ°Π»Π»ΠΎΠΊΠ΅ΡΠ°ΠΌΠΈΡΠ΅ΡΠΊΠΈΠΉ ΡΠΈΠ»ΡΡΡ, ΠΏΡΠΈΠΆΠ°ΡΡΠΉ ΠΏΡΠΎΠ±ΠΊΠΎΠΉ Π² ΠΌΠ΅ΡΡΠ΅ Π²Ρ
ΠΎΠ΄Π° Π²ΠΎΠ·Π΄ΡΡ
Π° Π² ΡΠ΅Π³ΡΠ»ΡΡΠΎΡ ΠΈΠ· ΠΏΠ½Π΅Π²ΠΌΠ°ΡΠΈΡΠ΅ΡΠΊΠΎΠΉ ΡΠΈΡΡΠ΅ΠΌΡ.
ΠΡΠΈ Π΄Π°Π²Π»Π΅Π½ΠΈΠΈ Π² ΡΠΈΡΡΠ΅ΠΌΠ΅ 0,7β0,74 ΠΠΠ° ΡΠΆΠ°ΡΡΠΉ Π²ΠΎΠ·Π΄ΡΡ , ΠΏΡΠ΅ΠΎΠ΄ΠΎΠ»Π΅Π²Π°Ρ ΡΠΎΠΏΡΠΎΡΠΈΠ²Π»Π΅Π½ΠΈΠ΅ ΠΏΡΡΠΆΠΈΠ½Ρ, ΠΎΡΠΊΡΡΠ²Π°Π΅Ρ Π²ΠΏΡΡΠΊΠ½ΠΎΠΉ ΠΊΠ»Π°ΠΏΠ°Π½ ΠΈ ΠΏΠΎΡΡΡΠΏΠ°Π΅Ρ Π² ΡΠ°Π·Π³ΡΡΠ·ΠΎΡΠ½ΠΎΠ΅ ΡΡΡΡΠΎΠΉΡΡΠ²ΠΎ ΠΊΠΎΠΌΠΏΡΠ΅ΡΡΠΎΡΠ°. Π ΡΠ°Π·Π³ΡΡΠ·ΠΎΡΠ½ΠΎΠΌ ΡΡΡΡΠΎΠΉΡΡΠ²Π΅ ΡΠΆΠ°ΡΡΠΉ Π²ΠΎΠ·Π΄ΡΡ Π΄Π°Π²ΠΈΡ Π½Π° ΠΏΠ»ΡΠ½ΠΆΠ΅Ρ, ΠΊΠΎΡΠΎΡΡΠΉ ΠΎΡΠΊΡΡΠ²Π°Π΅Ρ Π²ΠΏΡΡΠΊΠ½ΠΎΠΉ ΠΊΠ»Π°ΠΏΠ°Π½. ΠΠΎΠΌΠΏΡΠ΅ΡΡΠΎΡ Π² ΡΡΠΎΠΌ ΡΠ»ΡΡΠ°Π΅ ΠΏΠ΅ΡΠ΅ΠΊΠ°ΡΠΈΠ²Π°Π΅Ρ Π²ΠΎΠ·Π΄ΡΡ ΠΈΠ· ΠΎΠ΄Π½ΠΎΠ³ΠΎ ΡΠΈΠ»ΠΈΠ½Π΄ΡΠ° Π² Π΄ΡΡΠ³ΠΎΠΉ, Ρ. Π΅. ΡΠ°Π±ΠΎΡΠ°Π΅Ρ Π²Ρ ΠΎΠ»ΠΎΡΡΡΡ.
ΠΡΠΈ ΡΠ½ΠΈΠΆΠ΅Π½ΠΈΠΈ Π΄Π°Π²Π»Π΅Π½ΠΈΡ 0,56β0,60 ΠΠΠ° Π²ΠΏΡΡΠΊΠ½ΠΎΠΉ ΠΊΠ»Π°ΠΏΠ°Π½ Π±ΡΠ΄Π΅Ρ Π·Π°ΠΊΡΡΡ ΠΈ Π²ΡΠΏΡΡΠΊΠ½ΠΎΠΉ ΠΊΠ»Π°ΠΏΠ°Π½, ΠΎΠΏΡΡΡΠΈΠ²ΡΠΈΡΡ Π²Π½ΠΈΠ· ΠΏΠΎΠ΄ Π΄Π΅ΠΉΡΡΠ²ΠΈΠ΅ΠΌ ΠΏΡΡΠΆΠΈΠ½Ρ, ΡΠΎΠΎΠ±ΡΠΈΡ ΡΠ°Π·Π³ΡΡΠ·ΠΎΡΠ½ΠΎΠ΅ ΡΡΡΡΠΎΠΉΡΡΠ²ΠΎ ΠΊΠΎΠΌΠΏΡΠ΅ΡΡΠΎΡΠ° Ρ Π°ΡΠΌΠΎΡΡΠ΅ΡΠΎΠΉ. ΠΠΏΡΡΠΊΠ½ΡΠ΅ ΠΊΠ»Π°ΠΏΠ°Π½Ρ ΡΠ°Π·Π³ΡΡΠ·ΠΎΡΠ½ΠΎΠ³ΠΎ ΡΡΡΡΠΎΠΉΡΡΠ²Π° Π·Π°ΠΊΡΠΎΡΡΡΡ, ΠΈ ΠΊΠΎΠΌΠΏΡΠ΅ΡΡΠΎΡ Π½Π°ΡΠ½Π΅Ρ Π½Π°Π³Π½Π΅ΡΠ°ΡΡ ΡΠΆΠ°ΡΡΠΉ Π²ΠΎΠ·Π΄ΡΡ
Π² ΠΏΠ½Π΅Π²ΠΌΠ°ΡΠΈΡΠ΅ΡΠΊΡΡ ΡΠΈΡΡΠ΅ΠΌΡ.
Π Π΅Π³ΡΠ»ΠΈΡΠΎΠ²ΠΊΠ° Π΄Π°Π²Π»Π΅Π½ΠΈΡ ΠΏΡΠΎΠΈΠ·Π²ΠΎΠ΄ΠΈΡΡΡ Π²ΡΠ°ΡΠ΅Π½ΠΈΠ΅ΠΌ ΠΊΠΎΠ»ΠΏΠ°ΡΠΊΠΎΠ²ΠΎΠΉ Π³Π°ΠΉΠΊΠΈ, ΡΠΈΠΊΡΠΈΡΡΠ΅ΠΌΠΎΠΉ ΠΊΠΎΠ½ΡΡΠ³Π°ΠΉΠΊΠΎΠΉ. Π Π΅Π³ΡΠ»ΡΡΠΎΡΡ Π΄Π°Π²Π»Π΅Π½ΠΈΡ ΡΠ°ΡΠΈΠΊΠΎΠ²ΠΎΠ³ΠΎ ΡΠΈΠΏΠ° ΠΏΡΠΈΠΌΠ΅Π½ΡΡΡ ΠΠ° Π°Π²ΡΠΎΠΌΠΎΠ±ΠΈΠ»ΡΡ
ΠΠΠ-130, ΠΡΠΠ-257 ΠΈ Π΄Ρ. ΠΠ° Π°Π²ΡΠΎΠΌΠΎΠ±ΠΈΠ»ΡΡ
ΠΠΠ-500Π ΠΏΡΠΈΠΌΠ΅Π½ΡΠ΅ΡΡΡ ΡΠ΅Π³ΡΠ»ΡΡΠΎΡ Π΄Π°Π²Π»Π΅Π½ΠΈΡ Π΄ΠΈΠ°ΡΡΠ°Π³ΠΌΠ΅Π½Π½ΠΎΠ³ΠΎ ΡΠΈΠΏΠ°.
Π ΠΈΡ. 11. ΠΠΎΠΌΠΏΡΠ΅ΡΡΠΎΡ ΠΏΠ½Π΅Π²ΠΌΠ°ΡΠΈΡΠ΅ΡΠΊΠΎΠ³ΠΎ ΠΏΡΠΈΠ²ΠΎΠ΄Π° ΡΠΎΡΠΌΠΎΠ·ΠΎΠ² Π°Π²ΡΠΎΠΌΠΎΠ±ΠΈΠ»Π΅ΠΉ ΠΠΠ-130, ΠΠΠ-500Π ΠΈ Π΄Ρ.
ΠΡΠ΅Π΄ΠΎΡ ΡΠ°Π½ΠΈΡΠ΅Π»ΡΠ½ΡΠΉ ΠΊΠ»Π°ΠΏΠ°Π½ ΡΠ»ΡΠΆΠΈΡ Π΄Π»Ρ ΠΏΡΠ΅Π΄ΠΎΡ ΡΠ°Π½Π΅Π½ΠΈΡ ΠΏΠ½Π΅Π²ΠΌΠ°ΡΠΈΡΠ΅ΡΠΊΠΎΠΉ ΡΠΈΡΡΠ΅ΠΌΡ ΠΎΡ ΡΡΠ΅Π·ΠΌΠ΅ΡΠ½ΠΎΠ³ΠΎ ΠΏΠΎΠ²ΡΡΠ΅Π½ΠΈΡ Π΄Π°Π²Π»Π΅Π½ΠΈΡ Π² ΡΠ»ΡΡΠ°Π΅ Π½Π΅ΠΈΡΠΏΡΠ°Π²Π½ΠΎΡΡΠΈ Π°Π²ΡΠΎΠΌΠ°ΡΠΈΡΠ΅ΡΠΊΠΎΠ³ΠΎ ΡΠ΅Π³ΡΠ»ΡΡΠΎΡΠ° Π΄Π°Π²Π»Π΅Π½ΠΈΡ. Π Π΅Π³ΠΎ ΠΊΠΎΡΠΏΡΡ Π²Π²Π΅ΡΠ½ΡΡΠΎ ΡΠ΅Π΄Π»ΠΎ, Π½Π° ΠΊΠΎΡΠΎΡΠΎΠ΅ ΠΎΠΏΠΈΡΠ°Π΅ΡΡΡ ΡΠ°ΡΠΈΠΊ. ΠΏΡΠΈΠΆΠΈΠΌΠ°Π΅ΠΌΡΠΉ ΠΊ ΡΠ΅Π΄Π»Ρ ΡΡΠ΅ΡΠΆΠ½Π΅ΠΌ ΠΏΠΎΠ΄ Π΄Π΅ΠΉΡΡΠ²ΠΈΠ΅ΠΌ ΠΏΡΡΠΆΠΈΠ½Ρ. ΠΠ»Ρ ΡΠ΅Π³ΡΠ»ΠΈΡΠΎΠ²ΠΊΠΈ ΠΊΠ»Π°ΠΏΠ°Π½Π° Π½Π° Π·Π°Π΄Π°Π½Π½ΠΎΠ΅ Π΄Π°Π²Π»Π΅Π½ΠΈΠ΅ ΡΡΡΠ°Π½ΠΎΠ²Π»Π΅Π½ Π²ΠΈΠ½Ρ Ρ ΠΊΠΎΠ½ΡΡΠ³Π°ΠΉΠΊΠΎΠΉ.
ΠΠ»Π°ΠΏΠ°Π½ ΡΡΡΠ°Π½ΠΎΠ²Π»Π΅Π½ Π½Π° ΠΏΡΠ°Π²ΠΎΠΌ Π²ΠΎΠ·Π΄ΡΡΠ½ΠΎΠΌ Π±Π°Π»Π»ΠΎΠ½Π΅ ΠΈ ΠΎΡΡΠ΅Π³ΡΠ»ΠΈΡΠΎΠ²Π°Π½ Π½Π° Π΄Π°Π²Π»Π΅Π½ΠΈΠ΅ Π²ΠΎΠ·Π΄ΡΡ Π° Π² ΡΠΈΡΡΠ΅ΠΌΠ΅ 0,9β0,95 ΠΠΠ°. ΠΡΠΈ ΡΡΠΎΠΌ Π΄Π°Π²Π»Π΅Π½ΠΈΠΈ ΡΠ°ΡΠΈΠΊ. ΠΏΡΠ΅ΠΎΠ΄ΠΎΠ»Π΅Π²Π°Ρ ΡΠΎΠΏΡΠΎΡΠΈΠ²Π»Π΅Π½ΠΈΠ΅ ΠΏΡΡΠΆΠΈΠ½Ρ. ΠΎΡΠΊΡΡΠ²Π°Π΅Ρ Π²ΡΡ ΠΎΠ΄ Π²ΠΎΠ·Π΄ΡΡ Π° Π² Π°ΡΠΌΠΎΡΡΠ΅ΡΡ ΡΠ΅ΡΠ΅Π· ΠΎΡΠ²Π΅ΡΡΡΠΈΠ΅ Π² Π±ΠΎΠΊΠΎΠ²ΠΎΠΉ ΡΡΠ΅Π½ΠΊΠ΅ ΠΊΠΎΡΠΏΡΡΠ°.
ΠΠΎΠ·Π΄ΡΡΠ½ΡΠ΅ Π±Π°Π»Π»ΠΎΠ½Ρ ΡΠ»ΡΠΆΠ°Ρ Π΄Π»Ρ Ρ
ΡΠ°Π½Π΅Π½ΠΈΡ Π·Π°ΠΏΠ°ΡΠ° ΡΠΆΠ°ΡΠΎΠ³ΠΎ Π²ΠΎΠ·Π΄ΡΡ
Π°, ΠΏΠΎΡΡΡΠΏΠ°ΡΡΠ΅Π³ΠΎ ΠΈΠ· ΠΊΠΎΠΌΠΏΡΠ΅ΡΡΠΎΡΠ°.
Π Π½ΠΈΡ
ΠΈΠΌΠ΅ΡΡΡΡ ΠΊΡΠ°Π½Ρ Π΄Π»Ρ ΡΠ»ΠΈΠ²Π° ΠΊΠΎΠ½Π΄Π΅Π½ΡΠ°ΡΠ° Π²ΠΎΠ΄Ρ ΠΈ ΠΌΠ°ΡΠ»Π° ΠΈ ΠΏΡΠ΅Π΄ΠΎΡ
ΡΠ°Π½ΠΈΡΠ΅Π»ΡΠ½ΡΠΉ ΠΊΠ»Π°ΠΏΠ°Π½. ΠΠ»Ρ Π½Π°ΠΊΠ°ΡΠΊΠΈ ΡΠΆΠ°ΡΡΠΌ Π²ΠΎΠ·Π΄ΡΡ
ΠΎΠΌ ΡΠΈΠ½ ΠΈΡΠΏΠΎΠ»ΡΠ·ΡΠ΅ΡΡΡ. ΠΊΡΠ°Π½ ΠΎΡΠ±ΠΎΡΠ° Π²ΠΎΠ·Π΄ΡΡ
Π°, ΠΎΡΠ²Π΅ΡΡΡΠΈΠ΅ ΠΊΠΎΡΠΎΡΠΎΠ³ΠΎ Π·Π°ΠΊΡΡΠ²Π°Π΅ΡΡΡ ΠΊΠΎΠ»ΠΏΠ°ΡΠΊΠΎΠ²ΠΎΠΉ Π³Π°ΠΉΠΊΠΎΠΉ.
Π’ΠΎΡΠΌΠΎΠ·Π½ΠΎΠΉ ΠΊΡΠ°Π½ ΡΠ»ΡΠΆΠΈΡ Π΄Π»Ρ ΡΠΏΡΠ°Π²Π»Π΅Π½ΠΈΡ ΡΠΎΡΠΌΠΎΠ·Π°ΠΌΠΈ Π°Π²ΡΠΎΠΌΠΎΠ±ΠΈΠ»Ρ ΠΏΡΡΠ΅ΠΌ ΡΠ΅Π³ΡΠ»ΠΈΡΠΎΠ²ΠΊΠΈ ΠΏΠΎΠ΄Π°ΡΠΈ ΡΠΆΠ°ΡΠΎΠ³ΠΎ Π²ΠΎΠ·Π΄ΡΡ Π° ΠΈΠ· Π±Π°Π»Π»ΠΎΠ½ΠΎΠ² ΠΊ ΡΠΎΡΠΌΠΎΠ·Π½ΡΠΌ ΠΊΠ°ΠΌΠ΅ΡΠ°ΠΌ. Π’ΠΎΡΠΌΠΎΠ·Π½ΠΎΠΉ ΠΊΡΠ°Π½ ΡΠ°ΠΊΠΆΠ΅ ΠΎΠ±Π΅ΡΠΏΠ΅ΡΠΈΠ²Π°Π΅Ρ ΠΏΠΎΡΡΠΎΡΠ½Π½ΠΎΠ΅ ΡΠΎΡΠΌΠΎΠ·Π½ΠΎΠ΅ ΡΡΠΈΠ»ΠΈΠ΅ ΠΏΡΠΈ Π½Π΅ΠΈΠ·ΠΌΠ΅Π½Π½ΠΎΠΌ ΠΏΠΎΠ»ΠΎΠΆΠ΅Π½ΠΈΠΈ ΡΠΎΡΠΌΠΎΠ·Π½ΠΎΠΉ ΠΏΠ΅Π΄Π°Π»ΠΈ ΠΈ Π±ΡΡΡΡΠΎΠ΅ ΡΠ°ΡΡΠΎΡ-ΠΌΠ°ΠΆΠΈΠ²Π°Π½ΠΈΠ΅ ΠΏΡΠΈ ΠΏΡΠ΅ΠΊΡΠ°ΡΠ΅Π½ΠΈΠΈ Π½Π°ΠΆΠ°ΡΠΈΡ Π½Π° ΠΏΠ΅Π΄Π°Π»Ρ.
Π’ΠΎΡΠΌΠΎΠ·Π½ΡΠ΅ ΠΊΡΠ°Π½Ρ Π±ΡΠ²Π°ΡΡ ΠΏΡΡΠΌΠΎΠ³ΠΎ ΠΈ ΠΎΠ±ΡΠ°ΡΠ½ΠΎΠ³ΠΎ Π΄Π΅ΠΉΡΡΠ²ΠΈΡ. Π ΠΊΡΠ°Π½Π°Ρ
ΠΏΡΡΠΌΠΎΠ³ΠΎ Π΄Π΅ΠΉΡΡΠ²ΠΈΡ ΠΏΡΠΈ Π½Π°ΠΆΠ°ΡΠΈΠΈ Π½Π° ΠΏΠ΅Π΄Π°Π»Ρ ΠΏΡΠΎΠΈΡΡ
ΠΎΠ΄ΠΈΡ ΠΏΠΎΠ΄Π°ΡΠ° ΡΠΆΠ°ΡΠΎΠ³ΠΎ Π²ΠΎΠ·Π΄ΡΡ
Π° ΠΈΠ· Π±Π°Π»Π»ΠΎΠ½Π° ΡΠ΅ΡΠ΅Π· ΠΌΠ°Π³ΠΈΡΡΡΠ°Π»Ρ Π² ΡΠΎΡΠΌΠΎΠ·Π½ΡΠ΅ ΠΊΠ°ΠΌΠ΅ΡΡ ΠΊΠΎΠ»Π΅Ρ. Π ΠΊΡΠ°Π½Π°Ρ
ΠΎΠ±ΡΠ°ΡΠ½ΠΎΠ³ΠΎ Π΄Π΅ΠΉΡΡΠ²ΠΈΡ ΠΏΡΠΈ ΡΠΎΡΠΌΠΎΠΆΠ΅Π½ΠΈΠΈ Π²ΠΎΠ·Π΄ΡΡ
ΠΈΠ· ΠΌΠ°Π³ΠΈΡΡΡΠ°Π»ΠΈ Π²ΡΠΏΡΡΠΊΠ°Π΅ΡΡΡ Π² Π°ΡΠΌΠΎΡΡΠ΅ΡΡ, Π° ΡΠΎΡΠΌΠΎΠ·Π½ΡΠ΅ ΠΊΠ°ΠΌΠ΅ΡΡ ΠΊΠΎΠ»Π΅Ρ Π·Π°ΠΏΠΎΠ»Π½ΡΡΡΡΡ Π²ΠΎΠ·Π΄ΡΡ
ΠΎΠΌ ΠΈΠ· Π±Π°Π»Π»ΠΎΠ½Π° ΡΠ΅ΡΠ΅Π· ΡΠΏΠ΅ΡΠΈΠ°Π»ΡΠ½ΡΠΉ ΡΠ°ΡΠΏΡΠ΅Π΄Π΅Π»ΠΈΡΠ΅Π»Ρ. ΠΡΠ°Π½Ρ ΠΏΠ΅ΡΠ²ΠΎΠ³ΠΎ ΡΠΈΠΏΠ° ΠΏΡΠΈΠΌΠ΅Π½ΡΡΡΡΡ Π΄Π»Ρ ΡΠΏΡΠ°Π²Π»Π΅Π½ΠΈΡ ΡΠΎΡΠΌΠΎΠ·Π°ΠΌΠΈ Π°Π²ΡΠΎΠΌΠΎΠ±ΠΈΠ»Ρ, Π° Π²ΡΠΎΡΠΎΠ³ΠΎ β Π΄Π»Ρ ΡΠΏΡΠ°Π²Π»Π΅Π½ΠΈΡ ΡΠΎΡΠΌΠΎΠ·Π°ΠΌΠΈ ΠΏΡΠΈΡΠ΅ΠΏΠ°. ΠΠΎ ΠΊΠΎΠ½ΡΡΡΡΠΊΡΠΈΠΈ ΡΠΎΡΠΌΠΎΠ·Π½ΡΠ΅ ΠΊΡΠ°Π½Ρ Π±ΡΠ²Π°ΡΡ Π΄ΠΈΠ°ΡΡΠ°Π³ΠΌΠ΅Π½Π½ΡΠ΅ ΠΈ ΠΏΠΎΡΡΠ½Π΅Π²ΡΠ΅.
Π£ Π°Π²ΡΠΎΠΌΠΎΠ±ΠΈΠ»Π΅ΠΉ ΠΈ Π°Π²ΡΠΎΠ±ΡΡΠΎΠ² Π½ΠΎΠ²ΡΡ
ΠΌΠΎΠ΄Π΅Π»Π΅ΠΉ ΡΡΡΠ°Π½Π°Π²Π»ΠΈΠ²Π°ΡΡ ΡΠΎΡΠΌΠΎΠ·Π½ΡΠ΅ ΠΊΡΠ°Π½Ρ ΠΏΠΎΡΡΠ½Π΅Π²ΠΎΠ³ΠΎ ΡΠΈΠΏΠ°. ΠΠ° Π°Π²ΡΠΎΠΌΠΎΠ±ΠΈΠ»ΡΡ
, ΠΏΡΠ΅Π΄Π½Π°Π·Π½Π°ΡΠ΅Π½Π½ΡΡ
Π΄Π»Ρ ΡΠ°Π±ΠΎΡΡ Ρ ΠΏΡΠΈΡΠ΅ΠΏΠΎΠΌ, ΡΡΡΠ°Π½Π°Π²Π»ΠΈΠ²Π°ΡΡ ΠΊΠΎΠΌΠ±ΠΈΠ½ΠΈΡΠΎΠ²Π°Π½Π½ΡΠ΅ (Π΄Π²ΠΎΠΉΠ½ΡΠ΅) ΠΊΡΠ°Π½Ρ Ρ Π΄Π²ΡΠΌΡ ΡΠΈΠ»ΠΈΠ½Π΄ΡΠ°ΠΌΠΈ, ΠΎΠ΄ΠΈΠ½ ΠΈΠ· ΠΊΠΎΡΠΎΡΡΡ
ΡΠ»ΡΠΆΠΈΡ Π΄Π»Ρ ΡΠΏΡΠ°Π²Π»Π΅Π½ΠΈΡ ΡΠΎΡΠΌΠΎΠ·Π°ΠΌΠΈ Π°Π²ΡΠΎΠΌΠΎΠ±ΠΈΠ»Ρ, Π° Π΄ΡΡΠ³ΠΎΠΉ ΡΠΎΡΠΌΠΎΠ·Π°ΠΌΠΈ ΠΏΡΠΈΡΠ΅ΠΏΠ°.
Π ΠΈΡ. 12. Π Π΅Π³ΡΠ»ΡΡΠΎΡ Π΄Π°Π²Π»Π΅Π½ΠΈΡ (Π°) ΠΈ ΠΏΡΠ΅Π΄ΠΎΡ ΡΠ°Π½ΠΈΡΠ΅Π»ΡΠ½ΡΠΉ ΠΊΠ»Π°ΠΏΠ°Π½ (Π±)
ΠΠ° Π°Π²ΡΠΎΠΌΠΎΠ±ΠΈΠ»Π΅ ΠΠΠ-130 ΠΈ Π΅Π³ΠΎ ΠΌΠΎΠ΄ΠΈΡΠΈΠΊΠ°ΡΠΈΡΡ ΡΡΡΠ°Π½Π°Π²Π»ΠΈΠ²Π°Π΅ΡΡΡ ΠΊΠΎΠΌΠ±ΠΈΠ½ΠΈΡΠΎΠ²Π°Π½Π½ΡΠΉ ΡΠΎΡΠΌΠΎΠ·Π½ΠΎΠΉ ΠΊΡΠ°Π½, ΠΊΠΎΡΠΎΡΡΠΉ ΠΈΠΌΠ΅Π΅Ρ Π΄ΠΈΠ°ΡΡΠ°Π³ΠΌΡ ΠΊ ΠΈΠ· ΠΏΡΠΎΡΠ΅Π·ΠΈΠ½Π΅Π½Π½ΠΎΠ³ΠΎ ΠΏΠΎΠ»ΠΎΡΠ½Π° ΠΈ ΡΠ΄Π²ΠΎΠ΅Π½Π½ΡΠ΅ ΠΊΠΎΠ½ΠΈΡΠ΅ΡΠΊΠΈΠ΅ ΡΠ΅Π·ΠΈΠ½ΠΎΠ²ΡΠ΅ ΠΊΠ»Π°ΠΏΠ°Π½Ρ ΠΈ β Π²ΡΠΏΡΡΠΊΠ½ΡΠ΅; ΠΈ β Π²ΠΏΡΡΠΊΠ½ΡΠ΅.
ΠΡΠΈ Π½Π°ΠΆΠ°ΡΠΈΠΈ Π½Π° ΠΏΠ΅Π΄Π°Π»Ρ ΡΠΎΡΠΌΠΎΠ·Π° ΡΡΠ³Π° ΠΏΡΠΈΠ²ΠΎΠ΄Π° ΠΏΠΎΠ²ΠΎΡΠ°ΡΠΈΠ²Π°Π΅Ρ ΡΡΡΠ°Π³, ΠΊΠΎΡΠΎΡΡΠΉ, ΠΎΠΏΠΈΡΠ°ΡΡΡ Π½Π° Π²ΠΈΠ»ΠΊΡ ΡΡΡΠ°Π³Π°, Π²ΡΠ΄Π²ΠΈΠ³Π°Π΅Ρ ΡΡΠΎΠΊ. ΡΠΆΠΈΠΌΠ°Ρ ΡΡΠ°Π²Π½ΠΎΠ²Π΅ΡΠΈΠ²Π°ΡΡΡΡ ΠΏΡΡΠΆΠΈΠ½Ρ. ΠΠΈΠ°ΡΡΠ°Π³ΠΌΠ° ΠΏΠΎΠ΄ Π΄Π°Π²Π»Π΅Π½ΠΈΠ΅ΠΌ ΡΠΆΠ°ΡΠΎΠ³Ρ Π²ΠΎΠ·Π΄ΡΡ Π° ΠΏΡΠΎΠ³ΠΈΠ±Π°Π΅ΡΡΡ Π²Π»Π΅Π²ΠΎ, Π° ΡΠ΅Π΄Π»ΠΎ ΠΎΡΠΊΡΡΠ²Π°Π΅Ρ Π²ΡΠΏΡΡΠΊΠ½ΠΎΠΉ ΠΊΠ»Π°ΠΏΠ°Π½ Π§Π΅ΡΠ΅Π· ΠΎΡΠ²Π΅ΡΡΡΠΈΠ΅ Π² ΡΠ΅Π΄Π»Π΅ ΠΈ Π²ΡΠΏΡΡΠΊΠ½ΠΎΠ΅ ΠΎΡΠ²Π΅ΡΡΡΠΈΠ΅ Π½Π° ΠΊΠΎΡΠΏΡΡΠ΅ ΠΊΡΠ°Π½Π° ΡΠΆΠ°ΡΡΠΉ Π²ΠΎΠ·Π΄ΡΡ ΠΈΠ· ΠΌΠ°Π³ΠΈΡΡΡΠ°Π»ΠΈ ΠΏΡΠΈΡΠ΅ΠΏΠ° Π²ΡΡ ΠΎΠ΄ΠΈΡ Π² Π°ΡΠΌΠΎΡΡΠ΅ΡΡ ΠΡΠΈ ΡΠ½ΠΈΠΆΠ΅Π½ΠΈΠΈ Π΄Π°Π²Π»Π΅Π½ΠΈΡ Π²ΠΎΠ·Π΄ΡΡ Π° Π² ΠΌΠ°Π³ΠΈΡΡΡΠ°Π»ΠΈ ΠΏΡΠΈΡΠ΅ΠΏΠ° Π²ΡΡΡΠΏΠ°Π΅Ρ Π² Π΄Π΅ΠΉΡΡΠ²ΠΈΠ΅ Π΅Π³ΠΎ Π²ΠΎΠ·Π΄ΡΡ ΠΎΡΠ°ΡΠΏΡΠ΅Π΄Π΅Π»ΠΈΡΠ΅Π»Ρ, ΠΎΠ±Π΅ΡΠΏΠ΅ΡΠΈΠ²Π°Ρ ΠΏΠΎΡΡΡΠΏΠ»Π΅Π½ΠΈΠ΅ ΡΠΆΠ°ΡΠΎΠ³ΠΎ Π²ΠΎΠ·Π΄ΡΡ Π° Π² ΡΠΎΡΠΌΠΎΠ·Π½ΡΠ΅ ΠΊΠ°ΠΌΠ΅ΡΡ ΠΊΠΎΠ»Π΅Ρ ΠΈ ΡΠΎΡΠΌΠΎΠΆΠ΅Π½ΠΈΠ΅
ΠΠ°Π»Π΅Π΅ ΠΏΠΎΠ΄ Π΄Π΅ΠΉΡΡΠ²ΠΈΠ΅ΠΌ ΡΡΡΠ°Π³Π° ΠΈ ΠΏΠ°Π»ΡΡΠ° ΠΏΠΎΠ²ΠΎΡΠ°ΡΠΈΠ²Π°Π΅ΡΡΡ Π²ΠΎΠΊΡΡΠ³ ΠΎΡΠΈ ΡΡΡΠ°Π³, ΠΡΠΎΡ ΡΡΡΠ°Π³ Π΄Π°Π²ΠΈΡ Π½Π° ΡΡΠ°ΠΊΠ°Π½ ΠΈ ΠΏΡΡΠΆΠΈΠ½Ρ.
ΠΠΈΠ° ΡΡΠ°Π³ΠΌΠ° ΠΏΡΠΎΠ³ΠΈΠ±Π°Π΅ΡΡΡ Π²ΠΏΡΠ°Π²ΠΎ, ΡΠ΅Π΄Π»ΠΎ Π·Π°ΠΊΡΡΠ²Π°Π΅ΡΡΡ Π²ΡΠΏΡΡΠΊΠ½ΡΠΌ ΠΊΠ»Π°ΠΏΠ°Π½ΠΎΠΌ ΠΈ ΠΎΡΠΊΡΡΠ²Π°Π΅Ρ Π²ΠΏΡΡΠΊΠ½ΠΎΠΉ ΠΊΠ»Π°ΠΏΠ°Π½. Π‘ΠΆΠ°ΡΡΠΉ Π²ΠΎΠ·Π΄ΡΡ
ΠΈΠ· Π±Π°Π»Π»ΠΎΠ½ΠΎΠ² ΠΏΠΎΡΡΡΠΏΠ°Π΅Ρ ΠΊ Π΄ΠΈΠ°ΡΡΠ°Π³ΠΌΠ΅ ΠΈ Π΄Π°Π»Π΅Π΅ (ΠΏΠΎ ΡΡΡΠ΅Π»ΠΊΠ΅ Π) β ΠΊ ΡΠΎΡΠΌΠΎΠ·Π½ΡΠΌ ΠΊΠ°ΠΌΠ΅ΡΠ°ΠΌ Π°Π²ΡΠΎΠΌΠΎΠ±ΠΈΠ»Ρ-ΡΡΠ³Π°ΡΠ°. ΠΠΎΠ»Π΅ΡΠ° ΡΡΠ³Π°ΡΠ° Π·Π°ΡΠΎΡΠΌΠ°ΠΆΠΈΠ²Π°ΡΡΡΡ Π½Π° 0,2β0,3 Ρ ΠΏΠΎΠ·Π΄Π½Π΅Π΅ ΠΊΠΎΠ»Π΅Ρ ΠΏΡΠΈΡΠ΅ΠΏΠ°.
Π ΠΈΡ. 13. ΠΠΎΠΌΠ±ΠΈΠ½ΠΈΡΠΎΠ²Π°Π½Π½ΡΠΉ ΡΠΎΡΠΌΠΎΠ·Π½ΠΎΠΉ ΠΊΡΠ°Π½ Π°Π²ΡΠΎΠΌΠΎΠ±ΠΈΠ»Π΅ΠΉ ΠΠΠ-130 ΠΈ Π΅Π³ΠΎ ΠΌΠΎΠ΄ΠΈΡΠΈΠΊΠ°ΡΠΈΠΉ
ΠΡΠΈ Π·Π°ΡΠΎΡΠΌΠ°ΠΆΠΈΠ²Π°Π½ΠΈΠΈ Π°Π²ΡΠΎΠΌΠΎΠ±ΠΈΠ»Ρ ΡΡΡΠ½ΡΠΌ ΡΠΎΡΠΌΠΎΠ·ΠΎΠΌ ΠΏΠΎΠ²ΠΎΡΠ°ΡΠΈΠ²Π°Π΅ΡΡΡ Π²Π°Π»ΠΈΠΊ ΠΏΡΠΈΠ²ΠΎΠ΄Π½ΠΎΠ³ΠΎ ΡΡΡΠ°Π³Π°, Π½Π° ΠΊΠΎΠ½ΡΠ΅ ΠΊΠΎΡΠΎΡΠΎΠ³ΠΎ Π½Π°ΡΠ°ΠΆΠ΅Π½ ΠΊΡΠ»Π°ΡΠΎΠΊ. ΠΡΠ»Π°ΡΠΎΠΊ Π²ΡΠ΄Π²ΠΈΠ³Π°Π΅Ρ ΡΡΠΎΠΊ, Π²ΡΠ·ΡΠ²Π°Ρ ΡΡΠ°Π±Π°ΡΡΠ²Π°Π½ΠΈΠ΅ Π²Π΅ΡΡ Π½Π΅ΠΉ ΠΏΠΎΠ»ΠΎΡΡΠΈ ΡΠΎΡΠΌΠΎΠ·Π½ΠΎΠ³ΠΎ ΠΊΡΠ°Π½Π° (ΠΊΠ°ΠΊ ΠΎΠΏΠΈΡΠ°Π½ΠΎ Π²ΡΡΠ΅) ΠΈ ΡΠΎΡΠΌΠΎΠΆΠ΅Π½ΠΈΠ΅ ΠΊΠΎΠ»ΡΡ ΠΏΡΠΈΡΠ΅ΠΏΠ°. ΠΠΈΠΆΠ½ΡΡ ΠΏΠΎΠ»ΠΎΡΡΡ ΠΊΡΠ°Π½Π° ΠΏΡΠΈ ΡΡΠΎΠΌ Π½Π΅ Π²ΠΊΠ»ΡΡΠ°Π΅ΡΡΡ.
Π ΡΠ°ΡΡΠΎΡΠΌΠΎΠΆΠ΅Π½Π½ΠΎΠΌ ΠΏΠΎΠ»ΠΎΠΆΠ΅Π½ΠΈΠΈ ΡΠΎΡΠΌΠΎΠ·Π½ΠΎΠΉ ΠΊΡΠ°Π½ ΠΎΠ±Π΅ΡΠΏΠ΅ΡΠΈΠ²Π°Π΅Ρ ΠΏΠΎΡΡΡΠΏΠ»Π΅Π½ΠΈΠ΅ Π²ΠΎΠ·Π΄ΡΡ Π° ΠΏΠΎΠ΄ Π΄Π°Π²Π»Π΅Π½ΠΈΠ΅ΠΌ 0,48β0,53 ΠΠΠ° ΠΈΠ· Π²ΠΎΠ·Π΄ΡΡΠ½ΡΡ Π±Π°Π»Π»ΠΎΠ½ΠΎΠ² Π°Π²ΡΠΎΠΌΠΎΠ±ΠΈΠ»Ρ Π² ΠΏΠ½Π΅Π²ΠΌΠ°ΡΠΈΡΠ΅ΡΠΊΡΡ ΡΠΈΡΡΠ΅ΠΌΡ ΡΠΎΡΠΌΠΎΠ·ΠΎΠ² ΠΏΡΠΈΡΠ΅ΠΏΠ° (Π²Π΅ΡΡ Π½ΠΈΠ΅ ΡΡΡΠ΅Π»ΠΊΠΈ Π ΠΈ Π) ΠΡΠΏΡΡΠΊΠ½ΠΎΠΉ ΠΊΠ»Π°ΠΏΠ°Π½ ΠΏΡΠΈΠΆΠ°Ρ ΠΊ ΡΠ΅Π΄Π»Ρ, Π²ΠΏΡΡΠΊΠ½ΠΎΠΉ ΠΊΠ»Π°ΠΏΠ°Π½ ΠΏΡΠΈ ΡΡΠΎΠΌ ΠΎΡΠΊΡΡΡ.
ΠΠ°Π²Π»Π΅Π½ΠΈΠ΅ Π²ΠΎΠ·Π΄ΡΡ
Π°, ΠΏΠΎΠ΄Π°Π²Π°Π΅ΠΌΠΎΠ³ΠΎ ΠΎΡ ΡΠΎΡΠΌΠΎΠ·Π½ΠΎΠ³ΠΎ ΠΊΡΠ°Π½Π° Π² ΠΌΠ°Π³ΠΈΡΡΡΠ°Π»Ρ ΠΏΡΠΈΡΠ΅ΠΏΠ°, ΡΠ΅Π³ΡΠ»ΠΈΡΡΡΡ Π·Π°ΡΡΠΆΠΊΠΎΠΉ ΠΏΡΡΠΆΠΈΠ½Ρ ΠΏΡΡΠ΅ΠΌ ΠΏΠΎΠ²ΠΎΡΠΎΡΠ° Π½Π°ΠΏΡΠ°Π²Π»ΡΡΡΠ΅ΠΉ Π²ΡΡΠ»ΠΊΠΈ ΠΏΠΎΡΠ»Π΅ ΠΎΡΠ»Π°Π±Π»Π΅Π½ΠΈΡ ΠΊΠΎΠ½ΡΡΠ³Π°ΠΉΠΊΠΈ.
ΠΠ΅Π»ΠΈΡΠΈΠ½Ρ ΠΎΡΠΊΡΡΡΠΈΡ Π²ΠΏΡΡΠΊΠ½ΡΡ
ΠΊΠ»Π°ΠΏΠ°Π½ΠΎΠ² ΡΠ΅Π³ΡΠ»ΠΈΡΡΡΡ ΠΏΡΠΎΠΊΠ»Π°Π΄ΠΊΠ°ΠΌΠΈ. Π‘Π²ΠΎΠ±ΠΎΠ΄Π½ΡΠΉ Ρ
ΠΎΠ΄ ΡΡΡΠ°Π³Π° ΡΠ΅Π³ΡΠ»ΠΈΡΡΠ΅ΡΡΡ Π±ΠΎΠ»ΡΠΎΠΌ, Π° ΡΠ°Π±ΠΎΡΠΈΠΉ Ρ
ΠΎΠ΄ ΡΡΠΎΠΊΠ° β Π±ΠΎΠ»ΡΠΎΠΌ.
Π ΠΈΡ. 14. Π’ΠΎΡΠΌΠΎΠ·Π½Π°Ρ ΠΊΠ°ΠΌΠ΅ΡΠ° Ρ ΡΠ΅Π³ΡΠ»ΠΈΡΠΎΠ²ΠΎΡΠ½ΡΠΌ ΡΡΡΠ°Π³ΠΎΠΌ Π°Π²ΡΠΎΠΌΠΎΠ±ΠΈΠ»Ρ ΠΠΠ-130
Π’ΠΎΡΠΌΠΎΠ·Π½ΠΎΠΉ ΠΌΠ΅Ρ Π°Π½ΠΈΠ·ΠΌ ΠΏΡΠΈ ΠΏΠ½Π΅Π²ΠΌΠ°ΡΠΈΡΠ΅ΡΠΊΠΎΠΌ ΠΏΡΠΈΠ²ΠΎΠ΄Π΅ ΡΠΎΡΠΌΠΎΠ·ΠΎΠ² ΠΈΠΌΠ΅Π΅Ρ ΠΎΠ΄ΠΈΠ½ ΡΠ°Π·ΠΆΠΈΠΌΠ½ΠΎΠΉ ΠΊΡΠ»Π°ΠΊ Π½Π° ΠΎΠ±Π΅ ΠΊΠΎΠ»ΠΎΠ΄ΠΊΠΈ. ΠΠ°Π» ΡΠ°Π·ΠΆΠΈΠΌΠ½ΠΎΠ³ΠΎ ΠΊΡΠ»Π°ΠΊΠ° ΡΠ²ΡΠ·Π°Π½ ΡΠΎ ΡΡΠΎΠΊΠΎΠΌ ΡΠΎΡΠΌΠΎΠ·Π½ΠΎΠΉ ΠΊΠ°ΠΌΠ΅ΡΡ ΡΡΡΠ°Π³ΠΎΠΌ Ρ ΡΠ΅Π³ΡΠ»ΠΈΡΠΎΠ²ΠΎΡΠ½ΡΠΌ ΡΠ΅ΡΠ²ΡΡΠ½ΡΠΌ ΠΌΠ΅Ρ Π°Π½ΠΈΠ·ΠΌΠΎΠΌ.
ΠΠ° Π°Π²ΡΠΎΠΌΠΎΠ±ΠΈΠ»ΡΡ ΠΠΠ-130 ΡΠΎΡΠΌΠΎΠ·Π½Π°Ρ ΠΊΠ°ΠΌΠ΅ΡΠ° ΡΠΎΡΡΠΎΠΈΡ ΠΈΠ· ΠΊΠΎΡΠΏΡΡΠ° ΠΈ ΠΊΡΡΡΠΊΠΈ, ΠΌΠ΅ΠΆΠ΄Ρ ΠΊΠΎΡΠΎΡΡΠΌΠΈ Π·Π°ΠΆΠ°ΡΠ° Π΄ΠΈΠ°ΡΡΠ°Π³ΠΌΠ°, Π²ΡΠΏΠΎΠ»Π½Π΅Π½Π½Π°Ρ ΠΈΠ· ΠΏΡΠΎΡΠ΅Π·ΠΈΠ½Π΅Π½Π½ΠΎΠΉ ΡΠΊΠ°Π½ΠΈ. Π ΡΠ΅ΡΠ΅Π΄ΠΈΠ½Π΅ Π΄ΠΈΠ°ΡΡΠ°Π³ΠΌΡ ΡΡΡΠ°Π½ΠΎΠ²Π»Π΅Π½Π° ΡΡΠ°Π»ΡΠ½Π°Ρ ΡΠ°ΡΠ΅Π»ΠΊΠ°, Π½Π° ΠΊΠΎΡΠΎΡΡΡ ΠΎΠΏΠΈΡΠ°Π΅ΡΡΡ ΡΡΠΎΠΊ. ΠΡΠΎΡΠΈΠ²ΠΎΠΏΠΎΠ»ΠΎΠΆΠ½ΡΠΉ ΠΊΠΎΠ½Π΅Ρ ΡΡΠΎΠΊΠ° ΠΈΠΌΠ΅Π΅Ρ ΡΠ΅Π·ΡΠ±Ρ Π΄Π»Ρ ΠΊΡΠ΅ΠΏΠ»Π΅Π½ΠΈΡ Π²ΠΈΠ»ΠΊΠΈ, ΡΠΎΠ΅Π΄ΠΈΠ½ΡΡΡΠ΅ΠΉ Π΅Π³ΠΎ Ρ ΡΡΡΠ°Π³ΠΎΠΌ. Π£ΡΡΠ°Π½ΠΎΠ²Π»Π΅Π½Π½ΡΠΉ Π² ΡΡΡΠ°Π³Π΅ ΡΡΡΠ²ΡΠΊ Π½Π°Ρ ΠΎΠ΄ΠΈΡΡΡ Π² Π·Π°ΡΠ΅ΠΏΠ»Π΅Π½ΠΈΠΈ Ρ ΡΠ΅ΡΠ²ΡΡΠ½ΠΎΠΉ ΡΠ΅ΡΡΠ΅ΡΠ½Π΅ΠΉ, ΡΠΈΠ΄ΡΡΠ΅ΠΉ Π½Π° Π²Π°Π»Ρ ΡΠ°Π·ΠΆΠΈΠΌΠ½ΠΎΠ³ΠΎ ΠΊΡΠ»Π°ΠΊΠ°.
Π’ΠΎΡΠΌΠΎΠΆΠ΅Π½ΠΈΠ΅ Π²ΡΠ·ΡΠ²Π°Π΅ΡΡΡ Π²ΠΏΡΡΠΊΠΎΠΌ Π²ΠΎΠ·Π΄ΡΡ Π° ΡΠ΅ΡΠ΅Π· ΡΠ»Π°Π½Π³ Π² ΠΏΡΠΎΡΡΡΠ°Π½ΡΡΠ²ΠΎ ΠΌΠ΅ΠΆΠ΄Ρ ΠΊΡΡΡΠΊΠΎΠΉ ΠΈ Π΄ΠΈΠ°ΡΡΠ°Π³ΠΌΠΎΠΉ. ΠΠΈΠ°ΡΡΠ°Π³ΠΌΠ° ΠΏΡΠΎΠ³ΠΈΠ±Π°Π΅ΡΡΡ, ΠΏΠ΅ΡΠ΅ΠΌΠ΅ΡΠ°Ρ ΡΡΠΎΠΊ ΠΈ ΠΏΠΎΠ²ΠΎΡΠ°ΡΠΈΠ²Π°Ρ ΡΡΡΠ°Π³ ΡΠ°Π·ΠΆΠΈΠΌΠ½ΠΎΠ³ΠΎ ΠΊΡΠ»Π°ΠΊΠ°. Π ΠΈΡΡ ΠΎΠ΄Π½ΠΎΠ΅ ΠΏΠΎΠ»ΠΎΠΆΠ΅Π½ΠΈΠ΅ Π΄ΠΈΠ°ΡΡΠ°Π³ΠΌΠ° Π²ΠΎΠ·Π²ΡΠ°ΡΠ°Π΅ΡΡΡ ΠΏΡΡΠΆΠΈΠ½Π°ΠΌΠΈ ΠΈ ΡΠΎΡΠΌΠΎΠ·Π½ΠΎΠΉ ΠΊΠ°ΠΌΠ΅ΡΡ.
ΠΠ° Π·Π°Π΄Π½ΠΈΠ΅ ΠΊΠΎΠ»Π΅ΡΠ° Π³ΡΡΠ·ΠΎΠ²ΠΎΠ³ΠΎ Π°Π²ΡΠΎΠΌΠΎΠ±ΠΈΠ»Ρ ΠΏΡΠΈΡ ΠΎΠ΄ΠΈΡΡΡ Π±ΠΎΠ»ΡΡΠ°Ρ ΡΠ°ΡΡΡ ΠΌΠ°ΡΡΡ, ΡΠ΅ΠΌ Π½Π° ΠΏΠ΅ΡΠ΅Π΄Π½ΠΈΠ΅, ΠΏΠΎΡΡΠΎΠΌΡ Π΄Π»Ρ ΡΠ²Π΅Π»ΠΈΡΠ΅Π½ΠΈΡ ΡΠΎΡΠΌΠΎΠ·Π½ΠΎΠΉ ΡΠΈΠ»Ρ ΡΠΎΡΠΌΠΎΠ·Π½ΡΠ΅ ΠΊΠ°ΠΌΠ΅ΡΡ Π·Π°Π΄Π½ΠΈΡ ΠΊΠΎΠ»Π΅Ρ ΠΈΠΌΠ΅ΡΡ Π±ΠΎΠ»ΡΡΠΈΠΉ Π΄ΠΈΠ°ΠΌΠ΅ΡΡ, ΡΠ΅ΠΌ ΠΊΠ°ΠΌΠ΅ΡΡ ΠΏΠ΅ΡΠ΅Π΄Π½ΠΈΡ ΠΊΠΎΠ»Π΅Ρ.
ΠΠ° ΡΡΠΆΠ΅Π»ΡΡ Π°Π²ΡΠΎΠΌΠΎΠ±ΠΈΠ»ΡΡ ΡΠ°ΡΠΏΡΠΎΡΡΡΠ°Π½Π΅Π½Ρ ΠΏΠΎΡΡΠ½Π΅Π²ΡΠ΅ ΠΊΠΎΠ»Π΅ΡΠ½ΡΠ΅ ΡΠΎΡΠΌΠΎΠ·Π½ΡΠ΅ ΠΊΠ°ΠΌΠ΅ΡΡ, ΠΊΠΎΡΠΎΡΡΠ΅ Π±ΠΎΠ»Π΅Π΅ Π½Π°Π΄Π΅ΠΆΠ½Ρ ΠΈ Π΄ΠΎΠ»Π³ΠΎΠ²Π΅ΡΠ½Ρ.
Π‘ΠΎΠ΅Π΄ΠΈΠ½ΠΈΡΠ΅Π»ΡΠ½Π°Ρ Π³ΠΎΠ»ΠΎΠ²ΠΊΠ° ΡΡΡΠ°Π½Π°Π²Π»ΠΈΠ²Π°Π΅ΡΡΡ Π½Π° Π·Π°Π΄Π½Π΅ΠΉ ΠΏΠΎΠΏΠ΅ΡΠ΅ΡΠΈΠ½Π΅ ΡΠ°ΠΌΡ ΠΈ ΡΠ»ΡΠΆΠΈΡ Π΄Π»Ρ ΡΠΎΠ΅Π΄ΠΈΠ½Π΅Π½ΠΈΡ Π²ΠΎΠ·Π΄ΡΡ ΠΎΠΏΡΠΎΠ²ΠΎΠ΄ΠΎΠ² ΠΌΠ΅ΠΆΠ΄Ρ Π°Π²ΡΠΎΠΌΠΎΠ±ΠΈΠ»Π΅ΠΌ ΠΈ ΠΏΡΠΈΡΠ΅ΠΏΠΎΠΌ ΠΈ ΠΌΠ΅ΠΆΠ΄Ρ ΠΎΡΠ΄Π΅Π»ΡΠ½ΡΠΌΠΈ ΠΏΡΠΈΡΠ΅ΠΏΠ°ΠΌΠΈ. ΠΠΎΠ»ΠΎΠ²ΠΊΠ° ΡΠΎΡΡΠΎΠΈΡ ΠΈΠ· ΠΊΠΎΡΠΏΡΡΠ°, ΡΠ΅Π·ΠΈΠ½ΠΎΠ²ΠΎΠ³ΠΎ ΠΊΠΎΠ»ΡΡΠ°, ΠΎΠ±ΡΠ°ΡΠ½ΠΎΠ³ΠΎ ΠΊΠ»Π°ΠΏΠ°Π½Π° ΠΈ ΠΊΡΡΡΠΊΠΈ; ΠΏΠΎΡΠ»Π΅Π΄Π½ΡΡ Π΄ΠΎΠ»ΠΆΠ½Π° Π±ΡΡΡ Π·Π°ΠΊΡΡΡΠ°, Π΅ΡΠ»ΠΈ ΡΠΎΠ΅Π΄ΠΈΠ½ΠΈΡΠ΅Π»ΡΠ½Π°Ρ Π³ΠΎΠ»ΠΎΠ²ΠΊΠ° Π½Π΅ ΡΠΎΠ΅Π΄ΠΈΠ½Π΅Π½Π° Ρ Π³ΠΎΠ»ΠΎΠ²ΠΊΠΎΠΉ ΠΏΡΠΈΡΠ΅ΠΏΠ°.
Π Π°Π·ΠΎΠ±ΡΠΈΡΠ΅Π»ΡΠ½ΡΠΉ ΠΊΡΠ°Π½ ΡΠ»ΡΠΆΠΈΡ Π΄Π»Ρ ΠΎΡΠΊΠ»ΡΡΠ΅Π½ΠΈΡ ΠΌΠ°Π³ΠΈΡΡΡΠ°Π»ΠΈ ΠΏΡΠΈΡΠ΅ΠΏΠ° ΠΈ ΡΡΡΠ°Π½Π°Π²Π»ΠΈΠ²Π°Π΅ΡΡΡ ΠΏΠ΅ΡΠ΅Π΄ ΡΠΎΠ΅Π΄ΠΈΠ½ΠΈΡΠ΅Π»ΡΠ½ΠΎΠΉ Π³ΠΎΠ»ΠΎΠ²ΠΊΠΎΠΉ. ΠΡΠ°Π½ ΠΎΡΠΊΡΡΠ²Π°ΡΡ ΡΠΎΠ»ΡΠΊΠΎ ΠΏΠΎΡΠ»Π΅ ΠΏΡΠΈΡΠΎΠ΅Π΄ΠΈΠ½Π΅Π½ΠΈΡ ΠΏΠ½Π΅Π²ΠΌΠ°ΡΠΈΡΠ΅ΡΠΊΠΎΠΉ ΡΠΈΡΡΠ΅ΠΌΡ ΠΏΡΠΈΡΠ΅ΠΏΠ°.
ΠΡΠ°Π½ ΠΎΡΠ±ΠΎΡΠ° Π²ΠΎΠ·Π΄ΡΡ Π° ΡΠ»ΡΠΆΠΈΡ Π΄Π»Ρ Π½Π°ΠΊΠ°ΡΠΈΠ²Π°Π½ΠΈΡ ΡΠΈΠ½ ΠΈ Π΄ΡΡΠ³ΠΈΡ ΡΠ΅Π»Π΅ΠΉ, Π΅Π³ΠΎ ΡΡΡΠ°Π½Π°Π²Π»ΠΈΠ²Π°ΡΡ Π½Π° Π²ΠΎΠ·Π΄ΡΡΠ½ΠΎΠΌ Π±Π°Π»Π»ΠΎΠ½Π΅.
ΠΠ°Π½ΠΎΠΌΠ΅ΡΡ ΠΏΠΎΠ·Π²ΠΎΠ»ΡΠ΅Ρ ΠΏΡΠΎΠ²Π΅ΡΡΡΡ Π΄Π°Π²Π»Π΅Π½ΠΈΠ΅ Π²ΠΎΠ·Π΄ΡΡ Π° ΠΊΠ°ΠΊ Π² Π²ΠΎΠ·Π΄ΡΡΠ½ΡΡ Π±Π°Π»Π»ΠΎΠ½Π°Ρ , ΡΠ°ΠΊ ΠΈ Π² ΡΠΎΡΠΌΠΎΠ·Π½ΡΡ ΠΊΠ°ΠΌΠ΅ΡΠ°Ρ ΡΠΈΡΡΠ΅ΠΌΡ ΠΏΠ½Π΅Π²ΠΌΠ°ΡΠΈΡΠ΅ΡΠΊΠΎΠ³ΠΎ ΠΏΡΠΈΠ²ΠΎΠ΄Π°. ΠΠ»Ρ ΡΡΠΎΠ³ΠΎ ΠΎΠ½ ΠΈΠΌΠ΅Π΅Ρ Π΄Π²Π΅ ΡΡΡΠ΅Π»ΠΊΠΈ ΠΈ Π΄Π²Π΅ ΡΠΊΠ°Π»Ρ. ΠΠΎ Π½ΠΈΠΆΠ½Π΅ΠΉ ΡΠΊΠ°Π»Π΅ ΠΏΡΠΎΠ²Π΅ΡΡΡΡ Π΄Π°Π²Π»Π΅Π½ΠΈΠ΅ Π² ΡΠΎΡΠΌΠΎΠ·Π½ΡΡ ΠΊΠ°ΠΌΠ΅ΡΠ°Ρ , ΠΏΠΎ Π²Π΅ΡΡ Π½Π΅ΠΉ Π² Π²ΠΎΠ·Π΄ΡΡΠ½ΡΡ Π±Π°Π»Π»ΠΎΠ½Π°Ρ .
Π Π΅ΠΊΠ»Π°ΠΌΠ½ΡΠ΅ ΠΏΡΠ΅Π΄Π»ΠΎΠΆΠ΅Π½ΠΈΡ:
Π§ΠΈΡΠ°ΡΡ Π΄Π°Π»Π΅Π΅: ΠΠ΅Ρ Π°Π½ΠΈΡΠ΅ΡΠΊΠΈΠΉ ΠΏΡΠΈΠ²ΠΎΠ΄ ΡΠΎΡΠΌΠΎΠ·ΠΎΠ²
ΠΠ°ΡΠ΅Π³ΠΎΡΠΈΡ: — ΠΠ²ΡΠΎΠΌΠΎΠ±ΠΈΠ»ΠΈ ΠΈ ΡΡΠ°ΠΊΡΠΎΡΠ°
ΠΠ»Π°Π²Π½Π°Ρ β Π‘ΠΏΡΠ°Π²ΠΎΡΠ½ΠΈΠΊ β Π‘ΡΠ°ΡΡΠΈ β Π€ΠΎΡΡΠΌ
ΠΠ½Π΅Π²ΠΌΠ°ΡΠΈΡΠ΅ΡΠΊΠΈΠΉ ΠΏΡΠΈΠ²ΠΎΠ΄ ΡΠΎΡΠΌΠΎΠ·ΠΎΠ² β Π‘ΡΡΠ΄ΠΎΠΏΠ΅Π΄ΠΈΡ
ΠΡΠΈΠ½ΡΠΈΠΏ Π΄Π΅ΠΉΡΡΠ²ΠΈΡ ΠΏΠ½Π΅Π²ΠΌΠ°ΡΠΈΡΠ΅ΡΠΊΠΎΠ³ΠΎ ΠΏΡΠΈΠ²ΠΎΠ΄Π° ΡΠΎΡΠΌΠΎΠ·ΠΎΠ².
Π’ΠΎΡΠΌΠΎΠ·Π½ΡΡ ΡΠΈΡΡΠ΅ΠΌΡ Ρ ΠΏΠ½Π΅Π²ΠΌΠ°ΡΠΈΡΠ΅ΡΠΊΠΈΠΌ ΠΏΡΠΈΠ²ΠΎΠ΄ΠΎΠΌ ΠΏΡΠΈΠΌΠ΅Π½ΡΡΡ Π½Π° Π±ΠΎΠ»ΡΡΠ΅Π³ΡΡΠ·Π½ΡΡ Π³ΡΡΠ·ΠΎΠ²ΡΡ Π°Π²ΡΠΎΠΌΠΎΠ±ΠΈΠ»ΡΡ ΠΈ Π±ΠΎΠ»ΡΡΠΈΡ Π°Π²ΡΠΎΠ±ΡΡΠ°Ρ . Π’ΠΎΡΠΌΠΎΠ·Π½ΠΎΠ΅ ΡΡΠΈΠ»ΠΈΠ΅ Π² ΠΏΠ½Π΅Π²ΠΌΠ°ΡΠΈΡΠ΅ΡΠΊΠΎΠΌ ΠΏΡΠΈΠ²ΠΎΠ΄Π΅ ΡΠΎΠ·Π΄Π°Π΅ΡΡΡ Π²ΠΎΠ·Π΄ΡΡ ΠΎΠΌ, ΠΏΠΎΡΡΠΎΠΌΡ ΠΏΡΠΈ ΡΠΎΡΠΌΠΎΠΆΠ΅Π½ΠΈΠΈ Π²ΠΎΠ΄ΠΈΡΠ΅Π»Ρ ΠΏΡΠΈΠΊΠ»Π°Π΄ΡΠ²Π°Π΅Ρ ΠΊ ΡΠΎΡΠΌΠΎΠ·Π½ΠΎΠΉ ΠΏΠ΅Π΄Π°Π»ΠΈ Π½Π΅Π±ΠΎΠ»ΡΡΠΎΠ΅ ΡΡΠΈΠ»ΠΈΠ΅, ΡΠΏΡΠ°Π²Π»ΡΡΡΠ΅Π΅ ΡΠΎΠ»ΡΠΊΠΎ ΠΏΠΎΠ΄Π°ΡΠ΅ΠΉ Π²ΠΎΠ·Π΄ΡΡ Π° ΠΊ ΡΠΎΡΠΌΠΎΠ·Π½ΡΠΌ ΠΌΠ΅Ρ Π°Π½ΠΈΠ·ΠΌΠ°ΠΌ. ΠΠΎ ΡΡΠ°Π²Π½Π΅Π½ΠΈΡ Ρ Π³ΠΈΠ΄ΡΠ°Π²Π»ΠΈΡΠ΅ΡΠΊΠΈΠΌ ΠΏΡΠΈΠ²ΠΎΠ΄ΠΎΠΌ ΠΏΠ½Π΅Π²ΠΌΠΎΠΏΡΠΈΠ²ΠΎΠ΄ ΠΈΠΌΠ΅Π΅Ρ ΠΌΠ΅Π½Π΅Π΅ ΠΆΠ΅ΡΡΠΊΠΈΠ΅ ΡΡΠ΅Π±ΠΎΠ²Π°Π½ΠΈΡ ΠΊ Π³Π΅ΡΠΌΠ΅ΡΠΈΡΠ½ΠΎΡΡΠΈ Π²ΡΠ΅ΠΉ ΡΠΈΡΡΠ΅ΠΌΡ, ΡΠ°ΠΊ ΠΊΠ°ΠΊ Π½Π΅Π±ΠΎΠ»ΡΡΠ°Ρ ΡΡΠ΅ΡΠΊΠ° Π²ΠΎΠ·Π΄ΡΡ Π° ΠΏΡΠΈ ΡΠ°Π±ΠΎΡΠ΅ Π΄Π²ΠΈΠ³Π°ΡΠ΅Π»Ρ Π²ΠΎΡΠΏΠΎΠ»Π½ΡΠ΅ΡΡΡ ΠΊΠΎΠΌΠΏΡΠ΅ΡΡΠΎΡΠΎΠΌ. ΠΠ΄Π½Π°ΠΊΠΎ ΡΠ»ΠΎΠΆΠ½ΠΎΡΡΡ ΠΊΠΎΠ½ΡΡΡΡΠΊΡΠΈΠΈ ΠΏΡΠΈΠ±ΠΎΡΠΎΠ² ΠΏΠ½Π΅Π²ΠΌΠΎΠΏΡΠΈΠ²ΠΎΠ΄Π°, ΠΈΡ Π³Π°Π±Π°ΡΠΈΡΠ½ΡΠ΅ ΡΠ°Π·ΠΌΠ΅ΡΡ ΠΈ ΠΌΠ°ΡΡΠ° Π·Π½Π°ΡΠΈΡΠ΅Π»ΡΠ½ΠΎ Π²ΡΡΠ΅, ΡΠ΅ΠΌ Ρ Π³ΠΈΠ΄ΡΠΎΠΏΡΠΈΠ²ΠΎΠ΄Π°. ΠΡΠΎΠ±Π΅Π½Π½ΠΎ ΡΡΠ»ΠΎΠΆΠ½ΡΡΡΡΡ ΡΠΈΡΡΠ΅ΠΌΡ ΠΏΠ½Π΅Π²ΠΌΠΎΠΏΡΠΈΠ²ΠΎΠ΄Π° Π½Π° Π°Π²ΡΠΎΠΌΠΎΠ±ΠΈΠ»ΡΡ , ΠΈΠΌΠ΅ΡΡΠΈΡ Π΄Π²ΡΡ ΠΊΠΎΠ½ΡΡΡΠ½ΡΡ ΠΈΠ»ΠΈ ΠΌΠ½ΠΎΠ³ΠΎΠΊΠΎΠ½ΡΡΡΠ½ΡΡ ΡΡ Π΅ΠΌΡ. Π’Π°ΠΊΠΈΠ΅ ΠΏΠ½Π΅Π²ΠΌΠΎΠΏΡΠΈΠ²ΠΎΠ΄Ρ ΠΏΡΠΈΠΌΠ΅Π½ΡΡΡ, Π½Π°ΠΏΡΠΈΠΌΠ΅Ρ, Π½Π° Π°Π²ΡΠΎΠΌΠΎΠ±ΠΈΠ»ΡΡ ΠΠΠ, ΠΠΠ, ΠΠ°ΠΌΠΠ ΠΈ ΠΠΠ-130 (Ρ 1984 Π³.).
Π‘ΡΡΠ½ΠΎΡΡΡ Π΄Π²ΡΡ ΠΊΠΎΠ½ΡΡΡΠ½ΠΎΠΉ ΡΡ Π΅ΠΌΡ ΠΏΠ½Π΅Π²ΠΌΠΎΠΏΡΠΈΠ²ΠΎΠ΄Π° Π°Π²ΡΠΎΠΌΠΎΠ±ΠΈΠ»Π΅ΠΉ ΠΠΠ ΡΠΎΡΡΠΎΠΈΡ Π² ΡΠΎΠΌ, ΡΡΠΎ Π²ΡΠ΅ ΠΏΡΠΈΠ±ΠΎΡΡ ΠΏΠ½Π΅Π²ΠΌΠΎΠΏΡΠΈΠ²ΠΎΠ΄Π° ΡΠΎΠ΅Π΄ΠΈΠ½Π΅Π½Ρ Π² Π΄Π²Π΅ Π½Π΅Π·Π°Π²ΠΈΡΠΈΠΌΡΠ΅ Π²Π΅ΡΠ²ΠΈ Π΄Π»Ρ ΠΏΠ΅ΡΠ΅Π΄Π½ΠΈΡ ΠΈ Π·Π°Π΄Π½ΠΈΡ ΠΊΠΎΠ»Π΅Ρ. ΠΠ° Π°Π²ΡΠΎΠ±ΡΡΠ°Ρ ΠΠΠ ΡΠ°ΠΊΠΆΠ΅ ΠΏΡΠΈΠΌΠ΅Π½Π΅Π½Ρ Π΄Π²Π° ΠΊΠΎΠ½ΡΡΡΠ° ΠΏΡΠΈΠ²ΠΎΠ΄Π°, Π΄Π΅ΠΉΡΡΠ²ΡΡΡΠΈΠ΅ ΠΎΡ ΠΎΠ΄Π½ΠΎΠΉ ΠΏΠ΅Π΄Π°Π»ΠΈ ΡΠ΅ΡΠ΅Π· Π΄Π²Π° ΡΠΎΡΠΌΠΎΠ·Π½ΡΡ ΠΊΡΠ°Π½Π° Π½Π° ΠΊΠΎΠ»Π΅ΡΠ½ΡΠ΅ ΠΌΠ΅Ρ Π°Π½ΠΈΠ·ΠΌΡ ΠΏΠ΅ΡΠ΅Π΄Π½ΠΈΡ ΠΈ Π·Π°Π΄Π½ΠΈΡ ΠΊΠΎΠ»Π΅Ρ ΡΠ°Π·Π΄Π΅Π»ΡΠ½ΠΎ. ΠΡΠΈΠΌ ΠΏΠΎΠ²ΡΡΠ°Π΅ΡΡΡ Π½Π°Π΄Π΅ΠΆΠ½ΠΎΡΡΡ ΠΏΠ½Π΅Π²ΠΌΠΎΠΏΡΠΈΠ²ΠΎΠ΄Π° ΠΈ Π±Π΅Π·ΠΎΠΏΠ°ΡΠ½ΠΎΡΡΡ Π΄Π²ΠΈΠΆΠ΅Π½ΠΈΡ Π² ΡΠ»ΡΡΠ°Π΅ Π²ΡΡ ΠΎΠ΄Π° ΠΈΠ· ΡΡΡΠΎΡ ΠΎΠ΄Π½ΠΎΠ³ΠΎ ΠΊΠΎΠ½ΡΡΡΠ°.
ΠΠ°ΠΈΠ±ΠΎΠ»Π΅Π΅ ΠΏΡΠΎΡΡΡΡ ΡΡ Π΅ΠΌΡ ΠΈΠΌΠ΅Π΅Ρ ΠΏΠ½Π΅Π²ΠΌΠΎΠΏΡΠΈΠ²ΠΎΠ΄ ΡΠΎΡΠΌΠΎΠ·ΠΎΠ² Π½Π° Π°Π²ΡΠΎΠΌΠΎΠ±ΠΈΠ»Π΅ ΠΠΠ-130 (ΡΠΈΡ.6) Π²ΡΠΏΡΡΠΊΠ° Π΄ΠΎ 1984 Π³.. Π ΡΠΈΡΡΠ΅ΠΌΡ ΠΏΡΠΈΠ²ΠΎΠ΄Π° Π²Ρ ΠΎΠ΄ΡΡ ΠΊΠΎΠΌΠΏΡΠ΅ΡΡΠΎΡ 1, ΠΌΠ°Π½ΠΎΠΌΠ΅ΡΡ 2, Π±Π°Π»Π»ΠΎΠ½Ρ 3 Π΄Π»Ρ ΡΠΆΠ°ΡΠΎΠ³ΠΎ Π²ΠΎΠ·Π΄ΡΡ Π°, Π·Π°Π΄Π½ΠΈΠ΅ ΡΠΎΡΠΌΠΎΠ·Π½ΡΠ΅ ΠΊΠ°ΠΌΠ΅ΡΡ 4, ΡΠΎΠ΅Π΄ΠΈΠ½ΠΈΡΠ΅Π»ΡΠ½Π°Ρ Π³ΠΎΠ»ΠΎΠ²ΠΊΠ° 5 Π΄Π»Ρ ΡΠΎΠ΅Π΄ΠΈΠ½Π΅Π½ΠΈΡ Ρ ΡΠΎΡΠΌΠΎΠ·Π½ΠΎΠΉ ΡΠΈΡΡΠ΅ΠΌΠΎΠΉ ΠΏΡΠΈΡΠ΅ΠΏΠ°, ΡΠ°Π·ΠΎΠ±ΡΠΈΡΠ΅Π»ΡΠ½ΡΠΉ ΠΊΡΠ°Π½ 6, ΡΠΎΡΠΌΠΎΠ·Π½ΠΎΠΉ ΠΊΡΠ°Π½ 8, ΡΠΎΠ΅Π΄ΠΈΠ½ΠΈΡΠ΅Π»ΡΠ½ΡΠ΅ ΡΡΡΠ±ΠΎΠΏΡΠΎΠ²ΠΎΠ΄Ρ 7 ΠΈ ΠΏΠ΅ΡΠ΅Π΄Π½ΠΈΠ΅ ΡΠΎΡΠΌΠΎΠ·Π½ΡΠ΅ ΠΊΠ°ΠΌΠ΅ΡΡ 9.
ΠΡΠΈ ΡΠ°Π±ΠΎΡΠ΅ Π΄Π²ΠΈΠ³Π°ΡΠ΅Π»Ρ Π²ΠΎΠ·Π΄ΡΡ , ΠΏΠΎΡΡΡΠΏΠ°ΡΡΠΈΠΉ Π² ΠΊΠΎΠΌΠΏΡΠ΅ΡΡΠΎΡ ΡΠ΅ΡΠ΅Π· Π²ΠΎΠ·Π΄ΡΡΠ½ΡΠΉ ΡΠΈΠ»ΡΡΡ, ΡΠΆΠΈΠΌΠ°Π΅ΡΡΡ ΠΈ Π½Π°ΠΏΡΠ°Π²Π»ΡΠ΅ΡΡΡ Π² Π±Π°Π»Π»ΠΎΠ½Ρ, Π³Π΄Π΅ Π½Π°Ρ ΠΎΠ΄ΠΈΡΡΡ ΠΏΠΎΠ΄ Π΄Π°Π²Π»Π΅Π½ΠΈΠ΅ΠΌ. ΠΠ°Π²Π»Π΅Π½ΠΈΠ΅ Π²ΠΎΠ·Π΄ΡΡ Π° ΡΡΡΠ°Π½Π°Π²Π»ΠΈΠ²Π°Π΅ΡΡΡ ΡΠ΅Π³ΡΠ»ΡΡΠΎΡΠΎΠΌ Π΄Π°Π²Π»Π΅Π½ΠΈΡ, ΠΊΠΎΡΠΎΡΡΠΉ Π½Π°Ρ ΠΎΠ΄ΠΈΡΡΡ Π² ΠΊΠΎΠΌΠΏΡΠ΅ΡΡΠΎΡΠ΅ ΠΈ ΠΎΠ±Π΅ΡΠΏΠ΅ΡΠΈΠ²Π°Π΅Ρ Π΅Π³ΠΎ ΡΠ°Π±ΠΎΡΡ Π²Ρ ΠΎΠ»ΠΎΡΡΡΡ ΠΏΡΠΈ Π΄ΠΎΡΡΠΈΠΆΠ΅Π½ΠΈΠΈ Π·Π°Π΄Π°Π½Π½ΠΎΠ³ΠΎ ΡΡΠΎΠ²Π½Ρ Π΄Π°Π²Π»Π΅Π½ΠΈΡ. ΠΡΠ»ΠΈ Π²ΠΎΠ΄ΠΈΡΠ΅Π»Ρ ΠΏΡΠΎΠΈΠ·Π²ΠΎΠ΄ΠΈΡ ΡΠΎΡΠΌΠΎΠΆΠ΅Π½ΠΈΠ΅, Π½Π°ΠΆΠΈΠΌΠ°Ρ Π½Π° ΡΠΎΡΠΌΠΎΠ·Π½ΡΡ ΠΏΠ΅Π΄Π°Π»Ρ, ΡΠΎ ΡΡΠΈΠΌ ΠΎΠ½ Π²ΠΎΠ·Π΄Π΅ΠΉΡΡΠ²ΡΠ΅Ρ Π½Π° ΡΠΎΡΠΌΠΎΠ·Π½ΠΎΠΉ ΠΊΡΠ°Π½, ΠΎΡΠΊΡΡΠ²Π°ΡΡΠΈΠΉ ΠΏΠΎΡΡΡΠΏΠ»Π΅Π½ΠΈΠ΅ Π²ΠΎΠ·Π΄ΡΡ Π° ΠΈΠ· Π±Π°Π»Π»ΠΎΠ½ΠΎΠ² Π² ΡΠΎΡΠΌΠΎΠ·Π½ΡΠ΅ ΠΊΠ°ΠΌΠ΅ΡΡ ΠΊΠΎΠ»Π΅ΡΠ½ΡΡ ΡΠΎΡΠΌΠΎΠ·ΠΎΠ².
ΠΠ»Ρ Π½Π°Π±Π»ΡΠ΄Π΅Π½ΠΈΡ Π·Π° ΡΠ°Π±ΠΎΡΠΎΠΉ ΠΏΠ½Π΅Π²ΠΌΠ°ΡΠΈΡΠ΅ΡΠΊΠΎΠ³ΠΎ ΡΠΎΡΠΌΠΎΠ·Π½ΠΎΠ³ΠΎ ΠΏΡΠΈΠ²ΠΎΠ΄Π° ΠΈ ΡΠ²ΠΎΠ΅Π²ΡΠ΅ΠΌΠ΅Π½Π½ΠΎΠΉ ΡΠΈΠ³Π½Π°Π»ΠΈΠ·Π°ΡΠΈΠΈ ΠΎ Π΅Π³ΠΎ ΡΠΎΡΡΠΎΡΠ½ΠΈΠΈ ΠΈ Π²ΠΎΠ·Π½ΠΈΠΊΠ°ΡΡΠΈΡ Π½Π΅ΠΈΡΠΏΡΠ°Π²Π½ΠΎΡΡΡΡ Π² ΠΊΠ°Π±ΠΈΠ½Π΅ Π½Π° ΡΠΈΡΠΊΠ΅ ΠΏΡΠΈΠ±ΠΎΡΠΎΠ² ΠΈΠΌΠ΅ΡΡΡΡ ΠΏΡΡΡ ΡΠΈΠ³Π½Π°Π»ΡΠ½ΡΡ Π»Π°ΠΌΠΏΠΎΡΠ΅ΠΊ, Π΄Π²ΡΡ ΡΡΡΠ΅Π»ΠΎΡΠ½ΡΠΉ ΠΌΠ°Π½ΠΎΠΌΠ΅ΡΡ, ΠΏΠΎΠΊΠ°Π·ΡΠ²Π°ΡΡΠΈΠΉ Π΄Π°Π²Π»Π΅Π½ΠΈΠ΅ ΡΠΆΠ°ΡΠΎΠ³ΠΎ Π²ΠΎΠ·Π΄ΡΡ Π° Π² ΡΠ΅ΡΠΈΠ²Π΅ΡΠ°Ρ Π΄Π²ΡΡ ΠΊΠΎΠ½ΡΡΡΠΎΠ² (I ΠΈ II) ΠΏΠ½Π΅Π²ΠΌΠ°ΡΠΈΡΠ΅ΡΠΊΠΎΠ³ΠΎ ΠΏΡΠΈΠ²ΠΎΠ΄Π° ΡΠ°Π±ΠΎΡΠ΅ΠΉ ΡΠΎΡΠΌΠΎΠ·Π½ΠΎΠΉ ΡΠΈΡΡΠ΅ΠΌΡ, ΠΈ Π·ΡΠΌΠΌΠ΅Ρ, ΡΠΈΠ³Π½Π°Π»ΠΈΠ·ΠΈΡΡΡΡΠΈΠΉ ΠΎΠ± Π°Π²Π°ΡΠΈΠΉΠ½ΠΎΠΌ ΠΏΠ°Π΄Π΅Π½ΠΈΠΈ Π΄Π°Π²Π»Π΅Π½ΠΈΡ ΡΠΆΠ°ΡΠΎΠ³ΠΎ Π²ΠΎΠ·Π΄ΡΡ Π° Π² ΡΠ΅ΡΠΈΠ²Π΅ΡΠ°Ρ Π»ΡΠ±ΠΎΠ³ΠΎ ΠΊΠΎΠ½ΡΡΡΠ° ΡΠΎΡΠΌΠΎΠ·Π½ΠΎΠ³ΠΎ ΠΏΡΠΈΠ²ΠΎΠ΄Π°.
Π ΠΈΡ. 6 — Π‘Ρ Π΅ΠΌΠ° ΠΏΠ½Π΅Π²ΠΌΠΎΠΏΡΠΈΠ²ΠΎΠ΄Π° ΡΠΎΡΠΌΠΎΠ·ΠΎΠ² Π°Π²ΡΠΎΠΌΠΎΠ±ΠΈΠ»Ρ ΠΠΠ-130
Π’ΠΎΡΠΌΠΎΠ·Π½ΡΠ΅ ΠΊΠ°ΠΌΠ΅ΡΡ ΠΏΠΎΠ²ΠΎΡΠ°ΡΠΈΠ²Π°ΡΡ ΡΠ°Π·ΠΆΠΈΠΌΠ½ΡΠ΅ ΠΊΡΠ»Π°ΠΊΠΈ ΠΊΠΎΠ»ΠΎΠ΄ΠΎΠΊ, ΠΊΠΎΡΠΎΡΡΠ΅ ΡΠ°Π·Π²ΠΎΠ΄ΡΡΡΡ ΠΈ Π½Π°ΠΆΠΈΠΌΠ°ΡΡ Π½Π° ΡΠΎΡΠΌΠΎΠ·Π½ΡΠ΅ Π±Π°ΡΠ°Π±Π°Π½Ρ ΠΊΠΎΠ»Π΅Ρ, ΠΏΡΠΎΠΈΠ·Π²ΠΎΠ΄Ρ ΡΠΎΡΠΌΠΎΠΆΠ΅Π½ΠΈΠ΅.
ΠΡΠΈ ΠΎΡΠΏΡΡΠΊΠ°Π½ΠΈΠΈ ΠΏΠ΅Π΄Π°Π»ΠΈ ΡΠΎΡΠΌΠΎΠ·Π½ΠΎΠΉ ΠΊΡΠ°Π½ ΠΎΡΠΊΡΡΠ²Π°Π΅Ρ Π²ΡΡ ΠΎΠ΄ ΡΠΆΠ°ΡΠΎΠ³ΠΎ Π²ΠΎΠ·Π΄ΡΡ Π° ΠΈΠ· ΡΠΎΡΠΌΠΎΠ·Π½ΡΡ ΠΊΠ°ΠΌΠ΅Ρ Π² Π°ΡΠΌΠΎΡΡΠ΅ΡΡ, Π² ΡΠ΅Π·ΡΠ»ΡΡΠ°ΡΠ΅ ΡΠ΅Π³ΠΎ ΡΡΡΠΆΠ½ΡΠ΅ ΠΏΡΡΠΆΠΈΠ½Ρ ΠΎΡΠΆΠΈΠΌΠ°ΡΡ ΠΊΠΎΠ»ΠΎΠ΄ΠΊΠΈ ΠΎΡ Π±Π°ΡΠ°Π±Π°Π½ΠΎΠ², ΡΠ°Π·ΠΆΠΈΠΌΠ½ΡΠΉ ΠΊΡΠ»Π°ΠΊ ΠΏΠΎΠ²ΠΎΡΠ°ΡΠΈΠ²Π°Π΅ΡΡΡ Π² ΠΎΠ±ΡΠ°ΡΠ½ΡΡ ΡΡΠΎΡΠΎΠ½Ρ ΠΈ ΠΏΡΠΎΠΈΡΡ ΠΎΠ΄ΠΈΡ ΡΠ°ΡΡΠΎΡΠΌΠ°ΠΆΠΈΠ²Π°Π½ΠΈΠ΅. ΠΠ°Π½ΠΎΠΌΠ΅ΡΡ, ΡΡΡΠ°Π½ΠΎΠ²Π»Π΅Π½Π½ΡΠΉ Π² ΠΊΠ°Π±ΠΈΠ½Π΅, ΠΏΠΎΠ·Π²ΠΎΠ»ΡΠ΅Ρ Π²ΠΎΠ΄ΠΈΡΠ΅Π»Ρ ΡΠ»Π΅Π΄ΠΈΡΡ Π·Π° Π΄Π°Π²Π»Π΅Π½ΠΈΠ΅ΠΌ Π²ΠΎΠ·Π΄ΡΡ Π° Π² ΡΠΈΡΡΠ΅ΠΌΠ΅ ΠΏΠ½Π΅Π²ΠΌΠ°ΡΠΈΡΠ΅ΡΠΊΠΎΠ³ΠΎ ΠΏΡΠΈΠ²ΠΎΠ΄Π°.
ΠΠ° Π°Π²ΡΠΎΠΌΠΎΠ±ΠΈΠ»ΡΡ ΠΠΠ-130 Π½Π°ΡΠΈΠ½Π°Ρ Ρ 1984 Π³. Π²Π²Π΅Π΄Π΅Π½Ρ ΠΈΠ·ΠΌΠ΅Π½Π΅Π½ΠΈΡ Π² ΠΊΠΎΠ½ΡΡΡΡΠΊΡΠΈΡ ΡΠΎΡΠΌΠΎΠ·Π½ΠΎΠΉ ΡΠΈΡΡΠ΅ΠΌΡ, ΠΊΠΎΡΠΎΡΡΠ΅ ΡΠ΄ΠΎΠ²Π»Π΅ΡΠ²ΠΎΡΡΡΡ ΡΠΎΠ²ΡΠ΅ΠΌΠ΅Π½Π½ΡΠΌ ΡΡΠ΅Π±ΠΎΠ²Π°Π½ΠΈΡΠΌ Π±Π΅Π·ΠΎΠΏΠ°ΡΠ½ΠΎΡΡΠΈ Π΄Π²ΠΈΠΆΠ΅Π½ΠΈΡ. Π‘ ΡΡΠΎΠΉ ΡΠ΅Π»ΡΡ Π² ΠΏΠ½Π΅Π²ΠΌΠ°ΡΠΈΡΠ΅ΡΠΊΠΎΠΌ ΡΠΎΡΠΌΠΎΠ·Π½ΠΎΠΌ ΠΏΡΠΈΠ²ΠΎΠ΄Π΅ ΠΈΡΠΏΠΎΠ»ΡΠ·ΠΎΠ²Π°Π½Ρ ΠΏΡΠΈΠ±ΠΎΡΡ ΠΈ Π°ΠΏΠΏΠ°ΡΠ°ΡΡ ΡΠΎΡΠΌΠΎΠ·Π½ΠΎΠΉ ΡΠΈΡΡΠ΅ΠΌΡ Π°Π²ΡΠΎΠΌΠΎΠ±ΠΈΠ»Π΅ΠΉ ΠΠ°ΠΌΠΠ.
ΠΡΠΈΠ²ΠΎΠ΄ ΠΎΠ±Π΅ΡΠΏΠ΅ΡΠΈΠ²Π°Π΅Ρ ΡΠ°Π±ΠΎΡΡ ΡΠΎΡΠΌΠΎΠ·Π½ΠΎΠΉ ΡΠΈΡΡΠ΅ΠΌΡ Π°Π²ΡΠΎΠΌΠΎΠ±ΠΈΠ»Ρ Π² ΠΊΠ°ΡΠ΅ΡΡΠ²Π΅ ΡΠ°Π±ΠΎΡΠ΅Π³ΠΎ ΡΡΠΎΡΠ½ΠΎΡΠ½ΠΎΠ³ΠΎ ΠΈ Π·Π°ΠΏΠ°ΡΠ½ΠΎΠ³ΠΎ ΡΠΎΡΠΌΠΎΠ·ΠΎΠ², Π° ΡΠ°ΠΊΠΆΠ΅ Π²ΡΠΏΠΎΠ»Π½ΡΠ΅Ρ Π°Π²Π°ΡΠΈΠΉΠ½ΠΎΠ΅ ΡΠ°ΡΡΠΎΡΠΌΠ°ΠΆΠΈΠ²Π°Π½ΠΈΠ΅ ΡΡΠΎΡΠ½ΠΎΡΠ½ΠΎΠ³ΠΎ ΡΠΎΡΠΌΠΎΠ·Π°, ΡΠΏΡΠ°Π²Π»Π΅Π½ΠΈΠ΅ ΡΠΎΡΠΌΠΎΠ·Π½ΡΠΌΠΈ ΠΌΠ΅Ρ Π°Π½ΠΈΠ·ΠΌΠ°ΠΌΠΈ ΠΊΠΎΠ»Π΅Ρ ΠΏΡΠΈΡΠ΅ΠΏΠ° ΠΈ ΠΏΠΈΡΠ°Π½ΠΈΠ΅ Π΄ΡΡΠ³ΠΈΡ ΠΏΠ½Π΅Π²ΠΌΠ°ΡΠΈΡΠ΅ΡΠΊΠΈΡ ΡΠΈΡΡΠ΅ΠΌ Π°Π²ΡΠΎΠΌΠΎΠ±ΠΈΠ»Ρ.
Π£ΡΡΡΠΎΠΉΡΡΠ²ΠΎ ΠΈ ΡΠ°Π±ΠΎΡΠ° ΡΡΠΎΡΠ½ΠΎΡΠ½ΠΎΠΉ, Π²ΡΠΏΠΎΠΌΠΎΠ³Π°ΡΠ΅Π»ΡΠ½ΠΎΠΉ ΠΈ Π·Π°ΠΏΠ°ΡΠ½ΠΎΠΉ ΡΠΎΡΠΌΠΎΠ·Π½ΡΡ ΡΠΈΡΡΠ΅ΠΌ
ΠΡΠΏΠΎΠΌΠΎΠ³Π°ΡΠ΅Π»ΡΠ½Π°Ρ ΡΠΎΡΠΌΠΎΠ·Π½Π°Ρ ΡΠΈΡΡΠ΅ΠΌΠ°
ΠΡΠΏΠΎΠΌΠΎΠ³Π°ΡΠ΅Π»ΡΠ½Π°Ρ ΡΠΎΡΠΌΠΎΠ·Π½Π°Ρ ΡΠΈΡΡΠ΅ΠΌΠ° ΠΈΡΠΏΠΎΠ»ΡΠ·ΡΠ΅ΡΡΡ Π² Π²ΠΈΠ΄Π΅ ΡΠΎΡΠΌΠΎΠ·Π°-Π·Π°ΠΌΠ΅Π΄Π»ΠΈΡΠ΅Π»Ρ Π½Π° Π°Π²ΡΠΎΠΌΠΎΠ±ΠΈΠ»ΡΡ Π±ΠΎΠ»ΡΡΠΎΠΉ Π³ΡΡΠ·ΠΎΠΏΠΎΠ΄ΡΠ΅ΠΌΠ½ΠΎΡΡΠΈ (ΠΠΠ, ΠΡΠΠ, ΠΠ°ΠΌΠΠ) Ρ ΡΠ΅Π»ΡΡ ΡΠ½ΠΈΠΆΠ΅Π½ΠΈΡ Π½Π°Π³ΡΡΠ·ΠΊΠΈ ΠΏΡΠΈ Π΄Π»ΠΈΡΠ΅Π»ΡΠ½ΠΎΠΌ ΡΠΎΡΠΌΠΎΠΆΠ΅Π½ΠΈΠΈ Π½Π° ΡΠ°Π±ΠΎΡΡΡ ΡΠΎΡΠΌΠΎΠ·Π½ΡΡ ΡΠΈΡΡΠ΅ΠΌΡ, Π½Π°ΠΏΡΠΈΠΌΠ΅Ρ Π½Π° Π΄Π»ΠΈΠ½Π½ΠΎΠΌ ΡΠΏΡΡΠΊΠ΅ Π² Π³ΠΎΡΠ½ΠΎΠΉ ΠΈΠ»ΠΈ Ρ ΠΎΠ»ΠΌΠΈΡΡΠΎΠΉ ΠΌΠ΅ΡΡΠ½ΠΎΡΡΠΈ.
Π ΠΈΡ. 7 — ΠΠ΅Ρ Π°Π½ΠΈΠ·ΠΌ Π²ΡΠΏΠΎΠΌΠΎΠ³Π°ΡΠ΅Π»ΡΠ½ΠΎΠΉ ΡΠΎΡΠΌΠΎΠ·Π½ΠΎΠΉ ΡΠΈΡΡΠ΅ΠΌΡ: 1 — ΠΊΠΎΡΠΏΡΡ; 2 — ΡΡΡΠ°Π³ ΠΏΠΎΠ²ΠΎΡΠΎΡΠ½ΡΠΉ; 3 — Π·Π°ΡΠ»ΠΎΠ½ΠΊΠ°; 4 — Π²Π°Π»
ΠΠ΅Ρ Π°Π½ΠΈΠ·ΠΌ Π²ΡΠΏΠΎΠΌΠΎΠ³Π°ΡΠ΅Π»ΡΠ½ΠΎΠΉ ΡΠΎΡΠΌΠΎΠ·Π½ΠΎΠΉ ΡΠΈΡΡΠ΅ΠΌΡ (ΡΠΈΡ. 293). Π ΠΏΡΠΈΠ΅ΠΌΠ½ΡΡ ΡΡΡΠ±Π°Ρ Π³Π»ΡΡΠΈΡΠ΅Π»Ρ ΡΡΡΠ°Π½ΠΎΠ²Π»Π΅Π½Ρ ΠΊΠΎΡΠΏΡΡ 1 ΠΈ Π·Π°ΡΠ»ΠΎΠ½ΠΊΠ° 3, Π·Π°ΠΊΡΠ΅ΠΏΠ»Π΅Π½Π½Π°Ρ Π½Π° Π²Π°Π»Ρ 4. ΠΠ° Π²Π°Π»Ρ Π·Π°ΡΠ»ΠΎΠ½ΠΊΠΈ Π·Π°ΠΊΡΠ΅ΠΏΠ»Π΅Π½ ΡΠ°ΠΊΠΆΠ΅ ΠΏΠΎΠ²ΠΎΡΠΎΡΠ½ΡΠΉ ΡΡΡΠ°Π³ 2, ΡΠΎΠ΅Π΄ΠΈΠ½Π΅Π½Π½ΡΠΉ ΡΠΎ ΡΡΠΎΠΊΠΎΠΌ ΠΏΠ½Π΅Π²ΠΌΠΎΡΠΈΠ»ΠΈΠ½Π΄ΡΠ°. Π ΡΡΠ°Π³ 2 ΠΈ ΡΠ²ΡΠ·Π°Π½Π½Π°Ρ Ρ Π½ΠΈΠΌ Π·Π°ΡΠ»ΠΎΠ½ΠΊΠ° 3 ΠΈΠΌΠ΅ΡΡ Π΄Π²Π° ΠΏΠΎΠ»ΠΎΠΆΠ΅Π½ΠΈΡ. ΠΠ½ΡΡΡΠ΅Π½Π½ΡΡ ΠΏΠΎΠ»ΠΎΡΡΡ ΠΊΠΎΡΠΏΡΡΠ° ΡΡΠ΅ΡΠΈΡΠ΅ΡΠΊΠ°Ρ. ΠΡΠΈ Π²ΡΠΊΠ»ΡΡΠ΅Π½ΠΈΠΈ Π²ΡΠΏΠΎΠΌΠΎΠ³Π°ΡΠ΅Π»ΡΠ½ΠΎΠΉ ΡΠΎΡΠΌΠΎΠ·Π½ΠΎΠΉ ΡΠΈΡΡΠ΅ΠΌΡ Π·Π°ΡΠ»ΠΎΠ½ΠΊΠ° 3 ΡΡΡΠ°Π½Π°Π²Π»ΠΈΠ²Π°Π΅ΡΡΡ Π²Π΄ΠΎΠ»Ρ ΠΏΠΎΡΠΎΠΊΠ° ΠΎΡΡΠ°Π±ΠΎΡΠ°Π²ΡΠΈΡ Π³Π°Π·ΠΎΠ², Π° ΠΏΡΠΈ Π²ΠΊΠ»ΡΡΠ΅Π½ΠΈΠΈ β ΠΏΠ΅ΡΠΏΠ΅Π½Π΄ΠΈΠΊΡΠ»ΡΡΠ½ΠΎ ΠΏΠΎΡΠΎΠΊΡ, ΡΠΎΠ·Π΄Π°Π²Π°Ρ ΠΎΠΏΡΠ΅Π΄Π΅Π»Π΅Π½Π½ΠΎΠ΅ ΠΏΡΠΎΡΠΈΠ²ΠΎΠ΄Π°Π²Π»Π΅Π½ΠΈΠ΅ Π² Π²ΡΠΏΡΡΠΊΠ½ΡΡ ΠΊΠΎΠ»Π»Π΅ΠΊΡΠΎΡΠ°Ρ . ΠΠ΄Π½ΠΎΠ²ΡΠ΅ΠΌΠ΅Π½Π½ΠΎ ΠΏΡΠ΅ΠΊΡΠ°ΡΠ°Π΅ΡΡΡ ΠΏΠΎΠ΄Π°ΡΠ° ΡΠΎΠΏΠ»ΠΈΠ²Π°. ΠΠ²ΠΈΠ³Π°ΡΠ΅Π»Ρ Π½Π°ΡΠΈΠ½Π°Π΅Ρ ΡΠ°Π±ΠΎΡΠ°ΡΡ Π² ΡΠ΅ΠΆΠΈΠΌΠ΅ ΠΊΠΎΠΌΠΏΡΠ΅ΡΡΠΎΡΠ°.
Π‘ΡΠΎΡΠ½ΠΎΡΠ½Π°Ρ ΡΠΎΡΠΌΠΎΠ·Π½Π°Ρ ΡΠΈΡΡΠ΅ΠΌΠ° ΡΠ»ΡΠΆΠΈΡ Π΄Π»Ρ ΡΠ΄Π΅ΡΠΆΠΈΠ²Π°Π½ΠΈΡ ΠΎΡΡΠ°Π½ΠΎΠ²Π»Π΅Π½Π½ΠΎΠ³ΠΎ Π°Π²ΡΠΎΠΌΠΎΠ±ΠΈΠ»Ρ Π½Π° ΠΌΠ΅ΡΡΠ΅, ΡΡΠΎΠ±Ρ ΠΈΡΠΊΠ»ΡΡΠΈΡΡ Π΅Π³ΠΎ ΡΠ°ΠΌΠΎΠΏΡΠΎΠΈΠ·Π²ΠΎΠ»ΡΠ½ΠΎΠ΅ ΡΡΠΎΠ³Π°Π½ΠΈΠ΅ (Π½Π°ΠΏΡΠΈΠΌΠ΅Ρ, Π½Π° ΡΠΊΠ»ΠΎΠ½Π΅).
Π£ΠΏΡΠ°Π²Π»ΡΠ΅ΡΡΡ ΡΡΠΎΡΠ½ΠΎΡΠ½Π°Ρ ΡΠΎΡΠΌΠΎΠ·Π½Π°Ρ ΡΠΈΡΡΠ΅ΠΌΠ° ΡΡΠΊΠΎΠΉ Π²ΠΎΠ΄ΠΈΡΠ΅Π»Ρ ΡΠ΅ΡΠ΅Π· ΡΡΡΠ°Π³ ΡΡΡΠ½ΠΎΠ³ΠΎ ΡΠΎΡΠΌΠΎΠ·Π°. ΠΡΠΈ ΠΎΡΠΊΠ°Π·Π΅ ΠΎΠ΄Π½ΠΎΠ³ΠΎ ΠΊΠΎΠ½ΡΡΡΠ° ΡΠ°Π±ΠΎΡΠ΅ΠΉ ΡΠΎΡΠΌΠΎΠ·Π½ΠΎΠΉ ΡΠΈΡΡΠ΅ΠΌΡ ΡΡΠΎΡΠ½ΠΎΡΠ½Π°Ρ ΡΠΎΡΠΌΠΎΠ·Π½Π°Ρ ΡΠΈΡΡΠ΅ΠΌΠ° ΠΌΠΎΠΆΠ΅Ρ ΠΈΡΠΏΠΎΠ»ΡΠ·ΠΎΠ²Π°ΡΡΡΡ ΠΊΠ°ΠΊ Π°Π²Π°ΡΠΈΠΉΠ½Π°Ρ ΡΠΎΠ²ΠΌΠ΅ΡΡΠ½ΠΎ Ρ ΠΈΡΠΏΡΠ°Π²Π½ΡΠΌ ΠΊΠΎΠ½ΡΡΡΠΎΠΌ ΡΠ°Π±ΠΎΡΠ΅ΠΉ ΡΠΎΡΠΌΠΎΠ·Π½ΠΎΠΉ ΡΠΈΡΡΠ΅ΠΌΡ.
Π£ΡΡΡΠΎΠΉΡΡΠ²ΠΎ ΡΡΠΎΡΠ½ΠΎΡΠ½ΠΎΠΉ ΡΠΎΡΠΌΠΎΠ·Π½ΠΎΠΉ ΡΠΈΡΡΠ΅ΠΌΡ Π½Π° ΠΏΡΠΈΠΌΠ΅ΡΠ΅ Π°Π²ΡΠΎΠΌΠΎΠ±ΠΈΠ»Ρ ΠΠΠΠΠ 75483.
Π‘ΡΠΎΡΠ½ΠΎΡΠ½Π°Ρ ΡΠΎΡΠΌΠΎΠ·Π½Π°Ρ ΡΠΈΡΡΠ΅ΠΌΠ° ΡΠΎΡΡΠΎΠΈΡ ΠΈΠ· ΡΠΎΡΠΌΠΎΠ·Π½ΠΎΠ³ΠΎ ΠΌΠ΅Ρ Π°Π½ΠΈΠ·ΠΌΠ° ΠΊΠΎΠ»ΠΎΠ΄ΠΎΡΠ½ΠΎΠ³ΠΎ ΡΠΈΠΏΠ° Ρ ΡΠΎΡΠΌΠΎΠ·Π½ΡΠΌ ΡΠΈΠ»ΠΈΠ½Π΄ΡΠΎΠΌ ΠΈ ΠΊΡΠ°Π½Π° ΡΠΏΡΠ°Π²Π»Π΅Π½ΠΈΡ. Π ΡΠΈΡΡΠ΅ΠΌΠ΅ ΡΡΡΠ°Π½ΠΎΠ²Π»Π΅Π½ Π΄Π°ΡΡΠΈΠΊ, Π²ΠΊΠ»ΡΡΠ°ΡΡΠΈΠΉ ΡΠΈΠ³Π½Π°Π»ΡΠ½ΡΡ Π»Π°ΠΌΠΏΡ Π½Π° ΠΏΠ°Π½Π΅Π»ΠΈ ΠΏΡΠΈΠ±ΠΎΡΠΎΠ² Π² ΠΊΠ°Π±ΠΈΠ½Π΅. Π’ΠΎΡΠΌΠΎΠ·Π½ΠΎΠΉ ΠΌΠ΅Ρ Π°Π½ΠΈΠ·ΠΌ ΡΡΠΎΡΠ½ΠΎΡΠ½ΠΎΠΉ ΡΠΎΡΠΌΠΎΠ·Π½ΠΎΠΉ ΡΠΈΡΡΠ΅ΠΌΡ ΡΡΡΠ°Π½ΠΎΠ²Π»Π΅Π½ Π½Π° Π²Π°Π»Ρ Π³Π»Π°Π²Π½ΠΎΠΉ ΠΏΠ΅ΡΠ΅Π΄Π°ΡΠΈ Π·Π°Π΄Π½Π΅Π³ΠΎ ΠΌΠΎΡΡΠ° ΠΈ Π±Π»ΠΎΠΊΠΈΡΡΠ΅Ρ ΡΠΎΠ»ΡΠΊΠΎ Π²Π΅Π΄ΡΡΠΈΠ΅ ΠΊΠΎΠ»Π΅ΡΠ°. ΠΠ½Π΅Π²ΠΌΠ°ΡΠΈΡΠ΅ΡΠΊΠΈΠΉ ΠΏΡΠΈΠ²ΠΎΠ΄ ΡΡΠΎΡΠ½ΠΎΡΠ½ΠΎΠΉ ΡΠΎΡΠΌΠΎΠ·Π½ΠΎΠΉ ΡΠΈΡΡΠ΅ΠΌΡ Π·Π°ΠΏΠΈΡΠ°Π½ ΠΎΡ ΡΠ΅ΡΠΈΠ²Π΅ΡΠ°. ΠΡΠΈ ΠΏΠΎΠ²ΠΎΡΠΎΡΠ΅ ΡΡΠΊΠΎΡΡΠΊΠΈ ΠΊΡΠ°Π½Π° Π² ΠΏΠΎΠ»ΠΎΠΆΠ΅Π½ΠΈΠ΅ «ΡΠ°ΡΡΠΎΡΠΌΠΎΠΆΠ΅Π½ΠΎ» Π²ΠΎΠ·Π΄ΡΡ ΠΈΠ· ΡΠ΅ΡΠΈΠ²Π΅ΡΠ° ΠΈ ΠΊΡΠ°Π½ ΡΠΏΡΠ°Π²Π»Π΅Π½ΠΈΡ ΠΏΠΎΡΡΡΠΏΠ°Π΅Ρ Π² ΡΡΠΎΠΊΠΎΠ²ΡΡ ΠΏΠΎΠ»ΠΎΡΡΡ ΡΠΈΠ»ΠΈΠ½Π΄ΡΠ°. ΠΠΎΡΡΠ΅Π½Ρ ΡΠΈΠ»ΠΈΠ½Π΄ΡΠ° ΠΏΠ΅ΡΠ΅ΠΌΠ΅ΡΠ°Π΅ΡΡΡ, ΡΠΆΠΈΠΌΠ°Ρ ΠΏΡΡΠΆΠΈΠ½Ρ, ΠΏΠΎΠ²ΠΎΡΠ°ΡΠΈΠ²Π°Π΅Ρ ΡΠ΅Π³ΡΠ»ΠΈΡΠΎΠ²ΠΎΡΠ½ΡΠΉ ΡΡΡΠ°Π³ Π²ΠΌΠ΅ΡΡΠ΅ Ρ ΡΠ°Π·ΠΆΠΈΠΌΠ½ΡΠΌ ΠΊΡΠ»Π°ΠΊΠΎΠΌ ΠΈ ΡΠ°Π·Π±Π»ΠΎΠΊΠΈΡΡΠ΅Ρ ΡΠΎΡΠΌΠΎΠ·Π½ΠΎΠΉ ΠΌΠ΅Ρ Π°Π½ΠΈΠ·ΠΌ. ΠΠ°Π²Π»Π΅Π½ΠΈΠ΅ Π²ΠΎΠ·Π΄ΡΡ Π° Π² ΠΏΠΎΠ»ΠΎΡΡΠΈ ΡΠΈΠ»ΠΈΠ½Π΄ΡΠ°, Π° ΡΠ»Π΅Π΄ΠΎΠ²Π°ΡΠ΅Π»ΡΠ½ΠΎ, ΠΈ ΠΏΠ΅ΡΠ΅ΠΌΠ΅ΡΠ΅Π½ΠΈΠ΅ ΠΏΠΎΡΡΠ½Ρ Π·Π°Π²ΠΈΡΠΈΡ ΠΎΡ ΡΠ³Π»Π° ΠΏΠΎΠ²ΠΎΡΠΎΡΠ° ΡΡΠΊΠΎΡΡΠΊΠΈ ΠΊΡΠ°Π½Π° ΡΠΏΡΠ°Π²Π»Π΅Π½ΠΈΡ, ΡΡΠΎ ΠΏΠΎΠ·Π²ΠΎΠ»ΡΠ΅Ρ ΡΠ΅Π³ΡΠ»ΠΈΡΠΎΠ²Π°ΡΡ ΡΡΡΠ΅ΠΊΡΠΈΠ²Π½ΠΎΡΡΡ ΡΡΠΎΡΠ½ΠΎΡΠ½ΠΎΠΉ ΡΠΎΡΠΌΠΎΠ·Π½ΠΎΠΉ ΡΠΈΡΡΠ΅ΠΌΡ ΠΏΡΠΈ ΠΈΡΠΏΠΎΠ»ΡΠ·ΠΎΠ²Π°Π½ΠΈΠΈ Π΅Π΅ Π² ΠΊΠ°ΡΠ΅ΡΡΠ²Π΅ Π°Π²Π°ΡΠΈΠΉΠ½ΠΎΠΉ ΠΏΡΠΈ ΡΠΎΡΠΌΠΎΠΆΠ΅Π½ΠΈΠΈ Π΄Π²ΠΈΠΆΡΡΠ΅Π³ΠΎΡΡ ΡΠ°ΠΌΠΎΡΠ²Π°Π»Π°.
Π’ΠΎΡΠΌΠΎΠ·Π½ΠΎΠΉ ΠΌΠ΅Ρ Π°Π½ΠΈΠ·ΠΌ ΡΡΠΎΡΠ½ΠΎΡΠ½ΠΎΠΉ ΡΠΎΡΠΌΠΎΠ·Π½ΠΎΠΉ ΡΠΈΡΡΠ΅ΠΌΡ (ΡΠΈΡ.8) ΠΊΠΎΠ»ΠΎΠ΄ΠΎΡΠ½ΠΎΠ³ΠΎ ΡΠΈΠΏΠ° Ρ Π΄Π²ΡΠΌΡ Π²Π½ΡΡΡΠ΅Π½Π½ΠΈΠΌΠΈ ΠΊΠΎΠ»ΠΎΠ΄ΠΊΠ°ΠΌΠΈ, ΡΡΡΠ°Π½ΠΎΠ²Π»Π΅Π½ Π½Π° Π²Π°Π»Ρ Π³Π»Π°Π²Π½ΠΎΠΉ ΠΏΠ΅ΡΠ΅Π΄Π°ΡΠΈ Π·Π°Π΄Π½Π΅Π³ΠΎ ΠΌΠΎΡΡΠ° ΠΈ Π±Π»ΠΎΠΊΠΈΡΡΠ΅Ρ ΡΠΎΠ»ΡΠΊΠΎ Π²Π΅Π΄ΡΡΠΈΠ΅ ΠΊΠΎΠ»Π΅ΡΠ°.
Π ΠΈΡ. 8 Π’ΠΎΡΠΌΠΎΠ·Π½ΠΎΠΉ ΠΌΠ΅Ρ Π°Π½ΠΈΠ·ΠΌ ΡΡΠΎΡΠ½ΠΎΡΠ½ΠΎΠΉ ΡΠΎΡΠΌΠΎΠ·Π½ΠΎΠΉ ΡΠΈΡΡΠ΅ΠΌΡ:
1 β Π³Π»Π°Π²Π½Π°Ρ ΠΏΠ΅ΡΠ΅Π΄Π°ΡΠ°; 2 β ΡΠΎΡΠΌΠΎΠ·Π½Π°Ρ ΠΊΠΎΠ»ΠΎΠ΄ΠΊΠ°; 3 β ΡΠΈΡΠΎΠΊ; 4 β Π²Π΅Π΄ΡΡΠΈΠΉ Π²Π°Π» Π³Π»Π°Π²Π½ΠΎΠΉ ΠΏΠ΅ΡΠ΅Π΄Π°ΡΠΈ; 5 β ΠΏΠ°Π»Π΅Ρ ΠΊΡΠ΅ΠΏΠ»Π΅Π½ΠΈΡ ΠΏΡΡΠΆΠΈΠ½Ρ; 6 β ΡΠΈΠ»ΠΈΠ½Π΄Ρ ΡΠΎΡΠΌΠΎΠ·Π½ΠΎΠ³ΠΎ ΠΌΠ΅Ρ Π°Π½ΠΈΠ·ΠΌΠ°; 7 β ΠΊΡΠΎΠ½ΡΡΠ΅ΠΉΠ½; 8 β ΡΠ°Π·ΠΆΠΈΠΌΠ½ΠΎΠΉ ΠΊΡΠ»Π°ΠΊ; 9 β Π²Π΅ΡΡ Π½ΡΡ ΡΡΡΠΆΠ½Π°Ρ ΠΏΡΡΠΆΠΈΠ½Π°; 10 β ΡΡΠΏΠΏΠΎΡΡ; 11 β ΠΎΡΡ ΠΊΠΎΠ»ΠΎΠ΄ΠΎΠΊ; 12 β Π½ΠΈΠΆΠ½ΡΡ ΡΡΡΠΆΠ½Π°Ρ ΠΏΡΡΠΆΠΈΠ½Π°; 13 β Π±Π°ΡΠ°Π±Π°Π½ ΡΠΎΡΠΌΠΎΠ·Π½ΠΎΠ³ΠΎ ΠΌΠ΅Ρ Π°Π½ΠΈΠ·ΠΌΠ°; 14, 20 β ΡΠΏΠΎΡΠ½ΡΠ΅ ΠΊΠΎΠ»ΡΡΠ°; 15, 21, 25 β ΡΠ°ΠΉΠ±Ρ; 16 β Π±ΠΎΠ»Ρ; 17 β ΡΠ»Π°Π½Π΅Ρ; 18 β ΠΏΡΡΠΆΠΈΠ½Π½ΡΠ΅ ΡΠ°ΠΉΠ±Ρ; 19 β Π±ΠΎΠ»Ρ ΠΊΡΠ΅ΠΏΠ»Π΅Π½ΠΈΡ Π±Π°ΡΠ°Π±Π°Π½Π° ΠΈ ΠΊΠ°ΡΠ΄Π°Π½Π½ΠΎΠ³ΠΎ Π²Π°Π»Π°; 22 β ΡΠΏΠ»ΠΎΡΠ½ΠΈΡΠ΅Π»ΡΠ½ΠΎΠ΅ ΠΊΠΎΠ»ΡΡΠΎ; 23 β ΠΌΠ°ΡΠ»Π΅Π½ΠΊΠ°; 24 β ΡΠ΅Π³ΡΠ»ΠΈΡΠΎΠ²ΠΎΡΠ½ΡΠΉ ΡΡΡΠ°Π³;
ΠΠ²Π΅ ΡΠΎΡΠΌΠΎΠ·Π½ΡΠ΅ ΠΊΠΎΠ»ΠΎΠ΄ΠΊΠΈ 2 Ρ ΠΏΡΠΈΠΊΠ»Π΅ΠΏΠ°Π½Π½ΡΠΌΠΈ ΡΠΎΡΠΌΠΎΠ·Π½ΡΠΌΠΈ Π½Π°ΠΊΠ»Π°Π΄ΠΊΠ°ΠΌΠΈ ΠΎΠΏΠΈΡΠ°ΡΡΡΡ Π½Π° ΠΎΠ±ΡΡΡ ΠΎΡΡ 11. Π‘ΡΡΠΆΠ½ΠΎΠΉ ΠΏΡΡΠΆΠΈΠ½ΠΎΠΉ 9 ΠΊΠΎΠ»ΠΎΠ΄ΠΊΠΈ ΠΏΡΠΈΠΆΠ°ΡΡ ΠΊ ΡΠ°Π·ΠΆΠΈΠΌΠ½ΠΎΠΌΡ ΠΊΡΠ»Π°ΠΊΡ 8, Π° ΠΏΡΡΠΆΠΈΠ½ΠΎΠΉ 12 β ΠΊ ΠΎΡΠΈ 11. ΠΠ° Π²Π°Π»Ρ ΡΠ°Π·ΠΆΠΈΠΌΠ½ΠΎΠ³ΠΎ ΠΊΡΠ»Π°ΠΊΠ° Π½Π° ΡΠ»ΠΈΡΠ°Ρ Π·Π°ΠΊΡΠ΅ΠΏΠ»Π΅Π½ ΡΠ΅Π³ΡΠ»ΠΈΡΠΎΠ²ΠΎΡΠ½ΡΠΉ ΡΡΡΠ°Π³ 24, ΠΊΠΎΡΠΎΡΡΠΉ ΡΠΎΠ΅Π΄ΠΈΠ½Π΅Π½ ΡΠΎ ΡΡΠΎΠΊΠΎΠΌ ΡΠΈΠ»ΠΈΠ½Π΄ΡΠ° ΡΠΎΡΠΌΠΎΠ·Π½ΠΎΠ³ΠΎ ΠΌΠ΅Ρ Π°Π½ΠΈΠ·ΠΌΠ°.ΠΡΠΈ Π·Π°ΡΠΎΡΠΌΠ°ΠΆΠΈΠ²Π°Π½ΠΈΠΈ ΡΠ°ΠΌΠΎΡΠ²Π°Π»Π° ΡΠΆΠ°ΡΡΠΉ Π²ΠΎΠ·Π΄ΡΡ ΠΈΠ· ΡΠΈΠ»ΠΈΠ½Π΄ΡΠ° ΡΠΎΡΠΌΠΎΠ·Π½ΠΎΠ³ΠΎ ΠΌΠ΅Ρ Π°Π½ΠΈΠ·ΠΌΠ° ΡΠ΅ΡΠ΅Π· ΠΊΡΠ°Π½ ΡΠΏΡΠ°Π²Π»Π΅Π½ΠΈΡ Π²ΡΡ ΠΎΠ΄ΠΈΡ Π² Π°ΡΠΌΠΎΡΡΠ΅ΡΡ, ΠΈ ΡΡΠΈΠ»ΠΈΠ΅ΠΌ ΠΏΡΡΠΆΠΈΠ½ ΡΠΎΡΠΌΠΎΠ·Π½ΠΎΠ³ΠΎ ΡΠΈΠ»ΠΈΠ½Π΄ΡΠ° ΡΠ΅Π³ΡΠ»ΠΈΡΠΎΠ²ΠΎΡΠ½ΡΠΉ ΡΡΡΠ°Π³ ΠΏΠΎΠ²ΠΎΡΠ°ΡΠΈΠ²Π°Π΅ΡΡΡ Π²ΠΌΠ΅ΡΡΠ΅ Ρ ΡΠ°Π·ΠΆΠΈΠΌΠ½ΡΠΌ ΠΊΡΠ»Π°ΠΊΠΎΠΌ, ΠΊΠΎΡΠΎΡΡΠΉ ΠΏΡΠΈΠΆΠΈΠΌΠ°Π΅Ρ ΠΊΠΎΠ»ΠΎΠ΄ΠΊΠΈ ΠΊ Π±Π°ΡΠ°Π±Π°Π½Ρ, Π·Π°ΠΊΡΠ΅ΠΏΠ»Π΅Π½Π½ΠΎΠΌΡ Π½Π° Π²Π΅Π΄ΡΡΠ΅ΠΉ ΡΠ΅ΡΡΠ΅ΡΠ½Π΅ Π³Π»Π°Π²Π½ΠΎΠΉ ΠΏΠ΅ΡΠ΅Π΄Π°ΡΠΈ Π·Π°Π΄Π½Π΅Π³ΠΎ ΠΌΠΎΡΡΠ°. Π’ΠΎΡΠΌΠΎΠ·Π½ΠΎΠΉ ΠΌΠ΅Ρ Π°Π½ΠΈΠ·ΠΌ Π±Π»ΠΎΠΊΠΈΡΡΠ΅Ρ Π²ΡΠ°ΡΠ°ΡΡΠΈΠ΅ΡΡ ΡΠ»Π΅ΠΌΠ΅Π½ΡΡ ΡΡΠ°Π½ΡΠΌΠΈΡΡΠΈΠΈ Ρ ΠΊΠ°ΡΡΠ΅ΡΠΎΠΌ ΠΏΠ΅ΡΠ΅Π΄Π°ΡΠΈ.
ΠΠ΅ΡΠ΅ΡΠ΅Π½Ρ Π²ΠΎΠ·ΠΌΠΎΠΆΠ½ΡΡ Π½Π΅ΠΈΡΠΏΡΠ°Π²Π½ΠΎΡΡΠ΅ΠΉ ΡΠΎΡΠΌΠΎΠ·Π½ΠΎΠΉ ΡΠΈΡΡΠ΅ΠΌΡ
| ΠΡΠΈΠ·Π½Π°ΠΊΠΈ Π½Π΅ΠΈΡΠΏΡΠ°Π²Π½ΠΎΡΡΠΈ | ΠΡΠΈΡΠΈΠ½Π° Π½Π΅ΠΈΡΠΏΡΠ°Π²Π½ΠΎΡΡΠΈ | Π‘ΠΏΠΎΡΠΎΠ± ΡΡΡΡΠ°Π½Π΅Π½ΠΈΡ Π½Π΅ΠΈΡΠΏΡΠ°Π²Π½ΠΎΡΡΠΈ |
| ΠΠ΅Π΄Π°Π»Ρ ΡΠΎΡΠΌΠΎΠ·Π° ΠΏΡΠΎΠ²Π°Π»ΠΈΠ²Π°Π΅ΡΡΡ ΠΈ ΠΏΡΡΠΆΠΈΠ½ΠΈΡ | ΠΠΎΠ·Π΄ΡΡ Π² ΡΠΎΡΠΌΠΎΠ·Π½ΠΎΠΉ ΡΠΈΡΡΠ΅ΠΌΠ΅ | Π£Π΄Π°Π»ΠΈΡΡ Π²ΠΎΠ·Π΄ΡΡ ΠΈΠ· ΡΠΎΡΠΌΠΎΠ·Π½ΠΎΠΉ ΡΠΈΡΡΠ΅ΠΌΡ Π°Π²ΡΠΎΠΌΠΎΠ±ΠΈΠ»Ρ |
| Π ΡΠ°ΡΡΠΈΡΠΈΡΠ΅Π»ΡΠ½ΠΎΠΌ Π±Π°ΡΠΊΠ΅ ΠΌΠ°Π»ΠΎ ΡΠΎΡΠΌΠΎΠ·Π½ΠΎΠΉ ΠΆΠΈΠ΄ΠΊΠΎΡΡΠΈ | ΠΠΎΠ»ΠΈΡΡ ΡΠΎΡΠΌΠΎΠ·Π½ΡΡ ΠΆΠΈΠ΄ΠΊΠΎΡΡΡ Π² ΡΠ°ΡΡΠΈΡΠΈΡΠ΅Π»ΡΠ½ΡΠΉ Π±Π°ΡΠΎΠΊ. Π£Π΄Π°Π»ΠΈΡΡ Π²ΠΎΠ·Π΄ΡΡ ΠΈΠ· ΡΠΎΡΠΌΠΎΠ·Π½ΠΎΠΉ ΡΠΈΡΡΠ΅ΠΌΡ | |
| ΠΠ±ΡΠ°Π·ΠΎΠ²Π°Π½ΠΈΠ΅ ΠΏΡΠ·ΡΡΡΠΊΠΎΠ² ΠΏΠ°ΡΠ°. ΠΡΠΎΡΠ²Π»ΡΠ΅ΡΡΡ ΠΏΡΠΈ Π±ΠΎΠ»ΡΡΠΎΠΉ Π½Π°Π³ΡΡΠ·ΠΊΠ΅ Π½Π° ΡΠΎΡΠΌΠΎΠ·Π° | ΠΠ°ΠΌΠ΅Π½ΠΈΡΡ ΡΠΎΡΠΌΠΎΠ·Π½ΡΡ ΠΆΠΈΠ΄ΠΊΠΎΡΡΡ. Π£Π΄Π°Π»ΠΈΡΡ Π²ΠΎΠ·Π΄ΡΡ ΠΈΠ· ΡΠΎΡΠΌΠΎΠ·Π½ΠΎΠΉ ΡΠΈΡΡΠ΅ΠΌΡ Π°Π²ΡΠΎΠΌΠΎΠ±ΠΈΠ»Ρ. | |
| ΠΠΎΠ²ΡΡΠ΅Π½Π½ΡΠΉ ΡΠ²ΠΎΠ±ΠΎΠ΄Π½ΡΠΉ Ρ ΠΎΠ΄ ΠΏΠ΅Π΄Π°Π»ΠΈ ΡΠΎΡΠΌΠΎΠ·Π° | Π§Π°ΡΡΠΈΡΠ½ΡΠΉ ΠΈΠ»ΠΈ ΠΏΠΎΠ»Π½ΡΠΉ ΠΈΠ·Π½ΠΎΡ ΡΠΎΡΠΌΠΎΠ·Π½ΡΡ ΠΊΠΎΠ»ΠΎΠ΄ΠΎΠΊ, ΡΡΠΆΠ΅Π»ΡΠΉ Ρ ΠΎΠ΄ ΡΡΡΠ°Π½ΠΎΠ²ΠΎΡΠ½ΠΎΠ³ΠΎ ΠΌΠ΅Ρ Π°Π½ΠΈΠ·ΠΌΠ° | ΠΠ±Π΅ΡΠΏΠ΅ΡΠΈΡΡ Π»Π΅Π³ΠΊΠΎΡΡΡ Ρ ΠΎΠ΄Π° ΡΡΡΠ°Π½ΠΎΠ²ΠΎΡΠ½ΠΎΠ³ΠΎ ΠΌΠ΅Ρ Π°Π½ΠΈΠ·ΠΌΠ° ΠΈΠ»ΠΈ Π·Π°ΠΌΠ΅Π½ΠΈΡΡ ΡΠΎΡΠΌΠΎΠ·Π½ΡΠ΅ ΠΊΠΎΠ»ΠΎΠ΄ΠΊΠΈ Π°Π²ΡΠΎΠΌΠΎΠ±ΠΈΠ»Ρ |
| ΠΠΎΠ²ΡΠ΅ΠΆΠ΄Π΅Π½ΠΈΠ΅ ΠΌΠ°Π½ΠΆΠ΅ΡΡ Π² Π³Π»Π°Π²Π½ΠΎΠΌ ΡΠΎΡΠΌΠΎΠ·Π½ΠΎΠΌ ΠΈΠ»ΠΈ Π² ΠΎΠ΄Π½ΠΎΠΌ ΠΈΠ· ΠΊΠΎΠ»Π΅ΡΠ½ΡΡ ΡΠΈΠ»ΠΈΠ½Π΄ΡΠΎΠ² | ΠΠ°ΠΌΠ΅Π½ΠΈΡΡ ΠΏΠΎΠ²ΡΠ΅ΠΆΠ΄Π΅Π½Π½ΡΠ΅ Π΄Π΅ΡΠ°Π»ΠΈ | |
| ΠΡΠΊΠ°Π· ΠΎΠ΄Π½ΠΎΠ³ΠΎ ΡΠΎΡΠΌΠΎΠ·Π½ΠΎΠ³ΠΎ ΠΊΠΎΠ½ΡΡΡΠ° | ΠΡΠΎΠ²Π΅ΡΠΈΡΡ ΡΡΠ΅ΡΠΊΠΈ ΡΠΎΡΠΌΠΎΠ·Π½ΠΎΠΉ ΠΆΠΈΠ΄ΠΊΠΎΡΡΠΈ Π² ΡΠΎΡΠΌΠΎΠ·Π½ΡΡ ΠΊΠΎΠ½ΡΡΡΠ°Ρ | |
| ΠΠΎΠ²ΡΡΠ΅Π½Π½ΡΠ΅ Π»ΡΡΡΡ ΠΏΠΎΠ΄ΡΠΈΠΏΠ½ΠΈΠΊΠΎΠ² ΠΊΠΎΠ»Π΅Ρ | ΠΠ°ΠΌΠ΅Π½ΠΈΡΡ ΠΏΠΎΠ΄ΡΠΈΠΏΠ½ΠΈΠΊΠΈ ΠΊΠΎΠ»Π΅Ρ | |
| ΠΠΎΠΊΠΎΠ²ΠΎΠ΅ Π±ΠΈΠ΅Π½ΠΈΠ΅ ΠΈΠ»ΠΈ Π²ΡΡ ΠΎΠ΄ ΠΈΠ· Π΄ΠΎΠΏΡΡΠΊΠ° ΠΏΠΎ ΡΠΎΠ»ΡΠΈΠ½Π΅ ΡΠΎΡΠΌΠΎΠ·Π½ΠΎΠ³ΠΎ Π΄ΠΈΡΠΊΠ° | ΠΡΠΎΠ²Π΅ΡΠΈΡΡ Π±ΠΈΠ΅Π½ΠΈΠ΅ ΠΈ ΡΠΎΠ»ΡΠΈΠ½Ρ. ΠΠΈΡΠΊ ΠΏΡΠΎΡΠΎΡΠΈΡΡ ΠΈΠ»ΠΈ Π·Π°ΠΌΠ΅Π½ΠΈΡΡ | |
| Π’ΠΎΡΠΌΠΎΠ·Π½ΠΎΠΉ ΡΡΠΏΠΏΠΎΡΡ Π½Π΅ ΠΏΠ°ΡΠ°Π»Π»Π΅Π»Π΅Π½ ΡΠΎΡΠΌΠΎΠ·Π½ΠΎΠΌΡ Π΄ΠΈΡΠΊΡ | ΠΡΠΎΠ²Π΅ΡΠΈΡΡ ΠΏΠΎΠ²Π΅ΡΡ Π½ΠΎΡΡΠΈ ΡΠΎΡΠΌΠΎΠ·Π½ΠΎΠ³ΠΎ ΡΡΠΏΠΏΠΎΡΡΠ° | |
| ΠΠΎΠΏΠ°Π΄Π°Π½ΠΈΠ΅ Π²ΠΎΠ·Π΄ΡΡ Π° Π² ΡΠΎΡΠΌΠΎΠ·Π½ΡΡ ΡΠΈΡΡΠ΅ΠΌΡ | Π£Π΄Π°Π»ΠΈΡΡ Π²ΠΎΠ·Π΄ΡΡ ΠΈΠ· ΡΠΎΡΠΌΠΎΠ·Π½ΠΎΠΉ ΡΠΈΡΡΠ΅ΠΌΡ | |
| ΠΠ΅ΡΠΎΠΎΡΠ²Π΅ΡΡΡΠ²ΡΡΡΠΈΠ΅ ΡΠΎΡΠΌΠΎΠ·Π½ΡΠ΅ ΠΊΠΎΠ»ΠΎΠ΄ΠΊΠΈ | ΠΠ°ΠΌΠ΅Π½ΠΈΡΡ ΡΠΎΡΠΌΠΎΠ·Π½ΡΠ΅ ΠΊΠΎΠ»ΠΎΠ΄ΠΊΠΈ Π½Π° ΡΠ΅ΠΊΠΎΠΌΠ΅Π½Π΄ΠΎΠ²Π°Π½Π½ΡΠ΅ Π·Π°Π²ΠΎΠ΄ΠΎΠΌ-ΠΈΠ·Π³ΠΎΡΠΎΠ²ΠΈΡΠ΅Π»Π΅ΠΌ | |
| ΠΠ΅Π³Π΅ΡΠΌΠ΅ΡΠΈΡΠ½Π° ΡΠΎΡΠΌΠΎΠ·Π½Π°Ρ ΡΠΈΡΡΠ΅ΠΌΠ° | ΠΡΠΎΠ²Π΅ΡΠΈΡΡ Π³Π΅ΡΠΌΠ΅ΡΠΈΡΠ½ΠΎΡΡΡ ΡΠΎΡΠΌΠΎΠ·Π½ΠΎΠΉ ΡΠΈΡΡΠ΅ΠΌΡ | |
| ΠΠ΅ ΡΡΠ½ΠΊΡΠΈΠΎΠ½ΠΈΡΡΠ΅Ρ ΡΡΡΡΠΎΠΉΡΡΠ²ΠΎ ΡΡΡΠ°Π½ΠΎΠ²ΠΊΠΈ ΡΠΎΡΠΌΠΎΠ·Π½ΡΡ ΠΊΠΎΠ»ΠΎΠ΄ΠΎΠΊ (Π΄Π»Ρ Π±Π°ΡΠ°Π±Π°Π½Π½ΡΡ ΡΠΎΡΠΌΠΎΠ·ΠΎΠ²) | ΠΠ±Π΅ΡΠΏΠ΅ΡΠΈΡΡ Π»Π΅Π³ΠΊΠΎΡΡΡ Ρ ΠΎΠ΄Π° ΡΡΡΠ°Π½ΠΎΠ²ΠΎΡΠ½ΠΎΠ³ΠΎ ΠΌΠ΅Ρ Π°Π½ΠΈΠ·ΠΌΠ° | |
| Π‘Π½ΠΈΠΆΠ΅Π½ΠΈΠ΅ ΡΡΡΠ΅ΠΊΡΠ° ΡΠΎΡΠΌΠΎΠΆΠ΅Π½ΠΈΡ, ΠΆΠ΅ΡΡΠΊΠ°Ρ ΠΏΠ΅Π΄Π°Π»Ρ ΡΠΎΡΠΌΠΎΠ·Π° | Π£ΡΠ΅ΡΠΊΠΈ Π² ΡΡΡΠ±ΠΎΠΏΡΠΎΠ²ΠΎΠ΄Π΅ | ΠΠΎΠ΄ΡΡΠ½ΡΡΡ ΠΊΡΠ΅ΠΏΠ»Π΅Π½ΠΈΡ ΠΈΠ»ΠΈ Π·Π°ΠΌΠ΅Π½ΠΈΡΡ ΡΡΡΠ±ΠΊΠΈ |
| ΠΠΎΠ²ΡΠ΅ΠΆΠ΄Π΅Π½ΠΈΠ΅ ΠΌΠ°Π½ΠΆΠ΅Ρ Π² ΠΊΠΎΠ»Π΅ΡΠ½ΡΡ ΠΈΠ»ΠΈ Π² Π³Π»Π°Π²Π½ΠΎΠΌ ΡΠΎΡΠΌΠΎΠ·Π½ΠΎΠΌ ΡΠΈΠ»ΠΈΠ½Π΄ΡΠ°Ρ | ΠΠ°ΠΌΠ΅Π½ΠΈΡΡ ΠΌΠ°Π½ΠΆΠ΅ΡΡ, Π²Π½ΡΡΡΠ΅Π½Π½ΠΈΠ΅ Π΄Π΅ΡΠ°Π»ΠΈ Π³Π»Π°Π²Π½ΠΎΠ³ΠΎ ΡΠΎΡΠΌΠΎΠ·Π½ΠΎΠ³ΠΎ ΡΠΈΠ»ΠΈΠ½Π΄ΡΠ° ΠΈΠ»ΠΈ ΡΠ°ΠΌ ΡΠΈΠ»ΠΈΠ½Π΄Ρ. | |
| ΠΡΠΈ ΡΠΎΡΠΌΠΎΠΆΠ΅Π½ΠΈΠΈ Π°Π²ΡΠΎΠΌΠΎΠ±ΠΈΠ»Ρ ΡΠ²ΠΎΠ΄ΠΈΡ Π² ΠΎΠ΄Π½Ρ ΡΡΠΎΡΠΎΠ½Ρ | ΠΠ΅ΠΏΡΠ°Π²ΠΈΠ»ΡΠ½ΠΎΠ΅ Π΄Π°Π²Π»Π΅Π½ΠΈΠ΅ Π² ΡΠΈΠ½Π°Ρ | ΠΡΠΎΠ²Π΅ΡΠΈΡΡ Π΄Π°Π²Π»Π΅Π½ΠΈΠ΅ Π² ΡΠΈΠ½Π°Ρ ΠΈ ΠΎΡΠΊΠΎΡΡΠ΅ΠΊΡΠΈΡΠΎΠ²Π°ΡΡ |
| ΠΠ΄Π½ΠΎΡΡΠΎΡΠΎΠ½Π½ΠΈΠΉ ΠΈΠ·Π½ΠΎΡ ΡΠΈΠ½ | ΠΠ°ΠΌΠ΅Π½ΠΈΡΡ ΠΈΠ·Π½ΠΎΡΠ΅Π½Π½ΡΠ΅ ΡΠΈΠ½Ρ | |
| ΠΠ°ΠΌΠ°ΡΠ»Π΅Π½Ρ Π½Π°ΠΊΠ»Π°Π΄ΠΊΠΈ ΡΠΎΡΠΌΠΎΠ·Π½ΡΡ ΠΊΠΎΠ»ΠΎΠ΄ΠΎΠΊ | ΠΠ°ΠΌΠ΅Π½ΠΈΡΡ Π½Π°ΠΊΠ»Π°Π΄ΠΊΠΈ ΡΠΎΡΠΌΠΎΠ·Π½ΡΡ ΠΊΠΎΠ»ΠΎΠ΄ΠΎΠΊ | |
| Π Π°Π·Π»ΠΈΡΠ½ΡΠΉ ΠΌΠ°ΡΠ΅ΡΠΈΠ°Π» Π½Π°ΠΊΠ»Π°Π΄ΠΎΠΊ ΡΠΎΡΠΌΠΎΠ·Π½ΡΡ ΠΊΠΎΠ»ΠΎΠ΄ΠΎΠΊ Π½Π° ΠΎΠ΄Π½ΠΎΠΉ ΠΎΡΠΈ | ΠΠ°ΠΌΠ΅Π½ΠΈΡΡ ΡΠΎΡΠΌΠΎΠ·Π½ΡΠ΅ ΠΊΠΎΠ»ΠΎΠ΄ΠΊΠΈ. Π£ΡΡΠ°Π½ΠΎΠ²ΠΈΡΡ; ΡΠΎΡΠΌΠΎΠ·Π½ΡΠ΅ ΠΊΠΎΠ»ΠΎΠ΄ΠΊΠΈ, ΠΏΡΠΈΠ³ΠΎΠ΄Π½ΡΠ΅ Π΄Π»Ρ Π΄Π°Π½Π½ΠΎΠΉ ΠΌΠΎΠ΄Π΅Π»ΠΈ Π°Π²ΡΠΎΠΌΠΎΠ±ΠΈΠ»Ρ | |
| ΠΠΎΠ²ΡΠ΅ΠΆΠ΄Π΅Π½ΠΈΠ΅ ΠΏΠΎΠ²Π΅ΡΡ Π½ΠΎΡΡΠ΅ΠΉ Π½Π°ΠΊΠ»Π°Π΄ΠΎΠΊ ΡΠΎΡΠΌΠΎΠ·Π½ΡΡ ΠΊΠΎΠ»ΠΎΠ΄ΠΎΠΊ | ΠΠ°ΠΌΠ΅Π½ΠΈΡΡ Π½Π°ΠΊΠ»Π°Π΄ΠΊΠΈ | |
| ΠΠ°Π³ΡΡΠ·Π½Π΅Π½ΠΈΠ΅ ΡΠ°Ρ Ρ ΡΠΎΡΠΌΠΎΠ·Π½ΡΡ ΡΡΠΏΠΏΠΎΡΡΠΎΠ² | ΠΡΠΈΡΡΠΈΡΡ ΠΏΠΎΡΠ°Π΄ΠΎΡΠ½ΡΠ΅ ΠΈ Π½Π°ΠΏΡΠ°Π²Π»ΡΡΡΠΈΠ΅ ΡΠ°Ρ ΡΡ ΠΊΠΎΠ»ΠΎΠ΄ΠΎΠΊ Π² ΡΠΎΡΠΌΠΎΠ·Π½ΠΎΠΌ ΡΡΠΏΠΏΠΎΡΡΠ΅ | |
| ΠΠΎΡΡΠΎΠ·ΠΈΡ ΡΠΈΠ»ΠΈΠ½Π΄ΡΠ° ΡΡΠΏΠΏΠΎΡΡΠ° | ΠΠ°ΠΌΠ΅Π½ΠΈΡΡ ΡΡΠΏΠΏΠΎΡΡ | |
| ΠΠ΅ΡΠ°Π²Π½ΠΎΠΌΠ΅ΡΠ½ΡΠΉ ΠΈΠ·Π½ΠΎΡ ΡΠΎΡΠΌΠΎΠ·Π½ΡΡ ΠΊΠΎΠ»ΠΎΠ΄ΠΎΠΊ | ΠΠ°ΠΌΠ΅Π½ΠΈΡΡ ΡΠΎΡΠΌΠΎΠ·Π½ΡΠ΅ ΠΊΠΎΠ»ΠΎΠ΄ΠΊΠΈ (Π½Π° ΠΎΠ±ΠΎΠΈΡ ΠΊΠΎΠ»Π΅ΡΠ°Ρ ) | |
| ΠΠ°Π³ΡΡΠ·Π½Π΅Π½ΠΈΠ΅ ΠΈΠ»ΠΈ ΠΏΠΎΠ²ΡΠ΅ΠΆΠ΄Π΅Π½ΠΈΠ΅ Π½Π°ΠΏΡΠ°Π²Π»ΡΡΡΠΈΡ ΠΏΠ°Π»ΡΡΠ΅Π² ΡΡΠΏΠΏΠΎΡΡΠΎΠ² | ΠΠ°ΠΌΠ΅Π½ΠΈΡΡ Π½Π°ΠΏΡΠ°Π²Π»ΡΡΡΠΈΠ΅ ΠΏΠ°Π»ΡΡΡ | |
| ΠΠ°ΡΡΡΠ΅Π½Π° Π³Π΅ΠΎΠΌΠ΅ΡΡΠΈΡ Π·Π°Π΄Π½Π΅Π³ΠΎ ΠΌΠΎΡΡΠ° | ΠΡΠΎΠΈΠ·Π²Π΅ΡΡΠΈ ΠΎΠ±ΠΌΠ΅Ρ Ρ ΠΎΠ΄ΠΎΠ²ΠΎΠΉ ΡΠ°ΡΡΠΈ | |
| ΠΠ΅ΡΠ΅ΠΊΡ Π°ΠΌΠΎΡΡΠΈΠ·Π°ΡΠΎΡΠΎΠ² | ΠΡΠΎΠ²Π΅ΡΠΈΡΡ ΠΈ, Π΅ΡΠ»ΠΈ ΡΡΠ΅Π±ΡΠ΅ΡΡΡ, Π·Π°ΠΌΠ΅Π½ΠΈΡΡ Π°ΠΌΠΎΡΡΠΈΠ·Π°ΡΠΎΡΡ | |
| ΠΠΎΠ»ΠΎΠ΄ΠΊΠΈ ΡΡΠΏΠΏΠΎΡΡΠ° ΠΈΠ·Π½ΠΎΡΠ΅Π½Ρ ΠΈΠ»ΠΈ Π·Π°ΡΠ²Π΅ΡΠ΄Π΅Π»ΠΈ | ΠΠ°ΠΌΠ΅Π½ΠΈΡΡ ΡΠΎΡΠΌΠΎΠ·Π½ΡΠ΅ ΠΊΠΎΠ»ΠΎΠ΄ΠΊΠΈ ΡΡΠΏΠΏΠΎΡΡΠ° | |
| ΠΡΠΈΡΠΆΠ°Π²Π΅Π»ΠΈ ΠΏΠΎΡΡΠ½ΠΈ Π² ΠΊΠΎΠ»Π΅ΡΠ½ΡΡ ΡΠΎΡΠΌΠΎΠ·Π½ΡΡ ΡΠΈΠ»ΠΈΠ½Π΄ΡΠ°Ρ (Π΄Π»Ρ Π±Π°ΡΠ°Π±Π°Π½Π½ΡΡ ΡΠΎΡΠΌΠΎΠ·ΠΎΠ²) | ΠΠ°ΠΌΠ΅Π½ΠΈΡΡ ΠΊΠΎΠ»Π΅ΡΠ½ΡΠ΅ ΡΠΎΡΠΌΠΎΠ·Π½ΡΠ΅ ΡΠΈΠ»ΠΈΠ½Π΄ΡΡ | |
| Π Π°Π·ΠΎΠ³ΡΠ΅Π² ΡΠΎΡΠΌΠΎΠ·ΠΎΠ² Π² Π΄Π²ΠΈΠΆΠ΅Π½ΠΈΠΈ | ΠΠ°ΡΠΎΡΠ΅Π½ΠΎ ΠΊΠΎΠΌΠΏΠ΅Π½ΡΠ°ΡΠΈΠΎΠ½Π½ΠΎΠ΅ ΠΎΡΠ²Π΅ΡΡΡΠΈΠ΅ Π² Π³Π»Π°Π²Π½ΠΎΠΌ ΡΠΎΡΠΌΠΎΠ·Π½ΠΎΠΌ ΡΠΈΠ»ΠΈΠ½Π΄ΡΠ΅ | ΠΡΠΈΡΡΠΈΡΡ ΡΠΈΠ»ΠΈΠ½Π΄Ρ, Π·Π°ΠΌΠ΅Π½ΠΈΡΡ Π²Π½ΡΡΡΠ΅Π½Π½ΠΈΠ΅ Π΄Π΅ΡΠ°Π»ΠΈ |
| ΠΠ°Π» Π·Π°Π·ΠΎΡ ΠΌΠ΅ΠΆΠ΄Ρ ΡΡΠ³ΠΎΠΉ ΠΈ ΠΏΠΎΡΡΠ½Π΅ΠΌ Π³Π»Π°Π²Π½ΠΎΠ³ΠΎ ΡΠΎΡΠΌΠΎΠ·Π½ΠΎΠ³ΠΎ ΡΠΈΠ»ΠΈΠ½Π΄ΡΠ° | ΠΡΠΎΠ²Π΅ΡΠΈΡΡ Π·Π°Π·ΠΎΡ | |
| ΠΠ°ΡΠΎΡΠ΅Π½ΠΎ Π΄ΡΠΎΡΡΠ΅Π»ΡΠ½ΠΎΠ΅ ΠΎΡΠ²Π΅ΡΡΡΠΈΠ΅ Π² ΡΠΏΠ΅ΡΠΈΠ°Π»ΡΠ½ΠΎΠΌ ΠΊΠ»Π°ΠΏΠ°Π½Π΅ ΠΈΠ·Π±ΡΡΠΎΡΠ½ΠΎΠ³ΠΎ Π΄Π°Π²Π»Π΅Π½ΠΈΡ Π² Π³Π»Π°Π²Π½ΠΎΠΌ ΡΠΎΡΠΌΠΎΠ·Π½ΠΎΠΌ ΡΠΈΠ»ΠΈΠ½Π΄ΡΠ΅ | ΠΡΠΈΡΡΠΈΡΡ ΡΠΈΠ»ΠΈΠ½Π΄Ρ, Π·Π°ΠΌΠ΅Π½ΠΈΡΡ Π²Π½ΡΡΡΠ΅Π½Π½ΠΈΠ΅ Π΄Π΅ΡΠ°Π»ΠΈ. ΠΠ°ΠΌΠ΅Π½ΠΈΡΡ ΡΠΎΡΠΌΠΎΠ·Π½ΡΡ ΠΆΠΈΠ΄ΠΊΠΎΡΡΡ. | |
| Π Π°Π·Π±ΡΡ Π°Π½ΠΈΠ΅ ΡΠ΅Π·ΠΈΠ½ΠΎΠ²ΡΡ Π΄Π΅ΡΠ°Π»Π΅ΠΉ ΠΈΠ·-Π·Π° ΠΈΡΠΏΠΎΠ»ΡΠ·ΠΎΠ²Π°Π½ΠΈΡ ΡΠΎΡΠΌΠΎΠ·Π½ΠΎΠΉ ΠΆΠΈΠ΄ΠΊΠΎΡΡΠΈ Π½Π΅ ΡΠ΅ΠΊΠΎΠΌΠ΅Π½Π΄ΠΎΠ²Π°Π½Π½ΠΎΠ³ΠΎ ΡΠΎΡΡΠ° | ΠΡΡΠ΅ΠΌΠΎΠ½ΡΠΈΡΠΎΠ²Π°ΡΡ ΠΈΠ»ΠΈ Π·Π°ΠΌΠ΅Π½ΠΈΡΡ Π³Π»Π°Π²Π½ΡΠΉ ΡΠΎΡΠΌΠΎΠ·Π½ΠΎΠΉ ΡΠΈΠ»ΠΈΠ½Π΄Ρ. ΠΠ°ΠΌΠ΅Π½ΠΈΡΡ ΡΠΎΡΠΌΠΎΠ·Π½ΡΡ ΠΆΠΈΠ΄ΠΊΠΎΡΡΡ. | |
| Π‘Π»ΠΎΠΌΠ°Π½Π° ΡΠ°ΡΠΏΠΎΡΠ½Π°Ρ ΠΏΡΡΠΆΠΈΠ½Π° | ΠΠ°ΠΌΠ΅Π½ΠΈΡΡ ΡΠ°ΡΠΏΠΎΡΠ½ΡΡ ΠΏΡΡΠΆΠΈΠ½Ρ | |
| ΠΡΠ»Π°Π±Π»ΠΈ Π²ΠΎΠ·Π²ΡΠ°ΡΠ½ΡΠ΅ ΠΏΡΡΠΆΠΈΠ½Ρ ΡΠΎΡΠΌΠΎΠ·Π½ΡΡ ΠΊΠΎΠ»ΠΎΠ΄ΠΎΠΊ (Π΄Π»Ρ Π±Π°ΡΠ°Π±Π°Π½Π½ΡΡ ΡΠΎΡΠΌΠΎΠ·ΠΎΠ²) | ΠΠ°ΠΌΠ΅Π½ΠΈΡΡ Π²ΠΎΠ·Π²ΡΠ°ΡΠ½ΡΠ΅ ΠΏΡΡΠΆΠΈΠ½Ρ | |
| ΠΠ΅ ΠΎΡΠΏΡΡΠ΅Π½ ΡΡΡΠ°Π³ ΡΡΡΠ½ΠΎΠ³ΠΎ ΡΠΎΡΠΌΠΎΠ·Π° | ΠΡΡΠ΅Π³ΡΠ»ΠΈΡΠΎΠ²Π°ΡΡ ΡΡΡΠ½ΠΎΠΉ ΡΠΎΡΠΌΠΎΠ· ΠΈΠ»ΠΈ Π·Π°ΠΌΠ΅Π½ΠΈΡΡ ΡΡΠΎΡ ΡΡΡΠ½ΠΎΠ³ΠΎ ΡΠΎΡΠΌΠΎΠ·Π° | |
| ΠΠΎΠ΄ΡΠΎΡΠΌΠ°ΠΆΠΈΠ²Π°Π½ΠΈΠ΅ ΠΊΠΎΠ»Π΅Ρ | ΠΠ°ΡΠΎΡΠ΅Π½ΠΎ ΠΊΠΎΠΌΠΏΠ΅Π½ΡΠ°ΡΠΈΠΎΠ½Π½ΠΎΠ΅ ΠΎΡΠ²Π΅ΡΡΡΠΈΠ΅ Π² Π³Π»Π°Π²Π½ΠΎΠΌ ΡΠΎΡΠΌΠΎΠ·Π½ΠΎΠΌ ΡΠΈΠ»ΠΈΠ½Π΄ΡΠ΅ | ΠΡΠΈΡΡΠΈΡΡ ΡΠΈΠ»ΠΈΠ½Π΄Ρ, Π·Π°ΠΌΠ΅Π½ΠΈΡΡ Π²Π½ΡΡΡΠ΅Π½Π½ΠΈΠ΅ Π΄Π΅ΡΠ°Π»ΠΈ |
| ΠΠ°Π» Π·Π°Π·ΠΎΡ ΠΌΠ΅ΠΆΠ΄Ρ ΡΡΠ³ΠΎΠΉ ΠΈ ΠΏΠΎΡΡΠ½Π΅ΠΌ Π³Π»Π°Π²Π½ΠΎΠ³ΠΎ ΡΠΎΡΠΌΠΎΠ·Π½ΠΎΠ³ΠΎ ΡΠΈΠ»ΠΈΠ½Π΄ΡΠ° | ΠΡΠΎΠ²Π΅ΡΠΈΡΡ Π·Π°Π·ΠΎΡ | |
| Π‘ΡΡΠΊ ΡΠΎΡΠΌΠΎΠ·ΠΎΠ² | ΠΠ΅ΡΠΎΠΎΡΠ²Π΅ΡΡΡΠ²ΡΡΡΠΈΠ΅ ΡΠΎΡΠΌΠΎΠ·Π½ΡΠ΅ ΠΊΠΎΠ»ΠΎΠ΄ΠΊΠΈ | ΠΠ°ΠΌΠ΅Π½ΠΈΡΡ ΡΠΎΡΠΌΠΎΠ·Π½ΡΠ΅ ΠΊΠΎΠ»ΠΎΠ΄ΠΊΠΈ Π½Π° ΡΠ΅ΠΊΠΎΠΌΠ΅Π½Π΄ΠΎΠ²Π°Π½Π½ΡΠ΅ Π·Π°Π²ΠΎΠ΄ΠΎΠΌ-ΠΈΠ·Π³ΠΎΡΠΎΠ²ΠΈΡΠ΅Π»Π΅ΠΌ |
| Π§Π°ΡΡΠΈΡΠ½Π°Ρ ΠΊΠΎΡΡΠΎΠ·ΠΈΡ ΡΠΎΡΠΌΠΎΠ·Π½ΡΡ Π΄ΠΈΡΠΊΠΎΠ² | Π’ΡΠ°ΡΠ΅Π»ΡΠ½ΠΎ ΠΎΡΡΠ»ΠΈΡΠΎΠ²Π°ΡΡ ΡΠΎΡΠΌΠΎΠ·Π½ΡΠ΅ Π΄ΠΈΡΠΊΠΈ | |
| ΠΠΎΠΊΠΎΠ²ΠΎΠ΅ Π±ΠΈΠ΅Π½ΠΈΠ΅ ΡΠΎΡΠΌΠΎΠ·Π½ΡΡ Π΄ΠΈΡΠΊΠΎΠ² | ΠΡΠΎΡΠΎΡΠΈΡΡ ΠΈΠ»ΠΈ Π·Π°ΠΌΠ΅Π½ΠΈΡΡ ΡΠΎΡΠΌΠΎΠ·Π½ΡΠ΅ Π΄ΠΈΡΠΊΠΈ | |
| ΠΠ²Π°Π»ΡΠ½ΠΎΡΡΡ ΡΠΎΡΠΌΠΎΠ·Π½ΠΎΠ³ΠΎ Π±Π°ΡΠ°Π±Π°Π½Π° | Π Π°ΡΡΠΎΡΠΈΡΡ ΠΈΠ»ΠΈ Π·Π°ΠΌΠ΅Π½ΠΈΡΡ ΡΠΎΡΠΌΠΎΠ·Π½ΠΎΠΉ Π±Π°ΡΠ°Π±Π°Π½ | |
| ΠΠ°ΠΊΠ»Π°Π΄ΠΊΠΈ ΡΠΎΡΠΌΠΎΠ·Π½ΡΡ ΠΊΠΎΠ»ΠΎΠ΄ΠΎΠΊ Π½Π΅ ΠΎΡΠ΄Π΅Π»ΡΡΡΡΡ ΠΎΡ ΡΠΎΡΠΌΠΎΠ·Π½ΠΎΠ³ΠΎ Π΄ΠΈΡΠΊΠ°, ΠΊΠΎΠ»Π΅ΡΠΎ ΡΡΠΆΠ΅Π»ΠΎ ΠΏΡΠΎΠ²ΠΎΡΠ°ΡΠΈΠ²Π°Π΅ΡΡΡ ΡΡΠΊΠΎΠΉ | ΠΠΎΡΡΠΎΠ·ΠΈΡ ΡΠΈΠ»ΠΈΠ½Π΄ΡΠ° ΡΠΎΡΠΌΠΎΠ·Π½ΠΎΠ³ΠΎ ΡΡΠΏΠΏΠΎΡΡΠ° | ΠΡΡΠ΅ΠΌΠΎΠ½ΡΠΈΡΠΎΠ²Π°ΡΡ ΠΈΠ»ΠΈ Π·Π°ΠΌΠ΅Π½ΠΈΡΡ ΡΠΎΡΠΌΠΎΠ·Π½ΠΎΠΉ ΡΡΠΏΠΏΠΎΡΡ |
| ΠΠ΅ΡΠ°Π²Π½ΠΎΠΌΠ΅ΡΠ½ΡΠΉ ΠΈΠ·Π½ΠΎΡ ΡΠΎΡΠΌΠΎΠ·Π½ΡΡ ΠΊΠΎΠ»ΠΎΠ΄ΠΎΠΊ | ΠΠ΅ΡΠΎΠΎΡΠ²Π΅ΡΡΡΠ²ΡΡΡΠΈΠ΅ ΡΠΎΡΠΌΠΎΠ·Π½ΡΠ΅ ΠΊΠΎΠ»ΠΎΠ΄ΠΊΠΈ | ΠΠ°ΠΌΠ΅Π½ΠΈΡΡ ΡΠΎΡΠΌΠΎΠ·Π½ΡΠ΅ ΠΊΠΎΠ»ΠΎΠ΄ΠΊΠΈ Π½Π° ΡΠ΅ΠΊΠΎΠΌΠ΅Π½Π΄ΠΎΠ²Π°Π½Π½ΡΠ΅ Π·Π°Π²ΠΎΠ΄ΠΎΠΌ-ΠΈΠ·Π³ΠΎΡΠΎΠ²ΠΈΡΠ΅Π»Π΅ΠΌ |
| ΠΠ°Π³ΡΡΠ·Π½Π΅Π½ΠΈΠ΅ ΡΠΎΡΠΌΠΎΠ·Π½ΠΎΠ³ΠΎ ΡΡΠΏΠΏΠΎΡΡΠ° | ΠΡΠΈΡΡΠΈΡΡ ΡΠ°Ρ ΡΡ ΡΠΎΡΠΌΠΎΠ·Π½ΠΎΠ³ΠΎ ΡΡΠΏΠΏΠΎΡΡΠ° | |
| Π’ΡΠΆΠ΅Π»ΡΠΉ Ρ ΠΎΠ΄ ΠΏΠΎΡΡΠ½Π΅ΠΉ | ΠΡΠΎΠ²Π΅ΡΠΈΡΡ ΡΡΡΠ°Π½ΠΎΠ²ΠΊΡ ΠΏΠΎΡΡΠ½Π΅ΠΉ | |
| ΠΠ΅Π³Π΅ΡΠΌΠ΅ΡΠΈΡΠ½Π° ΡΠΎΡΠΌΠΎΠ·Π½Π°Ρ ΡΠΈΡΡΠ΅ΠΌΠ° | ΠΡΠΎΠ²Π΅ΡΠΈΡΡ ΡΠΎΡΠΌΠΎΠ·Π½ΡΡ ΡΠΈΡΡΠ΅ΠΌΡ | |
| ΠΠΎΠ²ΡΠ΅ΠΆΠ΄Π΅Π½ΠΈΠ΅ ΠΏΡΠ»ΡΠ½ΠΈΠΊΠΎΠ² | ΠΠ°ΠΌΠ΅Π½ΠΈΡΡ ΠΏΡΠ»ΡΠ½ΠΈΠΊΠΈ | |
| Π Π°Π·Π±ΡΡ Π°Π½ΠΈΠ΅ ΡΠ΅Π·ΠΈΠ½ΠΎΠ²ΠΎΠ³ΠΎ ΠΊΠΎΠ»ΡΡΠ° ΠΏΠΎΡΡΠ½Ρ | ΠΡΡΠ΅ΠΌΠΎΠ½ΡΠΈΡΠΎΠ²Π°ΡΡ ΡΡΠΏΠΏΠΎΡΡ ΠΈΠ»ΠΈ ΠΊΠΎΠ»Π΅ΡΠ½ΡΠΉ ΡΠΈΠ»ΠΈΠ½Π΄Ρ | |
| ΠΠ»ΠΈΠ½ΠΎΠΎΠ±ΡΠ°Π·Π½ΡΠΉ ΠΈΠ·Π½ΠΎΡ ΡΠΎΡΠΌΠΎΠ·Π½ΡΡ ΠΊΠΎΠ»ΠΎΠ΄ΠΎΠΊ | Π’ΠΎΡΠΌΠΎΠ·Π½ΠΎΠΉ Π΄ΠΈΡΠΊ Π½Π΅ ΠΏΠ°ΡΠ°Π»Π»Π΅Π»Π΅Π½ ΡΠΎΡΠΌΠΎΠ·Π½ΠΎΠΌΡ ΡΡΠΏΠΏΠΎΡΡΡ | ΠΡΠΎΠ²Π΅ΡΠΈΡΡ ΠΏΠ»ΠΎΡΠΊΠΎΡΡΠΈ ΡΡΡΠ°Π½ΠΎΠ²ΠΊΠΈ ΡΠΎΡΠΌΠΎΠ·Π½ΠΎΠ³ΠΎ ΡΡΠΏΠΏΠΎΡΡΠ° |
| ΠΠΎΡΡΠΎΠ·ΠΈΡ Π² ΡΠΎΡΠΌΠΎΠ·Π½ΠΎΠΌ ΡΡΠΏΠΏΠΎΡΡΠ΅ | ΠΡΠΈΡΡΠΈΡΡ ΡΠΎΡΠΌΠΎΠ·Π½ΠΎΠΉ ΡΡΠΏΠΏΠΎΡΡ | |
| ΠΠ΅ΠΏΡΠ°Π²ΠΈΠ»ΡΠ½Π°Ρ ΡΠ°Π±ΠΎΡΠ° ΠΏΠΎΡΡΠ½Ρ | ΠΡΠΎΠ²Π΅ΡΠΈΡΡ ΡΡΡΠ°Π½ΠΎΠ²ΠΊΡ ΠΏΠΎΡΡΠ½Π΅ΠΉ | |
| Π‘ΠΊΡΠΈΠΏ ΡΠΎΡΠΌΠΎΠ·ΠΎΠ² | ΠΠ°ΡΠ°ΡΡΡΡ Π·Π°Π²ΠΈΡΠΈΡ ΠΎΡ ΠΊΠ»ΠΈΠΌΠ°ΡΠΈΡΠ΅ΡΠΊΠΈΡ Π²ΠΎΠ·Π΄Π΅ΠΉΡΡΠ²ΠΈΠΉ (Π²Π»Π°ΠΆΠ½ΠΎΡΡΡ) | ΠΠΈΡΠ΅Π³ΠΎ Π½Π΅ Π΄Π΅Π»Π°ΡΡ, Π΅ΡΠ»ΠΈ ΡΠΊΡΠΈΠΏ ΠΏΠΎΡΠ²Π»ΡΠ΅ΡΡΡ ΠΏΠΎΡΠ»Π΅ Π΄ΠΎΠ»Π³ΠΎΠΉ ΡΡΠΎΡΠ½ΠΊΠΈ Π°Π²ΡΠΎΠΌΠΎΠ±ΠΈΠ»Ρ Π² ΡΡΠ»ΠΎΠ²ΠΈΡΡ ΠΏΠΎΠ²ΡΡΠ΅Π½Π½ΠΎΠΉ Π²Π»Π°ΠΆΠ½ΠΎΡΡΠΈ, Π° Π·Π°ΡΠ΅ΠΌ ΠΏΡΠΎΠΏΠ°Π΄Π°Π΅Ρ ΠΏΠΎΡΠ»Π΅ ΠΏΠ΅ΡΠ²ΡΡ ΡΠΎΡΠΌΠΎΠΆΠ΅Π½ΠΈΠΉ |
| ΠΠ΅ΡΠΎΠΎΡΠ²Π΅ΡΡΡΠ²ΡΡΡΠΈΠ΅ ΡΠΎΡΠΌΠΎΠ·Π½ΡΠ΅ ΠΊΠΎΠ»ΠΎΠ΄ΠΊΠΈ | ΠΠ°ΠΌΠ΅Π½ΠΈΡΡ ΡΠΎΡΠΌΠΎΠ·Π½ΡΠ΅ ΠΊΠΎΠ»ΠΎΠ΄ΠΊΠΈ. Π£ΡΡΠ°Π½ΠΎΠ²ΠΈΡΡ ΡΠΎΡΠΌΠΎΠ·Π½ΡΠ΅ ΠΊΠΎΠ»ΠΎΠ΄ΠΊΠΈ, ΡΠ΅ΠΊΠΎΠΌΠ΅Π½Π΄ΠΎΠ²Π°Π½Π½ΡΠ΅ Π΄Π»Ρ Π΄Π°Π½Π½ΠΎΠΉ ΠΌΠΎΠ΄Π΅Π»ΠΈ Π°Π²ΡΠΎΠΌΠΎΠ±ΠΈΠ»Ρ | |
| Π’ΠΎΡΠΌΠΎΠ·Π½ΠΎΠΉ Π΄ΠΈΡΠΊ Π½Π΅ ΠΏΠ°ΡΠ°Π»Π»Π΅Π»Π΅Π½ ΡΠΎΡΠΌΠΎΠ·Π½ΠΎΠΌΡ ΡΡΠΏΠΏΠΎΡΡΡ | ΠΡΠΎΠ²Π΅ΡΠΈΡΡ ΠΏΠ»ΠΎΡΠΊΠΎΡΡΠΈ ΡΡΡΠ°Π½ΠΎΠ²ΠΊΠΈ ΡΠΎΡΠΌΠΎΠ·Π½ΠΎΠ³ΠΎ ΡΡΠΏΠΏΠΎΡΡΠ° | |
| ΠΠ°Π³ΡΡΠ·Π½Π΅Π½ΠΈΠ΅ ΡΠΎΡΠΌΠΎΠ·Π½ΠΎΠ³ΠΎ ΡΡΠΏΠΏΠΎΡΡΠ° | ΠΡΠΈΡΡΠΈΡΡ ΡΠ°Ρ ΡΡ ΡΠΎΡΠΌΠΎΠ·Π½ΠΎΠ³ΠΎ ΡΡΠΏΠΏΠΎΡΡΠ° | |
| ΠΡΠ»Π°Π±Π»Π΅Π½ΠΈΠ΅ ΡΠ°ΡΠΏΠΎΡΠ½ΡΡ ΠΏΡΡΠΆΠΈΠ½ | ΠΠ°ΠΌΠ΅Π½ΠΈΡΡ ΡΠ°ΡΠΏΠΎΡΠ½ΡΠ΅ ΠΏΡΡΠΆΠΈΠ½Ρ | |
| ΠΠ΅Π»ΠΈΠΊ Π»ΡΡΡ ΠΊΠΎΠ»Π΅ΡΠ½ΡΡ ΠΏΠΎΠ΄ΡΠΈΠΏΠ½ΠΈΠΊΠΎΠ² | ΠΠ°ΠΌΠ΅Π½ΠΈΡΡ ΠΊΠΎΠ»Π΅ΡΠ½ΡΠ΅ ΠΏΠΎΠ΄ΡΠΈΠΏΠ½ΠΈΠΊΠΈ | |
| ΠΠΎΡΡΠΎΠ·ΠΈΡ ΠΊΡΠ°Ρ ΡΠΎΡΠΌΠΎΠ·Π½ΠΎΠ³ΠΎ Π΄ΠΈΡΠΊΠ° | ΠΠ±ΡΠ°Π±ΠΎΡΠ°ΡΡ ΠΈΠ»ΠΈ Π·Π°ΠΌΠ΅Π½ΠΈΡΡ ΡΠΎΡΠΌΠΎΠ·Π½ΡΠ΅ Π΄ΠΈΡΠΊΠΈ | |
| ΠΡΠ΄Π΅Π»Π΅Π½ΠΈΠ΅ Π½Π°ΠΊΠ»Π°Π΄ΠΊΠΈ ΡΠΎΡΠΌΠΎΠ·Π½ΠΎΠΉ ΠΊΠΎΠ»ΠΎΠ΄ΠΊΠΈ | ΠΠ°ΠΌΠ΅Π½ΠΈΡΡ ΡΠΎΡΠΌΠΎΠ·Π½ΡΠ΅ ΠΊΠΎΠ»ΠΎΠ΄ΠΊΠΈ | |
| ΠΠ²Π°Π»ΡΠ½ΠΎΡΡΡ ΡΠΎΡΠΌΠΎΠ·Π½ΠΎΠ³ΠΎ Π±Π°ΡΠ°Π±Π°Π½Π° (Π΄Π»Ρ Π±Π°ΡΠ°Π±Π°Π½Π½ΡΡ ΡΠΎΡΠΌΠΎΠ·ΠΎΠ²) | Π Π°ΡΡΠΎΡΠΈΡΡ ΠΈΠ»ΠΈ Π·Π°ΠΌΠ΅Π½ΠΈΡΡ ΡΠΎΡΠΌΠΎΠ·Π½ΠΎΠΉ Π±Π°ΡΠ°Π±Π°Π½ | |
| ΠΠ°Π³ΡΡΠ·Π½Π΅Π½ΠΈΠ΅ ΡΠΎΡΠΌΠΎΠ·Π½ΠΎΠ³ΠΎ Π±Π°ΡΠ°Π±Π°Π½Π° | ΠΡΠΈΡΡΠΈΡΡ ΠΈ ΠΏΡΠΎΠ²Π΅ΡΠΈΡΡ ΡΠΎΡΠΌΠΎΠ·Π½ΠΎΠΉ Π±Π°ΡΠ°Π±Π°Π½ | |
| Π‘Π½ΠΈΠΆΠ΅Π½ΠΈΠ΅ ΡΡΡΠ΅ΠΊΡΠ° ΡΠΎΡΠΌΠΎΠΆΠ΅Π½ΠΈΡ Π½Π΅ΡΠΌΠΎΡΡΡ Π½Π° Π²ΡΡΠΎΠΊΠΎΠ΅ ΡΡΠΈΠ»ΠΈΠ΅ Π½Π° ΠΏΠ΅Π΄Π°Π»Ρ | ΠΠ°ΠΌΠ°ΡΠ»Π΅Π½Ρ Π½Π°ΠΊΠ»Π°Π΄ΠΊΠΈ ΡΠΎΡΠΌΠΎΠ·Π½ΡΡ ΠΊΠΎΠ»ΠΎΠ΄ΠΎΠΊ | ΠΠ°ΠΌΠ΅Π½ΠΈΡΡ Π½Π°ΠΊΠ»Π°Π΄ΠΊΠΈ |
| ΠΠ΅ΡΠΎΠΎΡΠ²Π΅ΡΡΡΠ²ΡΡΡΠΈΠ΅ ΡΠΎΡΠΌΠΎΠ·Π½ΡΠ΅ ΠΊΠΎΠ»ΠΎΠ΄ΠΊΠΈ | ΠΠ°ΠΌΠ΅Π½ΠΈΡΡ ΡΠΎΡΠΌΠΎΠ·Π½ΡΠ΅ ΠΊΠΎΠ»ΠΎΠ΄ΠΊΠΈ Π½Π° ΡΠ΅ΠΊΠΎΠΌΠ΅Π½Π΄ΠΎΠ²Π°Π½Π½ΡΠ΅ Π·Π°Π²ΠΎΠ΄ΠΎΠΌ-ΠΈΠ·Π³ΠΎΡΠΎΠ²ΠΈΡΠ΅Π»Π΅ΠΌ | |
| ΠΠ΅ΡΠ΅ΠΊΡ ΡΡΠΈΠ»ΠΈΡΠ΅Π»Ρ ΡΠΎΡΠΌΠΎΠ·ΠΎΠ² | ΠΡΠΎΠ²Π΅ΡΠΈΡΡ ΡΡΠΈΠ»ΠΈΡΠ΅Π»Ρ | |
| ΠΠ·Π½ΠΎΡ Π½Π°ΠΊΠ»Π°Π΄ΠΎΠΊ ΡΠΎΡΠΌΠΎΠ·Π½ΡΡ ΠΊΠΎΠ»ΠΎΠ΄ΠΎΠΊ | ΠΠ°ΠΌΠ΅Π½ΠΈΡΡ ΡΠΎΡΠΌΠΎΠ·Π½ΡΠ΅ ΠΊΠΎΠ»ΠΎΠ΄ΠΊΠΈ | |
| ΠΡΠΊΠ°Π· ΠΎΠ΄Π½ΠΎΠ³ΠΎ ΠΈΠ· ΡΠΎΡΠΌΠΎΠ·Π½ΡΡ ΠΊΠΎΠ½ΡΡΡΠΎΠ² | ΠΡΠΎΠ²Π΅ΡΠΈΡΡ Π³Π΅ΡΠΌΠ΅ΡΠΈΡΠ½ΠΎΡΡΡ ΡΠΎΡΠΌΠΎΠ·Π½ΠΎΠΉ ΡΠΈΡΡΠ΅ΠΌΡ | |
| ΠΡΠ»ΡΡΠ°ΡΠΈΡ ΡΠΎΡΠΌΠΎΠ·ΠΎΠ² | Π€ΡΠ½ΠΊΡΠΈΠΎΠ½ΠΈΡΠΎΠ²Π°Π½ΠΈΠ΅ ΠΠΠ‘ | ΠΠΎΡΠΌΠ°Π»ΡΠ½ΠΎ, Π½ΠΈΡΠ΅Π³ΠΎ Π½Π΅ ΠΏΡΠ΅Π΄ΠΏΡΠΈΠ½ΠΈΠΌΠ°ΡΡ |
| ΠΠΎΠ²ΡΡΠ΅Π½Π½ΠΎΠ΅ Π±ΠΈΠ΅Π½ΠΈΠ΅ ΠΈΠ»ΠΈ ΠΎΡΠΊΠ»ΠΎΠ½Π΅Π½ΠΈΠ΅ ΠΎΡ Π½ΠΎΡΠΌΠ°Π»ΡΠ½ΠΎΠΉ ΡΠΎΠ»ΡΠΈΠ½Ρ ΡΠΎΡΠΌΠΎΠ·Π½ΠΎΠ³ΠΎ Π΄ΠΈΡΠΊΠ° | ΠΡΠΎΠ²Π΅ΡΠΈΡΡ Π±ΠΈΠ΅Π½ΠΈΠ΅ ΠΈ ΡΠΎΠ»ΡΠΈΠ½Ρ. ΠΠΈΡΠΊ ΠΎΠ±ΡΠΎΡΠΈΡΡ ΠΈΠ»ΠΈ Π·Π°ΠΌΠ΅Π½ΠΈΡΡ. | |
| Π’ΠΎΡΠΌΠΎΠ·Π½ΠΎΠΉ Π΄ΠΈΡΠΊ Π½Π΅ ΠΏΠ°ΡΠ°Π»Π»Π΅Π»Π΅Π½ ΡΠΎΡΠΌΠΎΠ·Π½ΠΎΠΌΡ ΡΡΠΏΠΏΠΎΡΡΡ | ΠΡΠΎΠ²Π΅ΡΠΈΡΡ ΠΏΠ»ΠΎΡΠΊΠΎΡΡΡ ΡΡΡΠ°Π½ΠΎΠ²ΠΊΠΈ ΡΠΎΡΠΌΠΎΠ·Π½ΠΎΠ³ΠΎ ΡΡΠΏΠΏΠΎΡΡΠ° | |
| ΠΠ΅Π»ΠΈΠΊ Π»ΡΡΡ ΠΊΠΎΠ»Π΅ΡΠ½ΡΡ ΠΏΠΎΠ΄ΡΠΈΠΏΠ½ΠΈΠΊΠΎΠ² | ΠΠ°ΠΌΠ΅Π½ΠΈΡΡ ΠΊΠΎΠ»Π΅ΡΠ½ΡΠ΅ ΠΏΠΎΠ΄ΡΠΈΠΏΠ½ΠΈΠΊΠΈ | |
| ΠΠ΅Π΄ΠΎΡΡΠ°ΡΠΎΡΠ½Π°Ρ ΡΡΡΠ΅ΠΊΡΠΈΠ²Π½ΠΎΡΡΡ ΡΡΠΎΡΠ½ΠΎΡΠ½ΠΎΠ³ΠΎ ΡΠΎΡΠΌΠΎΠ·Π° | Π£Π²Π΅Π»ΠΈΡΠ΅Π½ ΡΠ²ΠΎΠ±ΠΎΠ΄Π½ΡΠΉ Ρ ΠΎΠ΄ ΡΠΎΡΠΌΠΎΠ·Π½ΡΡ ΠΊΠΎΠ»ΠΎΠ΄ΠΎΠΊ ΠΈΠ»ΠΈ ΡΡΠΎΡΠΎΠ² | ΠΡΡΠ΅Π³ΡΠ»ΠΈΡΠΎΠ²Π°ΡΡ ΡΡΠΎΡΠ½ΠΎΡΠ½ΡΠΉ ΡΠΎΡΠΌΠΎΠ· Π°Π²ΡΠΎΠΌΠΎΠ±ΠΈΠ»Ρ |
| ΠΠ°ΠΌΠ°ΡΠ»Π΅Π½Ρ ΡΠΎΡΠΌΠΎΠ·Π½ΡΠ΅ ΠΊΠΎΠ»ΠΎΠ΄ΠΊΠΈ | ΠΠ°ΠΌΠ΅Π½ΠΈΡΡ ΡΠΎΡΠΌΠΎΠ·Π½ΡΠ΅ ΠΊΠΎΠ»ΠΎΠ΄ΠΊΠΈ | |
| ΠΠΎΡΡΠΎΠ·ΠΈΡ ΡΠ°ΡΠΏΠΎΡΠ½ΠΎΠ³ΠΎ Π·Π°ΠΌΠΊΠ° ΠΈΠ»ΠΈ ΡΡΠΎΡΠΎΠ² | Π£ΡΡΠ°Π½ΠΎΠ²ΠΈΡΡ Π½ΠΎΠ²ΡΠ΅ Π΄Π΅ΡΠ°Π»ΠΈ | |
| ΠΠ°ΡΡΡΠ΅Π½ΠΈΠ΅ ΡΠ΅Π³ΡΠ»ΠΈΡΠΎΠ²ΠΊΠΈ ΡΡΠΎΡΠΎΠ² ΡΡΠΎΡΠ½ΠΎΡΠ½ΠΎΠ³ΠΎ ΡΠΎΡΠΌΠΎΠ·Π° | ΠΡΡΠ΅Π³ΡΠ»ΠΈΡΠΎΠ²Π°ΡΡ ΡΡΠΎΡΡ ΡΡΠΎΡΠ½ΠΎΡΠ½ΠΎΠ³ΠΎ ΡΠΎΡΠΌΠΎΠ·Π° Π°Π²ΡΠΎΠΌΠΎΠ±ΠΈΠ»Ρ |
ΠΡΠ½ΠΎΠ²Π½ΡΠ΅ ΡΠΈΠΏΡ ΠΈ Π½Π°Π·Π½Π°ΡΠ΅Π½ΠΈΠ΅ ΡΠΎΡΠΌΠΎΠ·Π½ΡΡ ΡΠΈΡΡΠ΅ΠΌ Π³ΡΡΠ·ΠΎΠ²ΡΡ Π°Π²ΡΠΎΠΌΠΎΠ±ΠΈΠ»Π΅ΠΉ
Π‘Π΅Π³ΠΎΠ΄Π½Ρ ΡΠ΅ΠΌΠΎΠ½Ρ Π³ΡΡΠ·ΠΎΠ²ΡΡ Π°Π²ΡΠΎΠΌΠΎΠ±ΠΈΠ»Π΅ΠΉ ΠΏΡΠΎΠΈΠ·Π²ΠΎΠ΄ΠΈΡΡΡ ΡΠ΅Π³ΡΠ»ΡΡΠ½ΠΎ Π½Π° ΠΌΠ½ΠΎΠ³ΠΎΡΠΈΡΠ»Π΅Π½Π½ΡΡ ΡΡΠΎ. ΠΠ»Ρ ΡΠΎΠ³ΠΎ ΡΡΠΎΠ±Ρ ΠΏΡΠΈΠ²Π΅ΡΡΠΈ ΡΡΠ°Π½ΡΠΏΠΎΡΡΠ½ΠΎΠ΅ ΡΡΠ΅Π΄ΡΡΠ²ΠΎ Π² Π½ΠΎΡΠΌΠ°Π»ΡΠ½ΠΎΠ΅ ΡΠ°Π±ΠΎΡΠ΅Π΅ ΡΠΎΡΡΠΎΡΠ½ΠΈΠ΅, Π½ΡΠΆΠ½ΠΎ Ρ ΠΎΡΠΎΡΠΎ Π·Π½Π°ΡΡ ΡΡΡΡΠΎΠΉΡΡΠ²ΠΎ ΠΈ ΠΏΡΠΈΠ½ΡΠΈΠΏ ΡΠ°Π±ΠΎΡΡ Π²ΡΠ΅Ρ Π΅Π³ΠΎ ΡΠΈΡΡΠ΅ΠΌ. Π’ΠΎΡΠΌΠΎΠ·Π½Π°Ρ ΡΠΈΡΡΠ΅ΠΌΠ° β ΡΡΠΎ ΠΎΠ΄Π½Π° ΠΈΠ· ΡΠ°ΠΌΡΡ Π²Π°ΠΆΠ½ΡΡ ΡΠΎΡΡΠ°Π²Π»ΡΡΡΠΈΡ Π»ΡΠ±ΠΎΠ³ΠΎ Π³ΡΡΠ·ΠΎΠ²ΠΈΠΊΠ°, ΡΠ°ΠΊ ΠΊΠ°ΠΊ ΠΎΡΠ²Π΅ΡΠ°Π΅Ρ, ΠΏΡΠ΅ΠΆΠ΄Π΅ Π²ΡΠ΅Π³ΠΎ, Π·Π° Π±Π΅Π·ΠΎΠΏΠ°ΡΠ½ΠΎΡΡΡ Π²ΠΎΠ΄ΠΈΡΠ΅Π»Ρ ΠΈ Π²ΡΠ΅Ρ ΡΡΠ°ΡΡΠ½ΠΈΠΊΠΎΠ² Π΄ΠΎΡΠΎΠΆΠ½ΠΎΠ³ΠΎ Π΄Π²ΠΈΠΆΠ΅Π½ΠΈΡ.
Π‘ΠΎΠ²ΡΠ΅ΠΌΠ΅Π½Π½ΡΠ΅ Π³ΡΡΠ·ΠΎΠ²ΡΠ΅ ΡΡΠ°Π½ΡΠΏΠΎΡΡΠ½ΡΠ΅ ΡΡΠ΅Π΄ΡΡΠ²Π° ΠΎΡΠ½Π°ΡΠ΅Π½Ρ ΡΠΈΡΡΠ΅ΠΌΠ°ΠΌΠΈ ΡΠΎΡΠΌΠΎΠ·ΠΎΠ² ΡΠ΅ΡΡΡΠ΅Ρ ΡΠΈΠΏΠΎΠ²:
- ΡΠ°Π±ΠΎΡΠ°Ρ ΡΠΎΡΠΌΠΎΠ·Π½Π°Ρ ΡΠΈΡΡΠ΅ΠΌΠ°;
- Π·Π°ΠΏΠ°ΡΠ½Π°Ρ ΡΠΎΡΠΌΠΎΠ·Π½Π°Ρ ΡΠΈΡΡΠ΅ΠΌΠ°;
- ΡΡΠΎΡΠ½ΠΎΡΠ½Π°Ρ ΡΠΎΡΠΌΠΎΠ·Π½Π°Ρ ΡΠΈΡΡΠ΅ΠΌΠ°;
- Π²ΡΠΏΠΎΠΌΠΎΠ³Π°ΡΠ΅Π»ΡΠ½Π°Ρ ΡΠΎΡΠΌΠΎΠ·Π½Π°Ρ ΡΠΈΡΡΠ΅ΠΌΠ°.
ΠΠ°ΡΠ΅ΡΡΠ²Π΅Π½Π½ΡΠΉ ΡΠ΅ΠΌΠΎΠ½Ρ ΠΌΠ°ΡΠΈΠ½ ΠΌΠΎΠΆΠ΅Ρ ΠΎΡΡΡΠ΅ΡΡΠ²Π»ΡΡΡΡΡ ΡΠΎΠ»ΡΠΊΠΎ ΠΎΠΏΡΡΠ½ΡΠΌΠΈ ΡΠΏΠ΅ΡΠΈΠ°Π»ΠΈΡΡΠ°ΠΌΠΈ Π½Π° ΡΠΏΠ΅ΡΠΈΠ°Π»ΠΈΠ·ΠΈΡΠΎΠ²Π°Π½Π½ΠΎΠΌ ΠΎΠ±ΠΎΡΡΠ΄ΠΎΠ²Π°Π½ΠΈΠΈ.
Π Π°Π±ΠΎΡΠ°Ρ ΡΠΎΡΠΌΠΎΠ·Π½Π°Ρ ΡΠΈΡΡΠ΅ΠΌΠ° ΠΏΡΠ΅Π΄Π½Π°Π·Π½Π°ΡΠ΅Π½Π° Π΄Π»Ρ ΡΠΌΠ΅Π½ΡΡΠ΅Π½ΠΈΡ ΡΠΊΠΎΡΠΎΡΡΠΈ Π³ΡΡΠ·ΠΎΠ²ΠΎΠ³ΠΎ ΡΡΠ°Π½ΡΠΏΠΎΡΡΠ½ΠΎΠ³ΠΎ ΡΡΠ΅Π΄ΡΡΠ²Π° Ρ Π·Π°Π΄Π°Π½Π½ΠΎΠΉ ΠΈΠ½ΡΠ΅Π½ΡΠΈΠ²Π½ΠΎΡΡΡΡ Π΄ΠΎ ΠΏΠΎΠ»Π½ΠΎΠΉ Π΅Π³ΠΎ ΠΎΡΡΠ°Π½ΠΎΠ²ΠΊΠΈ. ΠΡΠΈ ΡΡΠΎΠΌ Π½Π° ΡΠ°Π±ΠΎΡΡ ΡΠΈΡΡΠ΅ΠΌΡ Π½Π΅ Π΄ΠΎΠ»ΠΆΠ½Π° Π²Π»ΠΈΡΡΡ Π²ΡΡΠΎΡΠ° ΡΠΊΠΎΡΠΎΡΡΠΈ (ΠΎΠ½Π° ΠΌΠΎΠΆΠ΅Ρ Π±ΡΡΡ ΠΎΡΠ΅Π½Ρ Π²ΡΡΠΎΠΊΠΎΠΉ) ΠΈ Π΄ΡΡΠ³ΠΈΠ΅ ΡΠ°ΠΊΡΠΎΡΡ: ΡΠΊΠ»ΠΎΠ½ Π΄ΠΎΡΠΎΠ³ΠΈ, Π½Π°Π³ΡΡΠ·ΠΊΠ° ΠΈ Ρ. Π΄.
ΠΠ°ΠΏΠ°ΡΠ½Π°Ρ ΡΠΈΡΡΠ΅ΠΌΠ° ΡΠΎΡΠΌΠΎΠ·ΠΎΠ² ΠΈΡΠΏΠΎΠ»ΡΠ·ΡΠ΅ΡΡΡ Π΄Π»Ρ ΠΌΠ΅Π΄Π»Π΅Π½Π½ΠΎΠ³ΠΎ ΠΈ Π½Π΅ΡΠ΅Π·ΠΊΠΎΠ³ΠΎ ΡΠ½ΠΈΠΆΠ΅Π½ΠΈΡ ΡΠΊΠΎΡΠΎΡΡΠΈ Π°Π²ΡΠΎΠΌΠΎΠ±ΠΈΠ»Ρ. Π‘ Π΅Π΅ ΠΏΠΎΠΌΠΎΡΡΡ ΠΌΠΎΠΆΠ½ΠΎ Π΄Π°ΠΆΠ΅ ΠΏΠΎΠ»Π½ΠΎΡΡΡΡ ΠΎΡΡΠ°Π½ΠΎΠ²ΠΈΡΡ ΠΌΠ°ΡΠΈΠ½Ρ, Π΅ΡΠ»ΠΈ Π΅Π΅ ΡΠ°Π±ΠΎΡΠ°Ρ ΡΠΎΡΠΌΠΎΠ·Π½Π°Ρ ΡΠΈΡΡΠ΅ΠΌΠ° Π²ΡΠΉΠ΄Π΅Ρ ΠΈΠ· ΡΡΡΠΎΡ Π²ΡΡ ΠΈΠ»ΠΈ ΡΠ°ΡΡΠΈΡΠ½ΠΎ.
Π‘ΡΠΎΡΠ½ΠΎΡΠ½Π°Ρ ΡΠΎΡΠΌΠΎΠ·Π½Π°Ρ ΡΠΈΡΡΠ΅ΠΌΠ° Π½Π΅ΠΎΠ±Ρ ΠΎΠ΄ΠΈΠΌΠ° Π΄Π»Ρ ΡΠΎΠ³ΠΎ ΡΡΠΎΠ±Ρ ΡΠ΄Π΅ΡΠΆΠΈΠ²Π°ΡΡ Π³ΡΡΠ·ΠΎΠ²ΠΎΠ΅ ΡΡΠ°Π½ΡΠΏΠΎΡΡΠ½ΠΎΠ΅ ΡΡΠ΅Π΄ΡΡΠ²ΠΎ Π² Π½Π΅ΠΏΠΎΠ΄Π²ΠΈΠΆΠ½ΠΎΠΌ ΡΠΎΡΡΠΎΡΠ½ΠΈΠΈ ΠΊΠ°ΠΊ Π½Π° ΡΠΊΠ»ΠΎΠ½Π΅ ΠΈ Π½Π° Π³ΠΎΡΠΈΠ·ΠΎΠ½ΡΠ°Π»ΡΠ½ΠΎΠΌ ΡΡΠ°ΡΡΠΊΠ΅ Π΄ΠΎΡΠΎΠ³ΠΈ ΠΈΠ»ΠΈ ΡΡΠΎΡΠ½ΠΊΠΈ, ΠΊΠΎΠ³Π΄Π° Π²ΠΎΠ΄ΠΈΡΠ΅Π»Ρ ΠΎΡΡΡΡΡΡΠ²ΡΠ΅Ρ Π² ΠΊΠ°Π±ΠΈΠ½Π΅. ΠΡΡΠ΅ΠΊΡΠΈΠ²Π½ΠΎΡΡΡ ΡΠ°Π±ΠΎΡΡ Π΄Π°Π½Π½ΠΎΠΉ ΡΠΈΡΡΠ΅ΠΌΡ ΠΏΡΠΎΠ²Π΅ΡΡΠ΅ΡΡΡ Π²ΠΎΠ·ΠΌΠΎΠΆΠ½ΠΎΡΡΡΡ ΡΠ΄Π΅ΡΠΆΠΈΠ²Π°Π½ΠΈΡ ΡΡΠΆΠ΅Π»ΠΎΠΉ ΠΌΠ°ΡΠΈΠ½Ρ Π½Π° ΡΠ°ΠΊΠΎΠΌ ΠΊΡΡΡΠΎΠΌ ΡΠΊΠ»ΠΎΠ½Π΅, ΠΊΠΎΡΠΎΡΡΠΉ ΠΎΠ½Π° ΠΏΡΠ΅ΠΎΠ΄ΠΎΠ»Π΅Π²Π°Π΅Ρ Π½Π° Π½ΠΈΠ·ΡΠ΅ΠΉ ΠΏΠ΅ΡΠ΅Π΄Π°ΡΠ΅.
ΠΡΠΏΠΎΠΌΠΎΠ³Π°ΡΠ΅Π»ΡΠ½Π°Ρ ΡΠΎΡΠΌΠΎΠ·Π½Π°Ρ ΡΠΈΡΡΠ΅ΠΌΠ° ΠΈΡΠΏΠΎΠ»ΡΠ·ΡΠ΅ΡΡΡ Π΄Π»Ρ ΡΠΎΠ³ΠΎ ΡΡΠΎΠ±Ρ ΠΏΠΎΠ΄Π΄Π΅ΡΠΆΠΈΠ²Π°ΡΡ ΠΏΠΎΡΡΠΎΡΠ½Π½ΡΡ ΡΠΊΠΎΡΠΎΡΡΡ ΠΌΠ°ΡΠΈΠ½Ρ Π²ΠΎ Π²ΡΠ΅ΠΌΡ Π΅Π΅ Π΄Π²ΠΈΠΆΠ΅Π½ΠΈΡ Π½Π° Π³ΠΎΡΠ½ΡΡ ΡΠΏΡΡΠΊΠ°Ρ Π±ΠΎΠ»ΡΡΠΎΠΉ ΠΏΡΠΎΡΡΠΆΠ΅Π½Π½ΠΎΡΡΠΈ. ΠΠ΅ ΡΡΡΠ΅ΠΊΡΠΈΠ²Π½ΠΎΡΡΡ ΠΏΡΠΎΠ²Π΅ΡΡΠ΅ΡΡΡ Π²ΠΎΠ·ΠΌΠΎΠΆΠ½ΠΎΡΡΡΡ ΡΠΏΡΡΠΊΠ° ΡΡΠ°Π½ΡΠΏΠΎΡΡΠ½ΠΎΠ³ΠΎ ΡΡΠ΅Π΄ΡΡΠ²Π° ΠΏΠΎ ΡΠΊΠ»ΠΎΠ½Ρ Π² 7 Π³ΡΠ°Π΄ΡΡΠΎΠ² ΡΠΎ ΡΠΊΠΎΡΠΎΡΡΡΡ 30 ΠΊΠΌ/Ρ Π½Π° ΠΏΡΠΎΡΡΠΆΠ΅Π½ΠΈΠΈ 6 ΠΊΠΌ Π±Π΅Π· ΠΏΠ°ΡΠ°Π»Π»Π΅Π»ΡΠ½ΠΎΠ³ΠΎ ΠΈΡΠΏΠΎΠ»ΡΠ·ΠΎΠ²Π°Π½ΠΈΡ Π΄ΡΡΠ³ΠΈΡ ΡΠΈΡΡΠ΅ΠΌ ΡΠΎΡΠΌΠΎΠ·ΠΎΠ².
Π‘ΠΈΡΡΠ΅ΠΌΠ° ΡΠΎΡΠΌΠΎΠ·ΠΎΠ² Π³ΡΡΠ·ΠΎΠ²ΠΎΠ³ΠΎ ΡΡΠ°Π½ΡΠΏΠΎΡΡΠ½ΠΎΠ³ΠΎ ΡΡΠ΅Π΄ΡΡΠ²Π° ΡΠΎΡΡΠΎΠΈΡ ΠΈΠ· ΡΠΎΡΠΌΠΎΠ·Π½ΠΎΠ³ΠΎ ΠΏΡΠΈΠ²ΠΎΠ΄Π° ΠΈ ΠΎΠΏΡΠ΅Π΄Π΅Π»Π΅Π½Π½ΡΡ ΠΌΠ΅Ρ Π°Π½ΠΈΠ·ΠΌΠΎΠ². ΠΡΠΈ ΡΡΠΎΠΌ ΠΎΠ±ΡΠΈΠ΅ ΡΠ»Π΅ΠΌΠ΅Π½ΡΡ Π½Π΅ ΡΠ²Π»ΡΡΡΡΡ ΠΏΠΎΠΊΠ°Π·Π°ΡΠ΅Π»Π΅ΠΌ Π΅Π΄ΠΈΠ½ΠΎΠΉ ΡΠ°Π±ΠΎΡΡ ΡΠΈΡΡΠ΅ΠΌΡ β ΠΊΠ°ΠΆΠ΄Π°Ρ ΠΈΠ· Π½ΠΈΡ ΡΠ°Π±ΠΎΡΠ°Π΅Ρ Π½Π΅Π·Π°Π²ΠΈΡΠΈΠΌΠΎ, ΠΎΠ±Π΅ΡΠΏΠ΅ΡΠΈΠ²Π°Ρ Π³ΡΡΠ·ΠΎΠ²ΠΎΠΌΡ Π°Π²ΡΠΎΠΌΠΎΠ±ΠΈΠ»Ρ ΡΡΡΠ΅ΠΊΡΠΈΠ²Π½ΠΎΡΡΡ ΡΠΎΡΠΌΠΎΠΆΠ΅Π½ΠΈΡ ΠΏΡΠΈ ΡΠ°ΠΌΡΡ ΡΠ°Π·Π½ΡΡ ΡΡΠ»ΠΎΠ²ΠΈΡΡ .
Π‘ΡΡΠ΅ΡΡΠ²ΡΡΡ ΡΠ°ΠΊΠΆΠ΅ Π°Π²Π°ΡΠΈΠΉΠ½Π°Ρ ΡΠΈΡΡΠ΅ΠΌΠ° ΡΠ°ΡΡΠΎΡΠΌΠ°ΠΆΠΈΠ²Π°Π½ΠΈΡ ΡΡΠΎΡΠ½ΠΎΡΠ½ΠΎΠ³ΠΎ ΡΠΎΡΠΌΠΎΠ·Π°, ΠΏΡΠΈΠ²ΠΎΠ΄ ΡΠΎΡΠΌΠΎΠ·ΠΎΠ² ΠΏΡΠΈΡΠ΅ΠΏΠ°, Π°Π²Π°ΡΠΈΠΉΠ½Π°Ρ ΡΠΈΠ³Π½Π°Π»ΠΈΠ·Π°ΡΠΈΡ ΠΈ ΡΠΈΡΡΠ΅ΠΌΡ ΠΊΠΎΠ½ΡΡΠΎΠ»Ρ ΡΠ°Π±ΠΎΡΡ ΡΠΎΡΠΌΠΎΠ·Π½ΡΡ ΡΠΈΡΡΠ΅ΠΌ ΠΌΠ°ΡΠΈΠ½Ρ.
Π§ΡΠΎ ΡΠ°ΠΊΠΎΠ΅ ΠΏΠ½Π΅Π²ΠΌΠ°ΡΠΈΡΠ΅ΡΠΊΠΈΠΉ ΠΏΡΠΈΠ²ΠΎΠ΄?
ΠΡΠΈΠ½ΡΠΈΠΏ Π΄Π΅ΠΉΡΡΠ²ΠΈΡ ΠΏΠ½Π΅Π²ΠΌΠ°ΡΠΈΡΠ΅ΡΠΊΠΎΠ³ΠΎ ΠΏΡΠΈΠ²ΠΎΠ΄Π° ΠΌΠ΅Ρ Π°Π½ΠΈΡΠ΅ΡΠΊΠΈΡ ΡΠΈΡΡΠ΅ΠΌ Π³ΡΡΠ·ΠΎΠ²ΡΡ ΡΡΠ°Π½ΡΠΏΠΎΡΡΠ½ΡΡ ΡΡΠ΅Π΄ΡΡΠ² Π»Π΅ΠΆΠΈΡ Π² ΠΎΡΠ½ΠΎΠ²Π΅ ΡΠΈΠ·ΠΈΠΊΠΈ Π³Π°Π·ΠΎΠΎΠ±ΡΠ°Π·Π½ΡΡ Π²Π΅ΡΠ΅ΡΡΠ².
ΠΠ°Π·ΠΎΠ²Π°Ρ ΡΠΈΡΡΠ΅ΠΌΠ° β ΡΡΠΎ ΠΏΡΠ°ΠΊΡΠΈΡΠ΅ΡΠΊΠΈ Π»ΡΠ±ΠΎΠΉ ΠΎΠ±ΡΠ΅ΠΊΡ, Π² ΠΏΡΠΈΠ½ΡΠΈΠΏ ΡΠ°Π±ΠΎΡΡ ΠΊΠΎΡΠΎΡΠΎΠ³ΠΎ Π·Π°Π»ΠΎΠΆΠ΅Π½ΠΎ ΠΈΡΠΏΠΎΠ»ΡΠ·ΠΎΠ²Π°Π½ΠΈΠ΅ Π³Π°Π·ΠΎΠΎΠ±ΡΠ°Π·Π½ΠΎΠ³ΠΎ Π²Π΅ΡΠ΅ΡΡΠ²Π°. ΠΠΈΡΠ»ΠΎΡΠΎΠ΄ ΡΠ²Π»ΡΠ΅ΡΡΡ ΠΎΠ΄Π½ΠΈΠΌ ΠΈΠ· ΡΠ°ΠΌΡΡ Π΄ΠΎΡΡΡΠΏΠ½ΡΡ Π³Π°Π·ΠΎΠ² Π½Π° Π·Π΅ΠΌΠ»Π΅, ΠΏΠΎΡΡΠΎΠΌΡ ΠΈΠΌΠ΅Π½Π½ΠΎ ΠΎΠ½ ΡΠΈΡΠΎΠΊΠΎ ΡΠ°ΡΠΏΡΠΎΡΡΡΠ°Π½Π΅Π½ Π² ΠΏΡΠΎΠΈΠ·Π²ΠΎΠ΄ΡΡΠ²Π΅ ΠΏΠ½Π΅Π²ΠΌΠ°ΡΠΈΡΠ΅ΡΠΊΠΈΡ ΡΠΈΡΡΠ΅ΠΌ ΡΠΎΡΠΌΠΎΠ·ΠΎΠ². ΠΠ΅Π΄Ρ Π΄Π°ΠΆΠ΅ ΡΠ»ΠΎΠ²ΠΎ pneumatikos ΡΠ²Π»ΡΠ΅ΡΡΡ Π³ΡΠ΅ΡΠ΅ΡΠΊΠΈΠΌ ΠΈ ΠΏΠ΅ΡΠ΅Π²ΠΎΠ΄ΠΈΡΡΡ Π½Π΅ ΠΈΠ½Π°ΡΠ΅, ΠΊΠ°ΠΊ Β«Π²ΠΎΠ·Π΄ΡΡΠ½ΡΠΉΒ».
ΠΠΎΠ»Π΅Π΅ ΠΊΡΠ°ΡΠΊΠΈΠΉ ΡΠ΅ΡΠΌΠΈΠ½, ΠΎΠ±ΠΎΠ·Π½Π°ΡΠ°ΡΡΠΈΠΉ ΠΏΠΎΠ΄ΠΎΠ±Π½ΡΡ ΡΠΈΡΡΠ΅ΠΌΡ, Π·Π°ΡΠ°ΡΡΡΡ ΠΏΡΠΈΠΌΠ΅Π½ΡΠ΅ΡΡΡ Π²ΠΎ Π²ΡΠ΅ΠΉ ΡΠ΅Ρ Π½ΠΈΡΠ΅ΡΠΊΠΎΠΉ Π»ΠΈΡΠ΅ΡΠ°ΡΡΡΠ΅. ΠΡΠΎ ΡΠ»ΠΎΠ²ΠΎ Β«ΠΏΠ½Π΅Π²ΠΌΠ°ΡΠΈΠΊΠ°Β».
Π‘ΡΠΎΠΈΡ Π½Π΅ΠΌΠ½ΠΎΠ³ΠΎ ΠΎΠ±ΡΠ°ΡΠΈΡΡΡΡ ΠΊ ΠΈΡΡΠΎΡΠΈΠΈ Π²ΠΎΠ·Π½ΠΈΠΊΠ½ΠΎΠ²Π΅Π½ΠΈΡ ΠΏΠ½Π΅Π²ΠΌΠ°ΡΠΈΡΠ΅ΡΠΊΠΎΠΉ ΡΠΈΡΡΠ΅ΠΌΡ. Π£ΡΡΡΠΎΠΉΡΡΠ²Π° Π½Π° Π΅Π΅ ΠΎΡΠ½ΠΎΠ²Π΅ ΠΈΡΠΏΠΎΠ»ΡΠ·ΠΎΠ²Π°Π»ΠΈΡΡ Π² ΡΠ°ΠΌΠΎΠΉ Π³Π»ΡΠ±ΠΎΠΊΠΎΠΉ Π΄ΡΠ΅Π²Π½ΠΎΡΡΠΈ. Π ΠΏΡΠΎΡΡΠ΅ΠΉΡΠ΅ΠΉ ΠΏΠ½Π΅Π²ΠΌΠ°ΡΠΈΠΊΠ΅ ΠΎΡΠ½ΠΎΡΡΡΡΡ ΠΊΡΠ·Π½Π΅ΡΠ½ΡΠ΅ ΠΌΠ΅Ρ Π°, ΡΡΠ΄ ΠΌΡΠ·ΡΠΊΠ°Π»ΡΠ½ΡΡ ΠΈΠ½ΡΡΡΡΠΌΠ΅Π½ΡΠΎΠ², Π²Π΅ΡΡΡΠ½ΡΠ΅ ΠΌΠ΅Π»ΡΠ½ΠΈΡΡ β ΠΏΡΠΎΡΡΠ΅ΠΉΡΠΈΠ΅ Π΄Π²ΠΈΠ³Π°ΡΠ΅Π»ΠΈ β ΠΈ Ρ. Π΄.).
ΠΠ°ΠΈΠ±ΠΎΠ»Π΅Π΅ ΡΠ°ΡΡΠΎ ΠΈΡΠΏΠΎΠ»ΡΠ·ΠΎΠ²Π°Π»ΠΈΡΡ ΠΏΠ½Π΅Π²ΠΌΠ°ΡΠΈΡΠ΅ΡΠΊΠΈΠ΅ ΡΠΈΡΡΠ΅ΠΌΡ Π² ΠΊΠ°ΡΠ΅ΡΡΠ²Π΅ Π½Π°Π³Π½Π΅ΡΠ°ΡΠ΅Π»Π΅ΠΉ, ΡΠΎ Π΅ΡΡΡ ΠΈΡΡΠΎΡΠ½ΠΈΠΊΠΎΠ² ΡΠ½Π΅ΡΠ³ΠΈΠΈ Π²ΠΎΠ·Π΄ΡΡ Π°. ΠΠ½ΠΈ Π±ΡΠ»ΠΈ ΡΠΏΠΎΡΠΎΠ±Π½Ρ ΠΏΡΠΈΠ΄Π°Π²Π°ΡΡ ΠΊΠΈΡΠ»ΠΎΡΠΎΠ΄Ρ ΡΡΠ΅Π±ΡΠ΅ΠΌΡΠΉ ΠΎΠ±ΡΠ΅ΠΌ ΠΊΠΈΠ½Π΅ΡΠΈΡΠ΅ΡΠΊΠΈΠΉ ΠΈΠ»ΠΈ ΠΏΠΎΡΠ΅Π½ΡΠΈΠ°Π»ΡΠ½ΠΎΠΉ ΡΠ½Π΅ΡΠ³ΠΈΠΈ.
ΠΠ΄Π½Π°ΠΊΠΎ Π² ΡΡΠ΅ΡΠ΅ ΠΆΠΈΠ·Π½ΠΈ ΠΈ Π΄Π΅ΡΡΠ΅Π»ΡΠ½ΠΎΡΡΠΈ ΡΠ΅Π»ΠΎΠ²Π΅ΠΊΠ° ΠΏΠ½Π΅Π²ΠΌΠ°ΡΠΈΡΠ΅ΡΠΊΠΈΠΉ ΠΏΡΠΈΠ²ΠΎΠ΄, ΠΊΠΎΡΠΎΡΡΠΉ ΡΠΎΡΡΠΎΠΈΡ ΠΈΠ· ΡΠ΅ΠΏΠΈ ΡΡΡΡΠΎΠΉΡΡΠ², ΠΏΡΠΈΠ²ΠΎΠ΄ΡΡΠΈΡ Π² ΡΠ°Π±ΠΎΡΡ ΠΌΠ΅Ρ Π°Π½ΠΈΠ·ΠΌΡ ΠΈ ΠΌΠ°ΡΠΈΠ½Ρ, ΡΡΠΎ ΠΎΠ΄Π½ΠΎ ΠΈΠ· Π³Π»Π°Π²Π½ΡΡ Π½Π°ΠΏΡΠ°Π²Π»Π΅Π½ΠΈΠΉ ΠΈΡΠΏΠΎΠ»ΡΠ·ΠΎΠ²Π°Π½ΠΈΡ ΠΊΠΈΡΠ»ΠΎΡΠΎΠ΄Π°, Π½ΠΎ Π΄Π°Π»Π΅ΠΊΠΎ Π½Π΅ Π΅Π΄ΠΈΠ½ΡΡΠ²Π΅Π½Π½ΠΎΠ΅.
ΠΠ½Π΅Π²ΠΌΠ°ΡΠΈΡΠ΅ΡΠΊΠΈΠΉ ΠΏΡΠΈΠ²ΠΎΠ΄: Π½Π°Π·Π½Π°ΡΠ΅Π½ΠΈΠ΅
ΠΠ½Π΅Π²ΠΌΠ°ΡΠΈΡΠ΅ΡΠΊΠΈΠΉ ΠΏΡΠΈΠ²ΠΎΠ΄ ΠΎΡΠ²Π΅ΡΠ°Π΅Ρ Π·Π° ΡΠΏΡΠ°Π²Π»Π΅Π½ΠΈΠ΅ Π²ΡΠΏΡΡΠΊΠΎΠΌ ΠΈ Π²ΠΏΡΡΠΊΠΎΠΌ ΡΠΆΠ°ΡΠΎΠ³ΠΎ Π²ΠΎΠ·Π΄ΡΡ Π°, ΠΏΡΠΈ ΠΏΠΎΠΌΠΎΡΠΈ ΠΊΠΎΡΠΎΡΠΎΠ³ΠΎ ΡΠΎΡΠΌΠΎΠ·Π½ΡΠ΅ ΠΌΠ΅Ρ Π°Π½ΠΈΠ·ΠΌΡ ΠΏΡΠΈΠ²ΠΎΠ΄ΡΡΡΡ Π² Π΄Π΅ΠΉΡΡΠ²ΠΈΠ΅. ΠΡΠΎΡ ΠΌΠ΅Ρ Π°Π½ΠΈΠ·ΠΌ ΠΈΡΠΏΠΎΠ»ΡΠ·ΡΠ΅ΡΡΡ Π½Π° Π±ΠΎΠ»ΡΡΠΈΡ Π³ΡΡΠ·ΠΎΠΏΠΎΠ΄ΡΠ΅ΠΌΠ½ΡΡ ΠΌΠ°ΡΠΈΠ½Π°Ρ .
ΠΠ΄Π½ΠΈΠΌΠΈ ΠΈΠ· Π±Π΅Π·ΡΡΠ»ΠΎΠ²Π½ΡΡ ΠΏΡΠ΅ΠΈΠΌΡΡΠ΅ΡΡΠ² ΠΏΠ½Π΅Π²ΠΌΠ°ΡΠΈΡΠ΅ΡΠΊΠΎΠ³ΠΎ ΠΏΡΠΈΠ²ΠΎΠ΄Π° ΡΠ²Π»ΡΡΡΡΡ ΠΊΠΎΠ½ΡΡΠΎΠ»Ρ ΡΠΎΡΠΌΠΎΠ·ΠΎΠ² ΠΏΡΠΈΡΠ΅ΠΏΠ° ΠΈ ΡΠΎΡΠ½ΠΎΡΡΡ ΡΠ»Π΅ΠΆΠ΅Π½ΠΈΡ Π·Π° ΠΏΡΠΎΡΠ΅ΡΡΠΎΠΌ ΡΠΎΡΠΌΠΎΠΆΠ΅Π½ΠΈΡ. ΠΡΠ»ΠΈ ΡΡΠ°Π²Π½ΠΈΠ²Π°ΡΡ ΠΏΠ½Π΅Π²ΠΌΠ°ΡΠΈΡΠ΅ΡΠΊΠΈΠΉ ΠΏΡΠΈΠ²ΠΎΠ΄ Ρ Π³ΠΈΠ΄ΡΠ°Π²Π»ΠΈΡΠ΅ΡΠΊΠΈΠΌ, ΡΠΎ ΠΏΠ΅ΡΠ²ΡΠΉ ΠΏΠΎ ΡΠ²ΠΎΠΈΠΌ ΠΊΠΎΠ½ΡΡΡΡΠΊΡΠΈΠ²Π½ΡΠΌ ΠΎΡΠΎΠ±Π΅Π½Π½ΠΎΡΡΡΠΌ ΡΠ²Π»ΡΠ΅ΡΡΡ Π±ΠΎΠ»Π΅Π΅ ΡΠ»ΠΎΠΆΠ½ΡΠΌ ΠΈ Π΄ΠΎΡΠΎΠ³ΠΎΡΡΠΎΡΡΠΈΠΌ. ΠΡΠΎΠΌΠ΅ ΡΠΎΠ³ΠΎ, ΡΡΠ° Π·Π°ΠΏΡΠ°ΡΡΡ Π΄Π»Ρ Π³ΡΡΠ·ΠΎΠ²ΡΡ ΠΈΠ½ΠΎΠΌΠ°ΡΠΎΠΊ Π±ΠΎΠ»ΡΡΠ΅ Π²Π΅ΡΠΈΡ ΠΈ ΠΈΠΌΠ΅Π΅Ρ Π²Π½ΡΡΠΈΡΠ΅Π»ΡΠ½ΡΠ΅ Π³Π°Π±Π°ΡΠΈΡΡ.
ΠΡΠΈ ΠΊΠ°ΠΊΠΈΡ ΡΡΠ»ΠΎΠ²ΠΈΡΡ Π²ΠΎΠ·ΠΌΠΎΠΆΠ½ΠΎ ΠΈΡΠΏΠΎΠ»ΡΠ·ΠΎΠ²Π°Π½ΠΈΠ΅ ΡΠ½Π΅ΡΠ³ΠΈΠΈ ΡΠΆΠ°ΡΠΎΠ³ΠΎ Π²ΠΎΠ·Π΄ΡΡ Π°? ΠΡΠ΅ΠΆΠ΄Π΅ Π²ΡΠ΅Π³ΠΎ, ΠΏΡΠΈ Π²ΠΊΠ»ΡΡΠ΅Π½ΠΈΠΈ ΡΠΏΠ΅ΡΠΈΠ°Π»ΡΠ½ΡΡ ΠΏΡΠΈΠ±ΠΎΡΠΎΠ² Π² ΠΏΡΠΈΠ²ΠΎΠ΄, ΠΊΠΎΡΠΎΡΡΠ΅ ΠΎΠ±Π»Π°Π΄Π°ΡΡ ΡΠ»Π΅Π΄ΡΡΠΈΠΌ Π΄Π΅ΠΉΡΡΠ²ΠΈΠ΅ΠΌ. ΠΠ½ΠΈ ΠΎΠ±Π΅ΡΠΏΠ΅ΡΠΈΠ²Π°ΡΡ ΠΊΠΎΠ½ΡΡΠΎΠ»Ρ ΠΈΠ·ΠΌΠ΅Π½Π΅Π½ΠΈΡ Π΄Π°Π²Π»Π΅Π½ΠΈΡ Π² ΠΈΡΠΏΠΎΠ»Π½ΠΈΡΠ΅Π»ΡΠ½ΡΡ ΠΌΠ΅Ρ Π°Π½ΠΈΠ·ΠΌΠ°Ρ . ΠΠ°Π²Π»Π΅Π½ΠΈΠ΅ Π·Π°Π²ΠΈΡΠΈΡ, ΠΏΡΠ΅ΠΆΠ΄Π΅ Π²ΡΠ΅Π³ΠΎ, ΠΎΡ ΡΡΠΈΠ»ΠΈΡ, ΠΊΠΎΡΠΎΡΠΎΠ΅ ΠΏΡΠΈΠ»ΠΎΠΆΠ΅Π½ΠΎ ΠΊ ΡΠΏΡΠ°Π²Π»ΡΡΡΠ΅ΠΌΡ ΠΎΡΠ³Π°Π½Ρ. Π ΡΠ²ΠΎΡ ΠΎΡΠ΅ΡΠ΅Π΄Ρ, ΡΠ°Π·ΠΌΠ΅Ρ Π΄Π°Π²Π»Π΅Π½ΠΈΡ ΠΎΠΊΠ°Π·ΡΠ²Π°Π΅Ρ Π²Π»ΠΈΡΠ½ΠΈΠ΅ Π½Π° ΡΡΠΈΠ»ΠΈΠ΅ Π² ΠΈΡΠΏΠΎΠ»Π½ΠΈΡΠ΅Π»ΡΠ½ΡΡ ΠΌΠ΅Ρ Π°Π½ΠΈΠ·ΠΌΠ°Ρ , ΠΊΠΎΡΠΎΡΡΠ΅ ΠΈ Π·Π°ΠΏΡΡΠΊΠ°ΡΡ Π² ΡΠ°Π±ΠΎΡΡ ΡΠΎΡΠΌΠΎΠ·Π½ΡΠ΅ ΠΌΠ΅Ρ Π°Π½ΠΈΠ·ΠΌΡ.
ΠΠΎΠΌΠΏΠΎΠ½Π΅Π½ΡΡ ΠΏΠ½Π΅Π²ΠΌΠ°ΡΠΈΡΠ΅ΡΠΊΠΎΠΉ ΡΠΎΡΠΌΠΎΠ·Π½ΠΎΠΉ ΡΠΈΡΡΠ΅ΠΌΡ Π³ΡΡΠ·ΠΎΠ²ΠΈΠΊΠΎΠ²
ΠΠ΅Π΄ΡΡΠΈΠ΅ ΠΌΠΈΡΠΎΠ²ΡΠ΅ ΠΊΠΎΠΌΠΏΠ°Π½ΠΈΠΈ-ΠΏΡΠΎΠΈΠ·Π²ΠΎΠ΄ΠΈΡΠ΅Π»ΠΈ ΠΊΠΎΠ½ΡΡΠΎΠ»Ρ ΠΈ ΡΠΈΡΡΠ΅ΠΌ Π±Π΅Π·ΠΎΠΏΠ°ΡΠ½ΠΎΡΡΠΈ Π΄Π»Ρ Π³ΡΡΠ·ΠΎΠ²ΠΎΠ³ΠΎ ΠΈ ΠΊΠΎΠΌΠΌΠ΅ΡΡΠ΅ΡΠΊΠΎΠ³ΠΎ ΡΡΠ°Π½ΡΠΏΠΎΡΡΡ ΠΈΠ·Π²Π΅ΡΡΠ½Ρ Π²ΡΠ΅ΠΌ, ΠΊΡΠΎ Π·Π°Π½ΠΈΠΌΠ°Π΅ΡΡΡ ΡΠ°ΠΊΠΈΠΌ Π±ΠΈΠ·Π½Π΅ΡΠΎΠΌ, ΠΊΠ°ΠΊ ΠΏΡΠΎΠ΄Π°ΠΆΠ° Π·Π°ΠΏΡΠ°ΡΡΠ΅ΠΉ. ΠΡΠΎ ΠΌΠ°ΡΠΊΠΈ KNORR-BREMSE ΠΈ WABCO Vehicle Control Systems.
ΠΠΎΡ ΡΠΆΠ΅ Π±ΠΎΠ»ΡΡΠ΅ Π²Π΅ΠΊΠ° ΡΡΠΈ ΠΏΡΠΎΠΈΠ·Π²ΠΎΠ΄ΠΈΡΠ΅Π»ΠΈ ΠΎΡΡΡΠ΅ΡΡΠ²Π»ΡΡΡ Π°ΠΊΡΠΈΠ²Π½ΠΎΠ΅ Π²Π½Π΅Π΄ΡΠ΅Π½ΠΈΠ΅ Π½Π° Π°Π²ΡΠΎΠΌΠΎΠ±ΠΈΠ»ΡΠ½ΡΠΉ ΡΡΠ½ΠΎΠΊ ΠΏΠ΅ΡΠ΅Π΄ΠΎΠ²ΡΡ ΠΌΠ΅Ρ Π°Π½ΠΈΡΠ΅ΡΠΊΠΈΡ ΠΈ ΡΠ»Π΅ΠΊΡΡΠΎΠ½Π½ΡΡ ΡΠ΅Ρ Π½ΠΎΠ»ΠΎΠ³ΠΈΠΉ, Π½Π΅ΠΎΠ±Ρ ΠΎΠ΄ΠΈΠΌΡΡ Π² ΠΏΡΠΎΠΈΠ·Π²ΠΎΠ΄ΡΡΠ²Π΅ ΡΠΎΡΠΌΠΎΠ·ΠΎΠ² ΠΈ Π΄ΡΡΠ³ΠΈΡ ΡΠΈΡΡΠ΅ΠΌ Π±Π΅Π·ΠΎΠΏΠ°ΡΠ½ΠΎΡΡΠΈ. ΠΡΡ ΠΏΡΠΎΠ΄ΡΠΊΡΠΈΡ ΠΊΠΎΠ½ΡΠ΅ΡΠ½ΠΎΠ² KNORRβBREMSE ΠΈ WABCO ΠΏΡΠΈΠΌΠ΅Π½ΡΠ΅ΡΡΡ Π² ΠΏΡΠΎΡΠ΅ΡΡΠ΅ ΠΏΡΠΎΠΈΠ·Π²ΠΎΠ΄ΡΡΠ²Π° Π³ΡΡΠ·ΠΎΠ²ΡΡ ΠΈ ΠΊΠΎΠΌΠΌΠ΅ΡΡΠ΅ΡΠΊΠΈΡ ΡΡΠ°Π½ΡΠΏΠΎΡΡΠ½ΡΡ ΡΡΠ΅Π΄ΡΡΠ², Π° ΡΠ°ΠΊΠΆΠ΅ Π² ΠΈΡ ΡΠΊΡΠΏΠ»ΡΠ°ΡΠ°ΡΠΈΠΈ. ΠΡΠ»ΠΈ Π²Ρ ΡΠΎΠ±ΠΈΡΠ°Π΅ΡΠ΅ΡΡ ΠΊΡΠΏΠΈΡΡ Π°Π²ΡΠΎΠ·Π°ΠΏΡΠ°ΡΡΠΈ, ΡΠΎ Π²ΡΠ±ΠΈΡΠ°ΠΉΡΠ΅ ΡΠΎΠ»ΡΠΊΠΎ ΡΡΠΈ ΠΏΡΠΎΠ²Π΅ΡΠ΅Π½Π½ΡΠ΅ Π²ΡΠ΅ΠΌΠ΅Π½Π΅ΠΌ ΠΈ Π±ΠΎΠ»ΡΡΠΈΠΌ ΡΠΈΡΠ»ΠΎΠΌ ΠΏΠΎΠΊΡΠΏΠ°ΡΠ΅Π»Π΅ΠΉ ΠΌΠ°ΡΠΊΠΈ.
ΠΠ½ΠΆΠ΅Π½Π΅ΡΡ KNORR-BREMSE ΠΈ WABCO Π²Π½Π΅Π΄ΡΡΡΡ Π½Π° ΡΠΎΠ²ΡΠ΅ΠΌΠ΅Π½Π½ΡΠΉ ΡΡΠ½ΠΎΠΊ Π½Π° ΠΏΠΎΡΡΠΎΡΠ½Π½ΠΎΠΉ ΠΎΡΠ½ΠΎΠ²Π΅ ΡΠ°ΠΊΠΈΠ΅ ΡΠΈΡΡΠ΅ΠΌΡ, ΠΊΠ°ΠΊ ABC (ABS) , EBS, ESC — ΡΠΈΡΡΠ΅ΠΌΠ° ΡΡΠ°Π±ΠΈΠ»ΠΈΠ·Π°ΡΠΈΠΈ, RSC — ΠΏΡΠΎΡΠΈΠ²ΠΎΠ±ΡΠΊΡΠΎΠ²ΠΎΡΠ½ΡΠ΅ ΡΠΈΡΡΠ΅ΠΌΡ, ΡΠΈΡΡΠ΅ΠΌΡ ΠΎΡΠΈΡΡΠΊΠΈ Π²ΠΎΠ·Π΄ΡΡ Π°, ΠΊΠΎΠ½ΡΡΠΎΠ»Ρ ΡΡΠ°Π½ΡΠΌΠΈΡΡΠΈΠΉ, ΡΠ»Π΅ΠΊΡΡΠΈΠΊΠΈ, ΠΏΠΎΠ΄Π²Π΅ΡΠΊΠΈ ΠΈ Π΄ΡΡΠ³ΠΈΠ΅ ΡΠ·Π»Ρ ΠΈ ΡΠ°ΡΡΠΈ ΡΠΈΡΡΠ΅ΠΌ ΡΠΎΡΠΌΠΎΠ·ΠΎΠ².
ΠΠ° ΡΠ΅Π³ΠΎΠ΄Π½ΡΡΠ½ΠΈΠΉ Π΄Π΅Π½Ρ ΠΊΠΎΠ½ΡΠ΅ΡΠ½Ρ KNORR-BREMSE ΠΈ WABCO ΡΠ²Π»ΡΡΡΡΡ Π»ΠΈΠ΄Π΅ΡΠ°ΠΌΠΈ Π² ΡΡΠ΅ΡΠ΅ ΠΏΡΠΎΠΈΠ·Π²ΠΎΠ΄ΡΡΠ²Π° ΠΊΠΎΠΌΠΏΡΠ΅ΡΡΠΎΡΠΎΠ², Π²ΠΎΠ·Π΄ΡΡΠ½ΡΡ ΠΊΡΠ°Π½ΠΎΠ², ΡΠ°Π·Π»ΠΈΡΠ½ΡΡ ΠΊΠ»Π°ΠΏΠ°Π½ΠΎΠ² ΠΈ ΠΏΠ½Π΅Π²ΠΌΠΎΠ³ΠΈΠ΄ΡΠΎΡΡΠΈΠ»ΠΈΡΠ΅Π»Π΅ΠΉ.
ΠΡΠ½ΠΎΠ²Π½ΡΠ΅ ΡΠΈΠΏΡ ΠΏΠ½Π΅Π²ΠΌΠ°ΡΠΈΡΠ΅ΡΠΊΠΈΡ ΡΠΈΡΡΠ΅ΠΌ
ΠΡΠ΅ ΠΏΠ½Π΅Π²ΠΌΠ°ΡΠΈΡΠ΅ΡΠΊΠΈΠ΅ ΡΠΈΡΡΠ΅ΠΌΡ ΠΏΠΎΠ΄ΡΠ°Π·Π΄Π΅Π»ΡΡΡΡΡ Π½Π° 3 ΠΎΡΠ½ΠΎΠ²Π½ΡΡ Π²ΠΈΠ΄Π°:
- ΡΠΈΡΡΠ΅ΠΌΡ Ρ Π΅ΡΡΠ΅ΡΡΠ²Π΅Π½Π½ΠΎΠΉ ΠΊΠΎΠ½Π²Π΅ΠΊΡΠΈΠ΅ΠΉ (ΡΠΈΡΠΊΡΠ»ΡΡΠΈΠ΅ΠΉ) Π³Π°Π·Π°;
- ΡΠΈΡΡΠ΅ΠΌΡ Ρ Π·Π°ΠΌΠΊΠ½ΡΡΡΠΌΠΈ ΠΊΠ°ΠΌΠ΅ΡΠ°ΠΌΠΈ;
- ΡΠΈΡΡΠ΅ΠΌΡ, Π³Π΄Π΅ ΠΈΡΠΏΠΎΠ»ΡΠ·ΡΠ΅ΡΡΡ ΡΠ½Π΅ΡΠ³ΠΈΡ ΠΏΡΠ΅Π΄Π²Π°ΡΠΈΡΠ΅Π»ΡΠ½ΠΎ ΡΠΆΠ°ΡΠΎΠ³ΠΎ Π³Π°Π·Π°.
ΠΠ΅ΡΠ²Π°Ρ Π³ΡΡΠΏΠΏΠ° β ΡΡΠΎ ΡΠΈΡΡΠ΅ΠΌΡ Ρ Π΅ΡΡΠ΅ΡΡΠ²Π΅Π½Π½ΠΎΠΉ (ΡΠΈΡΠΊΡΠ»ΡΡΠΈΠ΅ΠΉ) Π³Π°Π·Π°, ΠΊΠ°ΠΊ ΠΏΡΠ°Π²ΠΈΠ»ΠΎ, ΡΡΠΎ Π²ΠΎΠ·Π΄ΡΡ . ΠΠ°ΠΏΡΠ°Π²Π»Π΅Π½ΠΈΠ΅ Π΄Π²ΠΈΠΆΠ΅Π½ΠΈΡ ΠΊΠΈΡΠ»ΠΎΡΠΎΠ΄Π° Π·Π°Π²ΠΈΡΠΈΡ ΠΎΡ ΠΏΠ»ΠΎΡΠ½ΠΎΡΡΠΈ ΠΏΡΠΈΡΠΎΠ΄Π½ΠΎΠ³ΠΎ Ρ Π°ΡΠ°ΠΊΡΠ΅ΡΠ° ΠΈ Π³ΡΠ°Π΄ΠΈΠ΅Π½ΡΠΎΠ² ΡΠ΅ΠΌΠΏΠ΅ΡΠ°ΡΡΡΡ. ΠΡΠΈΠΌΠ΅ΡΠ°ΠΌΠΈ ΠΌΠΎΠ³ΡΡ ΡΠ»ΡΠΆΠΈΡΡ Π²Π΅Π½ΡΠΈΠ»ΡΡΠΈΠΎΠ½Π½ΡΠ΅ ΡΠΈΡΡΠ΅ΠΌΡ Π³Π°Π·ΠΎΡ ΠΎΠ΄ΠΎΠ², Π³ΠΎΡΠ½ΡΡ Π²ΡΡΠ°Π±ΠΎΡΠΎΠΊ, ΠΎΠ±ΡΡΠ½ΡΡ ΠΏΠΎΠΌΠ΅ΡΠ΅Π½ΠΈΠΉ, Π°ΡΠΌΠΎΡΡΠ΅ΡΠ½Π°Ρ ΠΎΠ±ΠΎΠ»ΠΎΡΠΊΠ° ΠΏΠ»Π°Π½Π΅ΡΡ.
ΠΡΠΎΡΠ°Ρ Π³ΡΡΠΏΠΏΠ° β ΡΡΠΎ ΡΠΈΡΡΠ΅ΠΌΡ Ρ Π·Π°ΠΌΠΊΠ½ΡΡΡΠΌΠΈ ΠΊΠ°ΠΌΠ΅ΡΠ°ΠΌΠΈ, ΠΊΠΎΡΠΎΡΡΠ΅ Π½Π΅ Π²Π·Π°ΠΈΠΌΠΎΠ΄Π΅ΠΉΡΡΠ²ΡΡΡ Ρ Π°ΡΠΌΠΎΡΡΠ΅ΡΠΎΠΉ. Π ΡΡΠΈΡ ΠΊΠ°ΠΌΠ΅ΡΠ°Ρ ΡΠΎΡΡΠΎΡΠ½ΠΈΠ΅ Π³Π°Π·Π° ΠΌΠΎΠΆΠ΅Ρ ΠΈΠ·ΠΌΠ΅Π½ΡΡΡΡΡ. ΠΠ° Π΄Π°Π½Π½ΡΠΉ ΠΏΡΠΎΡΠ΅ΡΡ ΠΎΠΊΠ°Π·ΡΠ²Π°Π΅Ρ Π²Π»ΠΈΡΠ½ΠΈΠ΅ ΠΎΠ±ΡΠ΅ΠΌ ΠΊΠ°ΠΌΠ΅Ρ, ΠΏΠΎΠ΄ΡΠ΅ΠΌ ΠΈΠ»ΠΈ ΠΏΠ°Π΄Π΅Π½ΠΈΠ΅ ΡΠ΅ΠΌΠΏΠ΅ΡΠ°ΡΡΡΡ, ΠΎΠ±ΡΠ΅ΠΌ ΠΎΡΡΠ°ΡΡΠ²Π°Π½ΠΈΡ ΠΈΠ»ΠΈ Π½Π°Π΄Π΄ΡΠ²Π° Π³Π°Π·Π°. ΠΠΎ Π²ΡΠΎΡΠΎΠΉ Π³ΡΡΠΏΠΏΠ΅ ΠΌΠΎΠΆΠ½ΠΎ ΠΎΡΠ½Π΅ΡΡΠΈ ΡΠ°ΠΊΠΈΠ΅ ΡΡΡΡΠΎΠΉΡΡΠ²Π°, ΠΊΠ°ΠΊ ΠΏΠ½Π΅Π²ΠΌΠΎΠ±ΡΡΠ΅ΡΡ, ΠΏΠ½Π΅Π²ΠΌΠΎΠ±Π°Π»Π»ΠΎΠ½Ρ, ΡΠ°Π·Π»ΠΈΡΠ½ΡΠ΅ ΡΠ»Π°ΡΡΠΈΡΠ½ΡΠ΅ Π½Π°Π΄ΡΠ²Π½ΡΠ΅ ΠΎΠ±ΡΠ΅ΠΊΡΡ, ΠΏΠ½Π΅Π²ΠΌΠΎΠ³ΠΈΠ΄ΡΠ°Π²Π»ΠΈΡΠ΅ΡΠΊΠΈΠ΅ ΡΠΈΡΡΠ΅ΠΌΡ Π±Π°ΠΊΠΎΠ² Π΄Π»Ρ ΡΠΎΠΏΠ»ΠΈΠ²Π° Ρ ΡΠ°ΠΌΠΎΠ»Π΅ΡΠΎΠ² ΠΈ ΡΠ°ΠΊΠ΅Ρ.
Π’ΡΠ΅ΡΡΡ Π³ΡΡΠΏΠΏΠ° β ΡΡΠΎ ΡΠΈΡΡΠ΅ΠΌΡ, Π² ΠΊΠΎΡΠΎΡΡΡ Π΄Π»Ρ Π²ΡΠΏΠΎΠ»Π½Π΅Π½ΠΈΡ ΡΠ΅Π»ΠΎΠ³ΠΎ ΡΡΠ΄Π° ΡΠ°Π±ΠΎΡ ΠΏΡΠΈΠΌΠ΅Π½ΡΠ΅ΡΡΡ ΡΠ½Π΅ΡΠ³ΠΈΡ ΠΏΡΠ΅Π΄Π²Π°ΡΠΈΡΠ΅Π»ΡΠ½ΠΎ ΡΠΆΠ°ΡΠΎΠ³ΠΎ Π³Π°Π·Π°. ΠΠ½ΡΡΡΠΈ ΡΡΠΈΡ ΡΠΈΡΡΠ΅ΠΌ Π³Π°Π· Π΄Π²ΠΈΠΆΠ΅ΡΡΡ Ρ ΠΏΡΠΈΠ»ΠΈΡΠ½ΠΎΠΉ ΡΠΊΠΎΡΠΎΡΡΡΡ ΠΏΠΎ ΡΠΏΠ΅ΡΠΈΠ°Π»ΡΠ½ΡΠΌ ΠΌΠ°Π³ΠΈΡΡΡΠ°Π»ΡΠΌ. ΠΡΠΈ ΡΡΠΎΠΌ ΠΎΠ½ ΠΎΠ±Π»Π°Π΄Π°Π΅Ρ Π±ΠΎΠ»ΡΡΠΈΠΌ Π·Π°ΠΏΠ°ΡΠΎΠΌ ΡΠ½Π΅ΡΠ³ΠΈΠΈ. Π’Π°ΠΊΠΈΠ΅ ΡΠΈΡΡΠ΅ΠΌΡ Π±ΡΠ²Π°ΡΡ Π΄Π²ΡΡ ΡΠΈΠΏΠΎΠ²: Π±Π΅ΡΡΠΈΡΠΊΡΠ»ΡΡΠΈΠΎΠ½Π½ΡΠ΅ ΠΈ ΡΠΈΡΠΊΡΠ»ΡΡΠΈΠΎΠ½Π½ΡΠ΅ ΠΈΠ»ΠΈ ΠΈΠ½Π°ΡΠ΅ Π·Π°ΠΌΠΊΠ½ΡΡΡΠ΅.
ΠΡΡΠ°Π±ΠΎΡΠ°Π½Π½ΡΠΉ Π³Π°Π· Π² ΡΠΈΡΠΊΡΠ»ΡΡΠΈΠΎΠ½Π½ΠΎΠΉ ΡΠΈΡΡΠ΅ΠΌΠ΅ Π²ΠΎΠ·Π²ΡΠ°ΡΠ°Π΅ΡΡΡ ΠΊ Π½Π°Π³Π½Π΅ΡΠ°ΡΠ΅Π»Ρ ΠΏΠΎ ΡΡΡΠ±ΠΎΠΏΡΠΎΠ²ΠΎΠ΄Π°ΠΌ Π΄Π»Ρ Π²ΡΠΎΡΠΈΡΠ½ΠΎΠ³ΠΎ ΠΏΡΠΈΠΌΠ΅Π½Π΅Π½ΠΈΡ. ΠΠ±ΡΡΠ½ΠΎ ΡΠ°ΠΊΠΎΠΉ ΠΏΡΠΈΠ½ΡΠΈΠΏ ΡΡΡΠ΅ΡΡΠ²ΡΠ΅Ρ Π² Π³ΠΈΠ΄ΡΠΎΠΏΡΠΈΠ²ΠΎΠ΄Π΅.
ΠΠ΄Π΅ ΠΏΡΠΈΠΌΠ΅Π½ΡΠ΅ΡΡΡ ΠΏΠΎΠ΄ΠΎΠ±Π½Π°Ρ ΡΠΈΡΡΠ΅ΠΌΠ°?
ΠΡΠ΅ΠΆΠ΄Π΅ Π²ΡΠ΅Π³ΠΎ, Π² ΡΡΠ»ΠΎΠ²ΠΈΡΡ , ΠΊΠΎΠ³Π΄Π° ΡΡΠ΅ΡΠΊΠ° Π³Π°Π·Π° Π² Π²ΠΎΠ·Π΄ΡΡ Π½Π΅Π΄ΠΎΠΏΡΡΡΠΈΠΌΠ° ΠΈΠ»ΠΈ ΠΊΠΈΡΠ»ΠΎΡΠΎΠ΄ Π½Π΅Π»ΡΠ·Ρ ΠΈΡΠΏΠΎΠ»ΡΠ·ΠΎΠ²Π°ΡΡ Π² ΠΎΠΏΡΠ΅Π΄Π΅Π»Π΅Π½Π½ΡΡ ΡΡΠ»ΠΎΠ²ΠΈΡΡ ΠΏΠΎ ΠΏΡΠΈΡΠΈΠ½Π΅ Π΅Π³ΠΎ ΠΎΠΊΠΈΡΠ»ΠΈΡΠ΅Π»ΡΠ½ΡΡ ΡΠ²ΠΎΠΉΡΡΠ². ΠΠ±ΡΡΠ½ΠΎ ΠΏΠΎΠ΄ΠΎΠ±Π½Π΅Π΅ ΡΠΈΡΡΠ΅ΠΌΡ ΠΏΡΠΈΠΌΠ΅Π½ΡΡΡΡΡ Π² ΠΊΡΠΈΠΎΠ³Π΅Π½Π½ΠΎΠΉ ΡΠ΅Ρ Π½ΠΈΠΊΠ΅, Π² ΠΊΠΎΡΠΎΡΡΡ ΠΈΡΠΏΠΎΠ»ΡΠ·ΡΠ΅ΡΡΡ Π°Π³ΡΠ΅ΡΡΠΈΠ²Π½ΡΠ΅ ΡΠ½Π΅ΡΠ³ΠΎΠ½ΠΎΡΠΈΡΠ΅Π»ΠΈ β Π³Π΅Π»ΠΈΠΉ, ΡΠ΅ΡΠΎΠ²ΠΎΠ΄ΠΎΡΠΎΠ΄, Π°ΠΌΠΌΠΈΠ°ΠΊ, ΡΡΠ΅ΠΎΠ½, ΠΏΡΠΎΠΏΠ°Π½ ΠΈ Ρ. Π΄.
Π Π°Π³ΡΠ΅Π³Π°ΡΠ°Ρ Ρ Π±Π΅ΡΡΠΈΡΠΊΡΠ»ΡΡΠΈΠΎΠ½Π½ΠΎΠΉ ΡΠΈΡΡΠ΅ΠΌΠΎΠΉ (Π½Π°ΠΏΡΠΈΠΌΠ΅Ρ, Π² Ρ ΠΈΠΌΠΈΡΠ΅ΡΠΊΠΎΠΉ ΠΏΡΠΎΠΌΡΡΠ»Π΅Π½Π½ΠΎΡΡΠΈ ΠΈΠ»ΠΈ Π² ΡΠ²Π°ΡΠΎΡΠ½ΠΎΠΌ ΠΏΡΠΎΠΈΠ·Π²ΠΎΠ΄ΡΡΠ²Π΅) Π²ΠΎΠ·Π΄ΡΡ Π²ΡΠΏΠΎΠ»Π½ΡΠ΅Ρ ΡΠΎΠ»Ρ ΠΈΡΡΠΎΡΠ½ΠΈΠΊΠ° ΠΏΠ½Π΅Π²ΠΌΠ°ΡΠΈΡΠ΅ΡΠΊΠΎΠΉ ΡΠ½Π΅ΡΠ³ΠΈΠΈ ΠΈΠ»ΠΈ Ρ ΠΈΠΌΠΈΡΠ΅ΡΠΊΠΎΠ³ΠΎ ΡΠ΅Π°Π³Π΅Π½ΡΠ°.
Π’ΡΠΈ Π³Π»Π°Π²Π½ΡΡ Π½Π°ΠΏΡΠ°Π²Π»Π΅Π½ΠΈΡ ΠΈΡΠΏΠΎΠ»ΡΠ·ΠΎΠ²Π°Π½ΠΈΡ ΡΠΆΠ°ΡΠΎΠ³ΠΎ Π²ΠΎΠ·Π΄ΡΡ Π° Π² ΠΆΠΈΠ·Π½Π΅Π΄Π΅ΡΡΠ΅Π»ΡΠ½ΠΎΡΡΠΈ ΡΠ΅Π»ΠΎΠ²Π΅ΠΊΠ°
ΠΠ΅ΡΠ²ΠΎΠ΅ Π½Π°ΠΏΡΠ°Π²Π»Π΅Π½ΠΈΠ΅ β ΡΡΠΎ ΠΈΡΠΏΠΎΠ»ΡΠ·ΠΎΠ²Π°Π½ΠΈΠ΅ ΠΊΠΈΡΠ»ΠΎΡΠΎΠ΄Π° Π² ΡΠ°Π·Π»ΠΈΡΠ½ΡΡ ΡΠ΅Ρ Π½ΠΎΠ»ΠΎΠ³ΠΈΡΠ΅ΡΠΊΠΈΡ ΠΏΡΠΎΡΠ΅ΡΡΠ°Ρ . ΠΠΎΠ·Π΄ΡΡ Π² ΡΡΠΎΠΌ ΡΠ»ΡΡΠ°Π΅ ΠΎΡΠ²Π΅ΡΠ°Π΅Ρ Π·Π° ΡΡΡΠΊΡ, ΠΎΠ±Π΄ΡΠ²ΠΊΡ, ΠΎΡ Π»Π°ΠΆΠ΄Π΅Π½ΠΈΠ΅, ΡΠ°ΡΠΏΡΠ»Π΅Π½ΠΈΠ΅, ΠΎΡΠΈΡΡΠΊΡ, Π²Π΅Π½ΡΠΈΠ»ΡΡΠΈΡ ΠΈ ΡΠΎΠΌΡ ΠΏΠΎΠ΄ΠΎΠ±Π½ΡΠ΅ ΠΏΡΠΎΡΠ΅ΡΡΡ. Π Π³ΠΎΡΠ½ΠΎΠ΄ΠΎΠ±ΡΠ²Π°ΡΡΠ΅ΠΉ, ΠΏΠΈΡΠ΅Π²ΠΎΠΉ ΠΈ Π»Π΅Π³ΠΊΠΎΠΉ ΠΏΡΠΎΠΌΡΡΠ»Π΅Π½Π½ΠΎΡΡΡΡ ΡΠΈΡΠΎΠΊΠΎ ΡΠ°ΡΠΏΡΠΎΡΡΡΠ°Π½Π΅Π½Ρ ΡΠΈΡΡΠ΅ΠΌΡ ΠΏΠ½Π΅Π²ΠΌΠΎΡΡΠ°Π½ΡΠΏΠΎΡΡΠΈΡΠΎΠ²Π°Π½ΠΈΡ Π³Π°Π·Π° ΠΏΠΎ ΠΌΠ°Π³ΠΈΡΡΡΠ°Π»ΡΠΌ. ΠΠΎ Π²ΠΎΠ·Π΄ΡΡ Ρ ΠΏΡΠΎΠ²ΠΎΠ΄ΡΡΡΡ ΠΏΡΠ»Π΅Π²ΠΈΠ΄Π½ΡΠ΅ ΠΌΠ°ΡΠ΅ΡΠΈΠ°Π»Ρ Π² ΡΠΌΠ΅ΡΡΡ , ΠΏΠΎΠΌΠ΅ΡΠ΅Π½Π½ΡΠ΅ Π² ΡΠΏΠ΅ΡΠΈΠ°Π»ΡΠ½ΡΠ΅ ΠΊΠ°ΠΏΡΡΠ»Ρ, Π° ΠΊΡΡΠΊΠΎΠ²ΡΠ΅ (ΡΡΡΡΠ½ΡΠ΅) ΠΌΠ°ΡΠ΅ΡΠΈΠ°Π»Ρ ΡΡΠ°Π½ΡΠΏΠΎΡΡΠΈΡΡΡΡΡΡ Π½Π° ΠΏΡΠΈΠ»ΠΈΡΠ½ΡΠ΅ ΡΠ°ΡΡΡΠΎΡΠ½ΠΈΡ ΠΏΠΎ ΠΏΡΠΈΠ½ΡΠΈΠΏΡ ΠΏΠ΅ΡΠ΅ΠΌΠ΅ΡΠ΅Π½ΠΈΡ ΡΠ΅ΠΊΡΡΠΈΡ Π²Π΅ΡΠ΅ΡΡΠ².
ΠΡΠΎΡΠΎΠ΅ Π½Π°ΠΏΡΠ°Π²Π»Π΅Π½ΠΈΠ΅ Π·Π°ΠΊΠ»ΡΡΠ°Π΅ΡΡΡ Π² ΠΏΡΠΈΠΌΠ΅Π½Π΅Π½ΠΈΠΈ Π² ΡΠΈΡΡΠ΅ΠΌΠ°Ρ ΠΏΠ½Π΅Π²ΠΌΠ°ΡΠΈΠΊΠΈ ΡΠΆΠ°ΡΠΎΠ³ΠΎ Π²ΠΎΠ·Π΄ΡΡ Π°. ΠΠ½ ΠΎΡΠ²Π΅ΡΠ°Π΅Ρ Π·Π° Π°Π²ΡΠΎΠΌΠ°ΡΠΈΠΊΡ ΡΠΏΡΠ°Π²Π»Π΅Π½ΠΈΡ ΡΠ°Π·Π»ΠΈΡΠ½ΡΠΌΠΈ ΠΏΡΠΎΡΠ΅ΡΡΠ°ΠΌΠΈ. Π‘ ΡΠ΅ΡΠ΅Π΄ΠΈΠ½Ρ 60-Ρ Π³ΠΎΠ΄ΠΎΠ² ΡΡΠΎ Π½Π°ΠΏΡΠ°Π²Π»Π΅Π½ΠΈΠ΅ Π°ΠΊΡΠΈΠ²Π½ΠΎ ΡΠ°Π·Π²ΠΈΠ²Π°Π»ΠΎΡΡ. ΠΠ½ΠΎ ΡΠΎΠ²ΠΏΠ°Π»ΠΎ Ρ ΡΠΎΠ·Π΄Π°Π½ΠΈΠ΅ΠΌ Π‘ΠΠΠΠ (ΡΠ½ΠΈΠ²Π΅ΡΡΠ°Π»ΡΠ½ΠΎΠΉ ΡΠΈΡΡΠ΅ΠΌΡ ΡΠ»Π΅ΠΌΠ΅Π½ΡΠΎΠ² ΠΏΡΠΎΠΌΡΡΠ»Π΅Π½Π½ΠΎΠΉ ΠΏΠ½Π΅Π²ΠΌΠΎΠ°Π²ΡΠΎΠΌΠ°ΡΠΈΠΊΠΈ). Π Π½Π΅Π΅ Π²Ρ ΠΎΠ΄ΡΡ ΠΏΠ΅ΡΠ΅ΠΊΠ»ΡΡΠ°ΡΠ΅Π»ΠΈ, ΠΏΠ½Π΅Π²ΠΌΠ°ΡΠΈΡΠ΅ΡΠΊΠΈΠ΅ Π΄Π°ΡΡΠΈΠΊΠΈ, ΡΠ΅Π»Π΅, ΠΏΡΠ΅ΠΎΠ±ΡΠ°Π·ΠΎΠ²Π°ΡΠ΅Π»ΠΈ, ΡΡΠΈΠ»ΠΈΡΠ΅Π»ΠΈ, Π»ΠΎΠ³ΠΈΡΠ΅ΡΠΊΠΈΠ΅ ΡΠ»Π΅ΠΌΠ΅Π½ΡΡ, ΡΡΡΡΠΉΠ½ΡΠ΅ ΡΡΡΡΠΎΠΉΡΡΠ²Π° ΠΈ Π΄ΡΡΠ³ΠΈΠ΅.
ΠΠ° Π±Π°Π·Π΅ Π΄Π°Π½Π½ΠΎΠΉ ΡΠ΅Ρ Π½ΠΎΠ»ΠΎΠ³ΠΈΠΈ ΠΏΡΠΎΠΈΠ·Π²ΠΎΠ΄ΡΡΡΡ Π°Π½Π°Π»ΠΎΠ³ΠΎΠ²ΡΠ΅, ΡΠ΅Π»Π΅ΠΉΠ½ΡΠ΅ ΠΈ Π°Π½Π°Π»ΠΎΠ³ΠΎ-ΡΠ΅Π»Π΅ΠΉΠ½ΡΠ΅ ΡΡ Π΅ΠΌΡ, ΡΠ²Π»ΡΡΡΠΈΠ΅ΡΡ Π² Π½Π΅ΠΊΠΎΡΠΎΡΠΎΠΌ ΡΠΎΠ΄Π΅ Β«ΡΠΎΠ΄ΡΡΠ²Π΅Π½Π½ΠΈΠΊΠ°ΠΌΠΈΒ» ΡΠ»Π΅ΠΊΡΡΠΎΡΠ΅Ρ Π½ΠΈΡΠ΅ΡΠΊΠΈΡ ΡΠΈΡΡΠ΅ΠΌ. ΠΡΠΏΠΎΠ»ΡΠ·ΠΎΠ²Π°Π½ΠΈΠ΅ ΠΈΡ Π½Π° ΠΏΡΠ°ΠΊΡΠΈΠΊΠ΅ β ΡΡΠΎ Π²ΡΠΏΡΡΠΊ ΡΠΈΡΡΠ΅ΠΌ ΠΏΡΠΎΠ³ΡΠ°ΠΌΠΌΠ½ΠΎΠ³ΠΎ ΡΠΏΡΠ°Π²Π»Π΅Π½ΠΈΡ ΠΌΠ°ΡΠΈΠ½Π°ΠΌΠΈ ΠΈ Π΄Π²ΠΈΠΆΠ΅Π½ΠΈΠ΅ΠΌ ΠΌΠΎΠ±ΠΈΠ»ΡΠ½ΡΡ ΠΎΠ±ΡΠ΅ΠΊΡΠΎΠ², Π° ΡΠ°ΠΊΠΆΠ΅ ΡΡΠ΅ΡΠ° ΠΊΡΡΠΏΠ½ΠΎΡΠ΅ΡΠΈΠΉΠ½ΠΎΠ³ΠΎ ΠΏΡΠΎΠΈΠ·Π²ΠΎΠ΄ΡΡΠ²Π°.
Π’ΡΠ΅ΡΡΠ΅ Π½Π°ΠΏΡΠ°Π²Π»Π΅Π½ΠΈΠ΅ ΠΈΡΠΏΠΎΠ»ΡΠ·ΠΎΠ²Π°Π½ΠΈΡ ΠΌΠΎΡΠ½ΠΎΠΉ ΡΠ½Π΅ΡΠ³ΠΈΠΈ ΠΏΠ½Π΅Π²ΠΌΠ°ΡΠΈΠΊΠΈ β ΡΡΠΎ ΠΏΡΠΈΠΌΠ΅Π½Π΅Π½ΠΈΠ΅ ΠΏΠ½Π΅Π²ΠΌΠ°ΡΠΈΡΠ΅ΡΠΊΠΎΠ³ΠΎ ΠΏΡΠΈΠ²ΠΎΠ΄Π° Π² ΠΎΠ±ΡΠ΅ΠΉ ΠΌΠ΅Ρ Π°Π½ΠΈΠΊΠ΅ Π³ΡΡΠ·ΠΎΠ²ΡΡ ΡΡΠ°Π½ΡΠΏΠΎΡΡΠ½ΡΡ ΡΡΠ΅Π΄ΡΡΠ².
ΠΠ°ΠΊ ΡΠ°Π±ΠΎΡΠ°Π΅Ρ ΠΊΠΎΠΌΠΏΡΠ΅ΡΡΠΎΡ?
Π ΡΠΈΡΡΠ΅ΠΌΡ ΠΏΠΈΡΠ°Π½ΠΈΡ ΡΠΆΠ°ΡΡΠΌ Π²ΠΎΠ·Π΄ΡΡ ΠΎΠΌ ΠΏΠ½Π΅Π²ΠΌΠ°ΡΠΈΡΠ΅ΡΠΊΠΎΠ³ΠΎ ΠΏΡΠΈΠ²ΠΎΠ΄Π° Π²Ρ ΠΎΠ΄ΡΡ:
- ΡΠ΅Π³ΡΠ»ΡΡΠΎΡ Π΄Π°Π²Π»Π΅Π½ΠΈΡ;
- ΠΊΠΎΠΌΠΏΡΠ΅ΡΡΠΎΡ;
- ΠΏΡΠ΅Π΄ΠΎΡ ΡΠ°Π½ΠΈΡΠ΅Π»Ρ ΠΎΡ Π·Π°ΠΌΠ΅ΡΠ·Π°Π½ΠΈΡ.
ΠΠΎΠΌΠΏΡΠ΅ΡΡΠΎΡ, ΡΡΡΠ°Π½ΠΎΠ²Π»Π΅Π½Π½ΡΠΉ Π½Π° ΠΌΠ°Ρ ΠΎΠ²ΠΈΠΊΠ΅ Π΄Π²ΠΈΠ³Π°ΡΠ΅Π»Ρ (Π½Π° ΠΏΠ΅ΡΠ΅Π΄Π½Π΅ΠΌ ΡΠΎΡΡΠ΅ ΠΊΠ°ΡΡΠ΅ΡΠ°), ΠΎΡΠ²Π΅ΡΠ°Π΅Ρ Π·Π° Π·Π°ΠΏΠ°Ρ ΡΠΆΠ°ΡΠΎΠ³ΠΎ Π²ΠΎΠ·Π΄ΡΡ Π°. Π¨Π΅ΡΡΠ΅ΡΠ΅Π½ΡΠ°ΡΡΠΉ ΠΏΡΠΈΠ²ΠΎΠ΄ ΠΊΠΎΠΌΠΏΡΠ΅ΡΡΠΎΡΠ°, ΡΠΈΡΡΠ΅ΠΌΡ ΡΠΌΠ°Π·ΠΊΠΈ ΠΈ ΠΎΡ Π»Π°ΠΆΠ΄Π΅Π½ΠΈΡ ΠΊΠΎΠΌΠΏΡΠ΅ΡΡΠΎΡΠ° ΡΠΎΠ΅Π΄ΠΈΠ½Π΅Π½Ρ Ρ ΡΠΎΠΎΡΠ²Π΅ΡΡΡΠ²ΡΡΡΠΈΠΌΠΈ ΡΠΈΡΡΠ΅ΠΌΠ°ΠΌΠΈ Π΄Π²ΠΈΠ³Π°ΡΠ΅Π»Ρ.
Π§Π΅ΡΠ΅Π· Π²ΠΏΡΡΠΊΠ½ΠΎΠΉ ΡΡΡΠ±ΠΎΠΏΡΠΎΠ²ΠΎΠ΄ ΠΈ Π²ΠΎΠ·Π΄ΡΡ ΠΎΠΎΡΠΈΡΡΠΈΡΠ΅Π»Ρ ΠΊΠΈΡΠ»ΠΎΡΠΎΠ΄ ΠΏΠΎΡΡΡΠΏΠ°Π΅Ρ Π² ΡΠΈΠ»ΠΈΠ½Π΄ΡΡ ΠΊΠΎΠΌΠΏΡΠ΅ΡΡΠΎΡΠ°. ΠΠΎΠΏΠ°Π΄Π°Π΅Ρ ΠΎΠ½ ΡΡΠ΄Π° ΡΠ΅ΡΠ΅Π· Π²ΠΏΡΡΠΊΠ½ΡΠ΅ ΠΊΠ»Π°ΠΏΠ°Π½Ρ ΠΏΠ»Π°ΡΡΠΈΠ½ΡΠ°ΡΠΎΠ³ΠΎ ΡΠΈΠΏΠ°. Π ΡΠ²ΠΎΡ ΠΎΡΠ΅ΡΠ΅Π΄Ρ, ΠΏΡΠΎΠΈΡΡ ΠΎΠ΄ΠΈΡ Π²ΡΡΠ΅ΡΠ½Π΅Π½ΠΈΠ΅ Π²ΠΎΠ·Π΄ΡΡ Π°, ΠΊΠΎΡΠΎΡΡΠΉ ΡΠΆΠ°Ρ ΠΏΠΎΡΡΠ½ΡΠΌΠΈ, Π² Π²ΠΎΠ·Π΄ΡΡΠ½ΡΠ΅ Π±Π°Π»Π»ΠΎΠ½Ρ ΡΠ΅ΡΠ΅Π· ΡΠΏΠ΅ΡΠΈΠ°Π»ΡΠ½ΡΠ΅ ΠΊΠ»Π°ΠΏΠ°Π½Ρ, ΡΠ°ΡΠΏΠΎΠ»ΠΎΠΆΠ΅Π½Π½ΡΠ΅ Π² Π³ΠΎΠ»ΠΎΠ²ΠΊΠ΅ ΡΠΈΠ»ΠΈΠ½Π΄ΡΠΎΠ².
ΠΠΎΠ³Π΄Π° Π΄Π°Π²Π»Π΅Π½ΠΈΠ΅ Π΄ΠΎΡΡΠΈΠ³Π½Π΅Ρ 700 ΠΊΠΠ°, ΡΠ΅Π³ΡΠ»ΡΡΠΎΡ ΠΏΡΠ΅ΠΊΡΠ°ΡΠ°Π΅Ρ ΠΏΠΎΠ΄Π°ΡΡ ΠΊΠΈΡΠ»ΠΎΡΠΎΠ΄Π° Π² ΠΏΠ½Π΅Π²ΠΌΠΎΡΠΈΡΡΠ΅ΠΌΡ ΠΏΠΎΡΡΠ΅Π΄ΡΡΠ²ΠΎΠΌ ΡΠΎΠ΅Π΄ΠΈΠ½Π΅Π½ΠΈΡ Π°ΡΠΌΠΎΡΡΠ΅ΡΡ Ρ Π½Π°Π³Π½Π΅ΡΠ°ΡΠ΅Π»ΡΠ½ΠΎΠΉ ΠΌΠ°Π³ΠΈΡΡΡΠ°Π»ΡΡ. ΠΡΠΈ ΡΠ½ΠΈΠΆΠ΅Π½ΠΈΠΈ Π΄Π°Π²Π»Π΅Π½ΠΈΡ Π΄ΠΎ 650 ΠΊΠΠ° Π² Π½Π°Π³Π½Π΅ΡΠ°ΡΠ΅Π»ΡΠ½ΠΎΠΉ ΠΌΠ°Π³ΠΈΡΡΡΠ°Π»ΠΈ, ΡΠΎΡ ΠΆΠ΅ ΡΠ°ΠΌΡΠΉ ΡΠ΅Π³ΡΠ»ΡΡΠΎΡ ΠΏΠ΅ΡΠ΅ΠΊΡΡΠ²Π°Π΅Ρ ΠΏΠΎΡΡΡΠΏΠ»Π΅Π½ΠΈΠ΅ ΠΊΠΈΡΠ»ΠΎΡΠΎΠ΄Π° Π² Π°ΡΠΌΠΎΡΡΠ΅ΡΡ. ΠΡΠΎ Π΄Π΅ΠΉΡΡΠ²ΠΈΠ΅ Π·Π°ΠΏΡΡΠΊΠ°Π΅Ρ ΠΌΠ΅Ρ Π°Π½ΠΈΠ·ΠΌ Π½Π°Π³Π½Π΅ΡΠ°Π½ΠΈΡ ΠΊΠΈΡΠ»ΠΎΡΠΎΠ΄Π° Π² ΠΏΠ½Π΅Π²ΠΌΠΎΡΠΈΡΡΠ΅ΠΌΡ.
Π’ΠΎΡΠΌΠΎΠ·Π½Π°Ρ ΠΊΠ°ΠΌΠ΅ΡΠ° ΡΠΈΠΏΠ° Π½ΡΠΆΠ½Π° Π΄Π»Ρ ΡΠΎΠ³ΠΎ ΡΡΠΎΠ±Ρ Π·Π°ΠΏΡΡΡΠΈΡΡ ΡΠΎΡΠΌΠΎΠ·Π½ΡΠ΅ ΠΌΠ΅Ρ Π°Π½ΠΈΠ·ΠΌΡ, ΠΎΡΠ²Π΅ΡΠ°ΡΡΠΈΠ΅ Π·Π° ΡΠΎΡΠΌΠΎΠΆΠ΅Π½ΠΈΠ΅ ΠΏΠ΅ΡΠ΅Π΄Π½ΠΈΡ ΠΊΠΎΠ»Π΅Ρ Π³ΡΡΠ·ΠΎΠ²ΠΎΠ³ΠΎ ΡΡΠ°Π½ΡΠΏΠΎΡΡΠ½ΠΎΠ³ΠΎ ΡΡΠ΅Π΄ΡΡΠ²Π°.
Π‘ΠΆΠ°ΡΡΠΉ Π²ΠΎΠ·Π΄ΡΡ ΠΏΡΠΈ ΡΠΎΡΠΌΠΎΠΆΠ΅Π½ΠΈΠΈ ΠΏΡΠΎΠ²ΠΎΠ΄ΠΈΡΡΡ ΡΠ΅ΡΠ΅Π· ΡΡΡΡΠ΅Ρ Π² Π½Π°Π΄Π΄ΠΈΠ°ΡΡΠ°Π³ΠΌΠ΅Π½Π½ΡΡ ΠΏΠΎΠ»ΠΎΡΡΡ Π΅ΠΌΠΊΠΎΡΡΠΈ. Π ΡΠ²ΠΎΡ ΠΎΡΠ΅ΡΠ΅Π΄Ρ, Π΄ΠΈΠ°ΡΡΠ°Π³ΠΌΠ° ΠΏΡΠΎΠ³ΠΈΠ±Π°Π΅ΡΡΡ ΠΈ ΠΎΡΡΡΠ΅ΡΡΠ²Π»ΡΠ΅Ρ ΠΏΠΎΠ²ΠΎΡΠΎΡ ΡΠ΅Π³ΡΠ»ΠΈΡΠΎΠ²ΠΎΡΠ½ΠΎΠ³ΠΎ ΡΡΡΠ°Π³Π° ΡΠΎΡΠΌΠΎΠ·Π°, ΠΊΠΎΡΠΎΡΡΠΉ ΠΎΡΡΡΠ΅ΡΡΠ²Π»ΡΠ΅Ρ ΠΏΠ»ΠΎΡΠ½ΠΎΠ΅ ΠΏΡΠΈΠΌΡΠΊΠ°Π½ΠΈΠ΅ ΠΊ ΡΠΎΡΠΌΠΎΠ·Π½ΠΎΠΌΡ Π±Π°ΡΠ°Π±Π°Π½Ρ ΠΊΠΎΠ»ΠΎΠ΄ΠΎΠΊ. Π£ΡΠΈΠ»ΠΈΠ΅, Ρ ΠΊΠΎΡΠΎΡΡΠΌ ΠΏΡΠΎΠΈΠ·Π²ΠΎΠ΄ΠΈΡΡΡ ΡΡΠΎ Π΄Π΅ΠΉΡΡΠ²ΠΈΠ΅, ΠΏΡΡΠΌΠΎ ΠΏΡΠΎΠΏΠΎΡΡΠΈΠΎΠ½Π°Π»ΡΠ½ΠΎ Π΄Π°Π²Π»Π΅Π½ΠΈΡ ΡΠΆΠ°ΡΠΎΠ³ΠΎ Π²ΠΎΠ·Π΄ΡΡ Π°, ΠΊΠΎΡΠΎΡΡΠΉ ΠΏΠΎΠ΄Π²Π΅Π΄Π΅Π½ Π² ΡΠΎΡΠΌΠΎΠ·Π½ΡΡ ΠΊΠ°ΠΌΠ΅ΡΡ
ΠΠΎΠ³Π΄Π° ΠΎΡΡΡΠ΅ΡΡΠ²Π»ΡΠ΅ΡΡΡ ΠΏΡΠΎΡΠ΅ΡΡ ΠΎΡΡΠΎΡΠΌΠ°ΠΆΠΈΠ²Π°Π½ΠΈΡ, ΡΠΎ Π΅ΡΡΡ Π² ΡΠΎΡΠΌΠΎΠ·Π½ΠΎΠΉ ΠΊΠ°ΠΌΠ΅ΡΠ΅ ΠΏΡΠΎΠΈΡΡ ΠΎΠ΄ΠΈΡ ΡΠ±ΡΠΎΡ Π΄Π°Π²Π»Π΅Π½ΠΈΡ, ΡΡΠΎΠΊ Π²ΠΎΠ·Π²ΡΠ°ΡΠ°Π΅ΡΡΡ Π² ΡΠ²ΠΎΠ΅ ΠΈΡΡ ΠΎΠ΄Π½ΠΎΠ΅ ΠΏΠΎΠ»ΠΎΠΆΠ΅Π½ΠΈΠ΅ ΠΏΠΎΠ΄ Π΄Π΅ΠΉΡΡΠ²ΠΈΠ΅ΠΌ Π²ΠΎΠ·Π²ΡΠ°ΡΠ½ΠΎΠΉ ΠΏΡΡΠΆΠΈΠ½Ρ. Π Π΅Π³ΡΠ»ΠΈΡΠΎΠ²ΠΎΡΠ½ΡΠΉ ΡΡΡΠ°Π³, Π² ΡΠ²ΠΎΡ ΠΎΡΠ΅ΡΠ΅Π΄Ρ, ΠΏΠΎΠ²ΠΎΡΠ°ΡΠΈΠ²Π°Π΅ΡΡΡ, Π° ΡΠΎΡΠΌΠΎΠ·Π½ΡΠ΅ ΠΊΠΎΠ»ΠΎΠ΄ΠΊΠΈ Π² ΡΡΠΎΡ ΠΌΠΎΠΌΠ΅Π½Ρ ΠΎΡΠ²ΠΎΠ±ΠΎΠΆΠ΄Π°ΡΡΡΡ. ΠΠΎΠ»ΠΎΠ΄ΠΊΠΈ ΠΎΡΡ ΠΎΠ΄ΡΡ ΠΎΡ ΡΠΎΡΠΌΠΎΠ·Π½ΠΎΠ³ΠΎ Π±Π°ΡΠ°Π±Π°Π½Π° Π±Π»Π°Π³ΠΎΠ΄Π°ΡΡ ΡΡΠΈΠ»ΠΈΡ ΡΡΡΠΆΠ½ΡΡ ΠΏΡΡΠΆΠΈΠ½.
Π ΡΠ°Π±ΠΎΡΠ΅ΠΉ ΡΠΎΡΠΌΠΎΠ·Π½ΠΎΠΉ ΡΠΈΡΡΠ΅ΠΌΠ΅ ΠΈΠΌΠ΅Π΅ΡΡΡ ΠΊΠΎΠ½ΡΡΡ ΠΏΡΠΈΠ²ΠΎΠ΄Π° ΡΠΎΡΠΌΠΎΠ·ΠΎΠ² ΠΊΠΎΠ»Π΅Ρ Π·Π°Π΄Π½Π΅ΠΉ ΡΠ΅Π»Π΅ΠΆΠΊΠΈ. ΠΠ³ΠΎ Π³Π»Π°Π²Π½ΡΠ΅ ΠΏΡΠΈΠ±ΠΎΡΡ β ΡΡΠΎ Π²ΠΎΠ·Π΄ΡΡΠ½ΡΠΉ Π±Π°Π»Π»ΠΎΠ½, ΡΠ°ΡΡΡ ΡΡΠΎΠΉΠ½ΠΎΠ³ΠΎ Π·Π°ΡΠΈΡΠ½ΠΎΠ³ΠΎ ΠΊΠ»Π°ΠΏΠ°Π½Π°, Π°Π²ΡΠΎΡΠ΅Π³ΡΠ»ΡΡΠΎΡ ΡΠΎΡΠΌΠΎΠ·Π½ΡΡ ΡΠΈΠ», Π²Π΅ΡΡ Π½ΡΡ ΡΠ΅ΠΊΡΠΈΡ ΡΠΎΡΠΌΠΎΠ·Π½ΠΎΠ³ΠΎ ΠΊΡΠ°Π½Π°, ΡΠΎΡΠΌΠΎΠ·Π½ΡΠ΅ ΠΊΠ°ΠΌΠ΅ΡΡ Π² ΠΊΠΎΠ»ΠΈΡΠ΅ΡΡΠ²Π΅ ΡΠ΅ΡΡΡΠ΅Ρ ΡΡΡΠΊ, ΡΡΡΠ±ΠΎΠΏΡΠΎΠ²ΠΎΠ΄ ΠΊ Π²Π΅ΡΡ Π½Π΅ΠΉ ΡΠ΅ΠΊΡΠΈΠΈ ΠΊΠ»Π°ΠΏΠ°Π½Π°.
ΠΠ»Ρ ΡΠ΅Π³ΠΎ ΠΈΡΠΏΠΎΠ»ΡΠ·ΡΠ΅ΡΡΡ Π°Π²ΡΠΎΠΌΠ°ΡΠΈΡΠ΅ΡΠΊΠΈΠΉ ΡΠ΅Π³ΡΠ»ΡΡΠΎΡ ΡΠΎΡΠΌΠΎΠ·Π½ΡΡ ΡΠΈΠ»?
ΠΠ½ ΠΏΡΠ΅Π΄Π½Π°Π·Π½Π°ΡΠ΅Π½ Π΄Π»Ρ ΠΈΡ Π°Π²ΡΠΎΠΌΠ°ΡΠΈΡΠ΅ΡΠΊΠΎΠ³ΠΎ ΡΠ΅Π³ΡΠ»ΠΈΡΠΎΠ²Π°Π½ΠΈΡ Π½Π° ΠΊΠΎΠ»Π΅ΡΠ°Ρ Π·Π°Π΄Π½Π΅ΠΉ ΡΠ΅Π»Π΅ΠΆΠΊΠΈ ΠΈ ΡΠ°Π±ΠΎΡΠ°Π΅Ρ Π² Π·Π°Π²ΠΈΡΠΈΠΌΠΎΡΡΠΈ ΠΎΡ ΠΈΠ·ΠΌΠ΅Π½Π΅Π½ΠΈΡ ΠΎΡΠ΅Π²ΠΎΠΉ Π½Π°Π³ΡΡΠ·ΠΊΠΈ ΠΊΠΎΠ»Π΅Ρ. ΠΡΠΎΡΠ΅ΡΡ ΡΠ΅Π³ΡΠ»ΠΈΡΠΎΠ²ΠΊΠΈ ΡΠΎΡΠΌΠΎΠ·Π½ΡΡ ΡΠΈΠ» ΠΎΡΡΡΠ΅ΡΡΠ²Π»ΡΠ΅ΡΡΡ ΠΏΠΎΡΡΠ΅Π΄ΡΡΠ²ΠΎΠΌ ΠΏΠΎΠ²ΡΡΠ΅Π½ΠΈΡ/ΡΠ½ΠΈΠΆΠ΅Π½ΠΈΡ Π΄Π°Π²Π»Π΅Π½ΠΈΡ Π²ΠΎΠ·Π΄ΡΡ Π° Π² ΡΠΎΡΠΌΠΎΠ·Π½ΡΡ ΠΊΠ°ΠΌΠ΅ΡΠ°Ρ ΠΊΠΎΠ»Π΅Ρ Π·Π°Π΄Π½Π΅ΠΉ ΡΠ΅Π»Π΅ΠΆΠΊΠΈ. ΠΠ° Π΄Π°Π½Π½ΡΠΉ ΠΏΡΠΎΡΠ΅ΡΡ Π²Π»ΠΈΡΠ΅Ρ ΠΎΡΠ΅Π²Π°Ρ Π½Π°Π³ΡΡΠ·ΠΊΠ° Π²ΠΎ Π²ΡΠ΅ΠΌΡ ΡΠΎΡΠΌΠΎΠΆΠ΅Π½ΠΈΡ ΡΡΠ°Π½ΡΠΏΠΎΡΡΠ½ΠΎΠ³ΠΎ ΡΡΠ΅Π΄ΡΡΠ²Π°.
ΠΠΎΡΡΠ½Π΅Π²ΡΠ΅ ΠΏΡΠΈΠ²ΠΎΠ΄Ρ Π΄Π²ΡΡΡΠΎΡΠΎΠ½Π½Π΅Π³ΠΎ Π΄Π΅ΠΉΡΡΠ²ΠΈΡ, ΠΏΠ½Π΅Π²ΠΌΠ°ΡΠΈΡΠ΅ΡΠΊΠΈΠ΅ Π»ΠΈΠ½Π΅ΠΉΠ½ΡΠ΅ ΠΏΡΠΈΠ²ΠΎΠ΄Ρ ΠΎΡ ATI Actuators
Π₯Π°ΡΠ°ΠΊΡΠ΅ΡΠΈΡΡΠΈΠΊΠΈ Π»ΠΈΠ½Π΅ΠΉΠ½ΠΎΠ³ΠΎ ΠΏΠ½Π΅Π²ΠΌΠ°ΡΠΈΡΠ΅ΡΠΊΠΎΠ³ΠΎ ΠΏΡΠΈΠ²ΠΎΠ΄Π°
- ΠΠ°Ρ ΠΏΡΠΈΠ²ΠΎΠ΄ ΡΠ΅ΡΠΈΠΈ L ΠΈΠ΄Π΅Π°Π»ΡΠ½ΠΎ ΠΏΠΎΠ΄Ρ ΠΎΠ΄ΠΈΡ Π΄Π»Ρ ΡΠ΅Π³ΡΠ»ΠΈΡΡΡΡΠΈΡ ΠΊΠ»Π°ΠΏΠ°Π½ΠΎΠ². Π‘ ΠΏΠ»Π°Π²Π½ΠΎΠΉ ΡΠ°Π±ΠΎΡΠΎΠΉ ΠΎΡ Π½ΠΈΠ·ΠΊΠΈΡ ΡΠΊΠΎΡΠΎΡΡΠ΅ΠΉ 0,012 Π΄ΡΠΉΠΌΠ° Π² ΡΠ΅ΠΊΡΠ½Π΄Ρ Π΄ΠΎ 12 Π΄ΡΠΉΠΌΠΎΠ² ΠΌΠ΅Π½Π΅Π΅ ΡΠ΅ΠΌ Π·Π° ΡΠ΅ΠΊΡΠ½Π΄Ρ.
- ΠΠ°Ρ ΠΏΡΠΈΠ²ΠΎΠ΄ ΡΠ΅ΡΠΈΠΈ HDL ΠΈΠ΄Π΅Π°Π»Π΅Π½ Π΄Π»Ρ Π΄Π²ΡΡ ΠΏΠΎΠ·ΠΈΡΠΈΠΎΠ½Π½ΡΡ ΠΏΡΠΈΠ»ΠΎΠΆΠ΅Π½ΠΈΠΉ.
- ΠΠ»Ρ Π°Π½ΡΠΈΠΏΠΎΠΌΠΏΠ°ΠΆΠ½ΡΡ
ΠΏΡΠΈΠ»ΠΎΠΆΠ΅Π½ΠΈΠΉ ΠΈ Π΄ΡΡΠ³ΠΈΡ
Π²ΡΡΠΎΠΊΠΎΡΠΊΠΎΡΠΎΡΡΠ½ΡΡ
ΠΏΡΠΈΠ»ΠΎΠΆΠ΅Π½ΠΈΠΉ
Π²ΡΡΡΠΎΠ΅Π½ Π² ΠΏΠΎΡΡΠ½Π΅Π²ΠΎΠΉ ΡΠΈΠ»ΠΈΠ½Π΄Ρ Π² ΡΠ±ΠΎΡΠ΅.ΠΡΠ° ΠΊΠΎΠ½ΡΡΡΡΠΊΡΠΈΡ ΠΎΡΠ»ΠΈΡΠ°Π΅ΡΡΡ ΠΎΡ ΡΡΠ°Π½Π΄Π°ΡΡΠ½ΡΡ ΠΏΠΎΠ΄ΡΡΠ΅ΠΊ Π³ΠΈΠ΄ΡΠ°Π²Π»ΠΈΡΠ΅ΡΠΊΠΈΡ ΠΈ ΠΏΠ½Π΅Π²ΠΌΠ°ΡΠΈΡΠ΅ΡΠΊΠΈΡ ΡΠΈΠ»ΠΈΠ½Π΄ΡΠΎΠ² ΡΠ΅ΠΌ, ΡΡΠΎ Π² Π½Π΅ΠΉ ΠΈΡΠΏΠΎΠ»ΡΠ·ΡΠ΅ΡΡΡ Π½Π΅ΠΏΠΎΠ΄Π²ΠΈΠΆΠ½Π°Ρ ΠΏΠ»Π°ΡΡΠΈΠ½Π° Π²ΠΌΠ΅ΡΡΠΎ ΠΌΠΎΠ΄ΠΈΡΠΈΠΊΠ°ΡΠΈΠΈ Π³ΠΎΠ»ΠΎΠ²ΠΊΠΈ ΡΠΈΠ»ΠΈΠ½Π΄ΡΠΎΠ². ΠΡΠΎ ΠΏΠΎΠ·Π²ΠΎΠ»ΡΠ΅Ρ ΠΈΡΠΏΠΎΠ»ΡΠ·ΠΎΠ²Π°ΡΡ ΠΏΠΎΠ΄ΡΡΠΊΡ Π³ΠΎΡΠ°Π·Π΄ΠΎ Π±ΠΎΠ»ΡΡΠ΅ΠΉ Π΄Π»ΠΈΠ½Ρ, ΡΠ΅ΠΌ Π² Π΄ΡΡΠ³ΠΈΡ ΠΊΠΎΠ½ΡΡΡΡΠΊΡΠΈΡΡ . ΠΠ»ΠΈΠ½Ρ Π°ΠΌΠΎΡΡΠΈΠ·ΠΈΡΠΎΠ²Π°Π½Π½ΠΎΠΉ ΡΠ°ΡΡΠΈ Ρ ΠΎΠ΄Π° ΠΌΠΎΠΆΠ½ΠΎ Π»Π΅Π³ΠΊΠΎ ΠΈΠ·ΠΌΠ΅Π½ΠΈΡΡ Π²ΠΎ Π²ΡΠ΅ΠΌΡ ΠΏΡΠΎΠ΅ΠΊΡΠΈΡΠΎΠ²Π°Π½ΠΈΡ, ΠΏΡΠΎΡΡΠΎ ΡΠ΄Π»ΠΈΠ½ΠΈΠ² ΡΠΈΠ»ΠΈΠ½Π΄Ρ, ΠΎΠΏΠΎΡΡ ΠΏΠ»Π°ΡΡΠΈΠ½ ΠΈ Π΄Π΅ΠΌΠΏΡΠ΅Ρ Π½Π° ΡΡΠΎΠΊΠ΅ ΠΏΠΎΡΡΠ½Ρ.
- ΠΡ ΡΠ°ΠΊΠΆΠ΅ ΠΈΡΠΏΠΎΠ»ΡΠ·ΡΠ΅ΠΌ ΡΠ°ΡΠ΅Π»ΡΡΠ°ΡΡΠ΅ ΠΊΠ»Π°ΠΏΠ°Π½Ρ, ΡΡΠΎΠ±Ρ ΡΠΈΠ»ΠΈΠ½Π΄Ρ Π±ΡΡΡΡΠΎ Π²ΡΡ ΠΎΠ΄ΠΈΠ» ΠΈΠ· ΠΏΠΎΠ΄ΡΡΠΊΠΈ.Π Π΄ΡΡΠ³ΠΈΡ ΠΊΠΎΠ½ΡΡΡΡΠΊΡΠΈΡΡ ΡΡΠΎ Π΄ΠΎΡΡΠΈΠ³Π°Π΅ΡΡΡ Ρ ΠΏΠΎΠΌΠΎΡΡΡ Π½Π΅Π±ΠΎΠ»ΡΡΠΈΡ ΡΠ°ΡΠΎΠ²ΡΡ ΠΎΠ±ΡΠ°ΡΠ½ΡΡ ΠΊΠ»Π°ΠΏΠ°Π½ΠΎΠ², ΠΊΠΎΡΠΎΡΡΠ΅ Π½Π΅ ΠΌΠΎΠ³ΡΡ ΠΏΡΠΎΡ ΠΎΠ΄ΠΈΡΡ ΠΎΠΊΠΎΠ»ΠΎ ΡΡΠΎΠ³ΠΎ ΠΎΠ±ΡΠ΅ΠΌΠ° Π²ΠΎΠ·Π΄ΡΡ Π°, ΡΠ΅ΠΌ ΡΠ°ΠΌΡΠΌ Π·Π°ΠΌΠ΅Π΄Π»ΡΡ Π½Π°ΡΠ°Π»ΠΎ Ρ ΠΎΠ΄Π°.
- ΠΠ΄Π°ΠΏΡΠΈΡΡΠ΅ΠΌΡΠΉ Ρ Π°ΡΠ°ΠΊΡΠ΅Ρ Π½Π°ΡΠ΅ΠΉ ΠΊΠΎΠ½ΡΡΡΡΠΊΡΠΈΠΈ ΠΏΠΎΠ·Π²ΠΎΠ»ΡΠ΅Ρ Π°Π²ΡΠΎΠΌΠ°ΡΠΈΠ·ΠΈΡΠΎΠ²Π°ΡΡ ΠΊΠ»Π°ΠΏΠ°Π½Ρ Π½Π° ΠΌΠ΅ΡΡΠ΅, Π½Π΅ ΠΎΡΡΠ°Π½Π°Π²Π»ΠΈΠ²Π°Ρ ΡΡΡΠ°Π½ΠΎΠ²ΠΊΡ.
- ΠΠ°ΡΠΈ ΠΏΠ½Π΅Π²ΠΌΠ°ΡΠΈΡΠ΅ΡΠΊΠΈΠ΅ ΠΏΡΠΈΠ²ΠΎΠ΄Ρ ΠΏΠΎΠ΄Ρ ΠΎΠ΄ΡΡ Π΄Π»Ρ ΡΠΈΡΠΎΠΊΠΎΠ³ΠΎ ΡΠΏΠ΅ΠΊΡΡΠ° ΠΏΡΠΈΠΌΠ΅Π½Π΅Π½ΠΈΠΉ Π² Π°ΡΠΌΠ°ΡΡΡΠ΅ — ΠΎΡ ΠΎΡΠ΅Π½Ρ Π²ΡΡΠΎΠΊΠΈΡ Π΄ΠΎ ΠΎΡΠ΅Π½Ρ Π½ΠΈΠ·ΠΊΠΈΡ ΡΡΠ΅Π±ΠΎΠ²Π°Π½ΠΈΠΉ ΠΊ Π΄Π°Π²Π»Π΅Π½ΠΈΡ.
ΠΡΠ»ΠΈ Π²Π°ΡΠ΅ ΠΏΡΠΈΠ»ΠΎΠΆΠ΅Π½ΠΈΠ΅ ΠΈΠ»ΠΈ ΠΎΠΏΠ΅ΡΠ°ΡΠΈΡ ΠΈΡΠΏΠΎΠ»ΡΠ·ΡΠ΅Ρ Π²ΠΎΠ·Π΄ΡΡ Π² ΠΊΠ°ΡΠ΅ΡΡΠ²Π΅ ΠΈΡΡΠΎΡΠ½ΠΈΠΊΠ° ΡΠ½Π΅ΡΠ³ΠΈΠΈ, Π²Ρ ΠΌΠΎΠΆΠ΅ΡΠ΅ ΡΠ°ΡΡΠΌΠΎΡΡΠ΅ΡΡ ΠΏΠ½Π΅Π²ΠΌΠ°ΡΠΈΡΠ΅ΡΠΊΠΈΠ΅ ΠΏΡΠΈΠ²ΠΎΠ΄Ρ .ΠΡΠΈ ΠΏΡΠΈΠ²ΠΎΠ΄Ρ ΠΈΡΠΏΠΎΠ»ΡΠ·ΡΡΡ ΡΠΆΠ°ΡΡΠΉ Π²ΠΎΠ·Π΄ΡΡ Π΄Π»Ρ Π²ΡΡΠ°Π±ΠΎΡΠΊΠΈ ΡΠ½Π΅ΡΠ³ΠΈΠΈ. ΠΠΎΡΡΠ½Π΅Π²ΠΎΠΉ ΠΏΡΠΈΠ²ΠΎΠ΄ ΡΠΎΠ·Π΄Π°Π΅Ρ Π»ΠΈΠ½Π΅ΠΉΠ½ΡΡ ΡΠΈΠ»Ρ ΡΠ΅ΡΠ΅Π· Π²ΠΎΠ·Π΄ΡΡ Π½Π° ΠΏΠΎΡΡΠ½Π΅.
ΠΠ½Π΅Π²ΠΌΠ°ΡΠΈΡΠ΅ΡΠΊΠΈΠΉ Π»ΠΈΠ½Π΅ΠΉΠ½ΡΠΉ ΠΏΡΠΈΠ²ΠΎΠ΄ ΠΊΠΎΠΌΠΏΠ°Π½ΠΈΠΈ ATI ΠΏΠΎΡΡΠ°Π²Π»ΡΠ΅ΡΡΡ ΠΊΠ°ΠΊ Π² ΡΠΎΡΠΌΠ΅ ΠΏΡΠΈΠ²ΠΎΠ΄Π° Π΄Π²ΠΎΠΉΠ½ΠΎΠ³ΠΎ Π΄Π΅ΠΉΡΡΠ²ΠΈΡ, ΡΠ°ΠΊ ΠΈ Π² ΡΠΎΡΠΌΠ΅ ΠΏΡΠΈΠ²ΠΎΠ΄Π° Ρ ΠΏΡΡΠΆΠΈΠ½Π½ΡΠΌ Π²ΠΎΠ·Π²ΡΠ°ΡΠΎΠΌ, ΠΈ ΠΎΠ±Π° ΠΌΠΎΠ³ΡΡ ΠΎΠΊΠ°Π·Π°ΡΡΡΡ ΠΏΠΎΠ»Π΅Π·Π½ΡΠΌΠΈ Π² ΡΠ»Π΅Π΄ΡΡΡΠΈΡ ΠΎΡΡΠ°ΡΠ»ΡΡ :
ΠΠ΅ΡΡΡ ΠΈ Π³Π°Π·
ΠΠ»Π΅ΠΊΡΡΠΎΡΠ½Π΅ΡΠ³ΠΈΡ
Π₯ΠΈΠΌΠΈΡΠ΅ΡΠΊΠ°Ρ ΠΏΡΠΎΠΌΡΡΠ»Π΅Π½Π½ΠΎΡΡΡ
Π¦Π΅Π»Π»ΡΠ»ΠΎΠ·Π½ΠΎ-Π±ΡΠΌΠ°ΠΆΠ½Π°Ρ ΠΏΡΠΎΠΌΡΡΠ»Π΅Π½Π½ΠΎΡΡΡ
ΠΠΎΡΠ½ΠΎΠ΄ΠΎΠ±ΡΠ²Π°ΡΡΠ°Ρ ΠΏΡΠΎΠΌΡΡΠ»Π΅Π½Π½ΠΎΡΡΡ
ΠΠΎΠ΄Π°
ΠΠ²Π° ΡΠΈΠΏΠ° ΠΏΠ½Π΅Π²ΠΌΠ°ΡΠΈΡΠ΅ΡΠΊΠΈΡ Π»ΠΈΠ½Π΅ΠΉΠ½ΡΡ ΠΏΡΠΈΠ²ΠΎΠ΄ΠΎΠ² , ΠΏΡΠ΅Π΄Π»Π°Π³Π°Π΅ΠΌΡΡ ATI
ΠΡΠΈΠ²ΠΎΠ΄Ρ Ρ Π²ΠΎΠ·Π²ΡΠ°ΡΠ½ΠΎΠΉ ΠΏΡΡΠΆΠΈΠ½ΠΎΠΉ
ΠΡΠΈΠ²ΠΎΠ΄Ρ Π΄Π²ΡΡΡΠΎΡΠΎΠ½Π½Π΅Π³ΠΎ Π΄Π΅ΠΉΡΡΠ²ΠΈΡ
ΠΠ½Π΅Π²ΠΌΠ°ΡΠΈΡΠ΅ΡΠΊΠΈΠΉ Π»ΠΈΠ½Π΅ΠΉΠ½ΡΠΉ ΠΏΡΠΈΠ²ΠΎΠ΄ Ρ Π²ΠΎΠ·Π²ΡΠ°ΡΠ½ΠΎΠΉ ΠΏΡΡΠΆΠΈΠ½ΠΎΠΉ
Π ΠΏΡΠΈΠ²ΠΎΠ΄Π΅ Ρ ΠΏΡΡΠΆΠΈΠ½Π½ΡΠΌ Π²ΠΎΠ·Π²ΡΠ°ΡΠΎΠΌ ΠΈΡΠΏΠΎΠ»ΡΠ·ΡΠ΅ΡΡΡ ΠΊΠΎΠ½ΡΠΈΠ³ΡΡΠ°ΡΠΈΡ Ρ ΠΏΡΡΠΆΠΈΠ½Π½ΡΠΌ Π²ΠΎΠ·Π²ΡΠ°ΡΠΎΠΌ, Π² ΠΊΠΎΡΠΎΡΠΎΠΉ ΠΈΡΠΏΠΎΠ»ΡΠ·ΡΠ΅ΡΡΡ Π²ΠΎΠ·Π΄ΡΡ ΠΈΠ»ΠΈ ΠΆΠΈΠ΄ΠΊΠΎΡΡΡ, ΠΏΠΎΠ΄Π°Π²Π°Π΅ΠΌΠ°Ρ Π½Π° ΠΎΠ΄Π½Ρ ΡΡΠΎΡΠΎΠ½Ρ ΠΏΠΎΡΡΠ½Ρ.Π ΡΡΠΎΠΌ ΡΡΠ΅Π½Π°ΡΠΈΠΈ ΡΠ½Π΅ΡΠ³ΠΈΡ, Π½Π΅ΠΎΠ±Ρ ΠΎΠ΄ΠΈΠΌΠ°Ρ Π΄Π»Ρ ΠΏΡΠΈΠ²Π΅Π΄Π΅Π½ΠΈΡ Π² Π΄Π΅ΠΉΡΡΠ²ΠΈΠ΅ ΠΊΠ»Π°ΠΏΠ°Π½Π°, ΠΈΡΡ ΠΎΠ΄ΠΈΡ ΠΎΡ ΠΏΡΡΠΆΠΈΠ½Ρ Π½Π° ΠΏΡΠΎΡΠΈΠ²ΠΎΠΏΠΎΠ»ΠΎΠΆΠ½ΠΎΠΉ ΡΡΠΎΡΠΎΠ½Π΅ ΠΏΠΎΡΡΠ½Ρ. ΠΡΡΠΎΡΠ½ΠΈΠΊ ΡΠ½Π΅ΡΠ³ΠΈΠΈ, ΠΊΠΎΡΠΎΡΡΠΌ ΠΌΠΎΠΆΠ΅Ρ Π±ΡΡΡ Π²ΠΎΠ·Π΄ΡΡ ΠΈΠ»ΠΈ ΠΆΠΈΠ΄ΠΊΠΎΡΡΡ, ΠΈΡΠΏΠΎΠ»ΡΠ·ΡΠ΅ΡΡΡ Π΄Π»Ρ ΠΎΡΠΊΡΡΡΠΈΡ ΠΈ Π·Π°ΠΊΡΡΡΠΈΡ ΠΊΠ»Π°ΠΏΠ°Π½Π°, Π° ΠΏΡΡΠΆΠΈΠ½Π° ΠΈΡΠΏΠΎΠ»ΡΠ·ΡΠ΅ΡΡΡ Π΄Π»Ρ ΡΠΎΠ·Π΄Π°Π½ΠΈΡ Π΄Π²ΠΈΠΆΠ΅Π½ΠΈΡ.
Π‘ΡΠ°Π½Π΄Π°ΡΡΠ½ΡΠ΅ ΡΠ΅Ρ Π½ΠΈΡΠ΅ΡΠΊΠΈΠ΅ Ρ Π°ΡΠ°ΠΊΡΠ΅ΡΠΈΡΡΠΈΠΊΠΈ ΠΏΡΠΈΠ²ΠΎΠ΄Π° Ρ ΠΏΡΡΠΆΠΈΠ½Π½ΡΠΌ Π²ΠΎΠ·Π²ΡΠ°ΡΠΎΠΌ ΡΠ»Π΅Π΄ΡΡΡΠΈΠ΅:
Π Π°Π·ΠΌΠ΅Ρ ΠΎΡΠ²Π΅ΡΡΡΠΈΡ: ΠΎΡ 4 Π΄ΠΎ 44 Π΄ΡΠΉΠΌΠΎΠ²
Π₯ΠΎΠ΄: ΠΎΡ 1 Π΄ΠΎ 22 Π΄ΡΠΉΠΌΠΎΠ²
ΠΠ°ΠΊΡΠΈΠΌΠ°Π»ΡΠ½ΠΎΠ΅ ΡΠ°Π±ΠΎΡΠ΅Π΅ Π΄Π°Π²Π»Π΅Π½ΠΈΠ΅: 150 ΡΡΠ½ΡΠΎΠ² Π½Π° ΠΊΠ². ΠΡΠΉΠΌ
ΠΡΠΏΡΡΠ°Π½ΠΈΠ΅ ΡΡΠ°ΡΠΈΡΠ΅ΡΠΊΠΈΠΌ Π΄Π°Π²Π»Π΅Π½ΠΈΠ΅ΠΌ: 225 ΡΡΠ½ΡΠΎΠ² Π½Π° ΠΊΠ². (ΠΠΈΠ·ΠΊΠ°Ρ ΡΠ΅ΠΌΠΏΠ΅ΡΠ°ΡΡΡΠ° ΠΎΡ -65ΒΊ F Π΄ΠΎ 200ΒΊ F ΠΈ Π²ΡΡΠΎΠΊΠ°Ρ ΡΠ΅ΠΌΠΏΠ΅ΡΠ°ΡΡΡΠ° ΠΎΡ -20ΒΊ F Π΄ΠΎ 400ΒΊ F)
ΠΡΠΈ ΠΏΡΠΈΠ²ΠΎΠ΄Ρ ΡΠ°ΠΊΠΆΠ΅ ΠΌΠΎΠΆΠ½ΠΎ Π»Π΅Π³ΠΊΠΎ Π½Π°ΡΡΡΠΎΠΈΡΡ ΠΈ ΠΎΡΡΠ΅Π³ΡΠ»ΠΈΡΠΎΠ²Π°ΡΡ, Π½Π°ΠΏΡΠΈΠΌΠ΅Ρ, ΠΏΡΡΠ΅ΠΌ ΡΠ΅Π³ΡΠ»ΠΈΡΠΎΠ²ΠΊΠΈ Π΄Π°Π²Π»Π΅Π½ΠΈΡ Π²ΠΎΠ·Π΄ΡΡ Π°, ΠΈΠ·ΠΌΠ΅Π½Π΅Π½ΠΈΡ ΠΊΠ»Π°ΠΏΠ°Π½Π° ΠΈ / ΠΈΠ»ΠΈ ΡΠ²Π΅Π»ΠΈΡΠ΅Π½ΠΈΡ ΡΠ°Π·ΠΌΠ΅ΡΠ° ΠΎΡΠ²Π΅ΡΡΡΠΈΡ.
ΠΠ½Π΅Π²ΠΌΠ°ΡΠΈΡΠ΅ΡΠΊΠΈΠΉ Π»ΠΈΠ½Π΅ΠΉΠ½ΡΠΉ ΠΏΡΠΈΠ²ΠΎΠ΄ Π΄Π²ΠΎΠΉΠ½ΠΎΠ³ΠΎ Π΄Π΅ΠΉΡΡΠ²ΠΈΡ
ΠΡΠΈΠ²ΠΎΠ΄ Π΄Π²ΠΎΠΉΠ½ΠΎΠ³ΠΎ Π΄Π΅ΠΉΡΡΠ²ΠΈΡ ΡΠΊΠΎΠ½ΡΠΈΠ³ΡΡΠΈΡΠΎΠ²Π°Π½ ΡΠ°ΠΊΠΈΠΌ ΠΎΠ±ΡΠ°Π·ΠΎΠΌ, ΡΡΠΎ Π²ΠΎΠ·Π΄ΡΡ ΠΈΠ»ΠΈ ΠΆΠΈΠ΄ΠΊΠΎΡΡΡ, ΠΈΡΠΏΠΎΠ»ΡΠ·ΡΠ΅ΠΌΡΠ΅ Π² ΠΊΠ°ΡΠ΅ΡΡΠ²Π΅ ΠΈΡΡΠΎΡΠ½ΠΈΠΊΠ° ΡΠ½Π΅ΡΠ³ΠΈΠΈ, Π½Π°Ρ ΠΎΠ΄ΡΡΡΡ Ρ ΠΎΠ±Π΅ΠΈΡ ΡΡΠΎΡΠΎΠ½ ΠΏΠΎΡΡΠ½Ρ. ΠΠ²ΠΈΠΆΠ΅Π½ΠΈΠ΅ Π΄Π»Ρ ΠΏΡΠΈΠ²Π΅Π΄Π΅Π½ΠΈΡ Π² Π΄Π΅ΠΉΡΡΠ²ΠΈΠ΅ ΠΊΠ»Π°ΠΏΠ°Π½Π°, Π²ΠΊΠ»ΡΡΠ°Ρ Π΅Π³ΠΎ ΠΎΡΠΊΡΡΡΠΈΠ΅ ΠΈ Π·Π°ΠΊΡΡΡΠΈΠ΅, Π΄ΠΎΡΡΠΈΠ³Π°Π΅ΡΡΡ Π·Π° ΡΡΠ΅Ρ ΠΈΡΠΏΠΎΠ»ΡΠ·ΠΎΠ²Π°Π½ΠΈΡ ΠΎΠ΄Π½ΠΎΠΉ ΡΡΠΎΡΠΎΠ½Ρ, Π½Π°ΡΡΡΠΎΠ΅Π½Π½ΠΎΠΉ Π½Π° Π±ΠΎΠ»Π΅Π΅ Π²ΡΡΠΎΠΊΠΎΠ΅ Π΄Π°Π²Π»Π΅Π½ΠΈΠ΅.
Π‘ΡΠ°Π½Π΄Π°ΡΡΠ½ΡΠ΅ ΡΠ΅Ρ Π½ΠΈΡΠ΅ΡΠΊΠΈΠ΅ Ρ Π°ΡΠ°ΠΊΡΠ΅ΡΠΈΡΡΠΈΠΊΠΈ ΠΏΡΠΈΠ²ΠΎΠ΄Π° Π΄Π²ΠΎΠΉΠ½ΠΎΠ³ΠΎ Π΄Π΅ΠΉΡΡΠ²ΠΈΡ ΡΠ»Π΅Π΄ΡΡΡΠΈΠ΅:
Π Π°Π·ΠΌΠ΅Ρ ΠΎΡΠ²Π΅ΡΡΡΠΈΡ: ΠΎΡ 4 Π΄ΠΎ 44 Π΄ΡΠΉΠΌΠΎΠ²
Π₯ΠΎΠ΄: ΠΎΡ 1 Π΄ΠΎ 22 Π΄ΡΠΉΠΌΠΎΠ²
ΠΠ°ΠΊΡΠΈΠΌΠ°Π»ΡΠ½ΠΎΠ΅ ΡΠ°Π±ΠΎΡΠ΅Π΅ Π΄Π°Π²Π»Π΅Π½ΠΈΠ΅: 150 ΡΡΠ½ΡΠΎΠ² Π½Π° ΠΊΠ². ΠΡΠΉΠΌ
ΠΡΠΏΡΡΠ°Π½ΠΈΠ΅ ΡΡΠ°ΡΠΈΡΠ΅ΡΠΊΠΈΠΌ Π΄Π°Π²Π»Π΅Π½ΠΈΠ΅ΠΌ: 225 ΡΡΠ½ΡΠΎΠ² Π½Π° ΠΊΠ². (ΠΠΈΠ·ΠΊΠ°Ρ ΡΠ΅ΠΌΠΏΠ΅ΡΠ°ΡΡΡΠ° ΠΎΡ -65ΒΊ F Π΄ΠΎ 200ΒΊ F ΠΈ Π²ΡΡΠΎΠΊΠ°Ρ ΡΠ΅ΠΌΠΏΠ΅ΡΠ°ΡΡΡΠ° ΠΎΡ -20ΒΊ F Π΄ΠΎ 400ΒΊ F)
Π₯ΠΎΡΡ ΠΏΡΠΈΠ²Π΅Π΄Π΅Π½Π½ΡΠ΅ Π²ΡΡΠ΅ ΡΠ΅Ρ Π½ΠΈΡΠ΅ΡΠΊΠΈΠ΅ Ρ Π°ΡΠ°ΠΊΡΠ΅ΡΠΈΡΡΠΈΠΊΠΈ ΡΠ²Π»ΡΡΡΡΡ ΡΡΠ°Π½Π΄Π°ΡΡΠ½ΡΠΌΠΈ, ΠΎΠ½ΠΈ Π΄ΠΎΡΡΡΠΏΠ½Ρ Π΄Π»Ρ ΠΎΡΠ²Π΅ΡΡΡΠΈΠΉ Π±ΠΎΠ»ΡΡΠ΅Π³ΠΎ Π΄ΠΈΠ°ΠΌΠ΅ΡΡΠ°, Π±ΠΎΠ»ΡΡΠ΅Π³ΠΎ Ρ ΠΎΠ΄Π° ΠΈ Π±ΠΎΠ»Π΅Π΅ Π²ΡΡΠΎΠΊΠΎΠ³ΠΎ Π΄Π°Π²Π»Π΅Π½ΠΈΡ.
ΠΠ½Π΅Π²ΠΌΠ°ΡΠΈΡΠ΅ΡΠΊΠΈΠΉ ΠΏΡΠΈΠ²ΠΎΠ΄, ΠΏΡΠΈΠΌΠ΅Π½ΠΈΠΌΡΠΉ Π² ΠΎΠΏΡΠ΅Π΄Π΅Π»Π΅Π½Π½ΡΡ ΠΎΡΡΠ°ΡΠ»ΡΡ ΠΏΡΠΎΠΌΡΡΠ»Π΅Π½Π½ΠΎΡΡΠΈ ΠΈ ΠΎΠ±Π»Π°ΡΡΡΡ ΠΏΡΠΈΠΌΠ΅Π½Π΅Π½ΠΈΡ
ΠΠ½Π΅Π²ΠΌΠ°ΡΠΈΡΠ΅ΡΠΊΠΈΠ΅ Π»ΠΈΠ½Π΅ΠΉΠ½ΡΠ΅ ΠΏΡΠΈΠ²ΠΎΠ΄Ρ ΡΡΠΈΡΠ°ΡΡΡΡ Π·ΡΠ΅Π»ΠΎΠΉ ΡΠ΅Ρ Π½ΠΎΠ»ΠΎΠ³ΠΈΠ΅ΠΉ, Π° ΡΡΠΎ ΠΎΠ·Π½Π°ΡΠ°Π΅Ρ, ΡΡΠΎ ΡΠ΅Π½Π° ΠΎΡΠ½ΠΎΡΠΈΡΠ΅Π»ΡΠ½ΠΎ Π΄Π΅ΡΠ΅Π²Π»Π΅, ΡΠ΅ΠΌ Ρ Π΄ΡΡΠ³ΠΈΡ ΠΏΡΠΈΠ²ΠΎΠ΄ΠΎΠ², ΠΈ ΠΌΠΎΠΆΠ΅Ρ ΠΏΡΠΎΠ΄ΠΎΠ»ΠΆΠ°ΡΡ ΡΠ½ΠΈΠΆΠ°ΡΡΡΡ. ΠΡΠΎΠΌΠ΅ ΡΠΎΠ³ΠΎ, ΠΊ ΠΏΡΠ΅ΠΈΠΌΡΡΠ΅ΡΡΠ²Π°ΠΌ ΠΎΡΠ½ΠΎΡΠΈΡΡΡ ΠΈΡ Π½Π°Π΄Π΅ΠΆΠ½ΠΎΡΡΡ, ΠΊΠΎΡΠΎΡΠ°Ρ Π²ΡΡΠ΅, ΡΠ΅ΠΌ Ρ ΠΈΡ ΡΠ»Π΅ΠΊΡΡΠΈΡΠ΅ΡΠΊΠΈΡ Π°Π½Π°Π»ΠΎΠ³ΠΎΠ². Π‘ΡΡΠ΅ΡΡΠ²ΡΠ΅Ρ ΡΠ°ΠΊΠΆΠ΅ ΡΠΈΡΠΎΠΊΠΈΠΉ Π°ΡΡΠΎΡΡΠΈΠΌΠ΅Π½Ρ ΡΠ°Π·ΠΌΠ΅ΡΠΎΠ² ΠΈ Π²ΡΠ΅ΠΌΠ΅Π½ΠΈ ΡΡΠ°Π±Π°ΡΡΠ²Π°Π½ΠΈΡ, ΠΏΠΎΡΡΠΎΠΌΡ ΠΈΠ½Π΄ΠΈΠ²ΠΈΠ΄ΡΠ°Π»ΡΠ½Π°Ρ Π½Π°ΡΡΡΠΎΠΉΠΊΠ° ΡΡΠ°Π½ΠΎΠ²ΠΈΡΡΡ ΡΡΡΠ΅ΠΊΡΠΈΠ²Π½ΠΎΠΉ.
ΠΠ»Π°Π³ΠΎΠ΄Π°ΡΡ ΡΡΠΈΠΌ ΠΈ Π΄ΡΡΠ³ΠΈΠΌ ΠΏΡΠ΅ΠΈΠΌΡΡΠ΅ΡΡΠ²Π°ΠΌ ΠΏΠ½Π΅Π²ΠΌΠ°ΡΠΈΡΠ΅ΡΠΊΠΈΠΉ ΠΏΡΠΈΠ²ΠΎΠ΄ ΠΊΠ»Π°ΠΏΠ°Π½Π° ΠΈ ΠΏΠΎΡΡΠ½Π΅Π²ΠΎΠΉ ΠΏΡΠΈΠ²ΠΎΠ΄ ΠΆΠ΅Π»Π°ΡΠ΅Π»ΡΠ½Ρ Π² Π±ΠΎΠ»ΡΡΠΈΠ½ΡΡΠ²Π΅ ΠΎΡΡΠ°ΡΠ»Π΅ΠΉ ΠΏΡΠΎΠΌΡΡΠ»Π΅Π½Π½ΠΎΡΡΠΈ ΠΈ ΡΡΠ°Π½ΠΎΠ²ΡΡΡΡ Π²ΠΎΡΡΡΠ΅Π±ΠΎΠ²Π°Π½Π½ΡΠΌΠΈ Π² Π΄ΡΡΠ³ΠΈΡ ΠΎΡΡΠ°ΡΠ»ΡΡ , Π½Π΅ ΡΠΏΠΎΠΌΡΠ½ΡΡΡΡ Π²ΡΡΠ΅, ΡΠ°ΠΊΠΈΡ ΠΊΠ°ΠΊ ΠΏΠΎΠ»ΡΠΏΡΠΎΠ²ΠΎΠ΄Π½ΠΈΠΊΠΎΠ²Π°Ρ ΠΈ Π°Π²ΡΠΎΠΌΠΎΠ±ΠΈΠ»ΡΠ½Π°Ρ ΠΏΡΠΎΠΌΡΡΠ»Π΅Π½Π½ΠΎΡΡΡ.
ΠΠΎΠ»ΡΡΠΈΡΠ΅ ΠΏΠ½Π΅Π²ΠΌΠ°ΡΠΈΡΠ΅ΡΠΊΠΈΠΉ Π»ΠΈΠ½Π΅ΠΉΠ½ΡΠΉ ΠΏΡΠΈΠ²ΠΎΠ΄, ΡΠ°Π·ΡΠ°Π±ΠΎΡΠ°Π½Π½ΡΠΉ Π΄Π»Ρ Π²Π°ΡΠ΅ΠΉ ΠΎΡΡΠ°ΡΠ»ΠΈ
ΠΡΠ»ΠΈ Π²Ρ ΠΈΡΠ΅ΡΠ΅ Π½Π°Π΄Π΅ΠΆΠ½ΡΠΉ ΠΏΡΠΈΠ²ΠΎΠ΄ Π΄Π°Π²Π»Π΅Π½ΠΈΡ , ΡΠΎ ΠΏΠ½Π΅Π²ΠΌΠ°ΡΠΈΡΠ΅ΡΠΊΠΈΠ΅ Π»ΠΈΠ½Π΅ΠΉΠ½ΡΠ΅ ΠΏΡΠΈΠ²ΠΎΠ΄Ρ — ΠΎΡΠ»ΠΈΡΠ½ΡΠΉ Π²Π°ΡΠΈΠ°Π½Ρ Π΄Π»Ρ Π²Π°ΡΠΈΡ ΠΎΠΏΠ΅ΡΠ°ΡΠΈΠΉ ΠΈΠ»ΠΈ ΠΏΡΠΈΠ»ΠΎΠΆΠ΅Π½ΠΈΠΉ. ΠΡ ΠΌΠΎΠΆΠ΅ΠΌ ΠΏΠΎΠΌΠΎΡΡ Π²Π°ΠΌ ΠΏΠΎΠ½ΡΡΡ, ΡΡΠΎ Π²Ρ ΠΏΠΎΠ»ΡΡΠ°Π΅ΡΠ΅, ΠΈ ΡΠ±Π΅Π΄ΠΈΡΡΡΡ, ΡΡΠΎ Π²Ρ ΠΏΠΎΠ»ΡΡΠ°Π΅ΡΠ΅ ΡΠΎ, ΡΡΠΎ ΡΠΎΠΎΡΠ²Π΅ΡΡΡΠ²ΡΠ΅Ρ Π²Π°ΡΠΈΠΌ ΡΡΠ΅Π±ΠΎΠ²Π°Π½ΠΈΡΠΌ.
ΠΠΏΠΈΡΠ°Π½ΠΈΠ΅ ΡΠΈΠΌΠ²ΠΎΠ»ΠΎΠ² ΠΏΠ½Π΅Π²ΠΌΠ°ΡΠΈΡΠ΅ΡΠΊΠΈΡ ΡΠ΅ΠΏΠ΅ΠΉ| Library.AutomationDirect
ΠΠ°ΠΏΡΠ°Π²Π»Π΅Π½Π½ΡΠ΅ Π²ΠΎΠ·Π΄ΡΡΠ½ΡΠ΅ ΡΠ΅Π³ΡΠ»ΠΈΡΡΡΡΠΈΠ΅ ΠΊΠ»Π°ΠΏΠ°Π½Ρ ΡΠ²Π»ΡΡΡΡΡ ΡΡΡΠΎΠΈΡΠ΅Π»ΡΠ½ΡΠΌΠΈ Π±Π»ΠΎΠΊΠ°ΠΌΠΈ ΠΏΠ½Π΅Π²ΠΌΠ°ΡΠΈΡΠ΅ΡΠΊΠΎΠ³ΠΎ ΡΠΏΡΠ°Π²Π»Π΅Π½ΠΈΡ.ΠΠ±ΠΎΠ·Π½Π°ΡΠ΅Π½ΠΈΡ ΠΏΠ½Π΅Π²ΠΌΠ°ΡΠΈΡΠ΅ΡΠΊΠΈΡ ΠΊΠΎΠ½ΡΡΡΠΎΠ², ΠΏΡΠ΅Π΄ΡΡΠ°Π²Π»ΡΡΡΠΈΠ΅ ΡΡΠΈ ΠΊΠ»Π°ΠΏΠ°Π½Ρ, ΠΏΡΠ΅Π΄ΠΎΡΡΠ°Π²Π»ΡΡΡ ΠΏΠΎΠ΄ΡΠΎΠ±Π½ΡΡ ΠΈΠ½ΡΠΎΡΠΌΠ°ΡΠΈΡ ΠΎ ΠΊΠ»Π°ΠΏΠ°Π½Π΅, ΠΊΠΎΡΠΎΡΡΠΉ ΠΎΠ½ΠΈ ΠΏΡΠ΅Π΄ΡΡΠ°Π²Π»ΡΡΡ. Π‘ΠΈΠΌΠ²ΠΎΠ»Ρ ΠΏΠΎΠΊΠ°Π·ΡΠ²Π°ΡΡ ΡΠΏΠΎΡΠΎΠ±Ρ ΡΡΠ°Π±Π°ΡΡΠ²Π°Π½ΠΈΡ, ΠΊΠΎΠ»ΠΈΡΠ΅ΡΡΠ²ΠΎ ΠΏΠΎΠ·ΠΈΡΠΈΠΉ, ΠΏΡΡΠΈ ΠΏΠΎΡΠΎΠΊΠ° ΠΈ ΠΊΠΎΠ»ΠΈΡΠ΅ΡΡΠ²ΠΎ ΠΏΠΎΡΡΠΎΠ². ΠΠΎΡ ΠΊΡΠ°ΡΠΊΠΎΠ΅ ΠΎΠΏΠΈΡΠ°Π½ΠΈΠ΅ ΡΠΎΠ³ΠΎ, ΠΊΠ°ΠΊ ΡΠΈΡΠ°ΡΡ ΡΠΈΠΌΠ²ΠΎΠ».
Π‘ΠΈΠΌΠ²ΠΎΠ»Ρ ΠΊΠ»Π°ΠΏΠ°Π½Π° ΠΏΠ½Π΅Π²ΠΌΠ°ΡΠΈΡΠ΅ΡΠΊΠΎΠ³ΠΎ ΠΊΠΎΠ½ΡΡΡΠ°
ΠΠΎΠ»ΡΡΠΈΠ½ΡΡΠ²ΠΎ ΡΠΈΠΌΠ²ΠΎΠ»ΠΎΠ² ΠΊΠ»Π°ΠΏΠ°Π½Π° ΡΠΎΡΡΠΎΠΈΡ ΠΈΠ· ΡΡΠ΅Ρ ΡΠ°ΡΡΠ΅ΠΉ (ΡΠΌ. , ΡΠΈΡ. 2A, Π½ΠΈΠΆΠ΅). ΠΡΠΈΠ²ΠΎΠ΄Ρ — ΡΡΠΎ ΠΌΠ΅Ρ Π°Π½ΠΈΠ·ΠΌΡ, ΠΊΠΎΡΠΎΡΡΠ΅ Π·Π°ΡΡΠ°Π²Π»ΡΡΡ ΠΊΠ»Π°ΠΏΠ°Π½ ΠΏΠ΅ΡΠ΅ΠΌΠ΅ΡΠ°ΡΡΡΡ ΠΈΠ· ΠΎΠ΄Π½ΠΎΠ³ΠΎ ΠΏΠΎΠ»ΠΎΠΆΠ΅Π½ΠΈΡ Π² Π΄ΡΡΠ³ΠΎΠ΅. ΠΠΎΠ»Ρ ΠΏΠΎΠ»ΠΎΠΆΠ΅Π½ΠΈΡ ΠΈ ΠΏΠΎΡΠΎΠΊΠ° ΠΏΠΎΠΊΠ°Π·ΡΠ²Π°ΡΡ, ΠΊΠ°ΠΊ ΡΠ°Π±ΠΎΡΠ°Π΅Ρ ΠΊΠ»Π°ΠΏΠ°Π½.ΠΠ°ΠΆΠ΄ΡΠΉ ΠΊΠ»Π°ΠΏΠ°Π½ ΠΈΠΌΠ΅Π΅Ρ ΠΊΠ°ΠΊ ΠΌΠΈΠ½ΠΈΠΌΡΠΌ Π΄Π²Π° ΠΏΠΎΠ»ΠΎΠΆΠ΅Π½ΠΈΡ, ΠΈ ΠΊΠ°ΠΆΠ΄ΠΎΠ΅ ΠΏΠΎΠ»ΠΎΠΆΠ΅Π½ΠΈΠ΅ ΠΈΠΌΠ΅Π΅Ρ ΠΎΠ΄ΠΈΠ½ ΠΈΠ»ΠΈ Π½Π΅ΡΠΊΠΎΠ»ΡΠΊΠΎ ΠΏΡΡΠ΅ΠΉ ΠΏΠΎΡΠΎΠΊΠ°, ΡΠ°ΠΊΠΈΠΌ ΠΎΠ±ΡΠ°Π·ΠΎΠΌ, ΠΊΠ°ΠΆΠ΄ΡΠΉ ΡΠΈΠΌΠ²ΠΎΠ» ΠΊΠ»Π°ΠΏΠ°Π½Π° ΠΈΠΌΠ΅Π΅Ρ ΠΊΠ°ΠΊ ΠΌΠΈΠ½ΠΈΠΌΡΠΌ Π΄Π²Π° ΠΏΠΎΠ»Ρ ΠΏΠΎΡΠΎΠΊΠ° Π΄Π»Ρ ΠΎΠΏΠΈΡΠ°Π½ΠΈΡ ΡΡΠΈΡ ΠΏΡΡΠ΅ΠΉ. ΠΠ·Π½Π°ΠΊΠΎΠΌΡΡΠ΅ΡΡ Ρ Π½Π°ΡΠΈΠΌΠΈ ΠΈΠ½ΡΠ΅ΡΠ°ΠΊΡΠΈΠ²Π½ΡΠΌΠΈ ΡΠΈΠΌΠ²ΠΎΠ»Π°ΠΌΠΈ ΠΏΠ½Π΅Π²ΠΌΠ°ΡΠΈΡΠ΅ΡΠΊΠΈΡ ΡΠ΅ΠΏΠ΅ΠΉ Π·Π΄Π΅ΡΡ.
ΠΠΎΠ·ΠΈΡΠΈΠΎΠ½Π½ΡΠ΅ ΠΈ ΠΏΡΠΎΡΠΎΡΠ½ΡΠ΅ Π±ΠΎΠΊΡΡ
ΠΠΎΠ»ΠΈΡΠ΅ΡΡΠ²ΠΎ Β«Π±Π»ΠΎΠΊΠΎΠ² ΠΏΠΎΠ»ΠΎΠΆΠ΅Π½ΠΈΡ ΠΈ ΠΏΠΎΡΠΎΠΊΠ°Β», ΡΠΎΡΡΠ°Π²Π»ΡΡΡΠΈΡ ΡΠΈΠΌΠ²ΠΎΠ» ΠΊΠ»Π°ΠΏΠ°Π½Π°, ΡΠΊΠ°Π·ΡΠ²Π°Π΅Ρ ΠΊΠΎΠ»ΠΈΡΠ΅ΡΡΠ²ΠΎ ΠΏΠΎΠ»ΠΎΠΆΠ΅Π½ΠΈΠΉ ΠΊΠ»Π°ΠΏΠ°Π½Π°. ΠΠ°ΠΏΡΠ°Π²Π»Π΅Π½ΠΈΠ΅ ΠΏΠΎΡΠΎΠΊΠ° ΡΠΊΠ°Π·Π°Π½ΠΎ ΡΡΡΠ΅Π»ΠΊΠ°ΠΌΠΈ Π² ΠΊΠ°ΠΆΠ΄ΠΎΠΌ ΠΏΠΎΠ»Π΅. ΠΡΠΈ ΡΡΡΠ΅Π»ΠΊΠΈ ΠΏΡΠ΅Π΄ΡΡΠ°Π²Π»ΡΡΡ ΡΠΎΠ±ΠΎΠΉ ΠΏΡΡΠΈ ΠΏΠΎΡΠΎΠΊΠ°, ΠΊΠΎΡΠΎΡΡΠ΅ ΠΎΠ±Π΅ΡΠΏΠ΅ΡΠΈΠ²Π°Π΅Ρ ΠΊΠ»Π°ΠΏΠ°Π½, ΠΊΠΎΠ³Π΄Π° ΠΎΠ½ Π½Π°Ρ ΠΎΠ΄ΠΈΡΡΡ Π² ΠΊΠ°ΠΆΠ΄ΠΎΠΌ ΠΏΠΎΠ»ΠΎΠΆΠ΅Π½ΠΈΠΈ.
ΠΠΎΠ»Π΅ ΠΏΠΎΡΠΎΠΊΠ° ΡΡΠ΄ΠΎΠΌ Ρ Β«Π°ΠΊΡΠΈΠ²Π½ΡΠΌΒ» ΠΏΡΠΈΠ²ΠΎΠ΄ΠΎΠΌ Π²ΡΠ΅Π³Π΄Π° ΠΏΠΎΠΊΠ°Π·ΡΠ²Π°Π΅Ρ ΡΠ΅ΠΊΡΡΠΈΠΉ ΠΏΡΡΡ (ΠΏΡΡΠΈ) ΠΏΠΎΡΠΎΠΊΠ° ΠΊΠ»Π°ΠΏΠ°Π½Π°. Π ΠΏΡΠΈΠ²Π΅Π΄Π΅Π½Π½ΠΎΠΌ Π²ΡΡΠ΅ ΠΏΡΠΈΠΌΠ΅ΡΠ΅, ΠΊΠΎΠ³Π΄Π° ΡΡΡΠ°Π³ ΠΠ ΠΏΡΠΈΠ²ΠΎΠ΄ΠΈΡΡΡ Π² Π΄Π΅ΠΉΡΡΠ²ΠΈΠ΅, ΠΏΡΠΈΠ²ΠΎΠ΄ Ρ ΠΏΡΡΠΆΠΈΠ½Π½ΡΠΌ Π²ΠΎΠ·Π²ΡΠ°ΡΠΎΠΌ (ΠΏΡΠ°Π²Π°Ρ ΡΡΠΎΡΠΎΠ½Π°) ΡΠΏΡΠ°Π²Π»ΡΠ΅Ρ ΠΊΠ»Π°ΠΏΠ°Π½ΠΎΠΌ, Π° ΠΊΠΎΡΠΎΠ±ΠΊΠ° ΡΡΠ΄ΠΎΠΌ Ρ ΠΏΡΡΠΆΠΈΠ½ΠΎΠΉ ΠΏΠΎΠΊΠ°Π·ΡΠ²Π°Π΅Ρ ΠΏΡΡΡ ΠΏΠΎΡΠΎΠΊΠ°. ΠΠΎΠ³Π΄Π° ΡΡΡΠ°Π³ ΠΏΡΠΈΠ²ΠΎΠ΄ΠΈΡΡΡ Π² Π΄Π΅ΠΉΡΡΠ²ΠΈΠ΅, ΡΠ°ΠΌΠΊΠ° ΡΡΠ΄ΠΎΠΌ Ρ ΡΡΡΠ°Π³ΠΎΠΌ ΠΏΠΎΠΊΠ°Π·ΡΠ²Π°Π΅Ρ ΠΏΡΡΡ ΠΏΠΎΡΠΎΠΊΠ° ΠΊΠ»Π°ΠΏΠ°Π½Π°. Π Π΄Π°Π½Π½ΡΠΉ ΠΌΠΎΠΌΠ΅Π½Ρ ΠΊΠ»Π°ΠΏΠ°Π½ ΠΌΠΎΠΆΠ΅Ρ Π½Π°Ρ ΠΎΠ΄ΠΈΡΡΡΡ ΡΠΎΠ»ΡΠΊΠΎ Π² ΠΎΠ΄Π½ΠΎΠΌ ΠΏΠΎΠ»ΠΎΠΆΠ΅Π½ΠΈΠΈ.
Π , ΡΠΈΡ. 2B (3-ΠΏΠΎΠ·ΠΈΡΠΈΠΎΠ½Π½ΡΠΉ ΠΊΠ»Π°ΠΏΠ°Π½), ΠΊΠ»Π°ΠΏΠ°Π½ ΠΈΠΌΠ΅Π΅Ρ ΠΊΠ°ΠΊ ΡΠΎΠ»Π΅Π½ΠΎΠΈΠ΄Ρ, ΡΠ°ΠΊ ΠΈ ΠΏΡΠΈΠ²ΠΎΠ΄Ρ Ρ ΠΏΡΡΠΆΠΈΠ½Π½ΡΠΌ Π²ΠΎΠ·Π²ΡΠ°ΡΠΎΠΌ Ρ ΠΎΠ±Π΅ΠΈΡ ΡΡΠΎΡΠΎΠ½, ΠΏΡΠΈΠ²ΠΎΠ΄Ρ Ρ ΠΏΡΡΠΆΠΈΠ½Π½ΡΠΌ Π²ΠΎΠ·Π²ΡΠ°ΡΠΎΠΌ Π²ΠΎΠ·Π²ΡΠ°ΡΠ°ΡΡ ΠΊΠ»Π°ΠΏΠ°Π½ Π² ΡΠ΅Π½ΡΡΠ°Π»ΡΠ½ΠΎΠ΅ ΠΏΠΎΠ»ΠΎΠΆΠ΅Π½ΠΈΠ΅, Π½ΠΎ ΡΠΎΠ»ΡΠΊΠΎ Π΅ΡΠ»ΠΈ Π½ΠΈ ΠΎΠ΄ΠΈΠ½ ΠΈΠ· ΡΠΎΠ»Π΅Π½ΠΎΠΈΠ΄ΠΎΠ² Π½Π΅ Π°ΠΊΡΠΈΠ²Π΅Π½ :
Π£ ΡΡΠΎΠ³ΠΎ 3-ΠΏΠΎΠ·ΠΈΡΠΈΠΎΠ½Π½ΠΎΠ³ΠΎ ΠΊΠ»Π°ΠΏΠ°Π½Π° ΡΠ΅Π½ΡΡΠ°Π»ΡΠ½Π°Ρ ΠΏΡΠΎΡΠΎΡΠ½Π°Ρ ΠΊΠΎΡΠΎΠ±ΠΊΠ° ΠΏΠΎΠΊΠ°Π·ΡΠ²Π°Π΅Ρ ΠΏΡΡΡ ΠΏΠΎΡΠΎΠΊΠ°, ΠΊΠΎΠ³Π΄Π° Π½ΠΈ ΠΎΠ΄ΠΈΠ½ ΠΏΡΠΈΠ²ΠΎΠ΄ Π½Π΅ Π°ΠΊΡΠΈΠ²Π΅Π½, Π° ΠΏΡΡΠΆΠΈΠ½Ρ ΡΠ΄Π΅ΡΠΆΠΈΠ²Π°ΡΡ ΠΊΠ»Π°ΠΏΠ°Π½ Π² ΡΠ΅Π½ΡΡΠ°Π»ΡΠ½ΠΎΠΌ ΠΏΠΎΠ»ΠΎΠΆΠ΅Π½ΠΈΠΈ.Π ΡΡΠΎΠΌ Π΄ΠΎΠ²ΠΎΠ»ΡΠ½ΠΎ ΡΠ°ΡΠΏΡΠΎΡΡΡΠ°Π½Π΅Π½Π½ΠΎΠΌ ΠΏΡΠΈΠΌΠ΅ΡΠ΅ ΡΠ΅Π½ΡΡΠ°Π»ΡΠ½Π°Ρ ΡΠ°ΠΌΠΊΠ° ΡΠΊΠ°Π·ΡΠ²Π°Π΅Ρ, ΡΡΠΎ Π²ΠΎΠ·Π΄ΡΡΠ½ΠΎΠ³ΠΎ ΠΏΠΎΡΠΎΠΊΠ° Π½Π΅ Π±ΡΠ΄Π΅Ρ (ΠΈ ΡΠΎΠΎΡΠ²Π΅ΡΡΡΠ²ΡΡΡΠΈΠΉ ΡΠΈΠ»ΠΈΠ½Π΄Ρ Π½Π΅ Π±ΡΠ΄Π΅Ρ Π΄Π²ΠΈΠ³Π°ΡΡΡΡ), Π΅ΡΠ»ΠΈ ΠΎΠ΄ΠΈΠ½ ΠΈΠ· Π΄Π²ΡΡ ΠΏΡΠΈΠ²ΠΎΠ΄ΠΎΠ² Π½Π΅ Π±ΡΠ΄Π΅Ρ Π°ΠΊΡΠΈΠ²Π΅Π½. Π’Π°ΠΊΠΈΠΌ ΠΎΠ±ΡΠ°Π·ΠΎΠΌ, ΡΡΠΎΡ ΡΠΈΠΏ ΠΊΠ»Π°ΠΏΠ°Π½Π° ΠΌΠΎΠΆΠ΅Ρ ΠΈΡΠΏΠΎΠ»ΡΠ·ΠΎΠ²Π°ΡΡΡΡ Π΄Π»Ρ ΠΏΠΎΡΡΠ΅ΠΏΠ΅Π½Π½ΠΎΠ³ΠΎ Β«ΡΠΎΠ»ΡΠΊΠ°Β» ΠΈΠ»ΠΈ Β«Π²Π΄Π°Π²Π»ΠΈΠ²Π°Π½ΠΈΡΒ» ΡΠΈΠ»ΠΈΠ½Π΄ΡΠ° Π²Π΄ΠΎΠ»Ρ Π΅Π³ΠΎ Ρ ΠΎΠ΄Π° Π²ΡΠ΄Π²ΠΈΠΆΠ΅Π½ΠΈΡ ΠΈΠ»ΠΈ Π²ΡΡΠ³ΠΈΠ²Π°Π½ΠΈΡ Π΄Π»Ρ ΡΠ°Π·Π»ΠΈΡΠ½ΡΡ ΡΠ΅Π»Π΅ΠΉ.
ΠΠΎΡΡΡ
ΠΠΎΠ»ΠΈΡΠ΅ΡΡΠ²ΠΎ ΠΏΠΎΡΡΠΎΠ² ΠΏΠΎΠΊΠ°Π·Π°Π½ΠΎ ΠΊΠΎΠ»ΠΈΡΠ΅ΡΡΠ²ΠΎΠΌ ΠΊΠΎΠ½Π΅ΡΠ½ΡΡ ΡΠΎΡΠ΅ΠΊ Π² Π΄Π°Π½Π½ΠΎΠΌ ΠΏΠΎΠ»Π΅. Π‘ΡΠΈΡΠ°ΠΉΡΠ΅ ΡΠΎΠ»ΡΠΊΠΎ ΠΏΠΎΡΡΡ Π² ΠΎΠ΄Π½ΠΎΠΉ ΠΏΡΠΎΡΠΎΡΠ½ΠΎΠΉ ΠΊΠΎΡΠΎΠ±ΠΊΠ΅ Π½Π° ΡΠΈΠΌΠ²ΠΎΠ» (Π½Π°ΠΏΡΠΈΠΌΠ΅Ρ, Π½Π° ΡΠΈΠΌΠ²ΠΎΠ»Π΅ ΠΊΠ»Π°ΠΏΠ°Π½Π° , ΡΠΈΡ. 2Π, Π΅ΡΡΡ ΡΡΠΈ ΠΏΡΡΠΌΠΎΡΠ³ΠΎΠ»ΡΠ½ΠΈΠΊΠ°, ΠΏΠΎΠΊΠ°Π·ΡΠ²Π°ΡΡΠΈΠ΅ ΠΊΠ°ΠΆΠ΄ΠΎΠ΅ ΠΈΠ· ΡΡΠ΅Ρ ΡΠ°Π·Π»ΠΈΡΠ½ΡΡ ΠΏΠΎΠ»ΠΎΠΆΠ΅Π½ΠΈΠΉ, Π²ΠΎΠ·ΠΌΠΎΠΆΠ½ΡΡ Π΄Π»Ρ ΠΊΠ»Π°ΠΏΠ°Π½Π°).Π Π ΠΈΡ. 2C Π²ΡΠ΅Π³ΠΎ 5 ΠΏΠΎΡΡΠΎΠ². ΠΠ½ΠΎΠ³Π΄Π° ΠΏΠΎΡΡ (ΠΎΠ±ΡΡΠ½ΠΎ Π²ΡΠΏΡΡΠΊΠ½ΠΎΠΉ) Π²ΡΡ ΠΎΠ΄ΠΈΡ ΠΏΡΡΠΌΠΎ Π² Π°ΡΠΌΠΎΡΡΠ΅ΡΡ, ΠΈ Π½Π΅Ρ Π½ΠΈΠΊΠ°ΠΊΠΈΡ ΠΌΠ΅Ρ Π°Π½ΠΈΡΠ΅ΡΠΊΠΈΡ ΡΡΠ΅Π΄ΡΡΠ² Π΄Π»Ρ ΠΊΡΠ΅ΠΏΠ»Π΅Π½ΠΈΡ Π³Π»ΡΡΠΈΡΠ΅Π»Π΅ΠΉ, ΠΊΠ»Π°ΠΏΠ°Π½ΠΎΠ² ΡΠΏΡΠ°Π²Π»Π΅Π½ΠΈΡ ΠΏΠΎΡΠΎΠΊΠΎΠΌ ΠΈΠ»ΠΈ Π»ΡΠ±ΡΡ Π΄ΡΡΠ³ΠΈΡ Π°ΠΊΡΠ΅ΡΡΡΠ°ΡΠΎΠ². Π§ΡΠΎΠ±Ρ ΡΠΊΠ°Π·Π°ΡΡ ΡΡΠΎ (Π½Π° Π½Π΅ΠΊΠΎΡΠΎΡΡΡ Π±Π»ΠΎΠΊ-ΡΡ Π΅ΠΌΠ°Ρ ), ΠΏΠΎΡΡΡ Ρ Π²ΠΎΠ·ΠΌΠΎΠΆΠ½ΠΎΡΡΡΡ ΠΏΠΎΠ΄ΠΊΠ»ΡΡΠ΅Π½ΠΈΡ Π±ΡΠ΄ΡΡ ΠΈΠΌΠ΅ΡΡ ΠΊΠΎΡΠΎΡΠΊΡΡ Π»ΠΈΠ½ΠΈΡ, Π²ΡΡ ΠΎΠ΄ΡΡΡΡ Π·Π° ΠΏΡΠ΅Π΄Π΅Π»Ρ ΠΏΠΎΠ»Ρ (ΠΊΠ°ΠΊ ΠΏΠΎΠΊΠ°Π·Π°Π½ΠΎ Π½Π° ΠΏΠΎΡΡΠ°Ρ 1, 2 ΠΈ 4), Π² ΡΠΎ Π²ΡΠ΅ΠΌΡ ΠΊΠ°ΠΊ ΠΏΠΎΡΡΡ, ΠΊ ΠΊΠΎΡΠΎΡΡΠΌ Π²Ρ Π½Π΅ ΠΌΠΎΠΆΠ΅ΡΠ΅ ΠΏΠΎΠ΄ΠΊΠ»ΡΡΠΈΡΡΡΡ, Π½Π΅ Π±ΡΠ΄ΡΡ ΠΈΠΌΠ΅ΡΡ Π²Π½Π΅ΡΠ½Π΅Π³ΠΎ ΡΠ΅Π³ΠΌΠ΅Π½ΡΠ° Π»ΠΈΠ½ΠΈΠΈ. (ΠΏΠΎΡΡΡ 3 ΠΈ 5 Π² ΡΡΠΎΠΌ ΠΏΡΠΈΠΌΠ΅ΡΠ΅).
ΠΠ°ΡΠΊΠΈΡΠΎΠ²ΠΊΠ° ΠΏΠΎΡΡΠΎΠ²
Π―ΡΠ»ΡΠΊΠΈ ΠΏΠΎΡΡΠΎΠ² ΠΎΠ±ΡΡΠ½ΠΎ ΠΎΡΠΎΠ±ΡΠ°ΠΆΠ°ΡΡΡΡ Π½Π° ΠΎΠ΄Π½ΠΎΠΌ Π±Π»ΠΎΠΊΠ΅ ΠΏΠΎΡΠΎΠΊΠ° Π½Π° ΡΠΈΠΌΠ²ΠΎΠ». Π Π°Π·Π½ΡΠ΅ ΠΏΡΠΎΠΈΠ·Π²ΠΎΠ΄ΠΈΡΠ΅Π»ΠΈ ΠΌΠ°ΡΠΊΠΈΡΡΡΡ ΠΏΠΎΡΡΡ ΠΊΠ»Π°ΠΏΠ°Π½ΠΎΠ² ΡΠ°Π·Π½ΡΠΌΠΈ Π±ΡΠΊΠ²Π°ΠΌΠΈ, Π½ΠΎ ΠΌΠ΅ΡΠΊΠΈ ΡΠΏΡΠ°Π²Π° Π΄ΠΎΠ²ΠΎΠ»ΡΠ½ΠΎ ΡΡΠ°Π½Π΄Π°ΡΡΠ½ΡΠ΅. Β«PΒ» ΠΏΡΠ΅Π΄ΡΡΠ°Π²Π»ΡΠ΅Ρ Π²ΠΏΡΡΠΊΠ½ΠΎΠΉ ΠΊΠ°Π½Π°Π» Π΄Π°Π²Π»Π΅Π½ΠΈΡ, Β«AΒ» ΠΈ Β«BΒ» — Π²ΡΠΏΡΡΠΊΠ½ΡΠ΅ ΠΎΡΠ²Π΅ΡΡΡΠΈΡ (ΠΎΠ±ΡΡΠ½ΠΎ ΠΏΠΎΠ΄ΠΊΠ»ΡΡΠ΅Π½Π½ΡΠ΅ ΠΊ ΠΏΠΎΡΡΠ°ΠΌ Β«Π²ΡΠ΄Π²ΠΈΠΆΠ΅Π½ΠΈΡΒ» ΠΈ Β«Π²ΡΡΠ³ΠΈΠ²Π°Π½ΠΈΡΒ» Π½Π° ΡΠΈΠ»ΠΈΠ½Π΄ΡΠ΅), Π° Β«RΒ» ΠΈ Β«SΒ» ΠΎΠ±ΠΎΠ·Π½Π°ΡΠ°ΡΡ Π²ΡΠΏΡΡΠΊΠ½ΡΠ΅ ΠΎΡΠ²Π΅ΡΡΡΠΈΡ.
ΠΠΎΡΡΡ ΠΏΡΠΎΡΠΈΠ² Β«ΠΡΡΠ΅ΠΉΒ»
ΠΠ»Π°ΠΏΠ°Π½ΡΡΠ°ΡΡΠΎ Π½Π°Π·ΡΠ²Π°ΡΡ ΠΏΠΎ ΠΊΠΎΠ»ΠΈΡΠ΅ΡΡΠ²Ρ ΠΏΠΎΡΡΠΎΠ², Π° ΡΠ°ΠΊΠΆΠ΅ ΠΏΠΎ ΠΊΠΎΠ»ΠΈΡΠ΅ΡΡΠ²Ρ Β«ΠΏΡΡΠ΅ΠΉΒ», ΠΏΠΎ ΠΊΠΎΡΠΎΡΡΠΌ Π²ΠΎΠ·Π΄ΡΡ ΠΌΠΎΠΆΠ΅Ρ Π²Ρ ΠΎΠ΄ΠΈΡΡ ΠΈΠ»ΠΈ Π²ΡΡ ΠΎΠ΄ΠΈΡΡ ΠΈΠ· ΠΊΠ»Π°ΠΏΠ°Π½Π°.Π Π±ΠΎΠ»ΡΡΠΈΠ½ΡΡΠ²Π΅ ΡΠ»ΡΡΠ°Π΅Π² ΠΊΠΎΠ»ΠΈΡΠ΅ΡΡΠ²ΠΎ ΠΏΠΎΡΡΠΎΠ² ΠΈ ΠΏΡΡΠ΅ΠΉ ΠΎΠ΄ΠΈΠ½Π°ΠΊΠΎΠ²ΠΎ Π΄Π»Ρ Π΄Π°Π½Π½ΠΎΠ³ΠΎ ΠΊΠ»Π°ΠΏΠ°Π½Π°, Π½ΠΎ ΠΎΠ±ΡΠ°ΡΠΈΡΠ΅ Π²Π½ΠΈΠΌΠ°Π½ΠΈΠ΅ Π½Π° , ΡΠΈΡ. 2C, Π²ΡΡΠ΅.
ΠΠ½ ΠΈΠΌΠ΅Π΅Ρ ΠΏΡΡΡ ΠΏΠΎΡΡΠΎΠ², Π½ΠΎ ΡΡΠΈΡΠ°Π΅ΡΡΡ 4-Ρ ΠΎΠ΄ΠΎΠ²ΡΠΌ ΠΊΠ»Π°ΠΏΠ°Π½ΠΎΠΌ, ΠΏΠΎΡΠΎΠΌΡ ΡΡΠΎ Π΄Π²Π° ΠΈΠ· Π½ΠΈΡ ΠΈΠΌΠ΅ΡΡ ΠΎΠ΄ΠΈΠ½Π°ΠΊΠΎΠ²ΡΡ ΡΡΠ½ΠΊΡΠΈΡ Π²ΡΠΏΡΡΠΊΠ°. ΠΡΠΎ Π·Π°ΡΠ»ΡΠ³Π° Π³ΠΈΠ΄ΡΠ°Π²Π»ΠΈΠΊΠΈ — Π·Π΄Π΅ΡΡ Π΄Π²Π° Π²ΡΡ Π»ΠΎΠΏΠ½ΡΡ ΡΡΠ°ΠΊΡΠ° ΡΠΎΠ΅Π΄ΠΈΠ½ΡΡΡΡΡ (Π²Π½ΡΡΡΠΈ ΠΊΠ»Π°ΠΏΠ°Π½Π°), ΡΠ°ΠΊ ΡΡΠΎ ΡΡΠ΅Π±ΡΠ΅ΡΡΡ ΡΠΎΠ»ΡΠΊΠΎ ΠΎΠ΄ΠΈΠ½ Π²ΠΎΠ·Π²ΡΠ°ΡΠ½ΡΠΉ ΠΊΠ°Π½Π°Π», ΠΈ ΡΠΎΠ»ΡΠΊΠΎ ΠΎΠ΄Π½Π° Π²ΠΎΠ·Π²ΡΠ°ΡΠ½Π°Ρ Π»ΠΈΠ½ΠΈΡ ΡΡΠ΅Π±ΡΠ΅ΡΡΡ Π΄Π»Ρ Π²ΠΎΠ·Π²ΡΠ°ΡΠ° Π³ΠΈΠ΄ΡΠ°Π²Π»ΠΈΡΠ΅ΡΠΊΠΎΠ³ΠΎ ΠΌΠ°ΡΠ»Π° Π² Π±Π°ΠΊ Π΄Π»Ρ Ρ ΡΠ°Π½Π΅Π½ΠΈΡ Π΄Π»Ρ ΠΏΠΎΠ²ΡΠΎΡΠ½ΠΎΠ³ΠΎ ΠΈΡΠΏΠΎΠ»ΡΠ·ΠΎΠ²Π°Π½ΠΈΡ ΠΈΡΠΏΠΎΠ»ΡΠ·ΠΎΠ²Π°ΡΡ. ΠΡΡΠ³ΠΈΠΌΠΈ ΡΠ»ΠΎΠ²Π°ΠΌΠΈ, Π² ΠΏΠ½Π΅Π²ΠΌΠ°ΡΠΈΡΠ΅ΡΠΊΠΎΠΉ ΡΠΈΡΡΠ΅ΠΌΠ΅ Π΄Π²Π° Π²ΡΠΏΡΡΠΊΠ½ΡΡ ΠΎΡΠ²Π΅ΡΡΡΠΈΡ (R ΠΈ S Π² , ΡΠΈΡ. 2D, ) ΡΡΠΈΡΠ°ΡΡΡΡ ΡΠΎΠ»ΡΠΊΠΎ ΠΎΠ΄Π½ΠΈΠΌ Β«ΠΏΡΡΡΠΌΒ», ΠΏΠΎΡΠΊΠΎΠ»ΡΠΊΡ ΠΎΠ½ΠΈ ΠΎΠ±Π° ΡΠΎΠ΅Π΄ΠΈΠ½ΡΡΡ ΠΊΠ»Π°ΠΏΠ°Π½ Ρ ΠΎΠ΄Π½ΠΈΠΌ ΠΈ ΡΠ΅ΠΌ ΠΆΠ΅ ΠΌΠ΅ΡΡΠΎΠΌ (Π°ΡΠΌΠΎΡΡΠ΅ΡΠΎΠΉ).Π ΡΠ»ΡΡΠ°Π΅ Π½Π°ΡΠ΅Π³ΠΎ ΠΏΠ½Π΅Π²ΠΌΠ°ΡΠΈΡΠ΅ΡΠΊΠΎΠ³ΠΎ ΠΊΠ»Π°ΠΏΠ°Π½Π° Ρ Π°Π½Π°Π»ΠΎΠ³ΠΈΡΠ½ΠΎΠΉ ΡΡΠ½ΠΊΡΠΈΠΎΠ½Π°Π»ΡΠ½ΠΎΡΡΡΡ ΠΎΡΠ΄Π΅Π»ΡΠ½ΡΠ΅ Π²ΡΠΏΡΡΠΊΠ½ΡΠ΅ ΠΎΡΠ²Π΅ΡΡΡΠΈΡ ΡΠΎΠ·Π΄Π°Π½Ρ Π΄Π»Ρ ΠΏΡΠΎΡΡΠΎΡΡ ΠΌΠ΅Ρ Π°Π½ΠΈΠΊΠΈ (ΠΈ Π² ΠΊΠ°ΡΠ΅ΡΡΠ²Π΅ ΠΌΠ΅ΡΡ ΡΠΊΠΎΠ½ΠΎΠΌΠΈΠΈ), Π½ΠΎ ΠΎΠ½ΠΈ Π½Π΅ ΡΡΠΈΡΠ°ΡΡΡΡ ΠΎΡΠ΄Π΅Π»ΡΠ½ΡΠΌΠΈ Β«ΡΠΏΠΎΡΠΎΠ±Π°ΠΌΠΈΒ».
Π‘ΠΈΠΌΠ²ΠΎΠ»Ρ Π½Π° ΡΠ»Π΅Π΄ΡΡΡΠ΅ΠΉ ΡΡΡΠ°Π½ΠΈΡΠ΅ ΠΏΠΎΠ΄ΡΠΎΠ±Π½ΠΎ ΠΎΠΏΠΈΡΡΠ²Π°ΡΡ ΠΌΠ½ΠΎΠ³ΠΈΠ΅ ΠΎΡΠ²Π΅ΡΡΡΠΈΡ, ΠΏΡΡΠΈ ΠΈ ΠΏΠΎΠ»ΠΎΠΆΠ΅Π½ΠΈΡ ΠΎΠ±ΡΡΠ½ΡΡ ΠΏΠ½Π΅Π²ΠΌΠ°ΡΠΈΡΠ΅ΡΠΊΠΈΡ ΠΊΠ»Π°ΠΏΠ°Π½ΠΎΠ². Π‘ΠΏΠ΅ΡΠΈΡΠΈΠΊΠ°ΡΠΈΡ Β«ΡΠΏΠΎΡΠΎΠ±ΠΎΠ²Β» ΠΌΠΎΠΆΠ΅Ρ Π±ΡΡΡ Π½Π΅ΡΠΊΠΎΠ»ΡΠΊΠΎ ΡΠ»ΠΎΠΆΠ½ΠΎΠΉ; ΠΠ½Π°Π»ΠΈΠ· ΡΡΠ»ΠΎΠ²Π½ΡΡ ΠΎΠ±ΠΎΠ·Π½Π°ΡΠ΅Π½ΠΈΠΉ ΡΡ Π΅ΠΌΡ — Π»ΡΡΡΠΈΠΉ ΠΌΠ΅ΡΠΎΠ΄ ΠΏΡΠΎΠ²Π΅ΡΠΊΠΈ ΡΠΎΠ³ΠΎ, ΡΡΠΎ Π΄Π°Π½Π½ΡΠΉ ΠΊΠ»Π°ΠΏΠ°Π½ ΠΏΡΠ΅Π΄Π»Π°Π³Π°Π΅Ρ ΡΡΠ΅Π±ΡΠ΅ΠΌΡΠ΅ ΡΡΠ½ΠΊΡΠΈΠΈ.
ΠΠ±ΡΠΈΠ΅ ΡΠΈΠΌΠ²ΠΎΠ»Ρ ΠΊΠ»Π°ΠΏΠ°Π½Π° ΠΈ ΠΏΡΠΈΠ²ΠΎΠ΄Π°
ΠΡΠΎΡΠΈΠ΅ ΡΠΈΠΌΠ²ΠΎΠ»Ρ ΠΏΠ½Π΅Π²ΠΌΠ°ΡΠΈΡΠ΅ΡΠΊΠΈΡ ΡΠ΅ΠΏΠ΅ΠΉ
ΠΡΡΠ³ΠΈΠ΅ ΠΏΠ½Π΅Π²ΠΌΠ°ΡΠΈΡΠ΅ΡΠΊΠΈΠ΅ ΠΊΠΎΠΌΠΏΠΎΠ½Π΅Π½ΡΡ ΡΠ°ΠΊΠΆΠ΅ ΠΈΠΌΠ΅ΡΡ ΡΡ Π΅ΠΌΡ ΠΈΠ»ΠΈ ΡΠΈΠΌΠ²ΠΎΠ»Ρ, Π½ΠΎ ΠΎΠ½ΠΈ ΠΎΠ±ΡΡΠ½ΠΎ Π½Π΅ ΡΡΠ΅Π±ΡΡΡ ΡΠ°ΠΊΠΎΠ³ΠΎ ΠΏΠΎΠ΄ΡΠΎΠ±Π½ΠΎΠ³ΠΎ ΠΎΠ±ΡΡΡΠ½Π΅Π½ΠΈΡ, ΠΊΠ°ΠΊ Π΄Π»Ρ ΠΊΠ»Π°ΠΏΠ°Π½ΠΎΠ².ΠΠΎΡ ΡΠΈΠΌΠ²ΠΎΠ»Ρ Π΄Π»Ρ Π΄ΡΡΠ³ΠΈΡ ΡΠ°ΡΡΠΎ ΠΈΡΠΏΠΎΠ»ΡΠ·ΡΠ΅ΠΌΡΡ ΠΏΠ½Π΅Π²ΠΌΠ°ΡΠΈΡΠ΅ΡΠΊΠΈΡ ΡΡΡΡΠΎΠΉΡΡΠ²: ΠΠ·Π½Π°ΠΊΠΎΠΌΡΡΠ΅ΡΡ Ρ Π½Π°ΡΠΈΠΌΠΈ ΠΈΠ½ΡΠ΅ΡΠ°ΠΊΡΠΈΠ²Π½ΡΠΌΠΈ ΡΠΈΠΌΠ²ΠΎΠ»Π°ΠΌΠΈ ΠΏΠ½Π΅Π²ΠΌΠ°ΡΠΈΡΠ΅ΡΠΊΠΈΡ ΡΠ΅ΠΏΠ΅ΠΉ Π·Π΄Π΅ΡΡ.
ΠΠ΅ΡΠ²ΠΎΠ½Π°ΡΠ°Π»ΡΠ½ΠΎ ΠΎΠΏΡΠ±Π»ΠΈΠΊΠΎΠ²Π°Π½ΠΎ: 21 ΠΌΠ°ΡΡΠ° 2016 Π³.
ΠΠ½Π΅Π²ΠΌΠΎΡΠΈΠ»ΠΈΠ½Π΄ΡΡ, ΠΏΡΠΈΠ²ΠΎΠ΄Ρ, ΠΊΠ»Π°ΠΏΠ°Π½Ρ, ΡΠ»Π΅ΠΊΡΡΠΎΠΊΠ»Π°ΠΏΠ°Π½Ρ
Π¨ΠΠ 1 | ΠΠ«ΠΠΠ ΠΠ’Π Π’ΠΠ
ΠΡΠ±Π΅ΡΠΈΡΠ΅ ΠΊΠ°ΡΠ΅Π³ΠΎΡΠΈΡΠΡΠΈΠ²ΠΎΠ΄Ρ ΠΈ ΠΏΠ½Π΅Π²ΠΌΠ°ΡΠΈΡΠ΅ΡΠΊΠΈΠ΅ ΡΠΈΠ»ΠΈΠ½Π΄ΡΡΠΠ°Π½ΠΈΠΏΡΠ»ΡΡΠΎΡΡ ΠΈ ΠΏΠ½Π΅Π²ΠΌΠ°ΡΠΈΡΠ΅ΡΠΊΠΈΠ΅ Π·Π°Ρ Π²Π°ΡΡΠΠ»Π°ΠΏΠ°Π½Ρ ΠΈ ΡΠ»Π΅ΠΊΡΡΠΎΠΊΠ»Π°ΠΏΠ°Π½ΡΠΠΎΠ·Π΄ΡΡΠ½Π°Ρ ΠΎΠ±ΡΠ°Π±ΠΎΡΠΊΠ°, ΡΠ΅Π³ΡΠ»ΡΡΠΎΡΡ ΠΈ ΠΊΠ»Π°ΠΏΠ°Π½ΡΠ£ΡΡΡΠΎΠΉΡΡΠ²Π° ΠΎΡΠΈΡΡΠΊΠΈ Π²ΠΎΠ·Π΄ΡΡ Π° ΠΈΠ· ΠΌΠ΅ΡΠ°Π»Π»Π°Π€ΠΈΡΠΈΠ½Π³ΠΈSTEP 2 | ΠΠ«ΠΠΠ ΠΠ’Π Π’ΠΠΠΠ
ΠΡΠ±ΡΠ°ΡΡ ΠΏΡΠΎΠ΄ΡΠΊΡΠ¦ΠΈΠ»ΠΈΠ½Π΄ΡΡ ISO 6432Π¦ΠΈΠ»ΠΈΠ½Π΄ΡΡ ISO 6432 — ΠΠ΅ΡΠΆΠ°Π²Π΅ΡΡΠ°Ρ ΡΡΠ°Π»ΡΠΡΡΠ³Π»ΡΠ΅ ΡΠΈΠ»ΠΈΠ½Π΄ΡΡ Π¦ΠΈΠ»ΠΈΠ½Π΄ΡΡ ISO 15552 — ΡΠ΅ΡΠΈΡ CYΠ¦ΠΈΠ»ΠΈΠ½Π΄ΡΡ ISO 15552 — ΡΠ΅ΡΠΈΡ CZΠ¦ΠΈΠ»ΠΈΠ½Π΄ΡΡ ISO 15552 — ΡΠ΅ΡΠΈΡ CQΠΠ²ΡΡ ΡΡΠ°Π½Π³ΠΎΠ²ΡΠ΅ ΡΠΈΠ»ΠΈΠ½Π΄ΡΡISO 21287 — ΠΠΎΠΌΠΏΠ°ΠΊΡΠ½ΡΠ΅ ΡΠΈΠ»ΠΈΠ½Π΄ΡΡΠΡΠΈΠ½Π°Π΄Π»Π΅ΠΆΠ½ΠΎΡΡΠΈ Π΄Π»Ρ ΡΠΈΠ»ΠΈΠ½Π΄ΡΠΎΠ² Π¦ΠΈΠ»ΠΈΠ½Π΄ΡΡ ΠΈΠ· Π½Π΅ΡΠΆΠ°Π²Π΅ΡΡΠ΅ΠΉ ΡΡΠ°Π»ΠΈ ISO 15552 ΠΈ 21287ISO 15552 ΠΠ°ΠΏΡΠ°Π²Π»ΡΡΡΠΈΠ΅ ΡΠΈΠ»ΠΈΠ½Π΄ΡΡ ΠΈΠ· Π½Π΅ΡΠΆΠ°Π²Π΅ΡΡΠ΅ΠΉ ΡΡΠ°Π»ΠΈ 6 Ρ CushionFlat CylindersShort Stroke CylindersRodless CylindersRod LockRod ΠΠ°ΠΌΠΎΠΊ Ρ ΡΡΡΠ½ΠΎΠΉ UnblockStopper CylindersGuide UnitsRotary CylindersRotary ActuatorsHydraulic Π‘ΠΊΠΎΡΠΎΡΡΡ ControlSwitchesSelect productAngular GrippersAngular Π·Π°Ρ Π²Π°ΡΠ°ΠΌΠΈ 180 Β° ΠΠ°ΡΠ°Π»Π»Π΅Π»ΡΠ½ΡΠ΅ Π·Π°Ρ Π²Π°ΡΡ Ρ Π΄Π»ΠΈΠ½Π½ΡΠΌΠΈ StrokeGuided Parallel GrippersParallel Π·Π°Ρ Π²Π°ΡΡ Ρ 3 FingersSwitchesSelect productMicrovalvesSolenoid ΠΠ»Π°ΠΏΠ°Π½Ρ 15mmSolenoid ΠΠ»Π°ΠΏΠ°Π½Ρ 10 mmDirectly ΡΠΎΠ»Π΅Π½ΠΎΠΈΠ΄Π½ΡΠΉ ValvesModular ΠΠ΅ΠΏΠΎΡΡΠ΅Π΄ΡΡΠ²Π΅Π½Π½ΠΎ ΠΠ»Π΅ΠΊΡΡΠΎΠΌΠ°Π³Π½ΠΈΡΠ½ΡΠΉ ValvesSolenoid ΠΊΠ»Π°ΠΏΠ°Π½Ρ VY SeriesMulti System Connector ΠΠ»Ρ ΡΠ΅ΡΠΈΠΈ VY ΠΠ°ΡΡΡΠΊΠΈ ΠΠ»Π°ΠΏΠ°Π½Ρ Ρ ΠΏΠ½Π΅Π²ΠΌΠ°ΡΠΈΡΠ΅ΡΠΊΠΈΠΌ ΠΏΡΠΈΠ²ΠΎΠ΄ΠΎΠΌ ΠΠ»Π΅ΠΊΡΡΠΎΠΊΠ»Π°ΠΏΠ°Π½Ρ ΡΠ΅ΡΠΈΠΈ VA ΠΠ½ΠΎΠ³ΠΎΠΏΠΎΠ»ΡΡΠ½ΠΎΠ΅ ΡΠΎΠ΅Π΄ΠΈΠ½Π΅Π½ΠΈΠ΅ Π΄Π»Ρ VA Ser Ρ Π³ΠΎΠ΄ΠΎΠ² ElectrovalvesElectrovalves ΡΠ΅ΡΠΈΠΈ VBSolenoid ΠΠ΅Π½ΡΠΈΠ»ΠΈ Island VH3 SeriesISO 5599/1 ValvesNAMUR ValvesManual Actuated ValvesManual Actuated ΠΠ»Π°ΠΏΠ°Π½Ρ Ρ ActuatorMechanically Actuated ValvesPedal ValvesFlow RegulatorsStainless Steel Flow RegulatorsLogic ElementsNon Return ValvesStainless Steel Non Return ValvesQuick ΠΡΡ Π»ΠΎΠΏΠ½Π°Ρ ValvesStainless ΡΡΠ°Π»Ρ ΠΡΡΡΡΡΠΉ ΠΡΡ Π»ΠΎΠΏΠ½Π°Ρ ValvesStop ValvesSlide ValveBall ValvesSilencersDirect ΠΎΠ±ΡΠ·Π°Π½Π½ΠΎΡΡΠΈ ΠΠ»Π΅ΠΊΡΡΠΎΠΌΠ°Π³Π½ΠΈΡΠ½ΡΠΉ ValvesIndirect ΠΎΠ±ΡΠ·Π°Π½Π½ΠΎΡΡΠΈ ΡΠΎΠ»Π΅Π½ΠΎΠΈΠ΄Π° ValvesMembrane ΡΠΎΠ»Π΅Π½ΠΎΠΈΠ΄Π° ValvesCondensed Π‘Π»ΠΈΠ²Π½ΡΠ΅ ΠΊΠ»Π°ΠΏΠ°Π½ΡΠΠ½Π°Π»ΠΎΠ³ΠΎΠ²ΡΠΉ ΡΠ°ΠΉΠΌΠ΅ΡΠΡΠ±ΡΠ°ΡΡ ΠΏΡΠΎΠ΄ΡΠΊΡΠΡΠ΅ΡΠΈΠ·ΠΈΠΎΠ½Π½ΡΠΉ ΡΠ΅Π³ΡΠ»ΡΡΠΎΡΠ€ΠΈΠ»ΡΡΡ XF — MINICoalescer Filter XC — MINIRegulator XR — MINIMicroregulatorQuick Exhaust Regulator XM — MINIWater Regulator XQFilter Regulator XP — MINILubricator XL — MINIFilteregulator + Lubricator Lubricator X + Regulator XS — MINIFilteregulator + Lubricator XD + Regulator — MINIFilter XFCoalescer Filters XCRegulator XRFilter Regulator XPLubricator XLFilter + Lubricator (F + L) XOFilteregulator + Lubricator (FR + L) XSFilter + Π Π΅Π³ΡΠ»ΡΡΠΎΡ + Π»ΡΠ±ΡΠΈΠΊΠ°ΡΠΎΡ (F + R + L) XTSoft Start Valve Ρ Π±ΡΡΡΡΡΠΌ Π²ΡΠΏΡΡΠΊΠΎΠΌ XAShot Off Valve XVFilter + Coalescer Filter XDValve + Filteregulator + Lubricator (V + FR + L) XMValve + Filter + Regulator + Lubricator (V + F + R + L ) XN ΠΠ°Π½ΠΎΠΌΠ΅ΡΡΡΠ¦ΠΈΡΡΠΎΠ²ΡΠ΅ ΠΌΠ°Π½ΠΎΠΌΠ΅ΡΡΡΠΠ΅ΡΠ΅ΠΊΠ»ΡΡΠ°ΡΠ΅Π»ΠΈ Π΄Π°Π²Π»Π΅Π½ΠΈΡΠ¦ΠΈΡΡΠΎΠ²ΡΠ΅ ΠΏΠ΅ΡΠ΅ΠΊΠ»ΡΡΠ°ΡΠ΅Π»ΠΈ Π΄Π°Π²Π»Π΅Π½ΠΈΡΠΡΠ±Π΅ΡΠΈΡΠ΅ ΠΏΡΠΎΠ΄ΡΠΊΡΠ€ΠΈΠ»ΡΡΡ YFΠ Π΅Π³ΡΠ»ΡΡΠΎΡ ΡΠΎΡΠ½ΠΎΡΡΠΈΠΠΎΡΠ»Π΅ΡΡΠ΅Π½ΡΠ½ΡΠΉ ΡΠΈΠ»ΡΡΡ YCRΠ Π΅Π³ΡΠ»ΡΡΠΎΡ YRΠ Π΅Π³ΡΠ»ΡΡΠΎΡ ΡΠΈΠ»ΡΡΡΠ° YPL ΠΡΠ±ΡΠΈΠΊΠ°ΡΠΎΡ YLFilter Regulator + ΠΡΠ±ΡΠΈΠΊΠ°ΡΠΎΡ YS (FR + L) Π€ΠΈΠ»ΡΡΡ + Π Π΅Π³ΡΠ»ΡΡΠΎΡ + ΠΡΠ±ΡΠΈΠΊΠ°ΡΠΎΡ YT (F + R + L) + ΠΡΠ±ΡΠΈΠΊΠ°ΡΠΎΡ YT (F + R + L) ΠΠΎΠ°Π»Π΅ΡΡΠΈΡΡΡΡΠΈΠΉ ΡΠΈΠ»ΡΡΡ YDPilot Controlled Regulator YUDryer YEDrip Leg Drain YJLockable ΡΡΠΎΠΏΠΎΡΠ½ΡΠΉ ΠΊΠ»Π°ΠΏΠ°Π½ YVΠΠΊΡΠ΅ΡΡΡΠ°ΡΡ YBΠ¦ΠΈΡΡΠΎΠ²ΡΠ΅ ΠΌΠ°Π½ΠΎΠΌΠ΅ΡΡΡΠ¦ΠΈΡΡΠΎΠ²ΡΠ΅ ΠΏΠ΅ΡΠ΅ΠΊΠ»ΡΡΠ°ΡΠ΅Π»ΠΈ Π΄Π°Π²Π»Π΅Π½ΠΈΡΠΡΠ±Π΅ΡΠΈΡΠ΅ ΠΏΡΠΎΠ΄ΡΠΊΡΠΡΡΠΈΠ½Π½ΡΠ΅ ΡΠΈΡΠΈΠ½Π³ΠΈΠΡΡΠ½ΡΠ΅ ΡΠΈΡΠΈΠ½Π³ΠΈ ΠΈΠ· Π»Π°ΡΡΠ½ΠΈΠΡΡΠΈΠ½Π½ΡΠ΅ ΡΠΈΡΠΈΠ½Π³ΠΈ ΠΠ΅ΡΠΆΠ°Π²Π΅ΡΡΠ°Ρ ΡΡΠ°Π»ΡΠ Π΅Π³ΡΠ»ΡΡΠΎΡΡ ΡΠ°ΡΡ ΠΎΠ΄Π°Π‘ΡΠ°Π½Π΄Π°ΡΡΠ½ΡΠ΅ ΡΠΈΡΠΈΠ½Π³ΠΈΠΠ½Π΅Π²ΠΌΠ°ΡΠΈΡΠ΅ΡΠΊΠΈΠ΅ ΡΠΈΡΠΈΠ½Π³ΠΈ ΠΡΡΡΡΠΎΡΠ°Π·ΡΠ΅ΠΌΠ½ΡΠ΅ ΡΠΈΡΠΈΠ½Π³ΠΈΠΠ½Π΅Π²ΠΌΠ°ΡΠΈΡΠ΅ΡΠΊΠΈΠ΅ ΡΠΈΡΠΈΠ½Π³ΠΈ ΠΠ½Π΅Π²ΠΌΠ°ΡΠΈΡΠ΅ΡΠΊΠΈΠΉ ΠΏΡΠΈΠ²ΠΎΠ΄: ΠΡΠΈΠ²ΠΎΠ΄ Π΄Π»Ρ ΡΠ°ΡΠΎΠ²ΠΎΠ³ΠΎ ΠΊΠ»Π°ΠΏΠ°Π½Π° ΡΠ΅ΡΠΈΠΈ 92/93
ΠΠΊΠΎΠ»ΠΎ Π‘Π²ΡΠ·Π°ΡΡΡΡ Ρ Π½Π°ΠΌΠΈ ΠΠ°ΡΡΠ΅ΡΠ° Π‘Π΄Π΅Π»Π°ΡΡ Π·Π°ΠΏΡΠΎΡ ΠΡΠΎΠ΄ΡΠΊΡΡ ΠΡΠΎΠ΄ΡΠΊΡΠΈΡ ΠΠ»Π°ΠΏΠ°Π½Ρ-Π±Π°Π±ΠΎΡΠΊΠΈ- Π£ΠΏΡΡΠ³ΠΎΠ΅ ΡΠΈΠ΄Π΅Π½ΡΠ΅
- ΠΡΡΠΎΠΊΠ°Ρ ΠΏΡΠΎΠΈΠ·Π²ΠΎΠ΄ΠΈΡΠ΅Π»ΡΠ½ΠΎΡΡΡ
- Π’ΡΠΎΠΉΠ½ΠΎΠ΅ ΡΠΌΠ΅ΡΠ΅Π½ΠΈΠ΅
- 3-Ρ ΡΠ°ΡΡΠ΅ΠΉ
- Π Π΅Π·ΡΠ±ΠΎΠ²ΠΎΠΉ
- Π€Π»Π°Π½ΡΠ΅Π²ΡΠΉ
- Π£ΡΡΠ°Π½ΠΎΠ²Π»Π΅Π½Π½Π°Ρ ΡΠ°ΠΏΡΠ°
- Π‘ΡΡΠΎΠ²ΠΎΠ΅ ΠΎΠ±ΡΠ»ΡΠΆΠΈΠ²Π°Π½ΠΈΠ΅
- ΠΠ½ΠΎΠ³ΠΎΠΏΠΎΡΡΠΎΠ²ΡΠΉ
- ΠΠΊΡΠ΅ΡΡΡΠ°ΡΡ
- ΠΠ²ΡΠ½Π°ΠΏΡΠ°Π²Π»Π΅Π½Π½ΡΠΉ
- ΠΠ΄Π½ΠΎΠ½Π°ΠΏΡΠ°Π²Π»Π΅Π½Π½ΡΠΉ
- ΠΠΈΠ΄ΠΊΠΈΠΉ Π½Π°Π²ΠΎΠ·
- Π¨Π°ΡΠΎΠ²ΡΠ΅ ΠΊΡΠ°Π½Ρ
- ΠΠ»Π°ΠΏΠ°Π½Ρ-Π±Π°Π±ΠΎΡΠΊΠΈ
- ΠΡΠΎΠ²Π΅ΡΡΡΠ΅
- ΠΠΊΡΠ΅ΡΡΡΠ°ΡΡ
- ΠΠ»Π΅ΠΊΡΡΠΈΡΠ΅ΡΠΊΠΈΠΉ ΠΏΡΠΈΠ²ΠΎΠ΄
- ΠΠ½Π΅Π²ΠΌΠ°ΡΠΈΡΠ΅ΡΠΊΠΈΠΉ ΠΏΡΠΈΠ²ΠΎΠ΄
- Π ΡΡΠ½ΡΠ΅ ΠΎΠΏΠ΅ΡΠ°ΡΠΎΡΡ
- ΠΠ°ΡΡΠΈΠΊΠΈ ΠΏΡΠΈΠ±Π»ΠΈΠΆΠ΅Π½ΠΈΡ
- Π Π΅Π³ΡΠ»ΡΡΠΎΡΡ ΡΠΈΠ»ΡΡΡΠΎΠ²
- ΠΠΎΠ·ΠΈΡΠΈΠΎΠ½Π΅ΡΡ
- Π‘ΠΎΠ»Π΅Π½ΠΎΠΈΠ΄Ρ
- Π Π°ΡΠΏΡΠ΅Π΄Π΅Π»ΠΈΡΠ΅Π»ΡΠ½ΡΠ΅ ΠΊΠΎΡΠΎΠ±ΠΊΠΈ
- ΠΠ»Π°ΠΏΠ°Π½ ΡΡΠΎΠΉΠ½ΠΎΠ³ΠΎ ΡΠΌΠ΅ΡΠ΅Π½ΠΈΡ
- ΠΠ»ΡΡΠ΅ΡΠ½Π°ΡΠΈΠ²Π½ΡΠ΅ Π²ΠΈΠ΄Ρ ΡΠΎΠΏΠ»ΠΈΠ²Π°
- Π₯ΠΈΠΌΠΈΡΠ΅ΡΠΊΠ°Ρ ΠΈ Π½Π΅ΡΡΠ΅Ρ ΠΈΠΌΠΈΡΠ΅ΡΠΊΠ°Ρ ΠΏΡΠΎΠΌΡΡΠ»Π΅Π½Π½ΠΎΡΡΡ
- ΠΠ΄Π° ΠΈ Π½Π°ΠΏΠΈΡΠΊΠΈ
- ΠΠ±ΡΠ°Ρ ΠΏΡΠΎΠΌΡΡΠ»Π΅Π½Π½ΠΎΡΡΡ
- HVAC
- ΠΠΎΡΡΠΊΠΎΠ΅ ΠΈ ΡΡΠ΄ΠΎΡΡΡΠΎΠ΅Π½ΠΈΠ΅